TOP
|
特許
|
意匠
|
商標
特許ウォッチ
Twitter
他の特許を見る
10個以上の画像は省略されています。
公開番号
2025128643
公報種別
公開特許公報(A)
公開日
2025-09-03
出願番号
2024025432
出願日
2024-02-22
発明の名称
油圧駆動装置及びこれを備えた作業機械
出願人
コベルコ建機株式会社
代理人
弁理士法人三協国際特許事務所
主分類
F15B
11/16 20060101AFI20250827BHJP(流体圧アクチュエータ;水力学または空気力学一般)
要約
【課題】油圧駆動装置においてポンプ流量制御が作業精度に与える影響を抑える。
【解決手段】油圧駆動装置は、可変容量型の油圧ポンプ40Bと、油圧ポンプ40Bからの作動油の供給を受ける第1及び第2アクチュエータ48,44と、第1及び第2アクチュエータ48,44のための第1及び第2操作がそれぞれ与えられる第1及び第2操作装置68,64と、ポンプ流量制御を行うコントローラ80と、を備える。ポンプ流量制御は、第1及び第2操作量の増大のそれぞれに伴ってポンプ流量を増大させることと、第1操作及び第2操作が与えられる複合操作時に、第2操作量が小さいほど大きな度合いで第1操作量の変化に対するポンプ流量の反応を鈍らせることと、を含む。
【選択図】図3
特許請求の範囲
【請求項1】
作業機械の可動部位を油圧により動かすための油圧駆動装置であって、
可変容量型の油圧ポンプと、
前記油圧ポンプからの作動油の供給を受けて前記作業機械の第1部位を動かす第1アクチュエータと、
前記油圧ポンプからの作動油の供給を受けて前記作業機械の第2部位を動かす第2アクチュエータと、
前記第1アクチュエータの作動速度を指定するための第1操作が与えられる第1操作装置と、
前記第2アクチュエータの作動速度を指定するための第2操作が与えられる第2操作装置と、
前記第1操作の量である第1操作量の増大及び前記第2操作の量である第2操作量の増大のそれぞれに伴って前記油圧ポンプの吐出流量であるポンプ流量を増大させるように前記油圧ポンプの容量を操作するポンプ流量制御を行うコントローラと、を備え、
前記ポンプ流量制御は、前記第1操作装置及び前記第2操作装置にそれぞれ前記第1操作及び前記第2操作が与えられる複合操作時に、前記第2操作量が小さいほど大きな度合いで前記第1操作量の変化に対する前記ポンプ流量の反応を鈍らせることを含む、油圧駆動装置。
続きを表示(約 1,900 文字)
【請求項2】
請求項1に記載の油圧駆動装置であって、前記コントローラは、前記第2操作量の増大に伴って増大する第2操作中流量変化ゲインを当該第2操作量に基づいて決定し、前記第2操作中流量変化ゲインが大きいほど前記第1操作量の変化に対する前記ポンプ流量の時間変化率を増大させる、油圧駆動装置。
【請求項3】
請求項1に記載の油圧駆動装置であって、前記第2操作は、第1方向の操作と、前記第1方向と異なる第2方向の操作と、を含み、前記コントローラは、前記第1方向の前記第2操作量に対応して前記ポンプ流量の前記反応を鈍らせる度合いよりも前記第2方向の前記第2操作量に対応して前記ポンプ流量の前記反応を鈍らせる度合いを大きくする、油圧駆動装置。
【請求項4】
請求項3に記載の油圧駆動装置であって、前記コントローラは、前記第2操作量の増大に伴って増大する第2操作中流量変化ゲインを当該第2操作量に基づいて決定し、前記第2操作中流量変化ゲインが大きいほど前記第1操作量の変化に対する前記ポンプ流量の時間変化率を増大させるとともに、前記第2方向の前記第2操作量に対応する前記第2操作中流量変化ゲインを前記第1方向の前記第2操作量に対応する前記第2操作中流量変化ゲインよりも小さなゲインに決定する、油圧駆動装置。
【請求項5】
請求項3に記載の油圧駆動装置であって、前記第2アクチュエータはピストンの動きによって伸縮可能な油圧シリンダであり、前記油圧シリンダを伸長させるための前記ピストンの受圧面積が前記油圧シリンダを収縮させるための前記ピストンの受圧面積よりも大きく、前記第1方向の操作は前記油圧シリンダを伸長させるための操作であり、前記第2方向の操作は前記油圧シリンダを収縮させるための操作である、油圧駆動装置。
【請求項6】
請求項1に記載の油圧駆動装置であって、
前記油圧ポンプからの作動油の供給を受けて前記作業機械の第3部位を動かす第3アクチュエータと、前記第3アクチュエータの作動速度を指定するための第3操作が与えられる第3操作装置と、をさらに備え、前記コントローラは、前記第1操作量の増大、前記第2操作量の増大及び前記第3操作の量である第3操作量の増大のそれぞれに伴って前記ポンプ流量を増大させるとともに、前記第1操作装置、前記第2操作装置及び前記第3操作装置にそれぞれ前記第1操作、前記第2操作及び第3操作が同時に与えられる複合操作時に、前記第2操作量が小さいほど大きな度合いで、かつ、前記第3操作量が小さいほど大きな度合いで、前記第1操作量の変化に対する前記ポンプ流量の反応を鈍らせる、油圧駆動装置。
【請求項7】
請求項6に記載の油圧駆動装置であって、前記コントローラは、前記第3操作量の増大に伴って増大する第3操作中流量変化ゲインを当該第3操作量の大きさに基づいて決定し、前記第2操作中流量変化ゲイン及び前記第3操作中流量変化ゲインのそれぞれが大きいほど前記第1操作量の変化に対する前記ポンプ流量の時間変化率を増大させる、油圧駆動装置。
【請求項8】
請求項7に記載の油圧駆動装置であって、前記コントローラは、前記第2操作中流量変化ゲインと前記第3操作中流量変化ゲインとの和に基づいて最終ゲインを決定し、前記最終ゲインが大きいほど前記第1操作の変化に対する前記ポンプ流量の時間変化率を増大させる、油圧駆動装置。
【請求項9】
請求項1に記載の油圧駆動装置であって、前記作業機械は、機体と、前記機体に取付けられる作業腕と、前記作業腕の先端に取付けられる作業部材と、を備え、前記作業腕は前記作業部材を移動させるように動作し、前記第1アクチュエータは前記作業腕に対して前記作業部材を動かす油圧アクチュエータであり、前記第2アクチュエータは前記作業腕を動かす油圧アクチュエータである、油圧駆動装置。
【請求項10】
請求項6に記載の油圧駆動装置であって、前記作業機械は、下部走行体と、前記下部走行体に旋回可能に搭載される上部旋回体と、前記上部旋回体に取付けられる作業腕と、前記作業腕の先端に取付けられる作業部材と、を備え、前記作業腕は前記作業部材を移動させるように動作し、前記第1アクチュエータは前記作業腕に対して前記作業部材を動かす油圧アクチュエータであり、前記第2アクチュエータは前記作業腕を動かす油圧アクチュエータであり、前記第3アクチュエータは前記下部走行体に対して前記上部旋回体を旋回させる油圧アクチュエータである、油圧駆動装置。
(【請求項11】以降は省略されています)
発明の詳細な説明
【技術分野】
【0001】
本発明は、油圧駆動装置及びこれを備えた作業機械に関するものである。
続きを表示(約 3,200 文字)
【背景技術】
【0002】
油圧ショベル等の作業機械を油圧により駆動する装置として、可変容量型の油圧ポンプと、複数のアクチュエータと、コントローラと、を備えたものが知られている。前記複数のアクチュエータは、前記油圧ポンプから供給される作動油により作動して前記作業機械の可動部位を動かす。前記コントローラは、運転状態に応じて前記油圧ポンプのポンプ流量を変化させる制御、すなわちポンプ流量制御、を行う。
【0003】
例えば特許文献1には、油圧ショベルを動かすための油圧駆動装置であって、それぞれが可変容量型油圧ポンプである第1及び第2油圧ポンプと、それぞれが前記第1及び第2ポンプの少なくとも一方に接続可能な複数の油圧アクチュエータと、前記第1及び第2ポンプの吐出流量であるポンプ流量を制御するコントローラと、を備えたものが開示されている。前記複数のアクチュエータはブームシリンダ、アームシリンダ及びオプションシリンダを含み、このうちのアームシリンダ及びオプションシリンダが共通の前記第2油圧ポンプに接続される。前記コントローラは、前記複数の油圧アクチュエータをそれぞれ動かすために与えられる操作の増大に伴って前記第1または第2油圧ポンプのポンプ流量を増大させる、いわゆるポジティブコントロールを行う。具体的に、前記コントローラは、前記第2油圧ポンプに接続される前記アームシリンダ及び前記オプションシリンダのそれぞれに対応するアーム操作及びオプション操作の増大に伴って前記第2油圧ポンプのポンプ流量を増加させる制御を行う。
【先行技術文献】
【特許文献】
【0004】
特開2013-249849号公報
【発明の概要】
【発明が解決しようとする課題】
【0005】
前記のように共通の可変容量型油圧ポンプに複数の油圧アクチュエータが接続され、かつ、当該複数の油圧アクチュエータについての操作に基づいてポンプ流量が制御される装置では、複数の油圧アクチュエータについての操作が同時に行われる複合操作時にそのうちの一部の油圧アクチュエータの動作速度が急変して作業の精度に影響を与えるおそれがある。例えば、共通の油圧ポンプにアームシリンダとオプションアクチュエータとが接続され、前記オプションアクチュエータがアームに対するバケットの姿勢を変化させるものである場合、目標作業面に沿って前記油圧ショベルのバケットの刃先をゆっくり動かす作業(例えば水平引き作業)のために前記アームシリンダの作動速度を調節すべくアーム操作が抑えられている状態(例えばハーフレバー操作が行われている状態)で、前記バケットの姿勢を調節すべく前記オプションアクチュエータについてのオプション操作が行われると、当該オプション操作の量であるオプション操作量の増大に対応して前記ポジションコントロールにより前記油圧ポンプの流量が増加され(具体的には当該油圧ポンプの容量が増加され)、これが前記アームシリンダの動作速度を急変させて前記作業の精度に影響を与えるおそれがある。
【0006】
前記アームシリンダ及び前記オプションシリンダの双方を同時に動かすための複合操作時について、特許文献1では、前記第2油圧ポンプから前記オプションシリンダへの作動油の供給を遮断して前記第2油圧ポンプとは別の前記第1油圧ポンプから前記オプションシリンダへの作動油の供給を行う制御が開示されているが、この制御は前記オプションシリンダの負荷の大小によって前記アームシリンダに供給される作動油の流量が変化することを抑制するためのものであり、所謂ポジティブコントロールに特有の前記課題を解決するための手段を何ら示唆するものではない。また、引用文献1に記載される技術は、第1及び第2油圧ポンプの双方から前記アームシリンダに作動油を供給するための合流油路及び合流切換弁を含む特殊な設備を前提としたものであり、それ以外の設備に適用することはできない。
【課題を解決するための手段】
【0007】
本発明は、共通の油圧ポンプから第1及び第2アクチュエータに作動油が供給される油圧駆動装置であって、前記第1アクチュエータについての操作に基づいて行われるポンプ流量の制御が前記第2アクチュエータによる作業の精度に与える影響を有効に抑止することが可能な油圧駆動装置及びこれを備えた作業機械を提供することを目的とする。
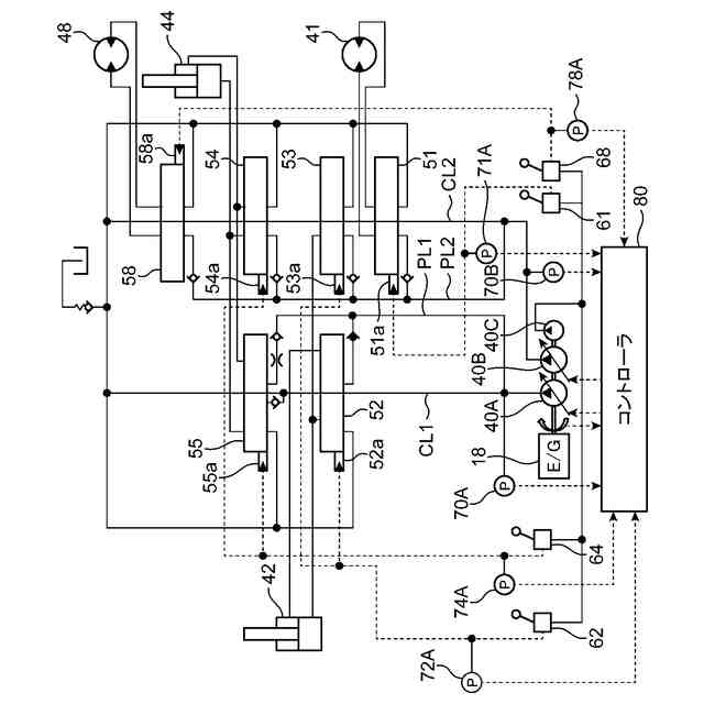
【0008】
提供されるのは、作業機械の可動部位を油圧により動かすための油圧駆動装置であり、当該油圧駆動装置は、可変容量型の油圧ポンプと、前記油圧ポンプからの作動油の供給を受けて前記作業機械の第1部位を動かす第1アクチュエータと、前記油圧ポンプからの作動油の供給を受けて前記作業機械の第2部位を動かす第2アクチュエータと、前記第1アクチュエータの作動速度を指定するための第1操作が与えられる第1操作装置と、前記第2アクチュエータの作動速度を指定するための第2操作が与えられる第2操作装置と、前記第1操作の量である第1操作量の増大及び前記第2操作の量である第2操作量の増大のそれぞれに伴って前記油圧ポンプの吐出流量であるポンプ流量を増大させるポンプ流量制御を行うコントローラと、を備える。前記ポンプ流量制御は、前記第1操作装置及び前記第2操作装置にそれぞれ前記第1操作及び前記第2操作が与えられる複合操作時に、前記第2操作量が小さいほど大きな度合いで前記第1操作量の変化に対する前記ポンプ流量の反応を鈍らせることを含む。
【0009】
前記コントローラは、前記第1操作の増大及び前記第2操作の増大のそれぞれに伴って前記油圧ポンプの吐出流量であるポンプ流量を増大させる前記ポンプ流量制御(例えばポジティブコントロール)を行うにもかかわらず、前記第1操作量の変化によって前記第2操作による作業の精度に与えられる影響を抑制することができる。具体的に、前記第2操作が小さいとき、すなわち、(例えばハーフレバー操作のように)オペレータが前記第2操作量を抑制して前記第2アクチュエータの動作速度の微妙な調節を要する作業をしているとき、は前記第1操作量の変化に対する前記ポンプ流量の反応を大きく鈍らせることにより、前記第1操作量の変化に伴う前記ポンプ流量の急変さらには前記第2アクチュエータの動作速度の急変を抑制することができ、これにより、前記第1操作量の変化が前記第2アクチュエータによる作業の精度に与える影響を小さくすることができる。これに対し、前記第2操作量が大きいとき、すなわち、(例えばフルレバー操作のように)オペレータが前記第2操作量を大きくして前記第2アクチュエータの高速動作を要求しているため緻密な速度調節は要しないとみなし得るとき、は前記第1操作量の変化に対する前記ポンプ流量の反応を鈍らせる度合いを抑えることにより、オペレータが前記第1操作によって要求している前記第1アクチュエータの動作速度を迅速に提供することができる。
【0010】
なお、「前記第1操作量の変化に対する前記ポンプ流量の反応を鈍らせる」とは、前記第1操作量の増加に対する前記ポンプ流量の増加と前記第1操作量の減少に対する前記ポンプ流量の減少との双方を鈍らせるものに限定する趣旨ではなく、当該増加及び当該減少の何れか一方のみを鈍らせる態様も含む趣旨である。例えば、前者、すなわち前記第1操作量の増加に対する前記ポンプ流量の増加、のみを鈍らせる態様によっても、当該ポンプ流量の増加に伴う前記第2アクチュエータの動作速度の急上昇を抑えて作業精度への影響を低減させることが可能である。
(【0011】以降は省略されています)
この特許をJ-PlatPat(特許庁公式サイト)で参照する
関連特許
コベルコ建機株式会社
自動運転制御装置、作業機械、自動運転制御システム、自動運転制御方法および自動運転制御プログラム
2日前
豊和工業株式会社
クランプ装置
5か月前
株式会社豊田自動織機
流体圧シリンダ
1か月前
株式会社不二越
電磁切替弁
1か月前
三和テッキ株式会社
油圧アクチュエータ
10日前
株式会社コスメック
シリンダ装置
2か月前
株式会社不二越
油圧システム
5か月前
個人
省エネ改良型油圧リバースブースター
1か月前
日立建機株式会社
作業機械
16日前
学校法人東海大学
流れ制御装置
6か月前
日立建機株式会社
作業機械
17日前
日立建機株式会社
作業機械
6か月前
株式会社不二越
油圧駆動システム
1か月前
ナブテスコ株式会社
方向切換弁装置
4か月前
日立建機株式会社
油圧駆動装置
6か月前
住友建機株式会社
ショベルの制御方法
3か月前
株式会社WGE
増圧装置
5日前
学校法人 中央大学
人工筋アクチュエータ装置
2か月前
株式会社LIXIL
脈動流生成装置及び建築設備
5か月前
アズビル株式会社
パイロットリレー及びポジショナ
1か月前
コベルコ建機株式会社
建設機械の油圧駆動装置
6か月前
日立建機株式会社
油圧システム
20日前
カヤバ株式会社
流体圧制御装置
1か月前
CKD株式会社
アクチュエータの動作検出装置
4か月前
ナブテスコ株式会社
ロータリーアクチュエータ
5か月前
カヤバ株式会社
流体圧制御装置
7か月前
カヤバ株式会社
インレットハウジング
5か月前
株式会社クボタ
作業機及び作業機の制御方法
11日前
中本パックス株式会社
気体圧装置
2か月前
株式会社コガネイ
圧縮空気供給装置
2か月前
株式会社東和製作所
シリンダ伸縮反転用バルブユニット
2か月前
日立建機株式会社
分別回収システム
20日前
カヤバ株式会社
流体圧シリンダユニット
5か月前
日立建機株式会社
制御弁装置および作業機械
1か月前
株式会社福島製作所
グラブバケット診断装置
2か月前
藤倉コンポジット株式会社
シリンダ装置及びシリンダ装置の製造方法
4か月前
続きを見る
他の特許を見る