TOP
|
特許
|
意匠
|
商標
特許ウォッチ
Twitter
他の特許を見る
公開番号
2025130774
公報種別
公開特許公報(A)
公開日
2025-09-09
出願番号
2024028051
出願日
2024-02-28
発明の名称
溶融成形装置
出願人
株式会社豊田中央研究所
,
株式会社ミライズテクノロジーズ
,
トヨタ自動車株式会社
,
株式会社デンソー
代理人
弁理士法人 快友国際特許事務所
主分類
C03B
23/023 20060101AFI20250902BHJP(ガラス;鉱物またはスラグウール)
要約
【課題】振動子の溶融成形装置を提供する。
【解決手段】溶融成形装置は、平坦な載置面を備えるステージを備える。載置面上に配置されており、平坦な上面と、上面に垂直な中心軸を中心として上面の一部に形成されている穴部と、を備える溶融成形型を備える。中心軸の上方に穴部と対向して配置されており、穴部に向けて火炎を発生させることが可能に構成されているバーナを備える。溶融成形型とバーナとの間に配置されており、1つまたは複数の開口部を備えている板状の中間部材を備える。中間部材の下面と溶融成形型の上面との間には空間が形成されている。
【選択図】図1
特許請求の範囲
【請求項1】
平坦な載置面を備えるステージと、
前記載置面上に配置されており、平坦な上面と、前記上面に垂直な中心軸を中心として前記上面の一部に形成されている穴部と、を備える溶融成形型と、
前記中心軸の上方に前記穴部と対向して配置されており、前記穴部に向けて火炎を発生させることが可能に構成されているバーナと、
前記溶融成形型と前記バーナとの間に配置されており、1つまたは複数の開口部を備えている板状の中間部材と、
を備え、
前記中間部材の下面と前記溶融成形型の前記上面との間には空間が形成されている、
溶融成形装置。
続きを表示(約 840 文字)
【請求項2】
前記中間部材は、1つの第1開口部を備えており、
前記第1開口部の中心は、前記中心軸と一致している、請求項1に記載の溶融成形装置。
【請求項3】
前記第1開口部は、前記中心軸を中心とした円形である、請求項2に記載の溶融成形装置。
【請求項4】
前記第1開口部の前記中心軸を通る平面による断面は、下側の開口幅が上側の開口幅よりも小さくなるようなテーパ形状を備えている、請求項3に記載の溶融成形装置。
【請求項5】
前記中間部材は、前記中間部材の下面から下方に突出している脚部を備えており、
前記脚部は、前記溶融成形型に接触しているとともに、前記中間部材と前記溶融成形型との相対位置を固定することが可能に構成されている係合部を備えており、
前記中間部材と前記溶融成形型との相対位置が固定された状態で、前記第1開口部の中心と前記穴部の中心とが一致している、請求項2-4の何れか1項に記載の溶融成形装置。
【請求項6】
前記中間部材は、複数の第2開口部を備えている、請求項1に記載の溶融成形装置。
【請求項7】
前記複数の第2開口部は、前記中心軸に対して回転対称に配置されている、請求項6に記載の溶融成形装置。
【請求項8】
前記中間部材の開口率が、前記中心軸の近傍において最小である、請求項7に記載の溶融成形装置。
【請求項9】
前記中間部材は、前記中間部材の下面から下方に突出している脚部を備えており、
前記脚部は、前記溶融成形型に接触しているとともに、前記中間部材と前記溶融成形型との相対位置を固定することが可能に構成されている係合部を備えており、
前記中間部材と前記溶融成形型との相対位置が固定された状態で、前記中間部材の中心と前記穴部の中心とが一致している、請求項6-8の何れか1項に記載の溶融成形装置。
発明の詳細な説明
【技術分野】
【0001】
本明細書は、振動子の溶融成形装置に関する。
続きを表示(約 1,900 文字)
【背景技術】
【0002】
特許文献1には、高精度化が可能であるジャイロとして、溶融シリカを振動子に用いたBird-bath Resonator Gyroscope (BRG)が開示されている。具体的には、上面の一部に穴部が形成されている溶融成形型を準備する。穴部は、成形型の上面に垂直な中心軸を中心として、上面の一部に形成されている。穴部を塞ぐように被加工材料(例:石英板)を配置し、被加工材料の下面を減圧し、被加工材料の上面をバーナで加熱する。穴部の内部に入り込むように被加工材料を溶融変形させることで、半球形状の振動子を作製することができる。
【先行技術文献】
【特許文献】
【0003】
米国特許出願公開第2018/079129号明細書
【発明の概要】
【発明が解決しようとする課題】
【0004】
穴部の中心軸に対して高い対称性を備えた振動子を作製するためには、穴部の中心軸に対して同心円状の温度分布で入熱する必要がある。しかしバーナによる火炎は、放射方向に垂直な断面形状の真円度が低くなる傾向を有している。これは、燃焼ガスの混合状態や流量の変動によって、火炎外縁部において、火炎の向きや火炎径が常時変動する(細かく脈動する)ためである。そのため、高い対称性を備えた振動子を作製することが困難な場合があった。
【課題を解決するための手段】
【0005】
本明細書が開示する溶融成形装置は、平坦な載置面を備えるステージを備える。載置面上に配置されており、平坦な上面と、上面に垂直な中心軸を中心として上面の一部に形成されている穴部と、を備える溶融成形型を備える。中心軸の上方に穴部と対向して配置されており、穴部に向けて火炎を発生させることが可能に構成されているバーナを備える。溶融成形型とバーナとの間に配置されており、1つまたは複数の開口部を備えている板状の中間部材を備える。中間部材の下面と溶融成形型の上面との間には空間が形成されている。
【0006】
上記構成では、開口部を備える中間部材を、溶融成形型とバーナとの間に配置している。そして、開口部を介して、溶融成形型の穴部に火炎を当てる。これにより、開口部を通過した火炎を穴部に当てることができる。開口部によって断面形状を補正することができるため、穴部に当てられる火炎の断面の真円度を高めることができる。これにより、火炎温度分布の中心軸に対する非対称性を改善することができる。中心軸に対して同心円状の温度分布で入熱することができるため、高い対称性を備えた振動子を作製することが可能となる。
【図面の簡単な説明】
【0007】
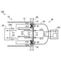
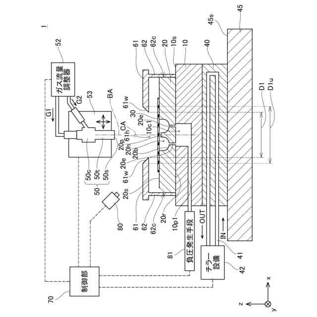
実施例1の溶融成形装置1の断面概略図である。
実施例1の溶融成形装置1の上面図である。
振動子の製造工程を説明するフロー図である。
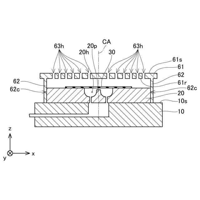
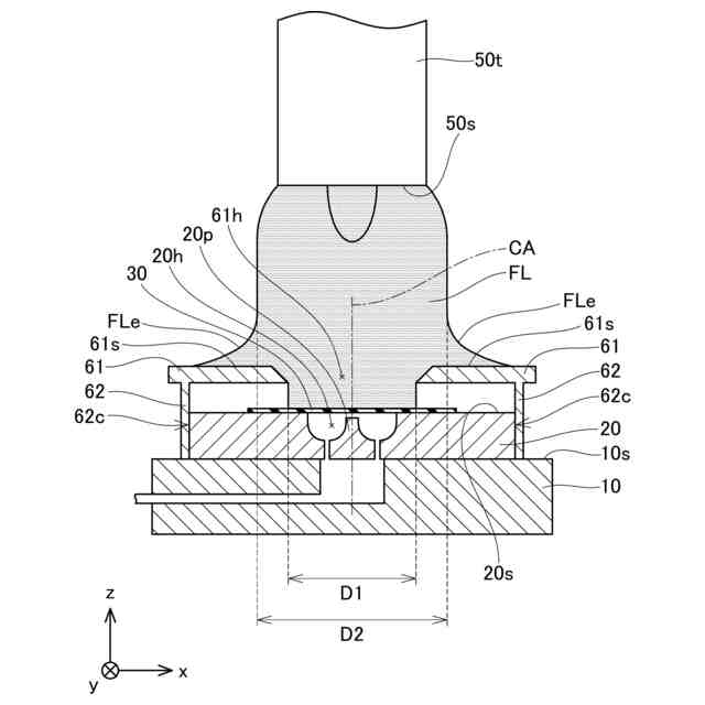
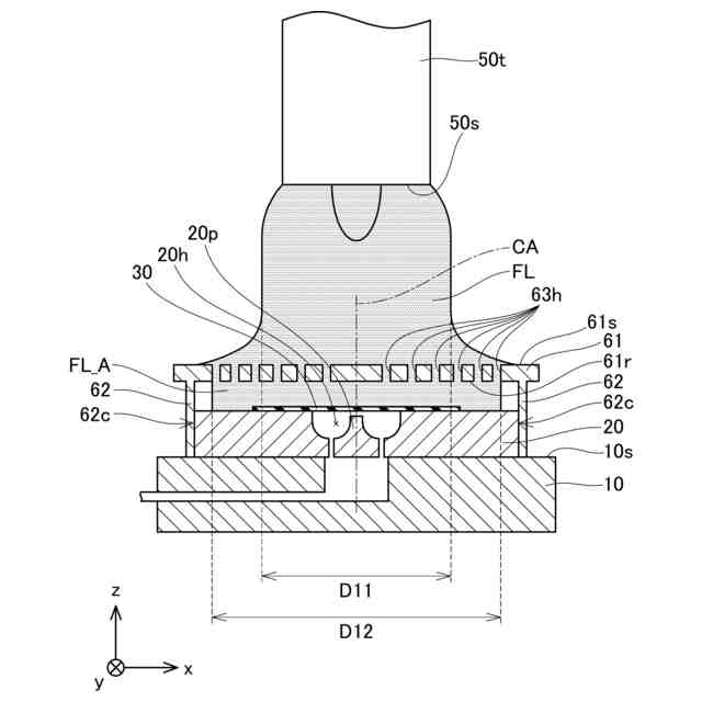
加熱工程における穴部20h近傍の拡大断面図である。
実施例2の溶融成形装置201の断面側面図である。
実施例2の溶融成形装置201の上面図である。
加熱工程における穴部20h近傍の拡大断面図である。
【発明を実施するための形態】
【実施例】
【0008】
(溶融成形装置1の構成)
図1に、溶融成形装置1の断面概略図を示す。図2に、溶融成形装置1の上面図を示す。図1は、図2のI-I線における断面図に対応している。なお図2では、バーナ50、可動機構53および電動ステージ45の記載を省略している。また図2では、中間部材61の下側に隠れている成形型20および石英板30を点線で記載しているとともに、石英板30の下側に隠れている穴部20hを点線で記載している。
【0009】
電動ステージ45は、xy方向(水平方向)に移動可能に構成されている。電動ステージ45は、平坦な載置面45sを備えている。載置面45s上には、ヒートシンク40およびプレート10を介して、成形型20が載置されている。
【0010】
ヒートシンク40は、電動ステージ45と成形型20との間に配置されている。ヒートシンク40は、プレート10の下面10rと接触している。ヒートシンク40の内部には、循環配管41が配置されている。循環配管41は、チラー設備42に接続されている。循環配管41には、チラー設備42によって恒温化(例:35℃)された熱媒が循環している。これによりヒートシンク40は、工程中に一定の温度を保ち続けることができる。
(【0011】以降は省略されています)
この特許をJ-PlatPat(特許庁公式サイト)で参照する
関連特許
株式会社豊田中央研究所
電極
6日前
株式会社豊田中央研究所
二次電池
6日前
株式会社豊田中央研究所
光合波器
2日前
株式会社豊田中央研究所
吸音構造体
6日前
株式会社豊田中央研究所
燃料供給装置
6日前
株式会社豊田中央研究所
センサ構造体
4日前
株式会社豊田中央研究所
細胞励起装置
4日前
株式会社豊田中央研究所
オイルポンプ
2日前
株式会社豊田中央研究所
排ガス浄化触媒
2日前
株式会社豊田中央研究所
プラズマCVD装置
2日前
株式会社豊田中央研究所
固体高分子形燃料電池
6日前
株式会社豊田中央研究所
直流配電ネットワーク
6日前
株式会社豊田中央研究所
精錬方法および精錬装置
2日前
株式会社豊田中央研究所
ハイブリッド車両の制御装置
3日前
株式会社豊田中央研究所
光フェーズドアレイシステム
2日前
株式会社豊田中央研究所
積層造形物およびその製造方法
2日前
株式会社豊田中央研究所
積層造形物および積層造形方法
2日前
株式会社豊田中央研究所
熱交換器及び熱交換器製造方法
2日前
株式会社豊田中央研究所
光検波装置に用いられる光合波器
2日前
株式会社豊田中央研究所
電極の製造方法、電極前駆体及び電極
4日前
株式会社豊田中央研究所
コンセントおよびコンセントユニット
6日前
株式会社豊田中央研究所
半導体装置および半導体装置の製造方法
2日前
株式会社豊田自動織機
パレット検知装置
4日前
株式会社豊田中央研究所
オンチップアンテナを備えた半導体チップ
4日前
株式会社豊田中央研究所
粒状物質捕集方法および粒状物質捕集装置
4日前
株式会社豊田中央研究所
分離方法、分離装置及び電極合材の製造方法
2日前
株式会社豊田中央研究所
アクリル酸プラズマ重合膜およびその製造方法
2日前
株式会社豊田中央研究所
磁性部材とその製造方法および積層造形用粉末
2日前
ダイハツ工業株式会社
樹脂製アウタパネル部材
4日前
ダイハツ工業株式会社
樹脂製アウタパネル部材
3日前
株式会社豊田中央研究所
電磁場発生装置、ウェアラブル装置、及び検知装置
6日前
株式会社豊田中央研究所
電力伝送巻線、電力変換装置および電力伝送システム
4日前
株式会社豊田中央研究所
地図作成装置、地図作成方法及び地図作成プログラム
3日前
株式会社豊田中央研究所
摺動面の被膜、摺動部材及び摺動面への被膜形成方法
6日前
株式会社豊田中央研究所
半導体装置
5日前
株式会社豊田中央研究所
作業編成装置、作業編成方法、およびコンピュータプログラム
6日前
続きを見る
他の特許を見る