TOP
|
特許
|
意匠
|
商標
特許ウォッチ
Twitter
他の特許を見る
10個以上の画像は省略されています。
公開番号
2025136383
公報種別
公開特許公報(A)
公開日
2025-09-19
出願番号
2024034908
出願日
2024-03-07
発明の名称
異常予知装置、濾過処理システム、異常予知方法およびプログラム
出願人
旭化成株式会社
代理人
弁理士法人RYUKA国際特許事務所
主分類
B01D
65/10 20060101AFI20250911BHJP(物理的または化学的方法または装置一般)
要約
【課題】1または複数の中空糸膜を有する膜モジュールの異常を予知する。
【解決手段】異常予知装置であって、前記膜モジュールからの音波に基づく音波データを取得する音波データ取得部と、前記音波データを記憶する記憶部と、前記音波データから予め定められた特徴量を算出する特徴量算出部と、予め定められた第1期間の前記特徴量と、前記第1期間よりも後の第2期間の前記特徴量とに基づいて、前記膜モジュールの異常を予知する異常予知部と、前記異常予知部の異常予知結果を出力する出力部と、を備える異常予知装置を提供する。
【選択図】図2
特許請求の範囲
【請求項1】
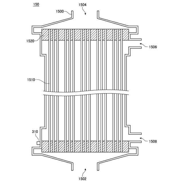
1または複数の中空糸膜を有する膜モジュールの異常を予知する異常予知装置であって、
前記膜モジュールからの音波に基づく音波データを取得する音波データ取得部と、
前記音波データを記憶する記憶部と、
前記音波データから予め定められた特徴量を算出する特徴量算出部と、
予め定められた第1期間の前記特徴量と、前記第1期間よりも後の第2期間の前記特徴量とに基づいて、前記膜モジュールの異常を予知する異常予知部と、
前記異常予知部の異常予知結果を出力する出力部と、
を備える
異常予知装置。
続きを表示(約 810 文字)
【請求項2】
前記音波データ取得部は、
前記膜モジュールからの音波を予め定められたサンプリングレートでサンプリングした生データを取得する生データ取得部と、
予め定められた周期で前記生データから前記音波データを抽出して生成する音波データ生成部と、
を有する
請求項1に記載の異常予知装置。
【請求項3】
前記生データ取得部は、4kHz以上、400kHz以下の前記サンプリングレートで前記生データを取得する
請求項2に記載の異常予知装置。
【請求項4】
前記音波データ生成部は、5秒以上、1時間以下の前記周期で前記音波データを生成する
請求項2に記載の異常予知装置。
【請求項5】
前記音波データ生成部は、前記周期の間における前記生データの最大値を抽出して前記音波データを生成する
請求項2に記載の異常予知装置。
【請求項6】
前記音波データ生成部は、前記周期の間における前記生データの平均値を抽出して前記音波データを生成する
請求項2に記載の異常予知装置。
【請求項7】
前記生データ取得部は、前記膜モジュールの外部に設けられる
請求項2に記載の異常予知装置。
【請求項8】
前記音波データ取得部は、前記膜モジュールを用いた濾過処理システムの稼働中に前記音波データを取得する
請求項1に記載の異常予知装置。
【請求項9】
前記音波データ取得部は、前記膜モジュールの洗浄時に前記音波データを取得する
請求項8に記載の異常予知装置。
【請求項10】
前記第1期間および前記第2期間のそれぞれは、前記膜モジュールの洗浄時を含む
請求項1に記載の異常予知装置。
(【請求項11】以降は省略されています)
発明の詳細な説明
【技術分野】
【0001】
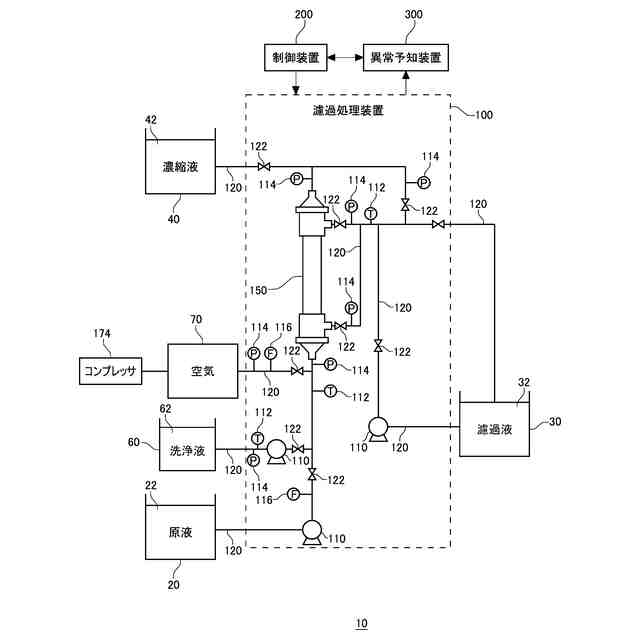
本発明は、異常予知装置、濾過処理システム、異常予知方法およびプログラムに関する。
続きを表示(約 1,100 文字)
【背景技術】
【0002】
特許文献1には、「被加工物が割れる直前に発生する特定の異常音の周波数を精度良く設定して異常音を検知する割れ発生予知方法」が記載されている。
[先行技術文献]
[特許文献]
[特許文献1] 特開平11-221760
[特許文献2] 特開2020-134229
【発明の概要】
【0003】
本発明の第1の態様においては、1または複数の中空糸膜を有する膜モジュールの異常を予知する異常予知装置であって、前記膜モジュールからの音波に基づく音波データを取得する音波データ取得部と、前記音波データを記憶する記憶部と、前記音波データから予め定められた特徴量を算出する特徴量算出部と、予め定められた第1期間の前記特徴量と、前記第1期間よりも後の第2期間の前記特徴量とに基づいて、前記膜モジュールの異常を予知する異常予知部と、前記異常予知部の異常予知結果を出力する出力部と、を備える異常予知装置を提供する。
【0004】
上記異常予知装置において、前記音波データ取得部は、前記膜モジュールからの音波を予め定められたサンプリングレートでサンプリングした生データを取得する生データ取得部と、予め定められた周期で前記生データから前記音波データを抽出して生成する音波データ生成部と、を有してよい。
【0005】
上記いずれかの異常予知装置において、前記生データ取得部は、4kHz以上、400kHz以下の前記サンプリングレートで前記生データを取得してよい。
【0006】
上記いずれかの異常予知装置において、前記音波データ生成部は、5秒以上、1時間以下の前記周期で前記音波データを生成してよい。
【0007】
上記いずれかの異常予知装置において、前記音波データ生成部は、前記周期の間における前記生データの最大値を抽出して前記音波データを生成してよい。
【0008】
上記いずれかの異常予知装置において、前記音波データ生成部は、前記周期の間における前記生データの平均値を抽出して前記音波データを生成してよい。
【0009】
上記いずれかの異常予知装置において、前記生データ取得部は、前記膜モジュールの外部に設けられてよい。
【0010】
上記いずれかの異常予知装置において、前記音波データ取得部は、前記膜モジュールを用いた濾過処理システムの稼働中に前記音波データを取得してよい。
(【0011】以降は省略されています)
この特許をJ-PlatPat(特許庁公式サイト)で参照する
関連特許
旭化成株式会社
検査装置
今日
旭化成株式会社
研磨パッド
1か月前
旭化成株式会社
ゴム組成物
27日前
旭化成株式会社
紫外線照射装置
7日前
旭化成株式会社
青果物輸送方法
1か月前
旭化成株式会社
レーザダイオード
1か月前
旭化成株式会社
積層体及び光学部材
3日前
旭化成株式会社
ポリアミドの製造方法
1か月前
旭化成株式会社
再生ABS系樹脂組成物
1か月前
旭化成株式会社
ポリアセタール樹脂組成物
1か月前
旭化成株式会社
樹脂製偏光ビームスプリッタ
1か月前
旭化成株式会社
検査装置および検査システム
13日前
旭化成株式会社
硬化性組成物、及びその硬化物
27日前
旭化成株式会社
車両用シートとその振動低減方法
1か月前
旭化成株式会社
ホルムアルデヒドガスの製造方法
1か月前
旭化成株式会社
イソシアネート化合物の製造方法
今日
旭化成株式会社
イソシアネート化合物の製造方法
今日
旭化成株式会社
水素製造システム及び水素製造方法
3日前
旭化成株式会社
解析装置、システムおよびプログラム
6日前
旭化成株式会社
設計支援プログラムおよび設計支援装置
1か月前
旭化成株式会社
CNSLを用いたフェノールの製造方法
29日前
旭化成株式会社
予測システム、プログラム、及び予測方法
27日前
旭化成株式会社
ポリアセタール樹脂組成物及びその成形品
3日前
旭化成株式会社
ポリアセタール樹脂組成物及び医療器具部品
3日前
旭化成株式会社
フィルム、成形体、及びフィルムの貼替方法
13日前
旭化成株式会社
セルロース微細繊維ウェットケークの梱包体
3日前
旭化成株式会社
ポリアミド樹脂組成物、成形体および摺動部材
1か月前
旭化成株式会社
半導体デバイスの製造方法及び半導体デバイス
1か月前
旭化成株式会社
ホルムアルデヒド及びポリアセタールの製造方法
6日前
旭化成株式会社
ガラスクロス、プリプレグ、及びプリント配線板
3日前
旭化成株式会社
推定装置、濾過処理システム、推定方法およびプログラム
13日前
旭化成株式会社
変性共役ジエン系重合体、成形体、ゴム組成物、及びタイヤ
3日前
パナソニックホールディングス株式会社
電極材料および電池
1か月前
旭化成株式会社
異常予知装置、濾過処理システム、異常予知方法およびプログラム
13日前
旭化成株式会社
車両用シート、およびそのヘッドレストによる頭部加速度制御方法
1か月前
旭化成株式会社
水添共役ジエン系重合体、及び水添共役ジエン系重合体の製造方法
1か月前
続きを見る
他の特許を見る