TOP
|
特許
|
意匠
|
商標
特許ウォッチ
Twitter
他の特許を見る
公開番号
2025146319
公報種別
公開特許公報(A)
公開日
2025-10-03
出願番号
2024047025
出願日
2024-03-22
発明の名称
ゲートドライバ回路、半導体装置、および電源装置
出願人
ローム株式会社
代理人
弁理士法人 佐野特許事務所
主分類
H02M
1/08 20060101AFI20250926BHJP(電力の発電,変換,配電)
要約
【課題】ゲートドライバ回路は、起動時の駆動信号の生成に関して、更なる検討の余地があった。
【解決手段】ゲートドライバ回路55は、電源制御回路15と、を備えている。電源制御回路15は、第1期間で、入力電圧Vregを目標電圧Vtaに対して第1精度の電圧値にするように構成された第1電圧生成回路1と、第1期間T1よりも短い第2期間T2で、入力電圧Vregを目標電圧Vtaに対して第2精度の電圧値にするように構成された第2電圧生成回路10と、を含む。第2電圧生成回路10は、第1タイミングt11から第2タイミングt13まで入力電圧Vregを生成し、第1電圧生成回路1は、第2タイミングt13から入力電圧Vregを生成する。第1精度は第2精度よりも高精度である。
【選択図】図4
特許請求の範囲
【請求項1】
入力電圧の入力を受けて、パルス信号に基づく周期でスイッチ素子を駆動するように構成された駆動制御回路と、
前記入力電圧を生成するように構成された電源制御回路と、
を備え、
前記電源制御回路は、
第1期間で、前記入力電圧を目標電圧に対して第1精度の電圧値にするように構成された第1電圧生成回路と、
前記第1期間よりも短い第2期間で、前記入力電圧を前記目標電圧に対して前記第2精度の電圧値にするように構成された第2電圧生成回路と、
を含み、
前記第2電圧生成回路は、所定の第1タイミングから前記入力電圧を生成し、前記第1タイミングから前記第2期間経過時以降であって前記第1期間経過時以前の第2タイミングまで、前記入力電圧を生成し、
前記第1電圧生成回路は、前記第2タイミングから前記入力電圧を生成し、
前記第1精度は前記第2精度よりも高精度であるゲートドライバ回路。
続きを表示(約 990 文字)
【請求項2】
前記スイッチ素子は、GaN-HEMTである請求項1に記載のゲートドライバ回路。
【請求項3】
前記駆動制御回路は、前記入力電圧の電圧値に応じたハイレベルとローレベルとにパルス駆動する駆動信号を生成して前記スイッチ素子に入力することで前記スイッチ素子を駆動し、
前記スイッチ素子は、ハイレベルの前記駆動信号の電圧値が、自身のオン閾値電圧より高く、かつ自身のゲート耐圧よりも低い高効率範囲内にあるときに、ハイレベルの前記駆動信号の電圧値が前記高効率範囲の下限値よりも低く前記オン閾値電圧以上であるときよりも、電流能力が高く、
前記目標電圧は、前記高効率範囲内の電圧である請求項2に記載のゲートドライバ回路。
【請求項4】
前記第1タイミングは、前記スイッチ素子の駆動が開始されるタイミングである請求項1に記載のゲートドライバ回路。
【請求項5】
前記第1電圧生成回路は、
電源電圧の入力を受けて充電されて、第1充電電圧を生成するように構成された第1充放電回路と、
前記第1充電電圧を自身のゲートに入力されて駆動制御されるように構成された第1トランジスタと、
を含み、
前記第2電圧生成回路は、
前記電源電圧の入力を受けて充電されて、第2充電電圧を生成するように構成された第2充放電回路と、
前記第2充電電圧を自身のゲートに入力されて駆動制御されるように構成された第2トランジスタと、
を含み、
充電時の前記第2充電電圧の上昇速度は、充電時の前記第1充電電圧の上昇速度よりも早く、
前記入力電圧の出力端は、前記第1トランジスタのソースと前記第2トランジスタのソースとが同電位となるように電気的に接続されて構成され、
前記第1トランジスタがオンしているとき、前記第2トランジスタのゲート・ソース間電圧が前記第2トランジスタのオン閾値電圧を下回って前記第2トランジスタはオフする請求項1に記載のゲートドライバ回路。
【請求項6】
請求項1に記載のゲートドライバ回路と、
前記スイッチ素子と、
を備える半導体装置。
【請求項7】
請求項6に記載の半導体装置を備える電源装置。
発明の詳細な説明
【技術分野】
【0001】
本明細書中に開示されている発明は、ゲートドライバ回路、半導体装置、および電源装置に関する。
続きを表示(約 1,100 文字)
【背景技術】
【0002】
従来、スイッチ素子を用いたスイッチング動作によってスイッチ電圧を生成する半導体装置がある。このような半導体装置は、スイッチ素子を駆動するための駆動信号を生成するゲートドライバ回路を備えている。
【0003】
なお、上記に関連する従来技術の一例としては、特許文献1を挙げることができる。
【先行技術文献】
【特許文献】
【0004】
特開2014-171290号公報
【0005】
[概要]
特許文献1で開示されているゲートドライバ回路は、起動時の駆動信号の生成に関して、さらなる検討の余地があった。
【0006】
本明細書中に開示されているゲートドライバ回路は、駆動制御回路と、電源制御回路と、を備える。駆動制御回路は、入力電圧の入力を受けて、パルス信号に基づく周期でスイッチ素子を駆動するように構成されている。電源制御回路は、入力電圧を生成するように構成されている。電源制御回路は、第1期間で、入力電圧を目標電圧に対して第1精度の電圧値にするように構成された第1電圧生成回路と、第1期間よりも短い第2期間で、入力電圧を目標電圧に対して第2精度の電圧値にするように構成された第2電圧生成回路と、を含む。第2電圧生成回路は、所定の第1タイミングから入力電圧を生成し、第1タイミングから第2期間経過時以降であって第1期間経過時以前の第2タイミングまで、入力電圧を生成する。第1電圧生成回路は、第2タイミングから入力電圧を生成する。
【0007】
本明細書中に開示されている半導体装置は、上記構成のゲートドライバ回路と、スイッチ素子と、を備えている。
【0008】
本明細書中に開示されている電源装置は、上記構成の半導体装置を備えている。
【図面の簡単な説明】
【0009】
図1は、電源装置200Yを示す図である。
図2は、スイッチ素子SW1のドレイン・ソース間電流Idsとドレイン・ソース間電圧Vdsとを示すグラフである。
図3は、電源装置200Yの各電圧レベルを示すタイミングチャートである。
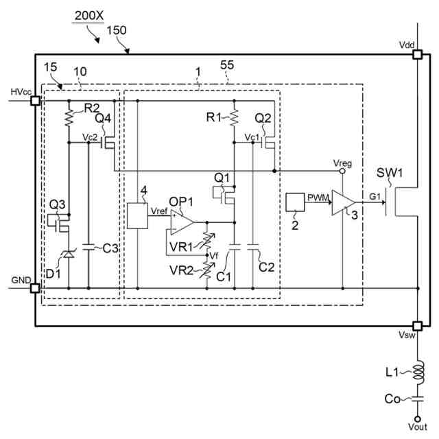
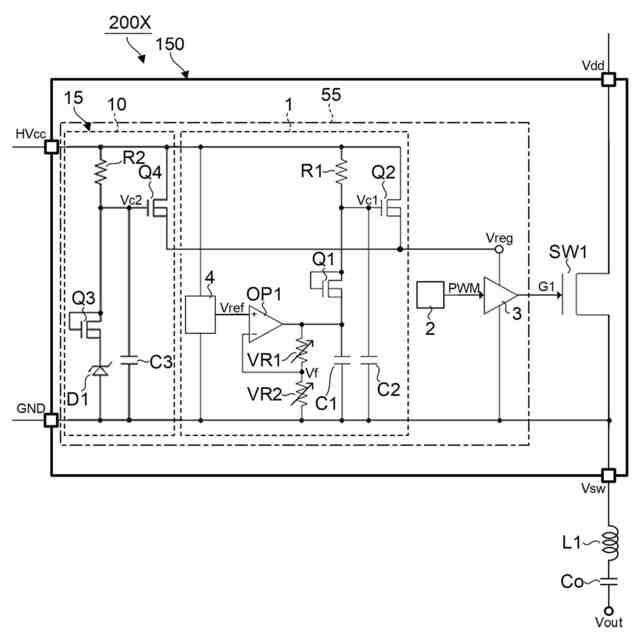
図4は、電源装置200Xを示す図である。
図5は、電源装置200Xの各電圧レベルを示すタイミングチャートである。
【0010】
[詳細な説明]
<比較例の電源装置200Yについて>
先ず、電源装置200Yについて、本開示の電源装置200Xの比較例として説明する。次いで、比較例の問題点を説明し、その後に本開示の電源装置200Xについて説明する。
(【0011】以降は省略されています)
この特許をJ-PlatPat(特許庁公式サイト)で参照する
関連特許
ローム株式会社
タイマ
10日前
ローム株式会社
電子装置
6日前
ローム株式会社
発振回路
1か月前
ローム株式会社
監視回路
6日前
ローム株式会社
発振回路
6日前
ローム株式会社
半導体装置
2日前
ローム株式会社
半導体装置
25日前
ローム株式会社
半導体装置
4日前
ローム株式会社
半導体装置
4日前
ローム株式会社
半導体装置
4日前
ローム株式会社
半導体装置
16日前
ローム株式会社
半導体装置
17日前
ローム株式会社
半導体装置
6日前
ローム株式会社
半導体装置
25日前
ローム株式会社
半導体装置
6日前
ローム株式会社
半導体装置
10日前
ローム株式会社
半導体装置
2日前
ローム株式会社
メモリ装置
6日前
ローム株式会社
半導体装置
25日前
ローム株式会社
半導体装置
4日前
ローム株式会社
半導体装置
1か月前
ローム株式会社
メモリ装置
2日前
ローム株式会社
圧電共振器
27日前
ローム株式会社
半導体装置
2日前
ローム株式会社
半導体装置
26日前
ローム株式会社
入出力回路
27日前
ローム株式会社
照度センサ
1か月前
ローム株式会社
半導体装置
2日前
ローム株式会社
基準電圧源
27日前
ローム株式会社
半導体装置
2日前
ローム株式会社
信号出力回路
16日前
ローム株式会社
信号出力回路
2日前
ローム株式会社
信号出力回路
16日前
ローム株式会社
定電圧生成回路
16日前
ローム株式会社
半導体集積回路
17日前
ローム株式会社
半導体記憶装置
9日前
続きを見る
他の特許を見る