TOP
|
特許
|
意匠
|
商標
特許ウォッチ
Twitter
他の特許を見る
公開番号
2025155324
公報種別
公開特許公報(A)
公開日
2025-10-14
出願番号
2024059107
出願日
2024-04-01
発明の名称
車両用制御装置
出願人
トヨタ自動車株式会社
代理人
弁理士法人アイテック国際特許事務所
主分類
B60W
10/18 20120101AFI20251006BHJP(車両一般)
要約
【課題】第1モータの過回転およびバッテリの過充電を抑制する。
【解決手段】ハイブリッド自動車に用いられ、制動要求時には要求制動トルクが車両に作用するようにエンジンと第1、第2モータとブレーキ装置とを制御する車両用制御装置であって、減速時にブレーキ装置を用いたブレーキ制御に関する異常が発生しているときには、ブレーキ制御が正常であるときに比して要求制動トルクの絶対値を小さくする、または、要求制動トルクの絶対値を所定上限値以下にする。これにより、第1モータの過回転およびバッテリの過充電を抑制できる。
【選択図】図3
特許請求の範囲
【請求項1】
エンジンと、第1モータと、前記第1モータの回転子と車軸に連結された駆動軸と前記エンジンの出力軸との3軸にこの順にサンギヤとリングギヤとキャリヤとが接続されたプラネタリギヤと、前記駆動軸に接続された第2モータと、前記第1、第2モータと電力をやりとりするバッテリと、前記車軸に連結された車輪に制動トルクを付与するブレーキ装置と、を備えるハイブリッド自動車に用いられ、制動要求時には要求制動トルクが車両に作用するように前記エンジンと前記第1、第2モータと前記ブレーキ装置とを制御する車両用制御装置であって、
前記減速時に前記ブレーキ装置を用いたブレーキ制御に関する異常が発生しているときには、前記ブレーキ制御が正常であるときに比して前記要求制動トルクの絶対値を小さくする、または、前記要求制動トルクの絶対値を所定上限値以下にする
車両用制御装置。
続きを表示(約 780 文字)
【請求項2】
請求項1記載の車両用制御装置であって、
前記減速時に前記ブレーキ制御に関する異常が発生している場合において、前記第2モータのロックを検出しないときには、前記要求制動トルクを非ロック時制動トルクに設定し、前記第2モータの前記ロックを検出したときには、前記要求制動トルクの絶対値を前記非ロック時制動トルクに比して小さく設定する、または、前記要求制動トルクの絶対値を前記所定上限値以下にする
車両用制御装置。
【請求項3】
請求項1記載の車両用制御装置であって、
前記ブレーキ制御に関する異常は、ブレーキ操作量の情報を取得できない異常、および、前記車輪のロックを検出したときに前記車輪の前記ロックが解消されるように前記ブレーキ装置を制御するアンチロックブレーキシステム機能を実行できない異常のうち少なくとも一方の異常である
車両用制御装置。
【請求項4】
請求項3記載の車両用制御装置であって、
前記減速時に前記ブレーキ制御に関する異常が発生しており、且つ、前記第2モータのロックを検出した場合において、前記ブレーキ制御に関する異常が前記ブレーキ操作量の情報を取得できない異常であるときには、前記ブレーキ制御に関する異常が前記アンチロックブレーキシステム機能を実行できない異常であるときに比して前記要求制動トルクの絶対値を小さく設定する、
車両用制御装置。
【請求項5】
請求項1記載の車両用制御装置であって、
前記減速時に前記ブレーキ制御に関する異常が発生している場合において、前記バッテリに充電してもよい最大許容電力である入力制限の絶対値が小さいときには大きいときに比して、前記要求制動トルクの絶対値を小さく設定する
車両用制御装置。
発明の詳細な説明
【技術分野】
【0001】
本開示は、車両用制御装置に関する。
続きを表示(約 2,100 文字)
【背景技術】
【0002】
従来、この種の車両用制御装置としては、モータと、ブレーキペダルの踏み込み量に応じたブレーキ油圧を発生させるマスタシリンダを有し各車輪に制動トルクが付与するブレーキ装置と、を備える車両に用いられるものが提案されている(例えば、特許文献1参照)。この装置では、マスタシリンダの異常が発生したときには、モータの回生制動による制動トルクで車両を停止させる。
【先行技術文献】
【特許文献】
【0003】
特開2018-1775号公報
【発明の概要】
【発明が解決しようとする課題】
【0004】
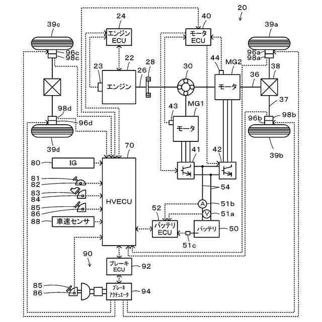
ところで、エンジンと、第1モータと、第1モータの回転子と車軸に連結された駆動軸とエンジンの出力軸との3軸にこの順にサンギヤとリングギヤとキャリヤとが接続されたプラネタリギヤと、駆動軸に接続された第2モータと、第1、第2モータと電力をやりとりするバッテリと、車軸に連結された車輪に制動トルクを付与するブレーキ装置と、を備えるハイブリッド自動車では、制動要求時には、エンジンを燃料カットして要求制動トルクが車両に作用するようにエンジンと第1、第2モータとブレーキ装置とを制御する。このとき、第1モータのイナーシャはエンジンに比して小さいことから、第1モータの回転数が上昇し、過回転になることがある。こうした過回転を抑制するために、第1モータの回転数を低下させる方向のトルクを出力すると、第1モータが発電状態となり、バッテリに過大な電力が入力されて、バッテリが過充電になることがある。特に、ブレーキ装置を用いたブレーキ制御に関して何らかの異常が発生すると、ブレーキ制御を適正に実行できないことから、第1モータの過回転やバッテリの過充電が発生しやすいということが重要な課題として認識されている。
【0005】
本開示の車両用制御装置は、第1モータの過回転およびバッテリの過充電を抑制することを主目的とする。
【課題を解決するための手段】
【0006】
本開示の車両用制御装置は、上述の主目的を達成するために以下の手段を採った。
【0007】
本開示の車両用制御装置は、エンジンと、第1モータと、前記第1モータの回転子と車軸に連結された駆動軸と前記エンジンの出力軸との3軸にこの順にサンギヤとリングギヤとキャリヤとが接続されたプラネタリギヤと、前記駆動軸に接続された第2モータと、前記第1、第2モータと電力をやりとりするバッテリと、前記車軸に連結された車輪に制動トルクを付与するブレーキ装置と、を備えるハイブリッド自動車に用いられ、制動要求時には、要求制動トルクが車両に作用するように前記エンジンと前記第1、第2モータと前記ブレーキ装置とを制御する車両用制御装置であって、
前記ブレーキ装置を用いたブレーキ制御に関する異常が発生しているときには、前記ブレーキ制御が正常であるときに比して前記要求制動トルクの絶対値を小さくする、または、前記要求制動トルクの絶対値を所定上限値以下にすることを要旨とする。
【0008】
この本開示の車両用制御装置において、ブレーキ装置を用いたブレーキ制御に関する異常が発生しているときには、ブレーキ制御が正常であるときに比して要求制動トルクの絶対値を小さくする、または、要求制動トルクの絶対値の上限を低くする。これにより、制動により発生するバッテリを充電する充電電力を小さくすることができ、第1モータから出力する回転数を低下させる方向のトルクを大きくすることができる。この結果、第1モータの過回転およびバッテリの過充電を抑制できる。
【0009】
こうした本開示の車両用制御装置では、前記減速時に前記ブレーキ制御に関する異常が発生している場合において、前記第2モータのロックを検出しないときには、前記要求制動トルクを非ロック時制動トルクに設定し、前記第2モータの前記ロックを検出したときには、前記要求制動トルクの絶対値を前記非ロック時制動トルクに比して小さく設定する、または、前記要求制動トルクの絶対値を前記所定上限値以下にしてもよい。こうすれば、第2モータのロックを検出したときに、より適正に、第1モータの過回転およびバッテリの過充電を抑制できる。
【0010】
また、本開示の車両用制御装置では、前記ブレーキ制御に関する異常は、前記車輪のロックを検出したときに前記車輪の前記ロックが解消されるように前記ブレーキ装置を制御するアンチロックブレーキシステム機能に関する異常、および、ブレーキ操作量の情報を取得できない異常のうち少なくとも一方の異常としてもよい。こうすれば、アンチロックブレーキシステム機能に関する異常およびブレーキ操作量の情報を取得できない異常のうち少なくとも一方の異常が発生したときに、第1モータの過回転およびバッテリの過充電を抑制できる。
(【0011】以降は省略されています)
この特許をJ-PlatPat(特許庁公式サイト)で参照する
関連特許
トヨタ自動車株式会社
電池
1日前
トヨタ自動車株式会社
車両
1日前
トヨタ自動車株式会社
飛行体
1日前
トヨタ自動車株式会社
モータ
2日前
トヨタ自動車株式会社
搬送装置
1日前
トヨタ自動車株式会社
乾燥装置
1日前
トヨタ自動車株式会社
電源装置
1日前
トヨタ自動車株式会社
駆動装置
1日前
トヨタ自動車株式会社
端末装置
1日前
トヨタ自動車株式会社
製造方法
1日前
トヨタ自動車株式会社
充電設備
1日前
トヨタ自動車株式会社
電動飛行体
1日前
トヨタ自動車株式会社
電池パック
1日前
トヨタ自動車株式会社
電池パック
1日前
トヨタ自動車株式会社
車両制御装置
1日前
トヨタ自動車株式会社
画像記録装置
1日前
トヨタ自動車株式会社
双方向充電器
1日前
トヨタ自動車株式会社
走行制御装置
1日前
トヨタ自動車株式会社
電池システム
1日前
トヨタ自動車株式会社
情報処理装置
1日前
トヨタ自動車株式会社
対話システム
1日前
トヨタ自動車株式会社
情報処理装置
1日前
トヨタ自動車株式会社
乗客支援装置
1日前
トヨタ自動車株式会社
測定システム
1日前
トヨタ自動車株式会社
画像処理装置
2日前
トヨタ自動車株式会社
車両制御装置
1日前
トヨタ自動車株式会社
車両の制御装置
1日前
トヨタ自動車株式会社
ハイブリッド車
1日前
トヨタ自動車株式会社
蓄電モジュール
1日前
トヨタ自動車株式会社
ハイブリッド車
1日前
トヨタ自動車株式会社
自走式清掃装置
1日前
トヨタ自動車株式会社
車両の制御装置
1日前
トヨタ自動車株式会社
モータ駆動装置
1日前
トヨタ自動車株式会社
駆動力制御装置
2日前
トヨタ自動車株式会社
車両の制御装置
1日前
トヨタ自動車株式会社
車両の制御装置
1日前
続きを見る
他の特許を見る