TOP
|
特許
|
意匠
|
商標
特許ウォッチ
Twitter
他の特許を見る
公開番号
2025158465
公報種別
公開特許公報(A)
公開日
2025-10-17
出願番号
2024061027
出願日
2024-04-04
発明の名称
ハイブリッド車
出願人
トヨタ自動車株式会社
代理人
弁理士法人アイテック国際特許事務所
主分類
B60W
20/15 20160101AFI20251009BHJP(車両一般)
要約
【課題】自動運転モードのときにバッテリの蓄電割合をより適切に管理する。
【解決手段】ハイブリッド車は、エンジンおよびモータと、モータを駆動するインバータに電力ラインを介して接続されたバッテリと、電力ラインに接続され且つにコンセントに接続された外部機器に給電可能な外部給電装置と、手動運転モードおよび自動運転モードのうち運転者により選択された運転モードで車両を走行させる制御装置とを備える。制御装置は、自動運転モードのときには、外部機器への給電電力が大きいほどバッテリの蓄電割合および充電電力が大きくなるようにエンジンおよびモータを制御する。
【選択図】図2
特許請求の範囲
【請求項1】
エンジンおよびモータと、前記モータを駆動するインバータに電力ラインを介して接続されたバッテリと、前記電力ラインに接続され且つにコンセントに接続された外部機器に給電可能な外部給電装置と、手動運転モードおよび自動運転モードのうち運転者により選択された運転モードで車両を走行させる制御装置と、を備えるハイブリッド車であって、
前記制御装置は、前記自動運転モードのときには、前記外部機器への給電電力が大きいほど前記バッテリの蓄電割合および充電電力が大きくなるように前記エンジンおよび前記モータを制御する、
ハイブリッド車。
発明の詳細な説明
【技術分野】
【0001】
本開示は、ハイブリッド車に関する。
続きを表示(約 2,200 文字)
【背景技術】
【0002】
従来、この種のハイブリッド車としては、エンジンおよびモータと、モータを駆動するインバータに電力ラインを介して接続されたバッテリと、を備えるものが提案されている(例えば、特許文献1参照)。このハイブリッド車では、バッテリの現在のSOCに応じて、バッテリの将来のSOCをSOC中心値に近づけるための放電量または充電量が設定されるマップに基づいてバッテリの充放電を制御する。また、マップとして、通常用マップ、および、SOC中心値の変更操作が入力された場合に用いられ且つ通常用マップに対してSOC中心値からのSOCの乖離量に対する放電量または充電量が大きくなるSOC中心値変更用マップを有する。
【先行技術文献】
【特許文献】
【0003】
特開2020-49987号公報
【発明の概要】
【発明が解決しようとする課題】
【0004】
こうしたハイブリッド車において、インバータおよびバッテリが接続された電力ラインの直流電力を交流電力に変換してコンセントに接続された外部機器に供給しているときに、バッテリの蓄電割合(SOC)が低下すると、バッテリの保護のために、外部機器への給電を禁止する場合がある。手動運転モードおよび自動運転モードのうち運転者により選択された運転モードで車両を走行させるハイブリッド車において、自動運転モードのときには、手動運転モードのときに比して外部機器の使用シーンの増加が想定されるため、これを踏まえて、バッテリの蓄電割合をより適切に管理することが求められる。本開示のハイブリッド車は、自動運転モードのときにバッテリの蓄電割合をより適切に管理することを主目的とする。
【課題を解決するための手段】
【0005】
本開示のハイブリッド車は、上述の主目的を達成するために以下の手段を採った。本開示のハイブリッド車は、エンジンおよびモータと、前記モータを駆動するインバータに電力ラインを介して接続されたバッテリと、前記電力ラインに接続され且つにコンセントに接続された外部機器に給電可能な外部給電装置と、手動運転モードおよび自動運転モードのうち運転者により選択された運転モードで車両を走行させる制御装置と、を備えるハイブリッド車であって、前記制御装置は、前記自動運転モードのときには、前記外部機器への給電電力が大きいほど前記バッテリの蓄電割合および充電電力が大きくなるように前記エンジンおよび前記モータを制御することを要旨とする。
【0006】
本開示のハイブリッド車では、自動運転モードのときには、外部機器への給電電力が大きいほどバッテリの蓄電割合および充電電力が大きくなるようにエンジンおよびモータを制御する。これにより、自動運転モードのときにバッテリの蓄電割合をより適切に管理することができる。
【図面の簡単な説明】
【0007】
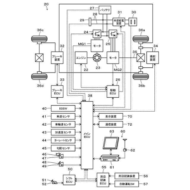
本開示の実施形態のハイブリッド車の概略構成図である。
処理ルーチンの一例を示すフローチャートである。
【発明を実施するための形態】
【0008】
本開示を実施するための形態(実施形態)について図面を参照しながら説明する。図1は、本開示の実施形態のハイブリッド車20の概略構成図である。図示するように、実施形態のハイブリッド車20は、エンジン22と、プラネタリギヤ23と、モータMG1,MG2と、インバータ24,25と、駆動用電子制御ユニット(駆動ECU)26と、バッテリ27と、コネクタ29と、コンセント30と、外部給電装置31と、ブレーキ装置32と、ブレーキ用電子制御ユニット(ブレーキECU)33と、操舵装置34と、メイン電子制御ユニット(メインECU)38と、シフト用電子制御ユニット(シフトECU)50と、周辺認識用電子制御ユニット(周辺認識ECU)55と、ナビゲーション装置60とを備える。
【0009】
プラネタリギヤ23のサンギヤ、キャリヤ、リングギヤにはモータMG1、エンジン、駆動輪36a,36bにデファレンシャルギヤを介して連結された駆動軸35がそれぞれ接続され、駆動軸35にはモータMG2が接続されている。モータMG1,MG2は、インバータ24,25の複数のスイッチング素子のスイッチングにより、回転駆動される。
【0010】
駆動ECU26は、マイクロコンピュータを備える。駆動ECU26は、各種センサからの信号、例えば、クランクポジションセンサからのエンジン22のクランクシャフトのクランク角θcr、回転位置センサからのモータMG1,MG2の回転子の回転位置θm1,θm2を入力している。駆動ECU26は、各種制御、例えば、エンジン22の制御、インバータ24,25の制御を行なっている。駆動ECU26は、エンジン22のクランク角θcrに基づいてエンジン22の回転数Neを演算したり、モータMG1,MG2の回転子の回転位置θm1,θm2に基づいてモータMG1,MG2の回転数Nm1,Nm2を演算したりしている。駆動ECU26は、メインECU38と通信を行なっている。
(【0011】以降は省略されています)
この特許をJ-PlatPat(特許庁公式サイト)で参照する
関連特許
トヨタ自動車株式会社
電池
13日前
トヨタ自動車株式会社
車両
17日前
トヨタ自動車株式会社
車両
11日前
トヨタ自動車株式会社
車両
10日前
トヨタ自動車株式会社
方法
6日前
トヨタ自動車株式会社
車両
17日前
トヨタ自動車株式会社
車両
21日前
トヨタ自動車株式会社
方法
6日前
トヨタ自動車株式会社
電池
12日前
トヨタ自動車株式会社
椅子
6日前
トヨタ自動車株式会社
車両
5日前
トヨタ自動車株式会社
電池
3日前
トヨタ自動車株式会社
車両
3日前
トヨタ自動車株式会社
電動車
6日前
トヨタ自動車株式会社
ロータ
19日前
トヨタ自動車株式会社
電動車
19日前
トヨタ自動車株式会社
モータ
4日前
トヨタ自動車株式会社
電動車
13日前
トヨタ自動車株式会社
ケース
12日前
トヨタ自動車株式会社
固定子
11日前
トヨタ自動車株式会社
電解液
17日前
トヨタ自動車株式会社
電磁弁
6日前
トヨタ自動車株式会社
飛行体
3日前
トヨタ自動車株式会社
回転子
17日前
トヨタ自動車株式会社
加熱器
10日前
トヨタ自動車株式会社
電動車
17日前
トヨタ自動車株式会社
電動車
17日前
トヨタ自動車株式会社
電動車
17日前
トヨタ自動車株式会社
制御装置
10日前
トヨタ自動車株式会社
電動車両
4日前
トヨタ自動車株式会社
バッテリ
11日前
トヨタ自動車株式会社
育苗装置
18日前
トヨタ自動車株式会社
バッテリ
11日前
トヨタ自動車株式会社
車載装置
10日前
トヨタ自動車株式会社
制御装置
21日前
トヨタ自動車株式会社
通話装置
10日前
続きを見る
他の特許を見る