TOP
|
特許
|
意匠
|
商標
特許ウォッチ
Twitter
他の特許を見る
公開番号
2025155368
公報種別
公開特許公報(A)
公開日
2025-10-14
出願番号
2024059172
出願日
2024-04-01
発明の名称
ヒータおよびこれを有する液体温調装置
出願人
オリオン機械株式会社
,
株式会社荏原製作所
代理人
弁理士法人綿貫国際特許・商標事務所
主分類
F24H
15/37 20220101AFI20251006BHJP(加熱;レンジ;換気)
要約
【課題】発熱体の空焚き防止と、液体が循環していない状態においても適切なタイミングで発熱体による加熱を停止することが可能なヒータとこれを有する液体温調装置を提供すること。
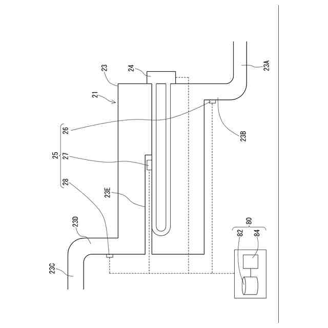
【解決手段】ケース23、ケース23に収容された発熱体24、流入口温度計測器26、発熱体温度計測器27、流出口温度計測器28および動作制御部80と、を具備し、動作制御部80は、予め設定された計測温度変化量算出時間における流入口温度変化量ΔT1と、発熱体温度変化量ΔT2と、流出口温度変化量ΔT3をそれぞれ算出し、流入口温度変化量ΔT1が空焚き判断用第1閾値TS1よりも小さく、発熱体温度変化量ΔT2が空焚き判断用第2閾値TS2よりも大きく、且つ、流出口温度変化量ΔT3が空焚き判断用第3閾値TS3よりも小さい状態が基準時間継続した場合、発熱体24による加熱をオフにする処理を実行することを特徴とするヒータ21である。
【選択図】図3
特許請求の範囲
【請求項1】
冷媒の流入口と流出口が形成されたケース、前記ケースに収容された発熱体、前記流入口における温度を計測する流入口温度計測器、前記発熱体の温度を計測する発熱体温度計測器、前記流出口における温度を計測する流出口温度計測器および動作制御部と、を具備し、
前記動作制御部は、
予め設定された計測温度変化量算出時間において前記流入口温度計測器により計測された流入口温度の変化量である流入口温度変化量と、前記計測温度変化量算出時間において前記発熱体温度計測器により計測された発熱体温度の変化量である発熱体温度変化量と、前記計測温度変化量算出時間において前記流出口温度計測器により計測された流出口温度の変化量である流出口温度変化量と、をそれぞれ算出し、
前記流入口温度変化量が予め設定された空焚き判断用第1閾値よりも小さく、前記発熱体温度変化量が予め設定された空焚き判断用第2閾値よりも大きく、且つ、前記流出口温度変化量が予め設定された空焚き判断用第3閾値よりも小さい状態が予め設定された基準時間にわたって継続した場合、前記発熱体による加熱をオフにする処理を実行することを特徴とするヒータ。
続きを表示(約 280 文字)
【請求項2】
前記発熱体温度計測器は、先端部が前記発熱体に近接配置されるように前記ケースに取り付けられた保護管に配設されていることを特徴とする請求項1記載のヒータ。
【請求項3】
液体を循環させる液体循環路と、
前記液体循環路の経路上に配設され、前記液体を加熱するヒータと、
前記液体循環路の経路上に配設され、前記液体を冷却する冷却器と、
前記液体循環路の経路上に配設された温度調整部と、を具備し、
前記ヒータには請求項1または2に記載されたヒータが用いられていることを特徴とする液体温調装置。
発明の詳細な説明
【技術分野】
【0001】
本発明は、ヒータおよびこれを有する液体温調装置に関する。
続きを表示(約 1,900 文字)
【背景技術】
【0002】
冷媒を加熱するためのヒータとしては、特許文献1(特開2017―116164号公報)に開示されている加湿装置に用いられているヒータ(加熱ヒータ)の構成がある。特許文献1に開示されているヒータは、貯水室にヒータで加温される水の温度を検知する温度サーミスタを備え、この温度サーミスタの一定時間前後の温度勾配を算出することで、貯水室内の水の有無あるいは水の量を検知して、ヒータによる加熱のオンオフを制御することでヒータの空焚きを防止している。
【先行技術文献】
【特許文献】
【0003】
特開2017―116164号公報(請求項1等)
【発明の概要】
【発明が解決しようとする課題】
【0004】
液体を温度調整して対象物に供給し、対象物から戻ってきた液体を再度温度調整して対象物に供給して液体を循環させる液体温調装置では、対象物の負荷により戻り液温が変動する。このため、特許文献1に開示されている構成のようにヒータ(発熱体)の温度勾配のみで発熱体による加熱のオンオフを制御する形態では、対象物側の負荷がなくなったときの温度上昇と、発熱体の空焚きが生じた際における温度上昇との区別がつかないといった課題がある。また、液体が循環していない状態(液体が停滞している状態)においても発熱体の加熱を停止させたいといった要望に応えることができない課題も有している。
【課題を解決するための手段】
【0005】
そこで本発明は上記課題を解決するためのものであり、その目的とするところは次のとおりである。すなわち、本発明は、液体の流入口および流出口と、発熱体の配設位置のそれぞれにおける温度変化を確認することで、発熱体による加熱のオンオフ切り替えを適切に行い、発熱体の空焚きを防止することが可能であって、液体が循環していない状態においても適切なタイミングで発熱体による加熱を停止することが可能なヒータと、これを有する液体温調装置の提供を目的としている。
【0006】
上記課題を解決するため発明者が鋭意研究した結果、以下の構成に想到した。すなわち、本発明は、液体の流入口と流出口が形成されたケース、前記ケースに収容された発熱体、前記流入口における温度を計測する流入口温度計測器、前記発熱体の温度を計測する発熱体温度計測器、前記流出口における温度を計測する流出口温度計測器および動作制御部と、を具備し、前記動作制御部は、予め設定された計測温度変化量算出時間において前記流入口温度計測器により計測された流入口温度の変化量である流入口温度変化量と、前記計測温度変化量算出時間において前記発熱体温度計測器により計測された発熱体温度の変化量である発熱体温度変化量と、前記計測温度変化量算出時間において前記流出口温度計測器により計測された流出口温度の変化量である流出口温度変化量と、をそれぞれ算出し、前記流入口温度変化量が予め設定された空焚き判断用第1閾値よりも小さく、前記発熱体温度変化量が予め設定された空焚き判断用第2閾値よりも大きく、且つ、前記流出口温度変化量が予め設定された空焚き判断用第3閾値よりも小さい状態が予め設定された基準時間にわたって継続した場合、前記発熱体をオフにする処理を実行することを特徴とするヒータである。
【0007】
これにより、液体の流入口および流出口と、発熱体の配設位置のそれぞれにおける温度変化を確認することで、発熱体による加熱のオンオフ切り替えを適切に行い、発熱体の空焚きを防止することが可能になる。また、液体が循環していない状態においても適切なタイミングで発熱体による加熱を停止することが可能になる。
【0008】
また、前記発熱体温度計測器は、先端部が前記発熱体に近接配置されるように前記ケースに取り付けられた保護管に配設されていることを特徴とする。
【0009】
これにより、粘度が低く、わずかな隙間からであっても漏れやすい液体を用いた場合であっても、ケースから液体を漏らすことなく発熱体温度計測器をケース内の発熱体の近接位置に配設することができる。
【0010】
また、液体を循環させる液体循環路と、前記液体循環路の経路上に配設され、前記液体を加熱するヒータと、前記液体循環路の経路上に配設され、前記液体を冷却する冷却器と、前記液体循環路の経路上に配設された温度調整部と、を具備し、前記ヒータには本発明にかかるヒータが用いられていることを特徴とする液体温調装置の発明もある。
(【0011】以降は省略されています)
この特許をJ-PlatPat(特許庁公式サイト)で参照する
関連特許
オリオン機械株式会社
空調装置
4日前
オリオン機械株式会社
空調装置
4日前
オリオン機械株式会社
ヒータおよびこれを有する液体温調装置
5日前
個人
空気調和機
4か月前
個人
エアコン室内機
4か月前
株式会社コロナ
空調装置
1か月前
株式会社コロナ
空調装置
3か月前
株式会社コロナ
空調装置
10日前
株式会社コロナ
空調装置
20日前
株式会社コロナ
加湿装置
1か月前
株式会社コロナ
空調装置
2か月前
株式会社コロナ
給湯装置
2か月前
株式会社コロナ
加湿装置
4か月前
株式会社コロナ
加湿装置
6か月前
株式会社コロナ
空気調和機
1か月前
株式会社コロナ
空気調和機
2か月前
個人
住宅換気空調システム
1か月前
個人
太陽光パネル傾斜装置
5日前
株式会社コロナ
風呂給湯機
1か月前
株式会社コロナ
空気調和機
5か月前
株式会社パロマ
給湯器
3か月前
ホーコス株式会社
排気フード
2か月前
株式会社コロナ
直圧式給湯機
3か月前
株式会社コロナ
貯湯式給湯機
24日前
株式会社コロナ
貯湯式給湯機
4か月前
株式会社コロナ
直圧式給湯機
1か月前
株式会社コロナ
暖房システム
20日前
個人
シンプルクーラー
3日前
株式会社コロナ
貯湯式給湯機
16日前
三菱電機株式会社
換気扇
4日前
株式会社コロナ
貯湯式給湯装置
3か月前
ホーコス株式会社
換気扇取付枠
1か月前
株式会社コロナ
貯湯式給湯装置
4か月前
三菱電機株式会社
送風機
5か月前
株式会社コロナ
輻射式冷房装置
1か月前
三菱電機株式会社
換気扇
4日前
続きを見る
他の特許を見る