TOP
|
特許
|
意匠
|
商標
特許ウォッチ
Twitter
他の特許を見る
公開番号
2025158350
公報種別
公開特許公報(A)
公開日
2025-10-17
出願番号
2024060819
出願日
2024-04-04
発明の名称
集積回路、電源回路
出願人
富士電機株式会社
代理人
弁理士法人一色国際特許事務所
主分類
H02M
7/12 20060101AFI20251009BHJP(電力の発電,変換,配電)
要約
【課題】コイルの音鳴りを抑制する集積回路を提供する。
【解決手段】交流電圧から目的レベルの出力電圧を生成する電源回路のトランジスタをスイッチングするスイッチング制御回路29aであって、インダクタ電流が所定値より小さくなると、前記トランジスタをオンし、前記出力電圧に応じた期間が経過すると、前記トランジスタをオフする駆動回路106と、前記トランジスタのオン期間が第1期間より短いか否かを検出する第1検出回路103と、前記オン期間が前記第1期間より短いことが検出されると、第2期間を計時する第1計時回路104と、を備え、前記駆動回路106は、前記オン期間が前記第1期間より短いことが検出されると、前記インダクタ電流に関わらず、前記第2期間が計時されたことに基づいて、前記トランジスタをオンし、前記第2期間は、可聴周波数帯の最高周波数に応じた周期より短い。
【選択図】図2
特許請求の範囲
【請求項1】
交流電圧を整流する全波整流回路からの整流電圧が印加されるインダクタと、前記インダクタに流れるインダクタ電流を制御するトランジスタとを備え、前記交流電圧から目的レベルの出力電圧を生成する電源回路の前記トランジスタをスイッチングするスイッチング制御回路であって、
前記インダクタ電流が所定値より小さくなると、前記トランジスタをオンし、前記出力電圧に応じた期間が経過すると、前記トランジスタをオフする駆動回路と、
前記トランジスタのオン期間が第1期間より短いか否かを検出する検出回路と、
前記オン期間が前記第1期間より短いことが検出されると、第2期間を計時する第1計時回路と、
を備え、
前記駆動回路は、
前記オン期間が前記第1期間より短いことが検出されると、前記インダクタ電流に関わらず、前記第2期間が計時されたことに基づいて、前記トランジスタをオンし、
前記第2期間は、可聴周波数帯の最高周波数に応じた周期より短い、
スイッチング制御回路。
続きを表示(約 680 文字)
【請求項2】
請求項1に記載のスイッチング制御回路であって、
前記トランジスタがオフされると、前記第2期間より短い第3期間を計時する第2計時回路、
を備え、
前記駆動回路は、
前記オン期間が前記第1期間より長い場合、前記第3期間が計時されたことに基づいて、前記トランジスタをオンする、
スイッチング制御回路。
【請求項3】
交流電圧から目的レベルの出力電圧を生成する電源回路であって、
前記交流電圧を整流する全波整流回路からの整流電圧が印加されるインダクタと、
前記インダクタに流れるインダクタ電流を制御するトランジスタと、
前記トランジスタをスイッチングするスイッチング制御回路と、
を備え、
前記スイッチング制御回路は、
前記インダクタ電流が所定値より小さくなると、前記トランジスタをオンし、前記出力電圧に応じた期間が経過すると、前記トランジスタをオフする駆動回路と、
前記トランジスタのオン期間が第1期間より短いか否かを検出する検出回路と、
前記オン期間が前記第1期間より短いことが検出されると、第2期間を計時する第1計時回路と、
を含み、
前記駆動回路は、
前記オン期間が前記第1期間より短いことが検出されると、前記インダクタ電流に関わらず、前記第2期間が計時されたことに基づいて、前記トランジスタをオンし、
前記第2期間は、可聴周波数帯の最高周波数に応じた周期より短い、
電源回路。
発明の詳細な説明
【技術分野】
【0001】
本発明は、集積回路、及び電源回路に関する。
続きを表示(約 1,800 文字)
【背景技術】
【0002】
交流電圧から目的レベルの出力電圧を生成する電源回路には、一般的に出力電圧に応じてスイッチングされるトランジスタ、及びコイルが含まれる(例えば特許文献1~3を参照)。
【先行技術文献】
【特許文献】
【0003】
特開2006-262548号公報
特開2013-188082号公報
特開2012-105424号公報
【発明の概要】
【発明が解決しようとする課題】
【0004】
ところで、電源回路に接続された負荷の状態が軽負荷となると、出力電圧が目的レベルより高くなることを防ぐため、トランジスタのスイッチングが停止されることがある。トランジスタのスイッチングが停止され、出力電圧が低下すると、再度トランジスタのスイッチングが再開される。このような場合において、トランジスタがスイッチングされる周期に応じた周波数が可聴周波数帯域に入ると、コイルから音鳴りが生じる。
【0005】
本発明は、上記のような従来の問題に鑑みてなされたものであって、その目的は、コイルの音鳴りを抑制する集積回路を提供することにある。
【課題を解決するための手段】
【0006】
上記課題を解決するために、本発明のスイッチング制御回路の態様は、交流電圧を整流する全波整流回路からの整流電圧が印加されるインダクタと、前記インダクタに流れるインダクタ電流を制御するトランジスタとを備え、前記交流電圧から目的レベルの出力電圧を生成する電源回路の前記トランジスタをスイッチングするスイッチング制御回路であって、前記インダクタ電流が所定値より小さくなると、前記トランジスタをオンし、前記出力電圧に応じた期間が経過すると、前記トランジスタをオフする駆動回路と、前記トランジスタのオン期間が第1期間より短いか否かを検出する第1検出回路と、前記オン期間が前記第1期間より短いことが検出されると、第2期間を計時する第1計時回路と、を備え、前記駆動回路は、前記オン期間が前記第1期間より短いことが検出されると、前記インダクタ電流に関わらず、前記第2期間が計時されたことに基づいて、前記トランジスタをオンし、前記第2期間は、可聴周波数帯の最高周波数に応じた周期より短い、スイッチング制御回路である。
【0007】
また、本発明の電源回路の態様は、交流電圧から目的レベルの出力電圧を生成する電源回路であって、前記交流電圧を整流する全波整流回路からの整流電圧が印加されるインダクタと、前記インダクタに流れるインダクタ電流を制御するトランジスタと、前記トランジスタをスイッチングするスイッチング制御回路と、を備え、前記スイッチング制御回路は、前記インダクタ電流が所定値より小さくなると、前記トランジスタをオンし、前記出力電圧に応じた期間が経過すると、前記トランジスタをオフする駆動回路と、前記トランジスタのオン期間が第1期間より短いか否かを検出する第1検出回路と、前記オン期間が前記第1期間より短いことが検出されると、第2期間を計時する第1計時回路と、を含み、前記駆動回路は、前記オン期間が前記第1期間より短いことが検出されると、前記インダクタ電流に関わらず、前記第2期間が計時されたことに基づいて、前記トランジスタをオンし、前記第2期間は、可聴周波数帯の最高周波数に応じた周期より短い、電源回路である。
【発明の効果】
【0008】
本発明によれば、コイルの音鳴りを抑制する集積回路を提供することができる。
【0009】
なお、上記の発明の概要は、本発明の必要な特徴の全てを列挙したものではない。また、これらの特徴群のサブコンビネーションもまた、発明となりうる。
【図面の簡単な説明】
【0010】
AC-DCコンバータ10の構成の一例を示す図である。
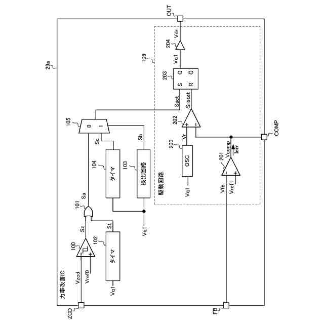
力率改善IC29aの構成の一例を示す図である。
力率改善IC29aの動作の一例を示す図である。
力率改善IC29aの動作の一例を示す図である。
力率改善IC29aの動作の一例を示す図である。
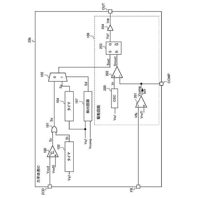
力率改善IC29bの構成の一例を示す図である。
力率改善IC29bの動作の一例を示す図である。
【発明を実施するための形態】
(【0011】以降は省略されています)
この特許をJ-PlatPat(特許庁公式サイト)で参照する
関連特許
富士電機株式会社
搬送機構
21日前
富士電機株式会社
溶接装置
21日前
富士電機株式会社
冷却装置
24日前
富士電機株式会社
回路遮断器
18日前
富士電機株式会社
電磁接触器
17日前
富士電機株式会社
エンコーダ
18日前
富士電機株式会社
半導体装置
3日前
富士電機株式会社
半導体装置
21日前
富士電機株式会社
半導体装置
17日前
富士電機株式会社
電磁接触器
17日前
富士電機株式会社
電磁接触器
17日前
富士電機株式会社
電磁接触器
17日前
富士電機株式会社
電磁接触器
17日前
富士電機株式会社
半導体装置
1か月前
富士電機株式会社
半導体装置
1か月前
富士電機株式会社
商品収納装置
13日前
富士電機株式会社
自動販売装置
4日前
富士電機株式会社
冷却システム
1か月前
富士電機株式会社
ショーケース
13日前
富士電機株式会社
電力変換システム
17日前
富士電機株式会社
チャンネルベース
17日前
富士電機株式会社
チャンネルベース
17日前
富士電機株式会社
電力変換システム
21日前
富士電機株式会社
半導体モジュール
6日前
富士電機株式会社
エレベータ制御装置
19日前
富士電機株式会社
集積回路、電源回路
3日前
富士電機株式会社
エレベータ制御装置
19日前
富士電機株式会社
冷却器及び半導体装置
17日前
富士電機株式会社
自動販売機の保護装置
24日前
富士電機株式会社
半導体装置の製造方法
5日前
富士電機株式会社
測定方法及び製造方法
24日前
富士電機株式会社
半導体モジュール及び車両
25日前
富士電機株式会社
店舗用冷却装置制御システム
25日前
富士電機株式会社
冷却装置および電力変換装置
25日前
富士電機株式会社
窒化物半導体装置の製造方法
17日前
富士電機株式会社
測定装置および冷却システム
19日前
続きを見る
他の特許を見る