TOP
|
特許
|
意匠
|
商標
特許ウォッチ
Twitter
他の特許を見る
公開番号
2025142630
公報種別
公開特許公報(A)
公開日
2025-10-01
出願番号
2024042093
出願日
2024-03-18
発明の名称
エレベータ制御装置
出願人
富士電機株式会社
代理人
個人
,
個人
主分類
B66B
1/34 20060101AFI20250924BHJP(巻上装置;揚重装置;牽引装置)
要約
【課題】電願回路の小型化と電力変換効率の向上。
【解決手段】入力される交流電力を、エレベータの乗りかごを昇降する巻き上げ機の駆動用電力に変換するインバータと、前記インバータを制御するインバータ制御回路と、前記巻き上げ機のブレーキを制御するブレーキ制御回路と、前記インバータ制御回路及び前記ブレーキ制御回路に接続される電源回路と、を備え、前記電源回路は、前記インバータ制御回路及び前記ブレーキ制御回路に直流電力を供給する直流配線と、前記交流電力を前記直流配線に供給する直流電力に変換するAC/DCコンバータと、前記交流電力の入力が停止すると、バッテリから前記直流配線に供給する直流電力に変換するDC/DCコンバータと、を含む、エレベータ制御装置。
【選択図】図1
特許請求の範囲
【請求項1】
入力される交流電力を、エレベータの乗りかごを昇降する巻き上げ機の駆動用電力に変換するインバータと、
前記インバータを制御するインバータ制御回路と、
前記巻き上げ機のブレーキを制御するブレーキ制御回路と、
前記インバータ制御回路及び前記ブレーキ制御回路に接続される電源回路と、を備え、
前記電源回路は、
前記インバータ制御回路及び前記ブレーキ制御回路に直流電力を供給する直流配線と、
前記交流電力を前記直流配線に供給する直流電力に変換するAC/DCコンバータと、
前記交流電力の入力が停止すると、バッテリから前記直流配線に供給する直流電力に変換するDC/DCコンバータと、を含む、エレベータ制御装置。
続きを表示(約 550 文字)
【請求項2】
前記電源回路は、前記交流電力の入力が停止すると、前記バッテリを前記インバータの交流入力側に接続する、請求項1に記載のエレベータ制御装置。
【請求項3】
前記インバータは、交流電力を直流電力に変換するコンバータ回路と、直流電力を交流電力に変換するインバータ回路と、前記コンバータ回路と前記インバータ回路との間に接続される直流リンクと、を含み、
前記電源回路は、アノードが前記バッテリに電気的に接続されカソードが前記直流リンクに電気的に接続される第1ダイオードを含む、請求項1に記載にエレベータ制御装置。
【請求項4】
前記電源回路は、前記交流電力の入力が停止すると、前記直流配線を前記インバータの交流入力側に接続する、請求項1に記載のエレベータ制御装置。
【請求項5】
前記インバータは、交流電力を直流電力に変換するコンバータ回路と、直流電力を交流電力に変換するインバータ回路と、前記コンバータ回路と前記インバータ回路との間に接続される直流リンクと、を含み、
前記電源回路は、アノードが前記直流配線に電気的に接続されカソードが前記直流リンクに電気的に接続される第2ダイオードを含む、請求項1に記載のエレベータ制御装置。
発明の詳細な説明
【技術分野】
【0001】
本開示は、エレベータ制御装置に関する。
続きを表示(約 1,700 文字)
【背景技術】
【0002】
停電が発生した場合、バッテリから供給される電力を利用してエレベータの運転を継続する技術が知られている(例えば、特許文献1,2参照)。
【先行技術文献】
【特許文献】
【0003】
特開2015-110463号公報
特開2017-171414号公報
【発明の概要】
【発明が解決しようとする課題】
【0004】
エレベータ制御装置は、エレベータの乗りかごを昇降する巻き上げ機を駆動するインバータを制御するインバータ制御回路と、巻き上げ機のブレーキを制御するブレーキ制御回路と、を備える。インバータ制御回路とブレーキ制御回路は、直流電力によって動作する回路を含む。従来のエレベータ制御装置は、商用電源からの交流電力を、電源回路において、一旦、所定の交流電力に変換あるいは降圧し、この所定の交流電力をインバータ制御回路やブレーキ制御回路で必要な直流電力に変換していた。電源回路は、所定の交流電力に変換するための変圧器やDC/ACインバータを備えるとともに、インバータ制御回路とブレーキ制御回路は、交流電力を所定の直流電力に変換するAC/DCコンバータを個別に備えていた。このため、電源回路が大型化するとともに、電力変換効率を向上させることが難しい。
【0005】
本開示は、電願回路の小型化と電力変換効率の向上を課題とする。
【課題を解決するための手段】
【0006】
本開示は、一態様として、
入力される交流電力を、エレベータの乗りかごを昇降する巻き上げ機の駆動用電力に変換するインバータと、
前記インバータを制御するインバータ制御回路と、
前記巻き上げ機のブレーキを制御するブレーキ制御回路と、
前記インバータ制御回路及び前記ブレーキ制御回路に接続される電源回路と、を備え、
前記電源回路は、
前記インバータ制御回路及び前記ブレーキ制御回路に直流電力を供給する直流配線と、
前記交流電力を前記直流配線に供給する直流電力に変換するAC/DCコンバータと、
前記交流電力の入力が停止すると、バッテリから前記直流配線に供給する直流電力に変換するDC/DCコンバータと、を含む、エレベータ制御装置を提供する。
【発明の効果】
【0007】
本開示によれば、電源回路の小型化と電力変換効率の向上が可能となる。
【図面の簡単な説明】
【0008】
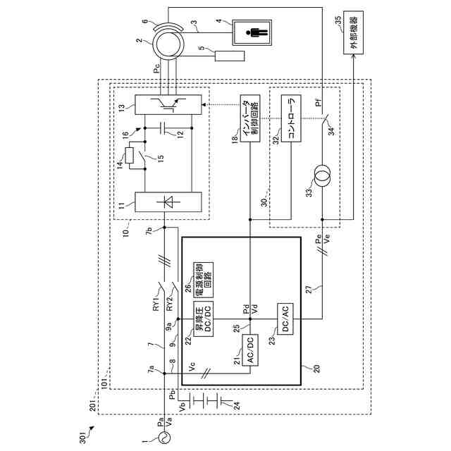
第1実施形態に係るエレベータの一構成例を示す図である。
昇降圧コンバータの一構成例を示す図である。
インバータの回生運転中に停電が発生した場合の電源制御方法の一例を示すタイミングチャートである。
インバータの力行運転中に停電が発生した場合の電源制御方法の一例を示すタイミングチャートである。
第2実施形態に係るエレベータの一構成例を示す図である。
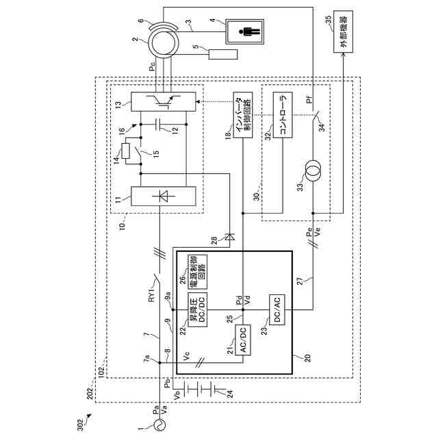
第3実施形態に係るエレベータの一構成例を示す図である。
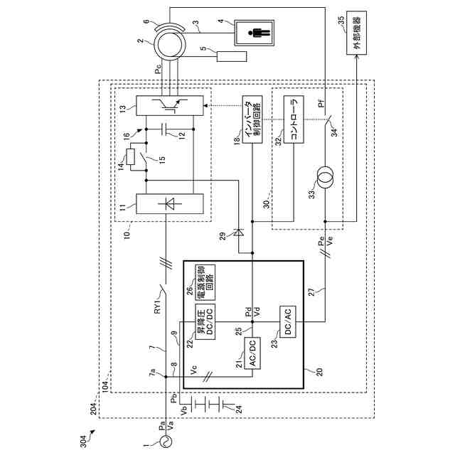
第4実施形態に係るエレベータの一構成例を示す図である。
【発明を実施するための形態】
【0009】
以下、本開示の実施形態について説明する。
【0010】
図1は、第1実施形態に係るエレベータの一構成例を示す図である。図1に示すエレベータ301では、巻き上げ機2(電動機)の回転軸に巻き架けられたロープ3の両端に乗りかご4及びカウンタウェイト5が吊り下げられている。乗りかご4は、巻き上げ機2の回転により、ロープ3を介してカウンタウェイト5と反対方向につるべ式に昇降動作する。巻き上げ機2の駆動制御等は、エレベータ制御装置101によって行われる。エレベータ制御装置101は、例えば、エレベータ301が設けられているビルの機械室等に設置されたエレベータ制御盤201内に設けられる。
(【0011】以降は省略されています)
この特許をJ-PlatPat(特許庁公式サイト)で参照する
関連特許
富士電機株式会社
冷却装置
10日前
富士電機株式会社
搬送機構
7日前
富士電機株式会社
溶接装置
7日前
富士電機株式会社
冷却装置
1か月前
富士電機株式会社
冷却装置
1か月前
富士電機株式会社
半導体装置
25日前
富士電機株式会社
半導体装置
1か月前
富士電機株式会社
自動販売機
1か月前
富士電機株式会社
半導体装置
1か月前
富士電機株式会社
半導体装置
7日前
富士電機株式会社
電磁接触器
3日前
富士電機株式会社
エンコーダ
4日前
富士電機株式会社
半導体装置
1か月前
富士電機株式会社
半導体装置
1か月前
富士電機株式会社
回路遮断器
4日前
富士電機株式会社
半導体装置
26日前
富士電機株式会社
電磁接触器
3日前
富士電機株式会社
半導体装置
1か月前
富士電機株式会社
半導体装置
1か月前
富士電機株式会社
半導体装置
3日前
富士電機株式会社
電磁接触器
3日前
富士電機株式会社
半導体装置
1か月前
富士電機株式会社
電磁接触器
3日前
富士電機株式会社
電磁接触器
3日前
富士電機株式会社
冷却システム
26日前
富士電機株式会社
電力変換装置
1か月前
富士電機株式会社
硬貨処理装置
1か月前
富士電機株式会社
分析システム
1か月前
富士電機株式会社
ショーケース
1か月前
富士電機株式会社
半導体パッケージ
27日前
富士電機株式会社
電力変換システム
1か月前
富士電機株式会社
電力変換システム
3日前
富士電機株式会社
半導体モジュール
1か月前
富士電機株式会社
チャンネルベース
3日前
富士電機株式会社
チャンネルベース
3日前
富士電機株式会社
半導体モジュール
1か月前
続きを見る
他の特許を見る