TOP
|
特許
|
意匠
|
商標
特許ウォッチ
Twitter
他の特許を見る
10個以上の画像は省略されています。
公開番号
2025145414
公報種別
公開特許公報(A)
公開日
2025-10-03
出願番号
2024045583
出願日
2024-03-21
発明の名称
電力変換システム
出願人
富士電機株式会社
代理人
弁理士法人旺知国際特許事務所
,
個人
主分類
H02M
3/28 20060101AFI20250926BHJP(電力の発電,変換,配電)
要約
【課題】複数のスイッチング素子のうちの一部のスイッチング素子への熱集中が緩和された電力変換システムを提供する。
【解決手段】電力変換システム100aは、絶縁トランス102を有し、絶縁トランス102の1次側および2次側に第1ブリッジ回路111および第2ブリッジ回路112を備え、各ブリッジ回路が、直列接続された1以上のスイッチング素子を各々含み、相互に並列接続された複数のレグからなる絶縁DC/DCコンバータ110と、絶縁DC/DCコンバータ110のスイッチング素子を駆動するための駆動パルスを生成する制御装置106aと、を備える。制御装置106aは、1のブリッジ回路に対する駆動パルスのうち1のレグに対する駆動パルスのオンタイミングと他の1のレグに対する駆動パルスのオフタイミングを入れ替えるタイミング入替操作を周期的に行う。
【選択図】図1
特許請求の範囲
【請求項1】
絶縁トランスを有し、前記絶縁トランスの1次側および2次側それぞれに少なくとも1つのブリッジ回路を備え、各ブリッジ回路が、直列接続された1以上のスイッチング素子を各々含み、相互に並列接続された複数のレグからなる絶縁DC/DCコンバータと、
前記絶縁DC/DCコンバータのスイッチング素子を駆動するための駆動パルスを生成する制御装置と、を備え、
前記制御装置は、1以上のブリッジ回路のうちの1のブリッジ回路に対する駆動パルスのうち1のレグに対する駆動パルスのオンタイミングと他の1のレグに対する駆動パルスのオフタイミングを入れ替えるタイミング入替操作を周期的に行うことを特徴とする電力変換システム。
続きを表示(約 990 文字)
【請求項2】
前記制御装置は、前記絶縁トランスに与えられる交流電圧がゼロとなるゼロ電圧期間の始点および終点となる前記駆動パルスのオンタイミングまたはオフタイミングに基づいて前記タイミング入替操作を行う請求項1に記載の電力変換システム。
【請求項3】
絶縁トランスを有し、前記絶縁トランスの1次側および2次側それぞれに少なくとも1つのブリッジ回路を備え、各ブリッジ回路が、直列接続された1以上のスイッチング素子を各々含み、相互に並列接続された複数のレグからなる絶縁DC/DCコンバータと、
前記絶縁DC/DCコンバータのスイッチング素子を駆動するための駆動パルスを生成する制御装置と、を備え、
前記制御装置は、1以上のブリッジ回路のうちの1のブリッジ回路に対する駆動パルスのうち1のレグに対する駆動パルスと他の1のレグに対する駆動パルスについて、両駆動パルスの極性が一致する期間における両駆動パルスの極性を反転させるタイミング入替操作を周期的に行うことを特徴とする電力変換システム。
【請求項4】
前記絶縁DC/DCコンバータの1次側と2次側の双方の直流電圧を検出する直流電圧検出部を有し、
前記制御装置は、前記直流電圧検出部で検出した1次側と2次側の直流電圧に基づき、前記タイミング入替操作の対象となるブリッジ回路を決定することを特徴とする請求項1~3のいずれか1項に記載の電力変換システム。
【請求項5】
前記制御装置は、前記駆動パルスのエッジの位相を制御することにより、前記絶縁トランスの1次側および2次側の各交流電圧の双方がゼロ電圧となる期間を制御する不連続電流モードの位相制御、あるいは前記駆動パルスのエッジの位相を制御することにより、前記絶縁トランスの1次側および2次側の各交流電圧が逆極性となる期間を制御する連続電流モードの位相制御を制御変数の大きさに応じて実行する請求項4に記載の電力変換システム。
【請求項6】
前記制御装置は、前記不連続電流モードの位相制御および前記連続電流モードの位相制御の双方において、前記絶縁トランスに流れる電流のピーク点の前後の変曲点の電流値が一致するように前記駆動パルスのエッジの位相を制御することを特徴とする請求項5に記載の電力変換システム。
発明の詳細な説明
【技術分野】
【0001】
この発明は、絶縁DC/DCコンバータを利用した電力変換システムに関する。
続きを表示(約 3,000 文字)
【背景技術】
【0002】
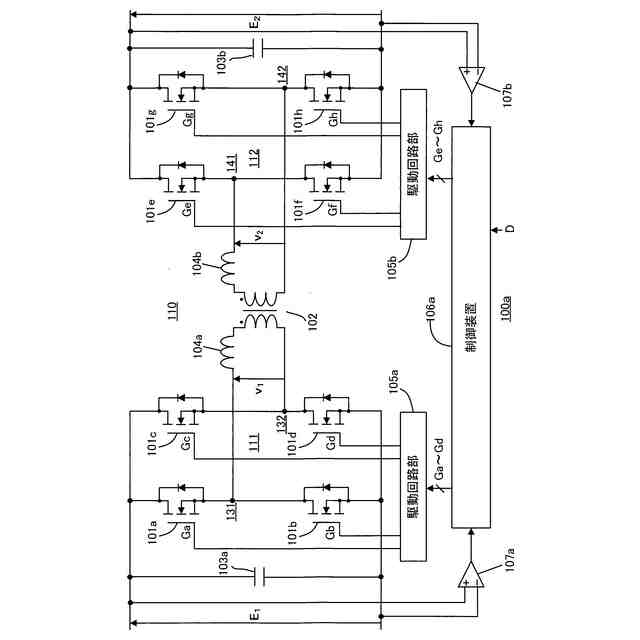
図11は絶縁DC/DCコンバータ110を利用した電力変換システム100の構成例を示す回路図である。絶縁DC/DCコンバータ110は、1次側巻線と2次側巻線が電気的に絶縁された絶縁トランス102を有する。絶縁トランス102の1次側巻線には直列インダクタ104aが接続されている。この直列インダクタ104aは、絶縁トランス102の1次側巻線の漏れインダクタンスあるいはこの漏れインダクタンスに対して外付けインダクタンスを追加したものである。なお、漏れインダクタンスのみを電力伝送に利用する場合には、外付けインダクタンスは不要である。絶縁トランス102の2次側巻線にも同様な直列インダクタ104bが接続されている。
【0003】
第1ブリッジ回路111は、絶縁トランス102の1次側巻線に対して1次側交流電圧v
1
を供給する回路である。この第1ブリッジ回路111は、直列接続されたスイッチング素子101aおよび101bからなるレグ131と、直列接続されたスイッチング素子101cおよび101dからなるレグ132とを並列接続したフルブリッジ回路である。この例において、スイッチング素子101a~101dの各々は、MOSFET(Metal Oxide Semiconductor Field Effect Transistor;金属-酸化膜-半導体構造の電界効果トランジスタ)と、これに対して逆並列接続されたダイオードとからなる。第1ブリッジ回路111には、キャパシタ103aが並列接続される。そして、第1ブリッジ回路111には、1次側直流電圧E
1
が与えられる。この第1ブリッジ回路111において、スイッチング素子101aおよび101b間の中間ノードと、スイッチング素子101cおよび101d間の中間ノードとの間から、絶縁トランス102に対する1次側交流電圧v
1
が出力される。
【0004】
第2ブリッジ回路112は、絶縁トランス102の2次側巻線に対して2次側交流電圧v
2
を供給する回路である。この第2ブリッジ回路112は、第1ブリッジ回路111と同様、直列接続されたスイッチング素子101eおよび101fからなるレグ141と、直列接続されたスイッチング素子101gおよび101hからなるレグ142とを並列接続したブリッジ回路である。第2ブリッジ回路112には、キャパシタ103bが並列接続される。そして、第2ブリッジ回路112には、2次側直流電圧E
2
が与えられる。この第2ブリッジ回路112において、スイッチング素子101eおよび101f間の中間ノードと、スイッチング素子101gおよび101h間の中間ノードとの間から、絶縁トランス102に対する2次側交流電圧v
2
が出力される。
【0005】
直流電圧検出部107aは、第1ブリッジ回路111に与えられる1次側直流電圧E
1
を検出する回路である。また、直流電圧検出部107bは、第2ブリッジ回路112に与えられる2次側直流電圧E
2
を検出する回路である。
【0006】
制御装置106は、第1ブリッジ回路111のスイッチング素子101a~101dを各々駆動するための駆動パルスGa~Gdと、第2ブリッジ回路112のスイッチング素子101e~101hを各々駆動するための駆動パルスGe~Ghを発生する装置である。
【0007】
駆動回路部105aは、制御装置106が発生する駆動パルスGa~Gdによりスイッチング素子101a~101dを駆動し、駆動回路部105bは、制御装置106が発生する駆動パルスGe~Ghによりスイッチング素子101e~101hを駆動する。
【0008】
制御装置106は、直流電圧検出部107aにより検出される1次側直流電圧E
1
および直流電圧検出部107bにより検出される2次側直流電圧E
2
に基づき、スイッチング素子101a~101hを駆動するための駆動パルスGa~Ghのエッジの位相を制御し、絶縁DC/DCコンバータ110の電力伝送の制御を行う。
【0009】
以下、図12の波形図を参照し、電力変換システム100の動作例を説明する。電力変換システム100において、第1ブリッジ回路111および第2ブリッジ回路112は、同じ周期(波長)の1次側交流電圧v
1
および2次側交流電圧v
2
を出力する。以下の説明では、位相角あるいは位相差という用語が用いられるが、これは1次側交流電圧v
1
および2次側交流電圧v
2
の1周期(1波長)を2πとして表現した各種の期間の相対的な長さを意味する。また、以下の説明において、2次側直流電圧E
2
および2次側交流電圧v
2
は1次側に換算した電圧値を意味する。すなわち、絶縁トランス102の1次側巻線の巻回数をn1、2次側巻線の巻回数をn2とした場合において、実際の2次側直流電圧に対して係数n1/n2を乗算した電圧値(1次側に換算した電圧値)が2次側直流電圧E
2
である。2次側交流電圧v
2
についても同様である。また、以下の説明において、低圧側および高圧側は、絶縁DC/DCコンバータ110の1次側および2次側のうち低圧が発生している側および高圧が発生している側を意味する。例えば1次側直流電圧E
1
と1次側換算された2次側直流電圧E
2
との間にE
1
<E
2
の関係があれば1次側が低圧側で2次側が高圧側であり、E
1
>E
2
の関係があれば1次側が高圧側で2次側が低圧側である。
【0010】
図12の動作例では、1次側直流電圧E
1
と2次側直流電圧E
2
との間にE
1
<E
2
の関係がある。従って、1次側が低圧側、2次側が高圧側である。この動作例において、制御装置106は、±E
1
の振幅を有し、デューティ比50%を有する矩形波の1次側交流電圧v
1
を第1ブリッジ回路111に出力させ、かつ、±E
2
の振幅を有し、デューティ比50%を有し、1次側交流電圧v
1
に対して位相角δだけ遅れた矩形波の2次側交流電圧v
2
を第2ブリッジ回路112に出力させている。なお、ここでデューティ比は50%から多少ずらす場合もある。このように1次側交流電圧v
1
に対して2次側交流電圧v
2
の位相が遅れる場合、絶縁DC/DCコンバータ110では、1次側から2次側への電力伝送が行われる。以下、この電力伝送の動作を説明する。
(【0011】以降は省略されています)
この特許をJ-PlatPat(特許庁公式サイト)で参照する
関連特許
富士電機株式会社
整流装置
1か月前
富士電機株式会社
冷却装置
1か月前
富士電機株式会社
冷却装置
7日前
富士電機株式会社
搬送機構
4日前
富士電機株式会社
溶接装置
4日前
富士電機株式会社
冷却装置
1か月前
富士電機株式会社
半導体装置
1か月前
富士電機株式会社
半導体装置
1か月前
富士電機株式会社
半導体装置
1か月前
富士電機株式会社
自動販売機
1か月前
富士電機株式会社
半導体装置
4日前
富士電機株式会社
半導体装置
1か月前
富士電機株式会社
半導体装置
22日前
富士電機株式会社
回路遮断器
1日前
富士電機株式会社
エンコーダ
1日前
富士電機株式会社
半導体装置
23日前
富士電機株式会社
半導体装置
1か月前
富士電機株式会社
電磁接触器
今日
富士電機株式会社
半導体装置
1か月前
富士電機株式会社
半導体装置
今日
富士電機株式会社
半導体装置
1か月前
富士電機株式会社
半導体装置
1か月前
富士電機株式会社
電磁接触器
今日
富士電機株式会社
電磁接触器
今日
富士電機株式会社
電磁接触器
今日
富士電機株式会社
電磁接触器
今日
富士電機株式会社
冷却システム
23日前
富士電機株式会社
電力変換装置
1か月前
富士電機株式会社
硬貨処理装置
1か月前
富士電機株式会社
分析システム
1か月前
富士電機株式会社
ショーケース
1か月前
富士電機株式会社
半導体パッケージ
24日前
富士電機株式会社
半導体モジュール
1か月前
富士電機株式会社
電力変換システム
4日前
富士電機株式会社
電力変換システム
今日
富士電機株式会社
チャンネルベース
今日
続きを見る
他の特許を見る