TOP
|
特許
|
意匠
|
商標
特許ウォッチ
Twitter
他の特許を見る
公開番号
2025020614
公報種別
公開特許公報(A)
公開日
2025-02-13
出願番号
2023124100
出願日
2023-07-31
発明の名称
弁装置
出願人
川崎重工業株式会社
代理人
弁理士法人有古特許事務所
主分類
F15B
11/00 20060101AFI20250205BHJP(流体圧アクチュエータ;水力学または空気力学一般)
要約
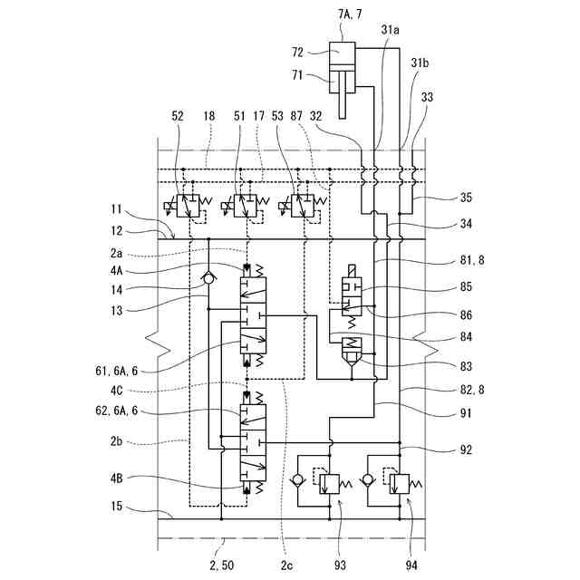
【課題】油圧アクチュエータへの供給圧または油圧アクチュエータからの排出圧を検出する圧力計の取り付けが可能な弁装置を提供する。
【解決手段】一実施形態に係る弁装置は、スプール6およびハウジング2を含む。ハウジング2は、スプール6が挿入されるスプール穴と、当該ハウジング2の表面上のセンサポート32、第1アクチュエータポート31aおよび第2アクチュエータポート31bを含む。さらに、ハウジング2は、前記スプール穴から第1アクチュエータポート31aに至る第1アクチュエータ通路81と、前記スプール穴から第2アクチュエータポート31bに至る第2アクチュエータ通路82と、第1アクチュエータ通路81とセンサポート32とを連通するセンサ通路34を含む。
【選択図】図3
特許請求の範囲
【請求項1】
スプールと、
前記スプールを摺動可能に保持するハウジングと、を備え、
前記ハウジングは、
前記スプールが挿入されるスプール穴と、
当該ハウジングの表面上のセンサポート、第1アクチュエータポートおよび第2アクチュエータポートと、
前記スプール穴から前記第1アクチュエータポートに至る第1アクチュエータ通路と、
前記スプール穴から前記第2アクチュエータポートに至る第2アクチュエータ通路と、
前記第1アクチュエータ通路と前記センサポートとを連通するセンサ通路と、を含む、弁装置。
続きを表示(約 880 文字)
【請求項2】
前記ハウジングは、
前記スプールの軸方向に沿って互いに反対側を向く第1側面および第2側面と、
前記スプールの軸方向と直交する方向に沿って互いに反対側を向く第3側面および第4側面と、を含み、
前記センサポートは前記第1側面または前記第2側面上に形成されており、
前記第1アクチュエータポートおよび第2アクチュエータポートは前記第3側面上に形成されている、請求項1に記載の弁装置。
【請求項3】
前記第1アクチュエータ通路には、当該第1アクチュエータ通路を開閉するロック弁が設けられており、
前記センサ通路は、前記スプール穴と前記ロック弁の間で前記第1アクチュエータ通路につながっている、請求項1または2に記載の弁装置。
【請求項4】
前記弁装置は、駆動対象物を反重力方向に駆動するときに作動油が供給される第1作動室、および前記駆動対象物を重力方向に駆動するときに作動油が供給される第2作動室を含む油圧シリンダに用いられ、
前記第1アクチュエータポートは前記第1作動室と接続され、前記第2アクチュエータポートは前記第2作動室と接続され、
前記ロック弁は、前記油圧シリンダの停止中に前記第1アクチュエータ通路を閉じる、請求項3に記載の弁装置。
【請求項5】
前記センサポートは第1センサポート、前記センサ通路は第1センサ通路であり、
前記ハウジングは、
当該ハウジングの表面上の第2センサポートと、
前記第2アクチュエータ通路と前記第2センサポートとを連通する第2センサ通路と、を含む、請求項1または2に記載の弁装置。
【請求項6】
前記スプールは、前記第1アクチュエータ通路をポンプ通路とタンク通路のどちらと連通させるかを切り換える第1スプールと、前記第2アクチュエータ通路を前記ポンプ通路と前記タンク通路のどちらと連通させるかを切り換える第2スプールを含む、請求項1または2に記載の弁装置。
発明の詳細な説明
【技術分野】
【0001】
本開示は、油圧回路において油圧ポンプと油圧アクチュエータとの間に介在する弁装置に関する。
続きを表示(約 1,300 文字)
【背景技術】
【0002】
従来から、油圧回路では、油圧アクチュエータに対する作動油の供給および排出を制御する弁装置が用いられている。弁装置は、スプールと、前記スプールを摺動可能に保持するハウジングを含む。
【0003】
例えば、特許文献1には、複数のスプールが一列に並んだ状態でハウジングに保持され、前記ハウジングにおけるスプールの並び面と直交する方向を向く一つの側面に、各スプールごとに一対のアクチュエータポートが設けられた弁装置が開示されている。なお、特許文献1では、ハウジングが「本体ブロック」と呼ばれている。
【先行技術文献】
【特許文献】
【0004】
特開平11-190044号公報
【発明の概要】
【発明が解決しようとする課題】
【0005】
従来、作動油の油圧アクチュエータへの供給圧または油圧アクチュエータからの排出圧を検出する場合、弁装置と油圧アクチュエータの間の作動油配管に圧力計が設けられていた。これに対し、油圧アクチュエータへの供給圧または油圧アクチュエータからの排出圧を検出する圧力計を弁装置に取り付けたいという要望がある。
【0006】
そこで、本開示は、油圧アクチュエータへの供給圧または油圧アクチュエータからの排出圧を検出する圧力計の取り付けが可能な弁装置を提供することを目的とする。
【課題を解決するための手段】
【0007】
本開示は、スプールと、前記スプールを摺動可能に保持するハウジングと、を備え、前記ハウジングは、前記スプールが挿入されるスプール穴と、当該ハウジングの表面上のセンサポート、第1アクチュエータポートおよび第2アクチュエータポートと、前記スプール穴から前記第1アクチュエータポートに至る第1アクチュエータ通路と、前記スプール穴から前記第2アクチュエータポートに至る第2アクチュエータ通路と、前記第1アクチュエータ通路と前記センサポートとを連通するセンサ通路と、を含む、弁装置を提供する。
【発明の効果】
【0008】
本開示によれば、油圧アクチュエータへの供給圧または油圧アクチュエータからの排出圧を検出する圧力計の取り付けが可能な弁装置が提供される。
【図面の簡単な説明】
【0009】
一実施形態に係る弁装置の斜視図である。
前記弁装置の断面図である。
前記弁装置の一部の回路図である。
変形例の弁装置の一部の回路図である。
【発明を実施するための形態】
【0010】
図1に、一実施形態に係る弁装置1を示す。本実施形態では、弁装置1が複数の油圧アクチュエータ7に用いられるものである。油圧アクチュエータ7については、図3参照。つまり、弁装置1は、油圧回路において油圧ポンプと複数の油圧アクチュエータ7の間に介在する。ただし、弁装置1は、1つの油圧アクチュエータ7に用いられるものであってもよい。
(【0011】以降は省略されています)
この特許をJ-PlatPat(特許庁公式サイト)で参照する
関連特許
株式会社豊田自動織機
流体圧シリンダ
1か月前
株式会社コスメック
シリンダ装置
2か月前
三和テッキ株式会社
油圧アクチュエータ
7日前
株式会社不二越
電磁切替弁
1か月前
個人
省エネ改良型油圧リバースブースター
1か月前
株式会社不二越
油圧システム
5か月前
日立建機株式会社
作業機械
13日前
日立建機株式会社
作業機械
14日前
株式会社不二越
油圧駆動システム
1か月前
ナブテスコ株式会社
方向切換弁装置
4か月前
住友建機株式会社
ショベルの制御方法
3か月前
学校法人 中央大学
人工筋アクチュエータ装置
2か月前
株式会社WGE
増圧装置
2日前
株式会社LIXIL
脈動流生成装置及び建築設備
5か月前
アズビル株式会社
パイロットリレー及びポジショナ
1か月前
ナブテスコ株式会社
ロータリーアクチュエータ
5か月前
日立建機株式会社
油圧システム
17日前
CKD株式会社
アクチュエータの動作検出装置
4か月前
カヤバ株式会社
流体圧制御装置
29日前
中本パックス株式会社
気体圧装置
2か月前
カヤバ株式会社
インレットハウジング
5か月前
株式会社クボタ
作業機及び作業機の制御方法
8日前
株式会社コガネイ
圧縮空気供給装置
2か月前
日立建機株式会社
分別回収システム
17日前
カヤバ株式会社
流体圧シリンダユニット
5か月前
株式会社東和製作所
シリンダ伸縮反転用バルブユニット
1か月前
日立建機株式会社
制御弁装置および作業機械
1か月前
セイコーエプソン株式会社
圧力可変ユニット及び液体吐出装置
3か月前
藤倉コンポジット株式会社
シリンダ装置及びシリンダ装置の製造方法
4か月前
株式会社福島製作所
グラブバケット診断装置
2か月前
株式会社東京精密
三位置制御装置、及び、三位置制御方法
7日前
株式会社ブリヂストン
流体圧アクチュエータ
3か月前
株式会社ブリヂストン
流体圧アクチュエータ
4か月前
株式会社ブリヂストン
流体圧アクチュエータ
3か月前
極東開発工業株式会社
コンクリートポンプ装置
1か月前
株式会社ブリヂストン
流体圧アクチュエータ
1か月前
続きを見る
他の特許を見る