TOP
|
特許
|
意匠
|
商標
特許ウォッチ
Twitter
他の特許を見る
公開番号
2025137025
公報種別
公開特許公報(A)
公開日
2025-09-19
出願番号
2024035993
出願日
2024-03-08
発明の名称
焼却灰の骨材化システムおよび骨材化方法
出願人
川崎重工業株式会社
代理人
弁理士法人有古特許事務所
主分類
B09B
3/70 20220101AFI20250911BHJP(固体廃棄物の処理;汚染土壌の再生)
要約
【課題】 低比重選別灰を総じて品質の良い骨材にすることができる焼却灰の骨材化システムおよび骨材化方法を提供する。
【解決手段】 供給される低比重選別灰を水と混錬する混錬機65と、混錬機65で混錬された低比重選別灰を粒状に成形する造粒機66と、造粒機66で成形された粒状の低比重選別灰を搬送しながら二酸化炭素を含む排ガスに暴露することにより、低比重選別灰の炭酸化を行う炭酸化処理装置67と、炭酸化処理装置67で炭酸化された粒状の低比重選別灰の硬さに関する値を定期的に測定する測定装置69と、制御器90と、を備え、制御器90は、測定装置69の測定値が所定値以下の場合に、炭酸化処理装置67における低比重選別灰を排ガスに暴露する時間を増加させる制御、炭酸化処理装置67における排ガスの引込み量を増加させる制御、および、混錬機へ供給される低比重選別灰の量を減少させる制御、のうちの少なくとも1つの制御を実施する。
【選択図】 図2
特許請求の範囲
【請求項1】
廃棄物を焼却する焼却炉から排出されて粒径が所定範囲内に揃えられた廃棄物の焼却灰が、比重の大きい粒子を主な構成要素とする高比重選別灰と比重の小さい粒子を主な構成要素とする低比重選別灰とに選別されたうちの前記低比重選別灰が供給され、前記低比重選別灰を水と混錬する混錬機と、
前記混錬機で混錬された低比重選別灰を粒状に成形する造粒機と、
前記焼却炉から排出され浄化処理された二酸化炭素を含む排ガスを引込んで、前記造粒機で成形された粒状の低比重選別灰を搬送しながら前記排ガスに暴露することにより、前記粒状の低比重選別灰の炭酸化を行う炭酸化処理装置と、
前記炭酸化処理装置で炭酸化された前記粒状の低比重選別灰の硬さに関する値を定期的に測定する測定装置と、
制御器と、を備え、
前記制御器は、
前記測定装置の測定値が所定値以下の場合に、前記炭酸化処理装置における前記粒状の低比重選別灰を前記排ガスに暴露する時間を増加させる制御、前記炭酸化処理装置における前記排ガスの引込み量を増加させる制御、および、前記混錬機へ供給される低比重選別灰の量を減少させる制御、のうちの少なくとも1つの制御を実施する、
骨材化システム。
続きを表示(約 640 文字)
【請求項2】
前記測定装置は、前記硬さに関する値として、前記炭酸化処理装置で炭酸化された前記粒状の低比重選別灰の硬度を測定する、
請求項1に記載の焼却灰の骨材化システム。
【請求項3】
前記測定装置は、前記硬さに関する値として、前記炭酸化処理装置で炭酸化された前記粒状の低比重選別灰に含まれる炭酸カルシウムの重量割合を測定する、
請求項1に記載の焼却灰の骨材化システム。
【請求項4】
廃棄物を焼却する焼却炉から排出されて粒径が所定範囲内に揃えられた廃棄物の焼却灰が、比重の大きい粒子を主な構成要素とする高比重選別灰と比重の小さい粒子を主な構成要素とする低比重選別灰とに選別されたうちの前記低比重選別灰を水と混錬し、
前記混錬された低比重選別灰を粒状に成形し、
前記焼却炉から排出され浄化処理された二酸化炭素を含む排ガスを引込んで、前記成形された粒状の低比重選別灰を搬送しながら前記排ガスに暴露して、前記粒状の低比重選別灰の炭酸化を行い、
前記炭酸化された前記粒状の低比重選別灰の硬さに関する値を定期的に測定し、
前記硬さに関する値の測定値が所定値以下の場合に、前記炭酸化を行う際の前記粒状の低比重選別灰を前記排ガスに暴露する時間の増加、前記炭酸化を行う際の前記排ガスの引込み量の増加、および、前記混錬する低比重選別灰の量の減少、のうちの少なくとも1つを実施する、
焼却灰の骨材化方法。
発明の詳細な説明
【技術分野】
【0001】
本開示は、焼却灰の骨材化システムおよび骨材化方法に関する。
続きを表示(約 1,900 文字)
【背景技術】
【0002】
従来、都市ごみなどの廃棄物は焼却炉で焼却され、焼却によって生じる焼却灰は最終処分場に埋立処分されていた。
【0003】
近年、焼却灰から金属を回収してリサイクルしたり、金属が除去された焼却灰を骨材化して土木資材等に有効利用する試みがなされている。これにより、最終処分場への焼却灰の搬入量を低減し、最終処分場の延命化を図ることもできる。
【0004】
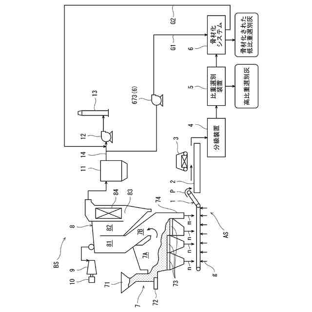
特許文献1には、廃棄物の焼却灰を比重選別装置によって高比重選別灰と低比重選別灰とに選別し、さらに炭酸化処理装置によって、低比重選別灰に、焼却炉から排出され浄化処理された排ガスを接触させて、低比重選別灰の炭酸化を行うことが記載されている。
【先行技術文献】
【特許文献】
【0005】
特開2023-43984号公報
【発明の概要】
【発明が解決しようとする課題】
【0006】
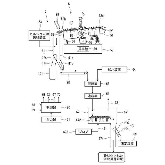
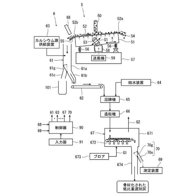
特許文献1における炭酸化処理装置では、水と排ガスが供給されるスクリュー型造粒機によって低比重選別灰を炭酸化を行いながら粒状に成形し、この粒状の低比重選別灰をコンベアで搬送しながら排ガスに曝すことによって炭酸化を促進するようにしている。このように炭酸化された粒状の低比重選別灰は、比重選別装置によって選別された低比重選別灰が骨材化されており、土木資材等として有効利用することができる。この特許文献1の構成では、低比重選別灰を品質の良い骨材にすることに関して、改善の余地がある。
【0007】
本開示は上記のような課題を解決するためになされたもので、低比重選別灰を総じて品質の良い骨材にすることができる焼却灰の骨材化システムおよび骨材化方法を提供することを目的としている。
【課題を解決するための手段】
【0008】
上記目的を達成するために、本開示のある態様に係る焼却灰の骨材化システムは、廃棄物を焼却する焼却炉から排出されて粒径が所定範囲内に揃えられた廃棄物の焼却灰が、比重の大きい粒子を主な構成要素とする高比重選別灰と比重の小さい粒子を主な構成要素とする低比重選別灰とに選別されたうちの前記低比重選別灰が供給され、前記低比重選別灰を水と混錬する混錬機と、前記混錬機で混錬された低比重選別灰を粒状に成形する造粒機と、前記焼却炉から排出され浄化処理された二酸化炭素を含む排ガスを引込んで、前記造粒機で成形された粒状の低比重選別灰を搬送しながら前記排ガスに暴露することにより、前記粒状の低比重選別灰の炭酸化を行う炭酸化処理装置と、前記炭酸化処理装置で炭酸化された前記粒状の低比重選別灰の硬さに関する値を定期的に測定する測定装置と、制御器と、を備え、前記制御器は、前記測定装置の測定値が所定値以下の場合に、前記炭酸化処理装置における前記粒状の低比重選別灰を前記排ガスに暴露する時間を増加させる制御、前記炭酸化処理装置における前記排ガスの引込み量を増加させる制御、および、前記混錬機へ供給される低比重選別灰の量を減少させる制御、のうちの少なくとも1つの制御を実施する。
【0009】
また、本開示のある態様に係る焼却灰の骨材化方法は、廃棄物を焼却する焼却炉から排出されて粒径が所定範囲内に揃えられた廃棄物の焼却灰が、比重の大きい粒子を主な構成要素とする高比重選別灰と比重の小さい粒子を主な構成要素とする低比重選別灰とに選別されたうちの前記低比重選別灰を水と混錬し、前記混錬された低比重選別灰を粒状に成形し、前記焼却炉から排出され浄化処理された二酸化炭素を含む排ガスを引込んで、前記成形された粒状の低比重選別灰を搬送しながら前記排ガスに暴露して、前記粒状の低比重選別灰の炭酸化を行い、前記炭酸化された前記粒状の低比重選別灰の硬さに関する値を定期的に測定し、前記硬さに関する値の測定値が所定値以下の場合に、前記炭酸化を行う際の前記粒状の低比重選別灰を前記排ガスに暴露する時間の増加、前記炭酸化を行う際の前記排ガスの引込み量の増加、および、前記混錬する低比重選別灰の量の減少、のうちの少なくとも1つを実施する。
【発明の効果】
【0010】
本開示は、以上に説明した構成を有し、低比重選別灰を総じて品質の良い骨材にすることができる焼却灰の骨材化システムおよび骨材化方法を提供することができるという効果を奏する。
【図面の簡単な説明】
(【0011】以降は省略されています)
この特許をJ-PlatPat(特許庁公式サイト)で参照する
関連特許
川崎重工業株式会社
表面材
1か月前
川崎重工業株式会社
ロボット
今日
川崎重工業株式会社
排ガス採取器
1か月前
川崎重工業株式会社
ゼオライト触媒
今日
川崎重工業株式会社
遠心ターボ機械
今日
川崎重工業株式会社
基板搬送ロボット
22日前
川崎重工業株式会社
ロボットシステム
22日前
川崎重工業株式会社
ロボットシステム
22日前
川崎重工業株式会社
位置情報システム
22日前
川崎重工業株式会社
ロボットシステム
22日前
川崎重工業株式会社
基板搬送ロボット
22日前
川崎重工業株式会社
基板搬送ロボット
22日前
川崎重工業株式会社
基板搬送ロボット
22日前
川崎重工業株式会社
基板搬送ロボット
22日前
川崎重工業株式会社
エンドエフェクタ
12日前
川崎重工業株式会社
クローズドインペラ
22日前
川崎重工業株式会社
液化ガス導入システム
1か月前
川崎重工業株式会社
正極活物質の再生方法
23日前
川崎重工業株式会社
環状フレームの成形方法
2日前
川崎重工業株式会社
ロボットシステム及びロボット
22日前
川崎重工業株式会社
電力供給システムおよびその制御方法
29日前
川崎重工業株式会社
焼却灰の骨材化システムおよび骨材化方法
12日前
川崎重工業株式会社
焼却灰の骨材化システムおよび骨材化方法
12日前
川崎重工業株式会社
白金族金属の可溶化方法及び金属の分離方法
29日前
川崎重工業株式会社
水素の生産計画システムおよび生産計画方法
2日前
川崎重工業株式会社
液化ガス用配管ユニットおよびその組立方法
22日前
川崎重工業株式会社
歯車装置の支持構造の診断装置及び診断方法
21日前
川崎重工業株式会社
移動体、給電システム及びワイヤレス式受電方法
13日前
川崎重工業株式会社
ガスタービンエンジンの制御装置および制御方法
26日前
川崎重工業株式会社
基板搬送ロボットおよび基板搬送ロボットの制御方法
1か月前
川崎重工業株式会社
手術支援システムおよび手術支援システムの制御方法
20日前
川崎重工業株式会社
手術支援システムおよび手術支援システムの制御方法
20日前
川崎重工業株式会社
手術支援システムおよび手術支援システムの制御方法
20日前
川崎重工業株式会社
基板搬送ロボットおよび基板搬送ロボットの制御方法
1か月前
川崎重工業株式会社
異常診断装置、異常診断プログラムおよび異常診断方法
2日前
川崎重工業株式会社
多重殻タンク
1か月前
続きを見る
他の特許を見る