TOP
|
特許
|
意匠
|
商標
特許ウォッチ
Twitter
他の特許を見る
10個以上の画像は省略されています。
公開番号
2025080424
公報種別
公開特許公報(A)
公開日
2025-05-26
出願番号
2023193549
出願日
2023-11-14
発明の名称
直流遮断器
出願人
一般財団法人電力中央研究所
,
国立大学法人埼玉大学
,
国立大学法人東京科学大学
,
国立大学法人 東京大学
,
国立大学法人東海国立大学機構
,
国立大学法人金沢大学
代理人
個人
,
個人
,
個人
主分類
H01H
33/59 20060101AFI20250519BHJP(基本的電気素子)
要約
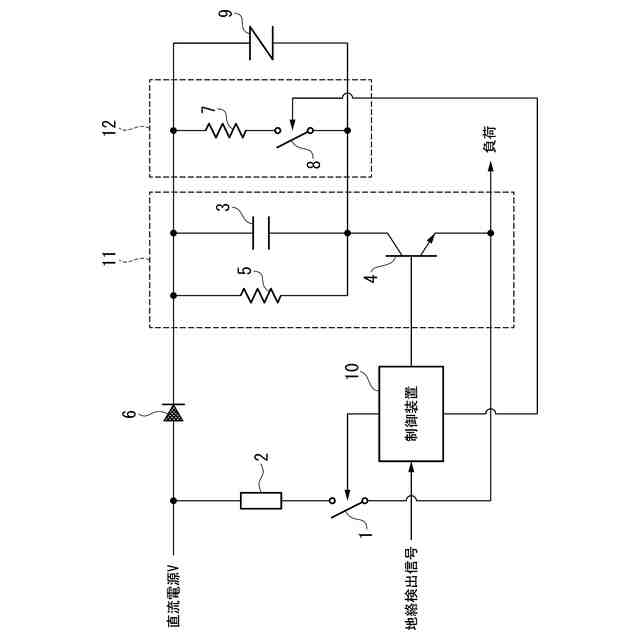
【課題】主開閉器に接続される蓄電回路のプリチャージが不要な直流遮断器を提供する。
【解決手段】主開閉器と、主開閉器に並列接続され、蓄電回路と転流スイッチとを備える直列回路とを備え、主開閉器を開極させた後に転流スイッチを閉状態に設定することにより、主開閉器の放電電流を蓄電回路に転流させる。
【選択図】図1
特許請求の範囲
【請求項1】
主開閉器と、
該主開閉器に並列接続され、蓄電回路と転流スイッチとを備える直列回路とを備え、
前記主開閉器を開極させた後に前記転流スイッチを閉状態に設定することにより、前記主開閉器の放電電流を前記蓄電回路に転流させる直流遮断器。
続きを表示(約 760 文字)
【請求項2】
一端が前記主開閉器の入力側に接続され、他端が前記直列回路の一端に接続され、前記主開閉器から前記直列回路への電流の流れを許容するとともに前記直列回路から前記主開閉器への電流の流れを阻止する単方向性結合回路をさらに備える請求項1に記載の直流遮断器。
【請求項3】
前記蓄電回路の電荷を放電させる放電回路をさらに備える請求項1又は2に記載の直流遮断器。
【請求項4】
前記蓄電回路を過電圧から保護する過電圧保護回路をさらに備える請求項1又は2に記載の直流遮断器。
【請求項5】
外部の直流電源との間に電流制限リアクトルをさらに備えることを特徴とする請求項1又は2に記載の直流遮断器。
【請求項6】
前記転流スイッチは半導体スイッチ回路である請求項1又は2に記載の直流遮断器。
【請求項7】
前記主開閉器の通電電流を限流させる限流回路をさらに備える請求項1又は2に記載の直流遮断器。
【請求項8】
前記主開閉器及び前記転流スイッチを制御する制御装置をさらに備え、
該制御装置は、前記主開閉器を開極させた後に前記転流スイッチを閉状態に設定する請求項1又は2に記載の直流遮断器。
【請求項9】
前記制御装置は、直流電力の給電先における地絡発生を示す地絡検出信号が入力されると前記主開閉器を開極させ、当該開極から所定時間が経過すると前記転流スイッチを閉状態に設定する請求項8に記載の直流遮断器。
【請求項10】
前記直列回路は、前記放電電流の前記蓄電回路への転流を促進させる転流促進回路を備える請求項1又は2に記載の直流遮断器。
(【請求項11】以降は省略されています)
発明の詳細な説明
【技術分野】
【0001】
本発明は、直流遮断器に関する。
続きを表示(約 1,300 文字)
【背景技術】
【0002】
下記特許文献1には転流式直流遮断器が開示されている。この転流式直流遮断器は、特許文献1の図1等に示されているように、直流電源と負荷との間を接続して主回路電流を入切する主開閉器を有する主回路と、該主回路に対して転流コンデンサを有する転流回路が並列接続されて転流電流を重畳可能な転流回路と、事故電流の流れる方向を検出する電流方向検出部と、該電流方向検出部の検出結果に応じて事故電流を打ち消す方向に転流電流の第一半波を流すように回路を切り替える転流方向切替スイッチと、事故電流の絶対値が所定値を超えた時点で主開閉器が開極するように制御する制御部とを備える。
【0003】
このような転流式直流遮断器は、事故が発生して主開閉器を開極させると、予め充電された転流コンデンサを可飽和リアクトルを有する主回路に並列接続することにより転流コンデンサから主回路に転流電流を注入する。この転流式直流遮断器では、転流電流によって主開閉器の電極間に発生するアークを消弧させる。
【先行技術文献】
【特許文献】
【0004】
特許第7147071号公報
【発明の概要】
【発明が解決しようとする課題】
【0005】
ところで、上記背景技術は、蓄電回路として機能する転流コンデンサから主回路に転流電流すことによりアークを消弧させるものであり、転流コンデンサ(蓄電回路)を予め充電(プリチャージ)する必要がある。すなわち、上記背景技術は、蓄電回路をプリチャージするための充電回路を必須の構成要素とする。
【0006】
本発明は、上述した事情に鑑みてなされたものであり、主開閉器に接続される蓄電回路のプリチャージが不要な直流遮断器の提供を目的とするものである。
【課題を解決するための手段】
【0007】
上記目的を達成するために、本発明では、直流遮断器に係る第1の解決手段として、主開閉器と、前記主開閉器に並列接続され、蓄電回路と転流スイッチとを備える直列回路とを備え、前記主開閉器を開極させた後に前記転流スイッチを閉状態に設定することにより、前記主開閉器の放電電流を前記蓄電回路に転流させる、という手段を採用する。
【0008】
本発明では、直流遮断器に係る第2の解決手段として、上記第1の解決手段において、一端が前記主開閉器の入力側に接続され、他端が前記直列回路の一端に接続され、前記主開閉器から前記直列回路への電流の流れを許容するとともに前記直列回路から前記主開閉器への電流の流れを阻止する単方向性結合回路をさらに備える、という手段を採用する。
【0009】
本発明では、直流遮断器に係る第3の解決手段として、上記第1又は第2の解決手段において、前記蓄電回路の電荷を放電させる放電回路をさらに備える、という手段を採用する。
【0010】
本発明では、直流遮断器に係る第4の解決手段として、上記第1~第3のいずれかの解決手段において、前記蓄電回路を過電圧から保護する過電圧保護回路をさらに備える、という手段を採用する。
(【0011】以降は省略されています)
特許ウォッチbot のツイートを見る
この特許をJ-PlatPat(特許庁公式サイト)で参照する
関連特許
日本発條株式会社
積層体
11日前
東レ株式会社
多孔質炭素シート
1か月前
個人
フレキシブル電気化学素子
今日
ローム株式会社
半導体装置
7日前
株式会社ユーシン
操作装置
今日
ローム株式会社
半導体装置
9日前
ローム株式会社
半導体装置
9日前
ローム株式会社
半導体装置
9日前
ローム株式会社
半導体装置
1か月前
エイブリック株式会社
半導体装置
1か月前
キヤノン株式会社
電子機器
1か月前
エイブリック株式会社
半導体装置
1か月前
ローム株式会社
半導体装置
2日前
個人
防雪防塵カバー
11日前
株式会社GSユアサ
蓄電設備
今日
東レ株式会社
ガス拡散層の製造方法
1か月前
株式会社GSユアサ
蓄電設備
今日
ニチコン株式会社
コンデンサ
23日前
ニチコン株式会社
コンデンサ
23日前
個人
半導体パッケージ用ガラス基板
10日前
太陽誘電株式会社
全固体電池
7日前
株式会社GSユアサ
蓄電装置
11日前
オムロン株式会社
電磁継電器
1日前
株式会社ティラド
面接触型熱交換器
22日前
太陽誘電株式会社
コイル部品
今日
株式会社GSユアサ
蓄電装置
7日前
株式会社ホロン
冷陰極電子源
7日前
日東電工株式会社
積層体
1日前
マクセル株式会社
配列用マスク
22日前
ノリタケ株式会社
熱伝導シート
今日
サクサ株式会社
電池の固定構造
今日
日本特殊陶業株式会社
保持装置
9日前
日本特殊陶業株式会社
保持装置
11日前
TDK株式会社
電子部品
7日前
日本特殊陶業株式会社
保持装置
7日前
トヨタ自動車株式会社
バッテリ
1日前
続きを見る
他の特許を見る