TOP
|
特許
|
意匠
|
商標
特許ウォッチ
Twitter
他の特許を見る
公開番号
2025119482
公報種別
公開特許公報(A)
公開日
2025-08-14
出願番号
2024014389
出願日
2024-02-01
発明の名称
車両用空調システム及びその制御方法
出願人
日本碍子株式会社
代理人
アクシス国際弁理士法人
主分類
B60H
1/22 20060101AFI20250806BHJP(車両一般)
要約
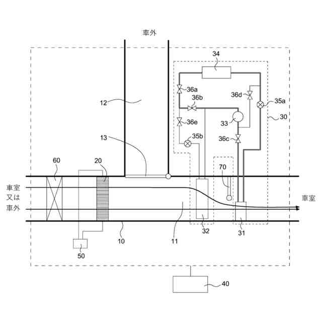
【課題】寒冷時の加熱効率や即暖性に優れ、車室の空気中の水分などを除去でき、しかも小型化が可能な、ヒートポンプサイクルを利用した車両用空調システム及びその制御方法を提供する。
【解決手段】空気が流通可能な空調ダクト10と、空調ダクト10に配置された調湿デバイス20と、調湿デバイス20の下流側の空調ダクト10内に配置されたコンデンサ31を含むヒートポンプサイクル30と、運転モードに応じて、調湿デバイス20及びヒートポンプサイクル30を制御する制御部40とを備える車両用空調システムである。制御部40は、ヒートポンプサイクル30の暖房運転モードの開始時に、調湿デバイス20によって空気の加熱を行う暖気モードを含む。
【選択図】図1A
特許請求の範囲
【請求項1】
空気が流通可能な空調ダクトと、
前記空調ダクトに配置された調湿デバイスと、
前記調湿デバイスの下流側の前記空調ダクト内に配置されたコンデンサを含むヒートポンプサイクルと、
運転モードに応じて、前記調湿デバイス及び前記ヒートポンプサイクルを制御する制御部と
を備え、
前記調湿デバイスが、外周壁と、前記外周壁の内側に配設され、第1端面から第2端面まで延びる流路となる複数のセルを区画形成する隔壁とを有し、少なくとも前記隔壁がPTC特性を有する材料で構成されたハニカム構造体と、前記隔壁の表面上に形成された吸湿層とを含み、
前記制御部が、前記ヒートポンプサイクルの暖房運転モードの開始時に、前記調湿デバイスによって前記空気の加熱を行う暖気モードを含む車両用空調システム。
続きを表示(約 1,400 文字)
【請求項2】
前記調湿デバイスによる前記空気の加熱は、前記ヒートポンプサイクルの前記暖房運転モードの開始から10分までの間に行う、請求項1に記載の車両用空調システム。
【請求項3】
前記調湿デバイスによる前記空気の加熱は、前記ヒートポンプサイクルの暖房COPが1.0以上の所定の値となった段階で停止する、請求項1又は2に記載の車両用空調システム。
【請求項4】
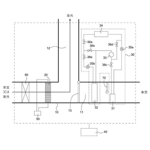
前記空調ダクトは、前記調湿デバイスと前記コンデンサとの間に、前記空気を車室に流入させる流入経路と、前記空気を車外に流出させる流出経路とを有し、前記流入経路と前記流出経路との間に前記空気の流れを切替え可能なバルブが設けられており、
前記コンデンサが前記流入経路内に配置されている、請求項1又は2に記載の車両用空調システム。
【請求項5】
前記調湿デバイスの前記暖気モードは、前記空気を前記流入経路に流入させるように前記バルブを制御するとともに、前記調湿デバイスに電圧を印加しつつ前記空気を流通させることによって行われる、請求項4に記載の車両用空調システム。
【請求項6】
前記調湿デバイスは、
前記空気を前記流入経路に流入させるように前記バルブを制御するとともに、前記調湿デバイスに前記空気を流通させることにより除湿する除湿モード、及び
前記空気を前記流出経路に流出させるように前記バルブを制御するとともに、前記調湿デバイスを加熱しつつ前記空気を流通させることにより前記吸湿層を再生する再生モード
から選択される少なくとも1つの運転モードを更に含む、請求項4に記載の車両用空調システム。
【請求項7】
前記ヒートポンプサイクルは、冷媒を圧縮して吐出するコンプレッサを更に含み、
前記ヒートポンプサイクルの前記暖房運転モードは、前記コンプレッサから吐出された前記冷媒を前記コンデンサに導入して前記空気を加熱することを含む、請求項1又は2に記載の車両用空調システム。
【請求項8】
前記調湿デバイスは、前記ハニカム構造体の前記第1端面及び前記第2端面、又は前記ハニカム構造体の前記セルが延びる方向に平行な前記外周壁上に設けられた一対の電極を更に備える、請求項1又は2に記載の車両用空調システム。
【請求項9】
前記吸湿層は、水分に加えて、二酸化炭素及び/又は揮発成分を吸着可能である、請求項1又は2に記載の車両用空調システム。
【請求項10】
空気が流通可能な空調ダクトと、
前記空調ダクトに配置された調湿デバイスと、
前記調湿デバイスの下流側の前記空調ダクト内に配置されたコンデンサを含むヒートポンプサイクルと
を備え、
前記調湿デバイスが、外周壁と、前記外周壁の内側に配設され、第1端面から第2端面まで延びる流路となる複数のセルを区画形成する隔壁とを有し、少なくとも前記隔壁がPTC特性を有する材料で構成されたハニカム構造体と、前記隔壁の表面上に形成された吸湿層とを含む車両用空調システムにおいて、
前記ヒートポンプサイクルの暖房運転モードの開始時に、前記調湿デバイスによって前記空気の加熱を行う暖気モードを含む、車両用空調システムの制御方法。
(【請求項11】以降は省略されています)
発明の詳細な説明
【技術分野】
【0001】
本発明は、車両用空調システム及びその制御方法に関する。
続きを表示(約 2,400 文字)
【背景技術】
【0002】
自動車などの各種車両において、車室環境の向上に対する要求が高まっている。具体的な要求としては、車室内のCO
2
を低減して運転者の眠気を抑制すること、車室内を調湿すること、及び車室内のにおい成分やアレルギー誘因成分などの有害な揮発成分を除去することなどが挙げられる。このような要求に有効な対策として換気が挙げられるが、換気は、冬場のヒーターエネルギーを大きくロスする要因となり、冬場のエネルギー効率の低下を招く。特に電気自動車(BEV:Battery Electric Vehicle)では、そのエネルギーロスにより、航続距離が大幅に減少するという問題がある。
【0003】
上記の問題を解決する方法として、特許文献1及び2には、車室の空気中の水分(水蒸気)、CO
2
などの除去対象成分を吸着材などの機能材に捕捉した後、加熱によって除去対象成分を反応又は離脱させて車外に放出し、機能材を再生する車両用空調システムが開示されている。このような車両用空調システムでは、除去対象成分の捕捉性能を確保するために空気と機能材との接触ができるだけ多いこと、及び機能材の再生を促進するために機能材を所定の温度に加熱できることが求められる。再生は、例えば、機能材に吸着した除去対象成分を酸化反応により除去する方法、及び機能材に吸着した除去対象成分を脱離させて排出する方法などにより行われるが、いずれにしても吸着された除去対象成分の種類に応じて機能材を適切な温度に加熱することが必要である。
【0004】
特許文献3には、外周壁と、外周壁の内側に配設され、第1端面から第2端面まで流路を形成する複数のセルを区画形成する隔壁とを有する柱状ハニカム構造体を備え、隔壁がPTC特性を有しており、隔壁の平均厚さが0.13mm以下であり、第1端面及び第2端面における開口率が0.81以上であるヒーターエレメントが開示されている。このヒーターエレメントは、車室の暖房用途に用いられるものであるが、ハニカム構造を有することで加熱面積を大きくすることができるので、効率の良い加熱手段である。したがって、このようなヒーターエレメントを機能材の担体として使用すると、機能材の再生時間の短縮化に貢献できると考えられる。特に、このヒーターエレメントは、通電による加熱が可能であり且つPTC(Positive Temperature Coefficient)特性を有するため、機能材を容易に加熱できる一方で、過剰な発熱を抑制し、機能材の熱劣化を抑制することもできると考えられる。また、過剰な温度になってしまう恐れが回避されるので、初期抵抗を小さく設定して加熱速度を速めても安全を確保でき、短時間での昇温が可能である。
【0005】
他方、暖房効率の向上及び消費電力の低減を図る観点から、ヒートポンプサイクルを利用した空調システムが知られている。しかしながら、この空調システムは、氷点下のような寒冷時に加熱効率や即暖性が十分でない。そこで、PTCヒーターを補助熱源として併用することが提案されている(例えば、特許文献4)。
【先行技術文献】
【特許文献】
【0006】
特開2020-104774号公報
特開2020-111282号公報
国際公開第2020/036067号
国際公開第2011/016264号
【発明の概要】
【発明が解決しようとする課題】
【0007】
ヒートポンプサイクルを利用した車両用空調システムには、寒冷時に加熱効率や即暖性の観点からPTCヒーターを補助熱源として搭載し、車室の空気中の水分などを除去する観点から調湿デバイスを搭載することが好ましい。しかしながら、PTCヒーターと調湿デバイスの両方を車両用空調システムに搭載すると、車両用空調システムが大きくなってしまう。
【0008】
本発明は、上記のような課題を解決するためになされたものであり、寒冷時の加熱効率や即暖性に優れ、車室の空気中の水分などを除去でき、しかも小型化が可能な、ヒートポンプサイクルを利用した車両用空調システム及びその制御方法を提供することを目的とする。
【課題を解決するための手段】
【0009】
本発明者らは、ヒートポンプサイクルを利用した車両用空調システムについて鋭意研究を行った結果、特定の調湿デバイスを空調ダクトに配置し、ヒートポンプサイクルの暖房運転モードの開始時に調湿デバイスによって空気の加熱を行うことにより、寒冷時の加熱効率や即暖性を向上させることができるため、PTCヒーターが不要となり、小型化が可能になることを見出し、本発明を完成するに至った。すなわち、本発明は、以下のように例示される。
【0010】
[1] 空気が流通可能な空調ダクトと、
前記空調ダクトに配置された調湿デバイスと、
前記調湿デバイスの下流側の前記空調ダクト内に配置されたコンデンサを含むヒートポンプサイクルと、
運転モードに応じて、前記調湿デバイス及び前記ヒートポンプサイクルを制御する制御部と
を備え、
前記調湿デバイスが、外周壁と、前記外周壁の内側に配設され、第1端面から第2端面まで延びる流路となる複数のセルを区画形成する隔壁とを有し、少なくとも前記隔壁がPTC特性を有する材料で構成されたハニカム構造体と、前記隔壁の表面上に形成された吸湿層とを含み、
前記制御部が、前記ヒートポンプサイクルの暖房運転モードの開始時に、前記調湿デバイスによって前記空気の加熱を行う暖気モードを含む車両用空調システム。
(【0011】以降は省略されています)
この特許をJ-PlatPat(特許庁公式サイト)で参照する
関連特許
日本碍子株式会社
電池
1か月前
日本碍子株式会社
熱交換器
14日前
日本碍子株式会社
把持方法
10日前
日本碍子株式会社
熱交換器
6日前
日本碍子株式会社
熱交換器
4か月前
日本碍子株式会社
ガスセンサ
1か月前
日本碍子株式会社
ガスセンサ
2か月前
日本碍子株式会社
冷却システム
4か月前
日本碍子株式会社
空調システム
2か月前
日本碍子株式会社
亜鉛二次電池
5日前
日本碍子株式会社
焼成システム
3か月前
日本碍子株式会社
熱ダイオード
3か月前
日本碍子株式会社
ハニカム構造体
10日前
日本碍子株式会社
ハニカム構造体
25日前
日本碍子株式会社
ハニカム構造体
1か月前
日本碍子株式会社
ハニカム構造体
14日前
日本碍子株式会社
ハニカム構造体
3日前
日本碍子株式会社
ハニカム構造体
4日前
日本碍子株式会社
電気加熱式担体
4日前
日本碍子株式会社
ハニカム構造体
2か月前
日本碍子株式会社
電気加熱式担体
3日前
日本碍子株式会社
ハニカム構造体
3日前
日本碍子株式会社
熱処理システム
4か月前
日本碍子株式会社
金属溶湯濾過部材
2か月前
日本碍子株式会社
メタン製造反応器
3日前
日本碍子株式会社
ハニカムフィルタ
3日前
日本碍子株式会社
吸引回収システム
4か月前
日本碍子株式会社
アルカリ二次電池
14日前
日本碍子株式会社
導波素子の製造方法
17日前
日本碍子株式会社
半導体製造装置用部材
2か月前
日本碍子株式会社
ウォーキングビーム炉
5日前
日本碍子株式会社
半導体製造装置用部材
1か月前
日本碍子株式会社
三相型ハニカムヒータ
3日前
日本碍子株式会社
熱交換部材および熱交換器
4か月前
日本碍子株式会社
センサ素子およびガスセンサ
12日前
日本碍子株式会社
セラミックス部材の製造方法
5日前
続きを見る
他の特許を見る