TOP
|
特許
|
意匠
|
商標
特許ウォッチ
Twitter
他の特許を見る
10個以上の画像は省略されています。
公開番号
2025140878
公報種別
公開特許公報(A)
公開日
2025-09-29
出願番号
2024040493
出願日
2024-03-14
発明の名称
半導体回路の容量算出方法及び半導体回路の容量算出プログラム
出願人
ローム株式会社
代理人
弁理士法人太陽国際特許事務所
主分類
H10D
89/00 20250101AFI20250919BHJP()
要約
【課題】LSIの電源―GND間の容量をモデル化し、CMOS回路を含むLSIに電源電圧が印加された状態におけるLSIの容量値を算出する方法を提供する。
【解決手段】半導体回路の容量算出方法は、第1電源の電圧が印加される抵抗体と、抵抗体に直列に接続されCMOS(Complementary Metal Oxide Semiconductor)回路とを含むCR(Capacitor Resistance)充電回路を、抵抗体とCMOS回路との間に印加される第2電源の電圧が第1電源の電圧に等しくなるまで充電することで、CR充電回路の充電時の充電曲線を算出し、充電曲線に基づき、CMOS回路を単一の容量性素子とみなした場合における、第1電源の電圧の印加時の、第1電源とCMOS回路のグランドとの間の容量を算出する、ことをコンピュータが実行する。
【選択図】図3
特許請求の範囲
【請求項1】
第1電源の電圧が印加される抵抗体と、前記抵抗体に直列に接続されCMOS(Complementary Metal Oxide Semiconductor)回路とを含むCR(Capacitor Resistance)充電回路を、前記抵抗体と前記CMOS回路との間に印加される第2電源の電圧が前記第1電源の電圧に等しくなるまで充電することで、前記CR充電回路の充電時の充電曲線を算出し、
前記充電曲線に基づき、前記CMOS回路を単一の容量性素子とみなした場合における、前記第1電源の電圧の印加時の、前記第1電源と前記CMOS回路のグランドとの間の容量を算出する、
ことをコンピュータが実行する半導体回路の容量算出方法。
続きを表示(約 1,000 文字)
【請求項2】
前記充電曲線において、充電開始から一定時間後に、前記CMOS回路に貫通電流が流れる期間が現れる場合、当該期間を除き、当該貫通電流が流れ終えた後に再び前記第1電源の電圧が上昇し始めた時から、前記容量を算出する、請求項1に記載の半導体回路の容量算出方法。
【請求項3】
上記貫通電流が流れ終えた後の充電時間と前記抵抗体の抵抗値とに基づき、前記容量を算出する、請求項2に記載の半導体回路の容量算出方法。
【請求項4】
前記CMOS回路を含むLSI(Large Scale Integration)ロジック部の基本素子である2入力NANDゲートを1単位として、前記2入力NANDゲートの前記容量を算出し、
前記2入力NANDゲートの前記容量にゲート規模をかけた値を、前記LSIロジック部の容量として扱う、請求項1に記載の半導体回路の容量算出方法。
【請求項5】
前記2入力NANDゲートの第1入力及び第2入力における4つの入力パターンのそれぞれにおける前記容量を算出し、算出した4つの入力パターンの前記容量を足し合わせた合計値を4で割った値を、1つのNANDゲートの容量として扱う、請求項4に記載の半導体回路の容量算出方法。
【請求項6】
第1電源の電圧が印加される抵抗体と、前記抵抗体に直列に接続されCMOS(Complementary Metal Oxide Semiconductor)回路とを含むCR(Capacitor Resistance)充電回路を、前記抵抗体と前記CMOS回路との間に印加される第2電源の電圧が前記第1電源の電圧に等しくなるまで充電することで、前記CR充電回路の充電時の充電曲線を算出し、
前記充電曲線に基づき、前記CMOS回路を単一の容量性素子とみなした場合における、前記第1電源の電圧の印加時の、前記第1電源と前記CMOS回路のグランドとの間の容量を算出する、
ことをコンピュータに実行させる半導体回路の容量算出プログラム。
【請求項7】
算出した前記容量が目標の容量に対して不足する場合、チップレイアウトにMOS(Metal Oxide Semiconductor)容量を自動配置する、請求項6に記載の半導体回路の容量算出プログラム。
発明の詳細な説明
【技術分野】
【0001】
本開示は、半導体回路の容量算出方法及び半導体回路の容量算出プログラムに関する。
続きを表示(約 2,200 文字)
【背景技術】
【0002】
半導体集積回路は、電源-GND間に容量、インダクタを設置し、ノイズ成分をバイパス、ブロックする対策がなされる。特許文献1には、半導体集積回路の電源ノイズを所定の許容範囲内に抑制するのに必要なデカップリング容量を効率的に配置する技術が開示されている。
【先行技術文献】
【特許文献】
【0003】
特許5161035号公報
【発明の概要】
【発明が解決しようとする課題】
【0004】
ただし半導体集積回路、特にCMOS(Complementary Metal Oxide Semiconductor)回路などは、電源電圧の印加の有無により、電源-GND間の容量の値が大きく変わり得る。従来技術は、電源電圧印加時における電源-GND間の容量の変化が考慮されていないため、ノイズ成分を適切にバイパスすることができない場合がある。このように従来技術は、電源電圧印加時、つまり可動時の半導体回路の電源-GND間の容量を適切に算出する上で改善の余地がある。
【0005】
本開示は、上記の事情を踏まえ、半導体回路の電源とGND間の容量を適切に算出する発明を提供することを目的とする。
【課題を解決するための手段】
【0006】
上記課題を解決するため、本開示にかかる半導体回路の容量算出方法は、第1電源の電圧が印加される抵抗体と、前記抵抗体に直列に接続されCMOS(Complementary Metal Oxide Semiconductor)回路とを含むCR(Capacitor Resistance)充電回路を、前記抵抗体と前記CMOS回路との間に印加される第2電源の電圧が前記第1電源の電圧に等しくなるまで充電することで、前記CR充電回路の充電時の充電曲線を算出し、前記充電曲線に基づき、前記CMOS回路を単一の容量性素子とみなした場合における、前記第1電源の電圧の印加時の、前記第1電源と前記CMOS回路のグランドとの間の容量を算出する、ことをコンピュータが実行する。
【0007】
上記課題を解決するため、本開示にかかる半導体回路の容量算出プログラムは、第1電源の電圧が印加される抵抗体と、前記抵抗体に直列に接続されCMOS回路とを含むCR充電回路を、前記抵抗体と前記CMOS回路との間に印加される第2電源の電圧が前記第1電源の電圧に等しくなるまで充電することで、前記CR充電回路の充電時の充電曲線を算出し、前記充電曲線に基づき、前記CMOS回路を単一の容量性素子とみなした場合における、前記第1電源の電圧の印加時の、前記第1電源と前記CMOS回路のグランドとの間の容量を算出する、ことをコンピュータに実行させる。
【図面の簡単な説明】
【0008】
図1Aは本開示の実施形態について説明する上での前提について説明するための図である。
図1Bは本開示の実施形態について説明する上での前提について説明するための図である。
図2は本開示の実施形態について説明する上での前提について説明するための図である。
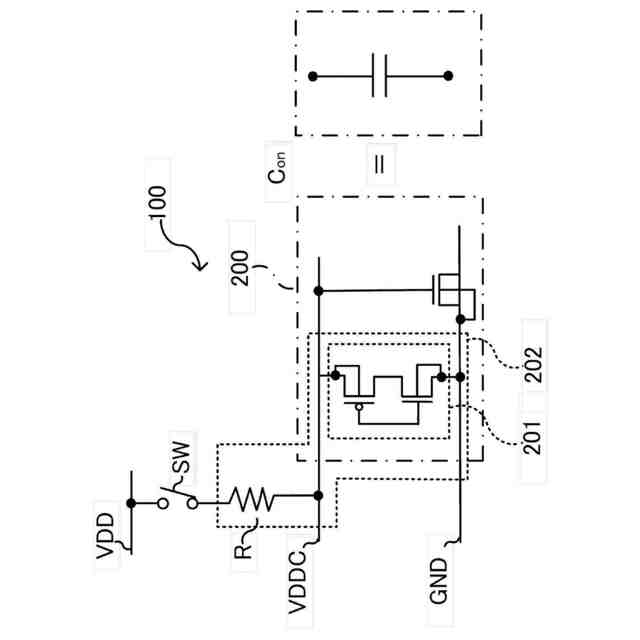
図3は本開示の実施形態に係る半導体回路の容量算出方法を適用するシミュレーション回路100の構成例を示す図である。
図4Aは本開示の実施形態に係る半導体回路200の容量算出方法を説明するための図である。
図4Bは本開示の実施形態に係る半導体回路200の容量算出方法を説明するための図である。
図4Cは本開示の実施形態に係る半導体回路200の容量算出方法を説明するための図である。
図5は本開示の実施形態に係る半導体回路200の容量算出方法を説明するための図である。
図6は本開示の容量算出方法(シミュレーション)により得られたCR充電回路202の充電特性について説明するための図である。
図7は本開示の容量算出方法(シミュレーション)により得られたCR充電回路202の充電特性について説明するための図である。
図8は本開示の変形例に係る半導体回路200Aの容量算出方法を適用する回路の構成例を示す図である。
図9は本開示の変形例に係る半導体回路200Aの容量算出方法を説明するための図である。
図10は情報処理装置10のハードウェア構成を示すブロック図である。
【発明を実施するための形態】
【0009】
以下、実施形態を図面に基づいて説明する。なお、同一の機能や構成には、同一又は類似の符号を付して、その説明を適宜省略する。
【0010】
(実施形態)
本開示は、電子機器に搭載される半導体集積回路(LSI:Large Scale Integration)、特にCMOS(Complementary Metal Oxide Semiconductor)のLSIの電源-GND間の容量をモデル化し、CMOS回路を含むLSIに電源電圧が印加された状態におけるLSIの容量値を算出する方法に関する。図1A、図1B、及び図2を参照して本開示の実施形態について説明する上での前提について説明する。
(【0011】以降は省略されています)
この特許をJ-PlatPat(特許庁公式サイト)で参照する
関連特許
ローム株式会社
タイマ
10日前
ローム株式会社
監視回路
6日前
ローム株式会社
電子装置
6日前
ローム株式会社
発振回路
6日前
ローム株式会社
半導体装置
2日前
ローム株式会社
半導体装置
4日前
ローム株式会社
半導体装置
17日前
ローム株式会社
半導体装置
16日前
ローム株式会社
半導体装置
10日前
ローム株式会社
メモリ装置
6日前
ローム株式会社
半導体装置
6日前
ローム株式会社
半導体装置
2日前
ローム株式会社
半導体装置
4日前
ローム株式会社
半導体装置
4日前
ローム株式会社
半導体装置
4日前
ローム株式会社
半導体装置
6日前
ローム株式会社
半導体装置
2日前
ローム株式会社
メモリ装置
2日前
ローム株式会社
半導体装置
2日前
ローム株式会社
半導体装置
2日前
ローム株式会社
信号出力回路
2日前
ローム株式会社
信号出力回路
16日前
ローム株式会社
信号出力回路
16日前
ローム株式会社
半導体記憶装置
9日前
ローム株式会社
半導体集積回路
17日前
ローム株式会社
縦型ホール素子
6日前
ローム株式会社
半導体記憶装置
9日前
ローム株式会社
定電圧生成回路
16日前
ローム株式会社
TVSダイオード
4日前
ローム株式会社
半導体モジュール
6日前
ローム株式会社
TVSダイオード
4日前
ローム株式会社
不揮発性メモリ装置
2日前
ローム株式会社
不揮発性メモリ装置
2日前
ローム株式会社
不揮発性メモリ装置
2日前
ローム株式会社
電界効果トランジスタ
6日前
ローム株式会社
判定回路、半導体装置
2日前
続きを見る
他の特許を見る