TOP
|
特許
|
意匠
|
商標
特許ウォッチ
Twitter
他の特許を見る
10個以上の画像は省略されています。
公開番号
2025147283
公報種別
公開特許公報(A)
公開日
2025-10-07
出願番号
2024047486
出願日
2024-03-25
発明の名称
燃料電池システム
出願人
本田技研工業株式会社
代理人
個人
,
個人
主分類
H01M
8/04 20160101AFI20250930BHJP(基本的電気素子)
要約
【課題】燃料ガスの圧力低下による発電電圧低下を抑制する。
【解決手段】燃料電池システム100は、複数の発電セルを積層して構成された燃料電池スタック1と、燃料電池スタック1に供給される燃料ガスを噴射するインジェクタ5a1~5a3,5bと、燃料電池スタック1に供給される燃料ガスの圧力を検出する検出部6と、インジェクタ5a1~5a3,5bの噴射周期を設定するとともに、噴射周期ごとに燃料ガスを噴射するようにインジェクタ5a1~5a3,5bを制御する制御部10と、を備える。制御部10は、検出部6により検出された圧力と目標圧力との圧力差が所定値以上になると、噴射周期が経過するよりも早期に燃料ガスを噴射するようにインジェクタ5a1~5a3,5bを制御する。
【選択図】図1
特許請求の範囲
【請求項1】
複数の発電セルを積層して構成された燃料電池スタックと、
前記燃料電池スタックに供給される燃料ガスを噴射するインジェクタと、
前記燃料電池スタックに供給される前記燃料ガスの圧力を検出する検出部と、
前記インジェクタの噴射周期を設定するとともに、前記噴射周期ごとに前記燃料ガスを噴射するように前記インジェクタを制御する制御部と、を備え、
前記制御部は、前記検出部により検出された前記圧力と目標圧力との圧力差が所定値以上になると、前記噴射周期が経過するよりも早期に前記燃料ガスを噴射するように前記インジェクタを制御することを特徴とする燃料電池システム。
続きを表示(約 2,100 文字)
【請求項2】
請求項1に記載の燃料電池システムにおいて、
前記制御部は、前記燃料電池スタックの要求発電量に基づいて前記燃料ガスの要求噴射量を算出し、前記検出部により検出された前記圧力と前記要求発電量とに基づいて前記噴射周期を設定し、前記要求噴射量と前記噴射周期とに基づいて前記インジェクタの開弁時間を設定し、前記開弁時間に基づいて前記燃料ガスを噴射するように前記インジェクタを制御することを特徴とする燃料電池システム。
【請求項3】
請求項2に記載の燃料電池システムにおいて、
前記インジェクタは、第1インジェクタと、前記第1インジェクタよりも小径の第2インジェクタとを含み、
前記開弁時間は、前記第1インジェクタの第1開弁時間と、前記第2インジェクタの第2開弁時間とを含み、
前記制御部は、前記要求噴射量が所定の閾値以下のとき、前記第1開弁時間よりも前記第2開弁時間を長く設定し、前記要求噴射量が前記閾値より大きいとき、前記第2開弁時間よりも前記第1開弁時間を長く設定することを特徴とする燃料電池システム。
【請求項4】
請求項3に記載の燃料電池システムにおいて、
前記制御部は、前記第1インジェクタの最小開弁時間に基づいて前記第1開弁時間および前記第2開弁時間を設定することを特徴とする燃料電池システム。
【請求項5】
請求項4に記載の燃料電池システムにおいて、
前記制御部は、前記第1開弁時間を前記最小開弁時間に設定するとともに、前記最小開弁時間に基づいて前記第1インジェクタの最小噴射量を算出し、前記要求噴射量と前記最小噴射量との差に基づいて前記第2開弁時間を設定することを特徴とする燃料電池システム。
【請求項6】
請求項4に記載の燃料電池システムにおいて、
前記制御部は、
前記最小開弁時間に基づいて前記第1インジェクタの最小噴射量を算出し、
前記要求噴射量と前記最小噴射量との差に基づいて前記第2インジェクタの仮開弁時間を設定し、
前記仮開弁時間が前記第2インジェクタの最大開弁時間以下のとき、前記第1開弁時間を前記最小開弁時間に設定するとともに、前記第2開弁時間を前記仮開弁時間に設定し、
前記仮開弁時間が前記最大開弁時間より大きいとき、前記仮開弁時間と前記最大開弁時間との差と、前記最小開弁時間とに基づいて前記第1開弁時間を設定するとともに、前記仮開弁時間と前記最大開弁時間との差と、前記最大開弁時間とに基づいて前記第2開弁時間を設定することを特徴とする燃料電池システム。
【請求項7】
請求項4に記載の燃料電池システムにおいて、
前記制御部は、
前記最小開弁時間に基づいて前記第1インジェクタの最小噴射量を算出し、
前記要求噴射量と前記最小噴射量との差に基づいて前記第2インジェクタの仮開弁時間を設定し、
前記第2インジェクタの仮開弁時間が前記第2インジェクタの最大開弁時間より大きいとき、前記第2インジェクタの仮開弁時間と前記第2インジェクタの最大開弁時間との差と、前記最小開弁時間とに基づいて前記第1インジェクタの仮開弁時間を設定し、
前記第1インジェクタの仮開弁時間が所定開弁時間以下のとき、前記第1インジェクタと前記第2インジェクタとを用いて前記燃料ガスを噴射するように前記インジェクタを制御し、
前記第1インジェクタの仮開弁時間が前記所定開弁時間より大きいとき、前記第1インジェクタのみを用いて前記燃料ガスを噴射するように前記インジェクタを制御することを特徴とする燃料電池システム。
【請求項8】
請求項3~7のいずれか1項に記載の燃料電池システムにおいて、
前記制御部は、前記第1インジェクタが閉弁状態であることを条件として前記燃料ガスを噴射するように前記インジェクタを制御することを特徴とする燃料電池システム。
【請求項9】
請求項4に記載の燃料電池システムにおいて、
前記制御部は、
前記最小開弁時間に基づいて前記第1インジェクタの最小噴射量を算出し、
前記要求噴射量と前記最小噴射量との差に基づいて前記第2インジェクタの仮開弁時間を設定し、
前記第2インジェクタの仮開弁時間が前記第2インジェクタの最大開弁時間より大きいとき、前記第2インジェクタの仮開弁時間と前記第2インジェクタの最大開弁時間との差と、前記最小開弁時間とに基づいて前記第1インジェクタの仮開弁時間を設定し、
前記燃料電池スタックの発電電流値が所定電流値未満のとき、前記第1インジェクタと前記第2インジェクタとを用いて前記燃料ガスを噴射するように前記インジェクタを制御し、
前記発電電流値が前記所定電流値以上のとき、前記第1インジェクタのみを用いて前記燃料ガスを噴射するように前記インジェクタを制御することを特徴とする燃料電池システム。
発明の詳細な説明
【技術分野】
【0001】
本発明は、燃料電池システムに関する。
続きを表示(約 2,100 文字)
【背景技術】
【0002】
車両の駆動源等に燃料電池を用いることで、エネルギ効率の向上に貢献することができる。このような燃料電池に関する技術として、従来、燃料電池の燃料ガスを噴射するインジェクタを制御するようにした装置が知られている(例えば特許文献1参照)。特許文献1記載の装置では、燃料ガス流路に流入する燃料ガスの目標圧力を所定周期毎に設定し、燃料ガス流路に流入する燃料ガスの圧力を検出し、検出される圧力が目標圧力に近づくように複数のインジェクタの駆動を制御するとともに、システム起動時は、インジェクタの駆動周期を通常制御時よりも短く設定する。
【先行技術文献】
【特許文献】
【0003】
特開2014-102948号公報
【発明の概要】
【発明が解決しようとする課題】
【0004】
しかしながら、上記特許文献1記載の装置のように駆動周期を調整したとしても、燃料ガス循環流路から不純物を排出するパージや要求発電量が急増する車両の加速時等、所定の運転状態において、燃料ガスの圧力が目標圧力に対して一時的に低下し、発電電圧が低下するおそれがある。
【課題を解決するための手段】
【0005】
本発明の一態様である燃料電池システムは、複数の発電セルを積層して構成された燃料電池スタックと、燃料電池スタックに供給される燃料ガスを噴射するインジェクタと、燃料電池スタックに供給される燃料ガスの圧力を検出する検出部と、インジェクタの噴射周期を設定するとともに、噴射周期ごとに燃料ガスを噴射するようにインジェクタを制御する制御部と、を備える。制御部は、検出部により検出された圧力と目標圧力との圧力差が所定値以上になると、噴射周期が経過するよりも早期に燃料ガスを噴射するようにインジェクタを制御する。
【発明の効果】
【0006】
本発明によれば、燃料ガスの圧力低下による発電電圧低下を抑制することができる。
【図面の簡単な説明】
【0007】
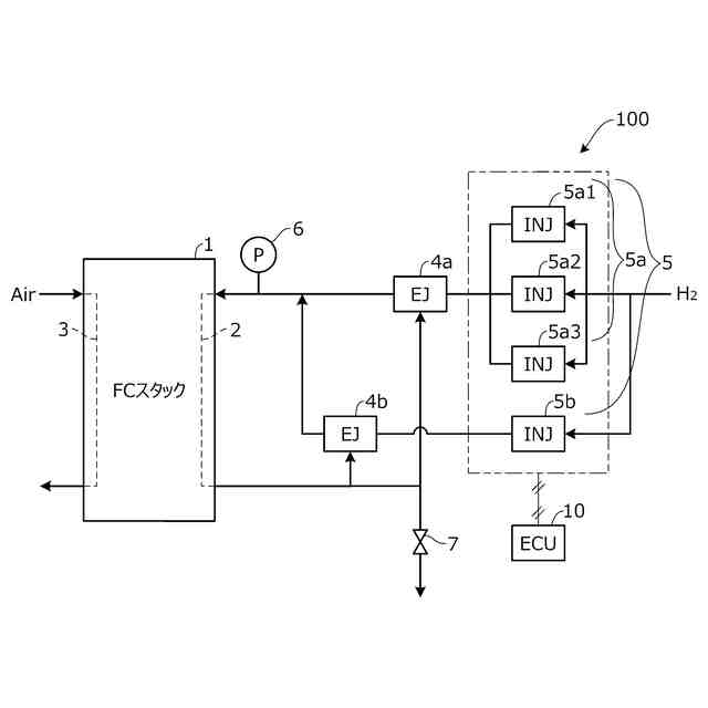
本発明の実施形態に係る燃料電池システムの全体構成の一例を概略的に示す図。
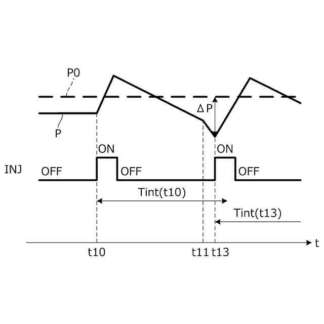
図1の大径インジェクタおよび小径インジェクタの噴射順について説明するためのタイムチャート。
パージ時の燃料ガスの圧力低下について説明するためのタイムチャート。
図3Aに対応する、割込み噴射による圧力低下の抑制について説明するためのタイムチャート。
加速時の燃料ガスの圧力低下について説明するためのタイムチャート。
図4Aに対応する、割込み噴射による圧力低下の抑制について説明するためのタイムチャート。
図1のECUにより実行される噴射許可判定処理の一例を示すフローチャート。
大径インジェクタの開弁時でも割込み噴射を許可する場合の燃料ガスの圧力上昇について説明するためのタイムチャート。
大径インジェクタの閉弁を条件として割込み噴射を許可する場合の燃料ガスの圧力上昇について説明するためのタイムチャート。
図1のECUにより実行される開弁時間設定処理の一例を示すフローチャート。
図1のECUにより設定される各インジェクタの開弁時間について説明するための図。
【発明を実施するための形態】
【0008】
以下、図1~図8を参照して本発明の実施形態について説明する。図1は、本発明の実施形態に係る燃料電池システム100の全体構成の一例を概略的に示す図である。図1に示すように、燃料電池システム100は、複数の発電セルを積層して構成された燃料電池スタック1と、燃料電池システム100の各部を制御するECU(Electronic Control Unit)10とを主に備える。燃料電池システム100は、例えば車両に搭載され、車両駆動用の電力を発生することができる。燃料電池システム100は、航空機や船舶等の車両以外の移動体、ロボットの他、各種産業機械に搭載することもできる。
【0009】
燃料電池スタック1の各発電セルは、固体高分子電解質膜の両面に電極(電極触媒層およびガス拡散層等)が設けられた膜電極接合体(MEA(Membrane Electrode Assembly))を有する。燃料電池スタック1の各発電セルのアノード電極にはアノード流路2を介して水素を含む燃料ガスが供給され、カソード電極にはカソード流路3を介して酸素を含む空気等の酸化剤ガスが供給される。これにより、各発電セルの電極における電気化学反応が進行し、燃料電池スタック1での発電が行われる。
【0010】
カソード流路3には、不図示の圧縮機を介して圧縮された空気等の酸化剤ガスが供給される。カソード流路3に供給された酸化剤ガスは、カソード電極で一部が使用された後、酸化剤排ガスとしてカソード流路3から外部に排出される。
(【0011】以降は省略されています)
この特許をJ-PlatPat(特許庁公式サイト)で参照する
関連特許
日本発條株式会社
積層体
11日前
東レ株式会社
多孔質炭素シート
1か月前
ローム株式会社
半導体装置
9日前
ローム株式会社
半導体装置
7日前
個人
防雪防塵カバー
11日前
ローム株式会社
半導体装置
2日前
ローム株式会社
半導体装置
9日前
ローム株式会社
半導体装置
9日前
株式会社ホロン
冷陰極電子源
7日前
株式会社ティラド
面接触型熱交換器
22日前
太陽誘電株式会社
全固体電池
7日前
ニチコン株式会社
コンデンサ
23日前
ニチコン株式会社
コンデンサ
23日前
オムロン株式会社
電磁継電器
1日前
個人
半導体パッケージ用ガラス基板
10日前
株式会社GSユアサ
蓄電装置
7日前
株式会社GSユアサ
蓄電装置
11日前
ローム株式会社
電子装置
11日前
日本特殊陶業株式会社
保持装置
11日前
マクセル株式会社
配列用マスク
22日前
トヨタ自動車株式会社
バッテリ
1日前
トヨタ自動車株式会社
二次電池
11日前
日本特殊陶業株式会社
保持装置
7日前
日本特殊陶業株式会社
保持装置
7日前
日東電工株式会社
積層体
1日前
TDK株式会社
電子部品
7日前
日本特殊陶業株式会社
保持装置
9日前
東レエンジニアリング株式会社
実装装置
1日前
住友電装株式会社
コネクタ
11日前
個人
多層樹脂シート電池の電流制限方法
21日前
トヨタ自動車株式会社
電池パック
15日前
ローム株式会社
半導体装置
11日前
ヒロセ電機株式会社
電気コネクタ
11日前
ローム株式会社
半導体装置
2日前
株式会社カネカ
正極活物質
11日前
TDK株式会社
コイル部品
9日前
続きを見る
他の特許を見る