TOP
|
特許
|
意匠
|
商標
特許ウォッチ
Twitter
他の特許を見る
10個以上の画像は省略されています。
公開番号
2025085519
公報種別
公開特許公報(A)
公開日
2025-06-05
出願番号
2023199449
出願日
2023-11-24
発明の名称
電力変換装置及び電力変換システム
出願人
オムロン株式会社
代理人
弁理士法人秀和特許事務所
主分類
H02M
3/28 20060101AFI20250529BHJP(電力の発電,変換,配電)
要約
【課題】0Aを含む所定範囲内における電流指令値と出力電流値とを可及的に一致させることができる電力変換装置を提供する。
【解決手段】本電力変換装置は、複数の双方向DC/DCコンバータを有する変換部と、複数の上記双方向DC/DCコンバータの夫々に電流指令値を送る制御部と、を備える。複数の上記双方向DC/DCコンバータの夫々は、第1グループ及び第2グループの何れかに分類される。上記制御部は、上位装置から受ける第1の電流指令値が0Aを含む所定範囲内である場合には、上記第1グループに属する上記双方向DC/DCコンバータには正の電流指令値を送るとともに、上記第2グループに属する上記双方向DC/DCコンバータには上記正の電流指令値に加算すると上記所定範囲内の上記第1の電流指令値になるように決定された負の電流指令値を送る。
【選択図】図3
特許請求の範囲
【請求項1】
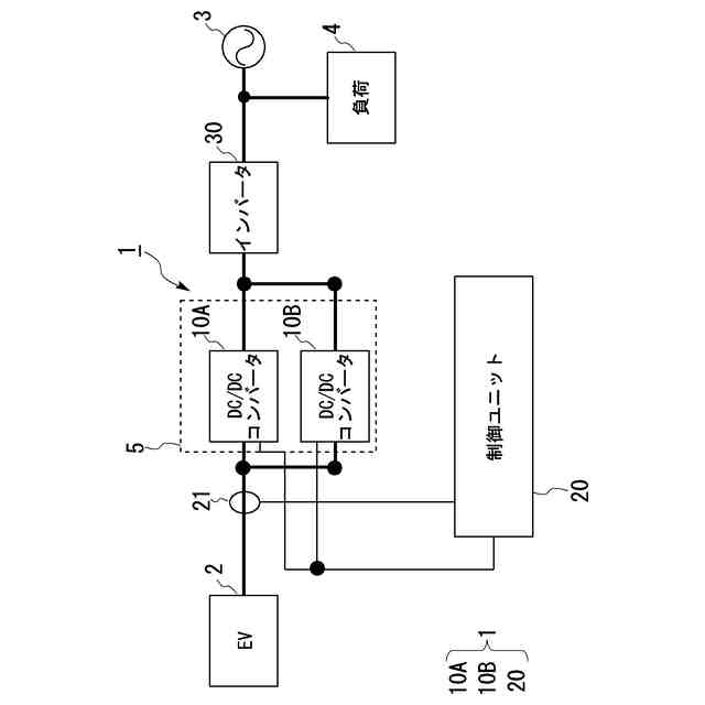
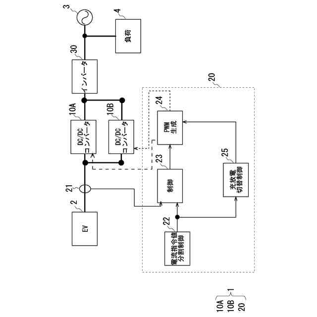
複数の双方向DC/DCコンバータを有する変換部と、
前記複数の前記双方向DC/DCコンバータの夫々に電流指令値を送る制御部と、を備え、
前記複数の前記双方向DC/DCコンバータの夫々は、第1グループ及び第2グループの何れかに分類されており、
前記制御部は、上位装置から受ける第1の電流指令値が0Aを含む所定範囲内である場合には、前記第1グループに属する前記双方向DC/DCコンバータには正の電流指令値を送るとともに、前記第2グループに属する前記双方向DC/DCコンバータには前記正の電流指令値に加算すると前記所定範囲内の前記第1の電流指令値になるように決定された負の電流指令値を送る、
電力変換装置。
続きを表示(約 1,100 文字)
【請求項2】
前記第1の電流指令値が前記所定範囲内である場合は、前記変換部による充電動作と放電動作とを切り替える場合を含む、
請求項1に記載の電力変換装置。
【請求項3】
前記所定範囲は、第1の閾値によって規定され、
前記制御部は、前記第1の電流指令値の絶対値が前記第1の閾値の絶対値以下になると、前記第1グループに属する前記双方向DC/DCコンバータには前記正の電流指令値を送るとともに、前記第2グループに属する前記双方向DC/DCコンバータには前記負の電流指令値を送る、
請求項1に記載の電力変換装置。
【請求項4】
前記所定範囲は、前記第1の閾値と前記第1の閾値より大きい第2の閾値によって規定され、
前記制御部は、前記第1の電流指令値の絶対値が前記第2の閾値の絶対値以上になると、前記第1グループに属する前記双方向DC/DCコンバータに正の電流指令値を送ることを中止するとともに、前記第2グループに属する前記双方向DC/DCコンバータに前記負の電流指令値を送ることを中止して、前記第1グループに属する前記双方向DC/DCコンバータ及び前記第2グループに属する前記双方向DC/DCコンバータに対して前記第1の電流指令値の符号を変えずに任意の値に分配した電流指令値を送る、
請求項3に記載の電力変換装置。
【請求項5】
前記複数の前記双方向DC/DCコンバータの総数がN(Nは、2以上の整数)であり、
前記第1グループに属する前記双方向DC/DCコンバータの数、及び、前記第2グループに属する前記双方向DC/DCコンバータの数が、いずれも、1以上である、
請求項1から4のいずれか一項に記載の電力変換装置。
【請求項6】
複数の双方向DC/DCコンバータを有する変換装置と、
前記変換装置が有する前記複数の前記双方向DC/DCコンバータの夫々に電流指令値を送る制御装置と、を備え、
前記複数の前記双方向DC/DCコンバータの夫々は、第1グループ及び第2グループの何れかに分類されており、
前記制御装置は、上位装置から受ける第1の電流指令値が0Aを含む所定範囲内である場合には、前記第1グループに属する前記双方向DC/DCコンバータには正の電流指令値を送るとともに、前記第2グループに属する前記双方向DC/DCコンバータには前記正の電流指令値に加算すると前記所定範囲内の前記第1の電流指令値になるように決定さ
れた負の電流指令値を送る、
電力変換システム。
発明の詳細な説明
【技術分野】
【0001】
本発明は、電力変換装置及び電力変換システムに関する。
続きを表示(約 2,000 文字)
【背景技術】
【0002】
従来、電力変換装置である双方向のDC/DCコンバータにおいて、特許文献1に記載されているように、2組の双方向DC/DCコンバータを備えることで、充電から放電又はその逆の動作が円滑に行える技術が提案されている。
【先行技術文献】
【特許文献】
【0003】
特開2014-093910号公報
【発明の概要】
【発明が解決しようとする課題】
【0004】
双方向DC/DCコンバータにおいては、電流の計測誤差、制御の遅れ、励磁電流の影響等により、出力電流0A付近において電流指令値と出力電流値との間に誤差が生じることがある。
【0005】
開示の技術の1つの側面は、0Aを含む所定範囲内における電流指令値と出力電流値とを可及的に一致させることができる電力変換装置及び電力変換システムを提供することを目的とする。
【課題を解決するための手段】
【0006】
開示の技術の1つの側面は、次のような電力変換装置によって例示される。本電力変換装置は、複数の双方向DC/DCコンバータを有する変換部と、複数の上記双方向DC/DCコンバータの夫々に電流指令値を送る制御部と、を備える。上記複数の上記双方向DC/DCコンバータの夫々は、第1グループ及び第2グループの何れかに分類される。上記制御部は、上位装置から受ける第1の電流指令値が0Aを含む所定範囲内である場合には、上記第1グループに属する上記双方向DC/DCコンバータには正の電流指令値を送るとともに、上記第2グループに属する上記双方向DC/DCコンバータには上記正の電流指令値に加算すると上記所定範囲内の上記第1の電流指令値になるように決定された負の電流指令値を送る。
【0007】
本電力変換装置では、正の電流指令値が送られた第1グループに属する双方向DC/DCコンバータと、負の電流指令値が送られた第2グループに属する双方向DC/DCコンバータとにおいて、双方向DC/DCコンバータにおける電流の計測誤差、制御の遅れ、励磁電流の影響が相殺される。そのため、本電力変換装置によれば、0Aを含む所定範囲内における上記第1の電流指令値と出力電流値とを可及的に一致させることができる。ここで、上記第1の電流指令値が所定範囲内である場合は、上記変換部による充電動作と放電動作とを切り替える場合を含んでもよい。また、上記所定範囲は、第1の閾値によって規定されてもよい。そして、上記制御部は、上記第1の電流指令値の絶対値が上記第1の閾値の絶対値以下になると、上記第1グループに属する上記双方向DC/DCコンバータには上記正の電流指令値を送るとともに、上記第2グループに属する上記双方向DC/DCコンバータには上記負の電流指令値を送ってもよい。
【0008】
また、本電力変換装置は、次の特徴をさらに備えてもよい。上記所定範囲は、上記第1の閾値と上記第1の閾値より大きい第2の閾値によって規定されてもよい。そして、上記
制御部は、上記第1の電流指令値の絶対値が上記第2の閾値の絶対値以上になると、上記第1グループに属する上記双方向DC/DCコンバータに正の電流指令値を送ることを中止するとともに、上記第2グループに属する上記双方向DC/DCコンバータに上記負の電流指令値を送ることを中止して、上記第1グループに属する上記双方向DC/DCコンバータ及び上記第2グループに属する上記双方向DC/DCコンバータに対して上記第1の電流指令値の符号を変えずに任意の値に分配した電流指令値を送ってもよい。本電力変換装置は、このような特徴を備えることで、正の電流指令値及び負の電流指令値を送ることの中断及び再開を頻繁に繰り返すことが抑制される。
【0009】
また、本電力変換装置は、次の特徴をさらに備えてもよい。上記複数の上記双方向DC/DCコンバータの総数がN(Nは、2以上の整数)であり、上記第1グループに属する上記双方向DC/DCコンバータの数、及び、上記第2グループに属する上記双方向DC/DCコンバータの数が、いずれも、1以上である。このように複数の双方向DC/DCコンバータが分類されることで、第1グループ及び第2グループのいずれにも双方向DC/DCコンバータを分類でき、ひいては、第1グループ及び第2グループによる上記相殺の効果をより効果的なものとできる。
【発明の効果】
【0010】
開示の技術によれば、0Aを含む所定範囲内における電流指令値と出力電流値とを可及的に一致させることができる。
【図面の簡単な説明】
(【0011】以降は省略されています)
この特許をJ-PlatPat(特許庁公式サイト)で参照する
関連特許
オムロン株式会社
情報提供装置
2日前
オムロン株式会社
スレーブ装置
2日前
オムロン株式会社
トリガスイッチ
2日前
オムロン株式会社
IOターミナル
2日前
オムロン株式会社
モータの監視装置
2日前
オムロン株式会社
端子折り曲げ治具
2日前
オムロン株式会社
システムおよび方法
2日前
オムロン株式会社
電力開閉モジュール
2日前
オムロン株式会社
セーフティデバイス
2日前
オムロン株式会社
リモート安全入出力装置
2日前
オムロン株式会社
支援システム及び支援方法
2日前
オムロン株式会社
保護継電器及び電力制御装置
2日前
オムロン株式会社
パワーコンディショナシステム
2日前
オムロン株式会社
給電モジュール及び給電システム
2日前
オムロン株式会社
教育支援システム及び教育支援方法
2日前
オムロン株式会社
計測装置、計測方法及びプログラム
2日前
オムロン株式会社
電力供給システム及び電力制御装置
2日前
オムロン株式会社
生体情報処理装置及び動作情報処理装置
2日前
オムロン株式会社
安全IOターミナルおよび安全システム
2日前
オムロン株式会社
交通管制システム、および動作切替方法
2日前
オムロン株式会社
生体情報処理装置及び動作情報処理装置
2日前
オムロン株式会社
スレーブ装置およびネットワークシステム
2日前
オムロン株式会社
監視システム、警報方法、及びプログラム
2日前
オムロン株式会社
監視システム、点灯制御方法、及びプログラム
2日前
オムロン株式会社
サーボドライバ及びサーボドライバの調整方法
2日前
オムロン株式会社
開閉装置、及び開閉装置を備える蓄電池システム
2日前
オムロン株式会社
情報処理システム、情報処理方法およびプログラム
2日前
オムロン株式会社
画像処理装置、画像処理方法及び画像処理プログラム
2日前
オムロン株式会社
運行管理システム、管理装置、方法、及びプログラム
2日前
オムロン株式会社
画像処理装置、画像処理方法及び画像処理プログラム
2日前
オムロン株式会社
対話支援装置、対話支援方法、及び対話支援プログラム
5日前
オムロン株式会社
対話支援装置、対話支援方法、及び対話支援プログラム
5日前
オムロン株式会社
走行制御装置、走行制御方法、及び走行制御プログラム
2日前
オムロン株式会社
情報処理装置、情報処理方法、及び情報処理プログラム
2日前
オムロン株式会社
脈波信号計測装置、脈波信号計測方法及び酸素飽和度測定装置
2日前
オムロンヘルスケア株式会社
血圧測定システム及び血圧測定方法
2日前
続きを見る
他の特許を見る