TOP
|
特許
|
意匠
|
商標
特許ウォッチ
Twitter
他の特許を見る
公開番号
2025115563
公報種別
公開特許公報(A)
公開日
2025-08-07
出願番号
2024010076
出願日
2024-01-26
発明の名称
給湯器
出願人
株式会社パロマ
代理人
弁理士法人暁合同特許事務所
主分類
F24H
9/40 20220101AFI20250731BHJP(加熱;レンジ;換気)
要約
【課題】出湯路を構成する配管の潰食を抑制する。
【解決手段】給湯器1は、入水路10と出湯路20とを短絡するバイパス管30を備える給湯器1であって、バイパス管30は、バイパス管本体31と、バイパス管本体31と出湯路20とを接続し、水の流量を規定する流量規定管32と、を備え、流量規定管32は、バイパス管本体31よりも径が小さい小径部33と、小径部33の下流側に連なり、小径部33よりも径が大きい大径部34と、を備える。
【選択図】図2
特許請求の範囲
【請求項1】
入水路と出湯路とを短絡するバイパス管を備える給湯器であって、
前記バイパス管は、バイパス管本体と、前記バイパス管本体と前記出湯路とを接続し、水の流量を規定する流量規定管と、を備え、
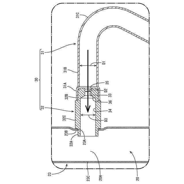
前記流量規定管は、前記バイパス管本体よりも径が小さい小径部と、前記小径部の下流側に連なり、前記小径部よりも径が大きい大径部と、を備える、給湯器。
続きを表示(約 200 文字)
【請求項2】
水が流れる方向について前記大径部は前記小径部よりも長く設けられている、請求項1に記載の給湯器。
【請求項3】
前記流量規定管は、前記流量規定管の上流端に配される縮径部をさらに備え、
前記縮径部の径は、上流側から下流側に向かうにつれて徐々に小さくなっており、
前記縮径部の下流端は前記小径部の上流端と連なっている、請求項1または請求項2に記載の給湯器。
発明の詳細な説明
【技術分野】
【0001】
本開示は、給湯器に関する。
続きを表示(約 1,200 文字)
【背景技術】
【0002】
従来、特許第3990845号公報(下記特許文献1)に記載の給湯器が知られている。特許文献1に記載の給湯器は、給水路から供給された水を加熱して出湯路へと送り出す熱交換器と、熱交換器をバイパスして給水路と出湯路とを連通するバイパス路と、を備える。この給湯器において、バイパス路の流量は比例弁等で制御されておらず、熱交換器側に供給される水とバイパス路を流れる水の比であるバイパス比は一定となっている。
【0003】
上記のようなバイパス比が一定の給湯器では、バイパス路にバイパス比を規定するオリフィスが設けられる。オリフィスとは、バイパス路のオリフィス以外の部分よりも径が絞られた部分のことである。具体的には、オリフィスの径を適切に設定することにより、バイパス比が規定される。オリフィスは、例えばバイパス路における出湯路側(下流側)の端部に配置される。
【先行技術文献】
【特許文献】
【0004】
特許第3990845号公報
【発明の概要】
【発明が解決しようとする課題】
【0005】
上記のようにバイパス路の下流端にオリフィスが設けられた場合、オリフィスを通過して流速が増大した水がその勢いを保ったまま出湯路へと流れ込む。このため、出湯路のうちバイパス路に面する対向壁に、潰食が生じる可能性がある。
【課題を解決するための手段】
【0006】
本開示の給湯器は、入水路と出湯路とを短絡するバイパス管を備える給湯器であって、前記バイパス管は、バイパス管本体と、前記バイパス管本体と前記出湯路とを接続し、水の流量を規定する流量規定管と、を備え、前記流量規定管は、前記バイパス管本体よりも径が小さい小径部と、前記小径部の下流側に連なり、前記小径部よりも径が大きい大径部と、を備える、給湯器である。
【発明の効果】
【0007】
本開示によれば、出湯路を構成する配管の潰食を抑制することができる。
【図面の簡単な説明】
【0008】
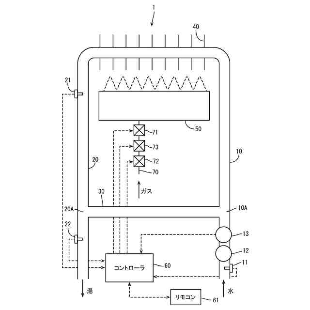
図1は、実施形態にかかる給湯器を概略的に示す模式図である。
図2は、出湯路とバイパス管との接続部分を示す断面図である。
【発明を実施するための形態】
【0009】
[本開示の実施形態の説明]
最初に本開示の実施態様を列挙して説明する。
【0010】
(1)本開示の給湯器は、入水路と出湯路とを短絡するバイパス管を備える給湯器であって、前記バイパス管は、バイパス管本体と、前記バイパス管本体と前記出湯路とを接続し、水の流量を規定する流量規定管と、を備え、前記流量規定管は、前記バイパス管本体よりも径が小さい小径部と、前記小径部の下流側に連なり、前記小径部よりも径が大きい大径部と、を備える。
(【0011】以降は省略されています)
この特許をJ-PlatPat(特許庁公式サイト)で参照する
関連特許
株式会社パロマ
給湯器
2か月前
株式会社パロマ
湯沸器
9日前
株式会社パロマ
加熱調理装置
12日前
株式会社パロマ
加熱調理装置
12日前
株式会社パロマ
加熱調理装置
12日前
株式会社パロマ
食器洗浄機用ブースター
19日前
株式会社パロマ
食器洗浄機用ブースター
19日前
株式会社パロマ
食器洗浄機用ブースター
28日前
株式会社パロマ
食器洗浄機用ブースター
28日前
株式会社パロマ
食器洗浄機用ブースター
29日前
株式会社パロマ
加熱調理装置及び製造方法
1日前
株式会社パロマ
給湯器の製造方法及び給湯器
5日前
株式会社パロマ
食器洗浄機用ブースター及び食器洗浄システム
29日前
個人
空気調和機
4か月前
個人
エアコン室内機
3か月前
株式会社コロナ
空調装置
3か月前
株式会社コロナ
給湯装置
2か月前
株式会社コロナ
空調装置
1か月前
株式会社コロナ
空調装置
5か月前
株式会社コロナ
空調装置
9日前
株式会社コロナ
加湿装置
4か月前
株式会社コロナ
加湿装置
19日前
株式会社コロナ
空調装置
28日前
株式会社コロナ
加湿装置
5か月前
株式会社コロナ
風呂給湯機
27日前
株式会社コロナ
空気調和機
2か月前
個人
住宅換気空調システム
1か月前
株式会社コロナ
空気調和機
1か月前
株式会社コロナ
空気調和機
5か月前
株式会社コロナ
貯湯式給湯機
13日前
株式会社コロナ
直圧式給湯機
3か月前
株式会社コロナ
貯湯式給湯機
5日前
ホーコス株式会社
排気フード
2か月前
株式会社パロマ
給湯器
3か月前
株式会社コロナ
直圧式給湯機
1か月前
株式会社コロナ
暖房システム
9日前
続きを見る
他の特許を見る