TOP
|
特許
|
意匠
|
商標
特許ウォッチ
Twitter
他の特許を見る
公開番号
2025130392
公報種別
公開特許公報(A)
公開日
2025-09-08
出願番号
2024027530
出願日
2024-02-27
発明の名称
ガス回収装置、ビル空調システム、ガス回収方法
出願人
清水建設株式会社
,
国立大学法人 東京大学
代理人
個人
,
個人
,
個人
主分類
B01D
53/047 20060101AFI20250901BHJP(物理的または化学的方法または装置一般)
要約
【課題】振動や騒音を抑制したガス回収装置、ビル空調システム、およびガス回収方法を提供する。
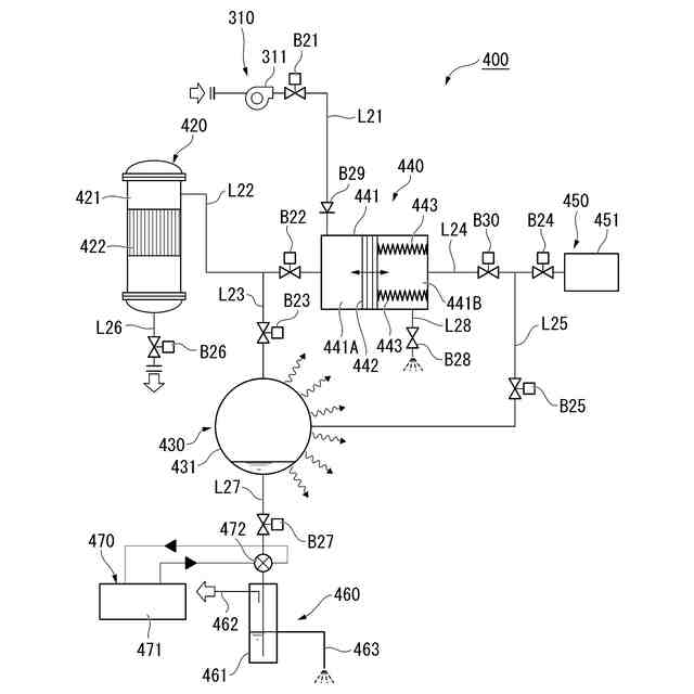
【解決手段】空気供給部10と、吸着部20と、減圧部30と、蒸気供給部40と、回収部50と、を備え、空気供給部10、減圧部30および回収部50は吸着部20に接続され、蒸気供給部40は減圧部30に接続され、空気供給部10は吸着部20に吸着対象となるガスを含有する処理対象空気を供給し、吸着部20はガス吸着能を有する吸着剤を有し、蒸気供給部40から減圧部30に水蒸気を供給した後、第3のバルブB3、第4のバルブB4および第5のバルブB5を閉じた状態で減圧部30から熱を放出させることにより減圧部30内の水蒸気を凝集させて水として減圧部30内を減圧し、減圧部30内を減圧した後、第5のバルブB5を開くことにより吸着部20から吸着部20に吸着したガスを減圧部30内に拡散させる、ガス回収装置1。
【選択図】図1
特許請求の範囲
【請求項1】
空気供給部と、吸着部と、減圧部と、蒸気供給部と、回収部と、を備え、
前記空気供給部および前記減圧部は、前記吸着部に接続され、
前記蒸気供給部は、前記減圧部に接続され、
前記空気供給部と前記吸着部を接続する第1の配管に第1のバルブを有し、
前記吸着部から、前記吸着部に吸着されなかったガスの残留分を排出する第2の配管に第2のバルブを有し、
前記減圧部と前記蒸気供給部を接続する第3の配管に第3のバルブを有し、
前記減圧部と前記回収部を接続する第4の配管に第4のバルブを有し、
前記吸着部と前記減圧部を接続する第5の配管に第5のバルブを有し、
前記空気供給部は、前記吸着部に吸着対象となるガスを含有する処理対象空気を供給し、
前記吸着部は、ガス吸着能を有する吸着剤を有し、
前記蒸気供給部から前記減圧部に水蒸気を供給した後、前記第3のバルブ、前記第4のバルブおよび前記第5のバルブを閉じた状態で、前記減圧部から熱を放出させることにより、前記減圧部内の水蒸気を凝集させて水とし、前記減圧部内を減圧し、
前記減圧部内を減圧した後、前記第5のバルブを開くことにより、前記吸着部から、前記吸着部に吸着したガスを前記減圧部内に拡散させる、ガス回収装置。
続きを表示(約 2,400 文字)
【請求項2】
前記吸着部から、前記吸着部に吸着したガスを前記減圧部内に拡散させた後、前記第5のバルブを閉じて、前記第3のバルブおよび前記第4のバルブを開いて、前記蒸気供給部から前記減圧部に水蒸気を供給して、前記減圧部内のガス、水蒸気および水を前記回収部に排出する、請求項1に記載のガス回収装置。
【請求項3】
前記第4の配管における前記第4のバルブの後段に冷却部を有し、
前記回収部は、気液分離トラップを有し、
前記冷却部で、前記減圧部から排出されたガス、前記水蒸気および前記水が冷却され、
前記気液分離トラップは、水分を捕集して、ガスを回収する、請求項1に記載のガス回収装置。
【請求項4】
空気供給部と、吸着部と、蒸気駆動部と、蒸気供給部と、を備え、
前記空気供給部は、前記蒸気駆動部に接続され、
前記蒸気供給部は、前記蒸気駆動部に接続され、
前記空気供給部と前記蒸気駆動部を接続する第1の配管に第1のバルブを有し、
前記蒸気駆動部と前記吸着部を接続する第2の配管に第2のバルブを有し、
前記蒸気供給部と前記蒸気駆動部を接続する第3の配管に第3のバルブを有し、
前記吸着部から、前記吸着部に吸着されなかったガスの残留分を排出する第4の配管に第4のバルブまたは圧力調整弁を有し、
前記空気供給部は、前記蒸気駆動部に、前記吸着部にて吸着対象となるガスを含有する処理対象空気を供給し、
前記吸着部は、ガス吸着能を有する吸着剤を有し、
前記空気供給部から前記蒸気駆動部内の一方の空間に処理対象空気を供給するか、または、前記蒸気供給部から前記蒸気駆動部に高圧の蒸気を送ることにより、前記蒸気駆動部のピストンを駆動させて、前記吸着部内の圧力を上昇させて、前記吸着剤にガスを吸着させた後、前記蒸気駆動部と前記吸着部の間を切り離すか、または、前記吸着部内のガスを排出することによって、前記吸着部に吸着した吸着質を脱着する、ガス回収装置。
【請求項5】
空気供給部と、吸着部と、減圧部と、蒸気駆動部と、蒸気供給部と、回収部と、を備え、
前記空気供給部は、前記蒸気駆動部に接続され、
前記減圧部および前記蒸気駆動部は、前記吸着部に接続され、
前記蒸気供給部は、前記減圧部および前記蒸気駆動部に接続され、
前記減圧部は、前記回収部に接続され、
前記空気供給部と前記蒸気駆動部を接続する第1の配管に第1のバルブを有し、
前記蒸気駆動部と前記吸着部を接続する第2の配管に第2のバルブを有し、
前記減圧部と前記吸着部を接続する第3の配管に第3のバルブを有し、
前記蒸気供給部と前記蒸気駆動部を接続する第4の配管に第4のバルブを有し、
前記蒸気供給部と前記減圧部を接続する第5の配管に第5のバルブを有し、
前記吸着部から、前記吸着部に吸着されなかったガスの残留分を排出する第6の配管に第6のバルブまたは圧力調整弁を有し、
前記減圧部と前記回収部を接続する第7の配管に第7のバルブを有し、
前記空気供給部は、前記蒸気駆動部に、前記吸着部にて吸着対象となるガスを含有する処理対象空気を供給し、
前記吸着部は、ガス吸着能を有する吸着剤を有し、
前記空気供給部から前記蒸気駆動部内の一方の空間に処理対象空気を供給するか、または、前記蒸気供給部から前記蒸気駆動部に高圧の蒸気を送ることにより、前記蒸気駆動部のピストンを駆動させて、前記吸着部内の圧力を上昇させて、前記吸着剤にガスを吸着させ、前記減圧部と前記吸着部を連結する前、あるいは前記減圧部と前記吸着部を連結した後、前記減圧部から熱を放出させることにより、前記減圧部内を減圧することによって、前記吸着部に吸着した吸着質を脱着させる、ガス回収装置。
【請求項6】
前記吸着部から、前記吸着部に吸着したガスを前記減圧部内に拡散させた後、前記蒸気供給部から前記減圧部に水蒸気を供給して、前記減圧部内のガス、水蒸気および水を前記回収部に排出する、請求項5に記載のガス回収装置。
【請求項7】
前記第7の配管における前記第7のバルブの後段に冷却部を有し、
前記回収部は、気液分離トラップを有し、
前記冷却部で、前記減圧部から排出されたガス、水蒸気および水が冷却され、
前記気液分離トラップは、水分を捕集して、ガスを回収する、請求項5に記載のガス回収装置。
【請求項8】
請求項1~7のいずれか1項に記載のガス回収装置を異なるフロアに1つ乃至複数備える、ビル空調システム。
【請求項9】
吸着対象となるガスを含有する処理対象空気を、第1の空間に備えられた吸着剤に接触させることで前記吸着剤に前記ガスの少なくとも一部を吸着させる吸着工程と、
前記第1の空間に隣接する第2の空間に水蒸気を供給した後、前記第2の空間を閉じた状態で、前記第2の空間から熱を放出させることにより、前記第2の空間内の水蒸気を凝集させて水とし、前記第2の空間内を減圧する減圧工程と、
前記第2の空間内を減圧した後、前記第1の空間と前記第2の空間を連通することにより、前記第1の空間から、前記第1の空間内の吸着材に吸着した前記ガスを脱着させ、前記第2の空間内に拡散させる拡散工程と、を有するガス回収方法。
【請求項10】
前記第1の空間から、前記第1の空間に吸着した前記ガスを前記第2の空間内に拡散させた後、前記第1の空間と前記第2の空間の連通を停止し、前記第2の空間に水蒸気を供給して、前記第2の空間内の前記ガス、水蒸気および水を排出する排出工程を有する、請求項9に記載のガス回収方法。
(【請求項11】以降は省略されています)
発明の詳細な説明
【技術分野】
【0001】
本発明は、ガス回収装置、ビル空調システム、およびガス回収方法に関する。
続きを表示(約 3,900 文字)
【背景技術】
【0002】
空調において熱負荷となるのは、構造体等の外皮から外部の熱等が伝わることで発生する外皮負荷、人体や照明の熱等の室内で発生する室内負荷、外気を取り込むことで起きる外気負荷の3種類が挙げられる。一般的な建物では、前記熱負荷の3割を外気負荷が占めると言われている。
【0003】
温室効果ガスである二酸化炭素(以下、「CO
2
」とも言う。)の排出量削減および吸収(Negative Emission)を求める技術の両輪の重要性が、カーボンニュートラル実現の鍵であることが知られている。Negative Emissionの技術の1つとしては、大気に拡散されたCO
2
を直接回収する、いわゆるDAC(Direct Air Capture)技術が注目されている。2020年度から推進されているムーンショット目標4においても、DACが1つの要件とされている。
【0004】
既存のオフィスビル等では、建築基準法、ビル管理法等で定めるCO
2
濃度の基準値を1000ppm(体積基準。以下、本明細書において同じ。)を上限とした外気導入量制御等が行われている。外気を導入することによりCO
2
濃度が400ppm~1000ppmの範囲で推移する室内からCO
2
を回収するDACは、外気のみを対象とするDACよりも効率的である。
【0005】
膜分離を除いて、CO
2
の分離回収方法としては、常温吸着と高温脱着を繰り返すTSA(温度スイング吸着:Thermal Swing Adsorption)方式(例えば、特許文献1参照)と、高圧での吸着と低圧での脱着を交互に繰り返すPSA(Pressure Swing Adsorption)方式(例えば、特許文献2参照)とが知られている。
【先行技術文献】
【特許文献】
【0006】
特開2020-044504号公報
特開2011-167629号公報
【発明の概要】
【発明が解決しようとする課題】
【0007】
一般的に、PSA方式は、コンプレッサーが必要である。PSA方式では、コンプレッサーの振動や、その振動が建物に伝わる音等が生じる。そのため、PSA方式は、オフィスビルや住宅等、居住環境が重視される用途には適さないという課題があった。
【0008】
本発明は、上記事情に鑑みてなされたものであって、振動や騒音を抑制したガス回収装置、ビル空調システム、およびガス回収方法を提供することを目的とする。
【課題を解決するための手段】
【0009】
上記課題を解決するために、本発明は以下の態様を有する。
[1]空気供給部と、吸着部と、減圧部と、蒸気供給部と、回収部と、を備え、
前記空気供給部および前記減圧部は、前記吸着部に接続され、
前記蒸気供給部は、前記減圧部に接続され、
前記空気供給部と前記吸着部を接続する第1の配管に第1のバルブを有し、
前記吸着部から、前記吸着部に吸着されなかったガスの残留分を排出する第2の配管に第2のバルブを有し、
前記減圧部と前記蒸気供給部を接続する第3の配管に第3のバルブを有し、
前記減圧部と前記回収部を接続する第4の配管に第4のバルブを有し、
前記吸着部と前記減圧部を接続する第5の配管に第5のバルブを有し、
前記空気供給部は、前記吸着部に吸着対象となるガスを含有する処理対象空気を供給し、
前記吸着部は、ガス吸着能を有する吸着剤を有し、
前記蒸気供給部から前記減圧部に水蒸気を供給した後、前記第3のバルブ、前記第4のバルブおよび前記第5のバルブを閉じた状態で、前記減圧部から熱を放出させることにより、前記減圧部内の水蒸気を凝集させて水とし、前記減圧部内を減圧し、
前記減圧部内を減圧した後、前記第5のバルブを開くことにより、前記吸着部から、前記吸着部に吸着したガスを前記減圧部内に拡散させる、ガス回収装置。
[2]前記吸着部から、前記吸着部に吸着したガスを前記減圧部内に拡散させた後、前記第5のバルブを閉じて、前記第3のバルブおよび前記第4のバルブを開いて、前記蒸気供給部から前記減圧部に水蒸気を供給して、前記減圧部内のガス、水蒸気および水を前記回収部に排出する、[1]に記載のガス回収装置。
[3]前記第4の配管における前記第4のバルブの後段に冷却部を有し、
前記回収部は、気液分離トラップを有し、
前記冷却部で、前記減圧部から排出されたガス、前記水蒸気および前記水が冷却され、
前記気液分離トラップは、水分を捕集して、ガスを回収する、[1]または[2]に記載のガス回収装置。
[4]空気供給部と、吸着部と、蒸気駆動部と、蒸気供給部と、を備え、
前記空気供給部は、前記蒸気駆動部に接続され、
前記蒸気供給部は、前記蒸気駆動部に接続され、
前記空気供給部と前記蒸気駆動部を接続する第1の配管に第1のバルブを有し、
前記蒸気駆動部と前記吸着部を接続する第2の配管に第2のバルブを有し、
前記蒸気供給部と前記蒸気駆動部を接続する第3の配管に第3のバルブを有し、
前記吸着部から、前記吸着部に吸着されなかったガスの残留分を排出する第4の配管に第4のバルブまたは圧力調整弁を有し、
前記空気供給部は、前記蒸気駆動部に、前記吸着部にて吸着対象となるガスを含有する処理対象空気を供給し、
前記吸着部は、ガス吸着能を有する吸着剤を有し、
前記空気供給部から前記蒸気駆動部内の一方の空間に処理対象空気を供給するか、または、前記蒸気供給部から前記蒸気駆動部に高圧の蒸気を送ることにより、前記蒸気駆動部のピストンを駆動させて、前記吸着部内の圧力を上昇させて、前記吸着剤にガスを吸着させた後、前記蒸気駆動部と前記吸着部の間を切り離すか、または、前記吸着部内のガスを排出することによって、前記吸着部に吸着した吸着質を脱着する、ガス回収装置。
[5]空気供給部と、吸着部と、減圧部と、蒸気駆動部と、蒸気供給部と、回収部と、を備え、
前記空気供給部は、前記蒸気駆動部に接続され、
前記減圧部および前記蒸気駆動部は、前記吸着部に接続され、
前記蒸気供給部は、前記減圧部および前記蒸気駆動部に接続され、
前記減圧部は、前記回収部に接続され、
前記空気供給部と前記蒸気駆動部を接続する第1の配管に第1のバルブを有し、
前記蒸気駆動部と前記吸着部を接続する第2の配管に第2のバルブを有し、
前記減圧部と前記吸着部を接続する第3の配管に第3のバルブを有し、
前記蒸気供給部と前記蒸気駆動部を接続する第4の配管に第4のバルブを有し、
前記蒸気供給部と前記減圧部を接続する第5の配管に第5のバルブを有し、
前記吸着部から、前記吸着部に吸着されなかったガスの残留分を排出する第6の配管に第6のバルブまたは圧力調整弁を有し、
前記減圧部と前記回収部を接続する第7の配管に第7のバルブを有し、
前記空気供給部は、前記蒸気駆動部に、前記吸着部にて吸着対象となるガスを含有する処理対象空気を供給し、
前記吸着部は、ガス吸着能を有する吸着剤を有し、
前記空気供給部から前記蒸気駆動部内の一方の空間に処理対象空気を供給するか、または、前記蒸気供給部から前記蒸気駆動部に高圧の蒸気を送ることにより、前記蒸気駆動部のピストンを駆動させて、前記吸着部内の圧力を上昇させて、前記吸着剤にガスを吸着させ、前記減圧部と前記吸着部を連結する前、あるいは前記減圧部と前記吸着部を連結した後、前記減圧部から熱を放出させることにより、前記減圧部内を減圧することによって、前記吸着部に吸着した吸着質を脱着させる、ガス回収装置。
[6]前記吸着部から、前記吸着部に吸着したガスを前記減圧部内に拡散させた後、前記蒸気供給部から前記減圧部に水蒸気を供給して、前記減圧部内のガス、水蒸気および水を前記回収部に排出する、[5]に記載のガス回収装置。
[7]前記第7の配管における前記第7のバルブの後段に冷却部を有し、
前記回収部は、気液分離トラップを有し、
前記冷却部で、前記減圧部から排出されたガス、水蒸気および水が冷却され、
前記気液分離トラップは、水分を捕集して、ガスを回収する、[5]または[6]に記載のガス回収装置。
[8][1]~[7]のいずれかに記載のガス回収装置を異なるフロアに1つ乃至複数備える、ビル空調システム。
[9]吸着対象となるガスを含有する処理対象空気を、第1の空間に備えられた吸着剤に接触させることで前記吸着剤に前記ガスの少なくとも一部を吸着させる吸着工程と、
【発明の効果】
【0010】
本発明によれば、振動や騒音を抑制したガス回収装置、ビル空調システム、およびガス回収方法を提供することができる。
【図面の簡単な説明】
(【0011】以降は省略されています)
この特許をJ-PlatPat(特許庁公式サイト)で参照する
関連特許
清水建設株式会社
制振装置
2か月前
清水建設株式会社
配筋装置
7日前
清水建設株式会社
外壁構造
24日前
清水建設株式会社
化粧カバー
6日前
清水建設株式会社
鉄筋把持装置
7日前
清水建設株式会社
情報処理装置
13日前
清水建設株式会社
塔体の切断装置
2か月前
清水建設株式会社
製炭炉、製炭方法
6日前
清水建設株式会社
配筋高さ調整機構
7日前
清水建設株式会社
導電線の回収方法
1か月前
清水建設株式会社
汚染拡散防止構造
1か月前
清水建設株式会社
配筋の千鳥調整機構
7日前
清水建設株式会社
加熱井戸の設置方法
1か月前
清水建設株式会社
ロボット制御システム
2か月前
清水建設株式会社
コンクリートの施工方法
14日前
清水建設株式会社
建築部材および空調システム
3日前
清水建設株式会社
放射線遮蔽構造およびその施工方法
1か月前
清水建設株式会社
ソイルセメントおよびその製造方法
1か月前
清水建設株式会社
再エネ制御システム、再エネ制御方法
1か月前
清水建設株式会社
ケーソンの施工方法および施工補助装置
1日前
清水建設株式会社
低透水層の施工方法および低透水層構造
14日前
清水建設株式会社
木質耐火被覆鉄骨部材およびその施工方法
15日前
清水建設株式会社
角部用タブおよび四面ボックスの溶接方法
1か月前
清水建設株式会社
ズレ算出装置、施工方法及びズレ算出方法
1か月前
清水建設株式会社
事業継続支援装置及び事業継続支援システム
2か月前
清水建設株式会社
出力精度確認システム及び出力精度確認方法
1か月前
清水建設株式会社
ガス回収装置、ビル空調システム、ガス回収方法
24日前
清水建設株式会社
床版割付装置、床版割付方法、およびプログラム
1か月前
公益財団法人鉄道総合技術研究所
樹脂吹付け方法
13日前
清水建設株式会社
トンネル防水シートの施工管理装置及び施工管理方法
29日前
清水建設株式会社
病院
2か月前
清水建設株式会社
地形計測装置、地形計測システム、及び地形計測方法
3日前
清水建設株式会社
情報処理システム、情報処理方法、およびプログラム
1か月前
清水建設株式会社
情報処理システム、情報処理方法、およびプログラム
1か月前
清水建設株式会社
土壌資材、土壌資材の設計方法および土壌資材の製造方法
3日前
清水建設株式会社
作業板の取付治具、作業板の設置方法及び作業板の安全設備
1か月前
続きを見る
他の特許を見る