TOP
|
特許
|
意匠
|
商標
特許ウォッチ
Twitter
他の特許を見る
10個以上の画像は省略されています。
公開番号
2025132873
公報種別
公開特許公報(A)
公開日
2025-09-10
出願番号
2024030725
出願日
2024-02-29
発明の名称
衝撃センサ
出願人
株式会社サトー
代理人
弁理士法人後藤特許事務所
主分類
G01P
15/135 20060101AFI20250903BHJP(測定;試験)
要約
【課題】衝撃の誤検知を低減するとともに低消費電力で耐久性の高い衝撃センサを提供する。
【解決手段】検知電極3を含む枠部1と、可動電極2を含むとともに外部からの衝撃を受けて変位可能な可動子と、を含み、可動子は、バネ部4を介して固定子により支持されるとともに衝撃を受けることでバネ部4を伸縮させつつ可動電極2を検知電極3に接触させ、可動電極2が検知電極3に接触したときの可動電極2と検知電極3との電気的な接続を検知することにより衝撃を検知する衝撃センサ300であって、検知電極300は、可動電極2に接触した状態で可動電極2の変位に伴ってその全体が変位可能に支持されている。
【選択図】図1
特許請求の範囲
【請求項1】
検知電極を含む固定子と、
可動電極を含むとともに外部からの衝撃を受けて変位可能な可動子と、を含み、
前記可動子は、第1弾性体を介して前記固定子により支持されるとともに前記衝撃を受けることで前記第1弾性体を伸縮させつつ前記可動電極を前記検知電極に接触させ、前記可動電極が前記検知電極に接触したときの前記可動電極と前記検知電極との電気的な接続を検知することにより前記衝撃を検知する衝撃センサであって、
前記検知電極は、前記可動電極に接触した状態で前記可動電極の変位に伴ってその全体が変位可能に支持されている衝撃センサ。
続きを表示(約 2,500 文字)
【請求項2】
前記検知電極は、第2弾性体を介して前記固定子に支持されるとともに、前記可動電極が前記検知電極に接触したときの前記検知電極の位置から前記可動電極と接触した状態で前記第2弾性体を変形させつつ前記可動電極の変位方向に変位する請求項1に記載の衝撃センサ。
【請求項3】
前記可動電極及び前記検知電極のいずれか一方は、前記変位方向に垂直な方向が深さ方向となる第1凹部を含み、
前記可動電極及び前記検知電極のいずれか他方は、前記第1凹部に少なくとも一部が収容される第1凸部を含み、
前記可動電極が変位して前記第1凸部と前記第1凹部が互いに接触し、前記可動電極と前記検知電極が接触することで前記衝撃を検知する請求項2に記載の衝撃センサ。
【請求項4】
前記第1凸部は、前記検知電極に配置され、
前記第1凹部は、前記可動電極に配置されている請求項3に記載の衝撃センサ。
【請求項5】
前記第1弾性体は、前記可動電極の変位方向の両側から前記可動電極を挟みこむように一対で配置されている請求項1に記載の衝撃センサ。
【請求項6】
前記第2弾性体は、前記可動電極の前記変位方向の両側から前記検知電極を挟みこむように一対で配置されている請求項2に記載の衝撃センサ。
【請求項7】
前記固定子には、第1固定電極が配置され、
前記第2弾性体は、前記第1固定電極に固定される固定端と、前記検知電極に接続するとともに前記変位方向に交差する方向に配置された可動端と、を含む梁部であり、前記可動端が前記変位方向に変位することにより前記梁部が変形する請求項2に記載の衝撃センサ。
【請求項8】
前記固定子には、第1固定電極が配置され、
前記検知電極は、
前記可動電極に接触する接触電極と、
前記接触電極から前記変位方向に沿った方向に延びる第1部材と、を含み、
前記第2弾性体は、
前記第1部材の長手方向の両端から前記変位方向に交差する方向に延出して前記第1固定電極に接続する一対の第2部材を含み、
前記接触電極は、
前記第1部材及び前記第2部材を介して前記第1固定電極に電気的に接続され、
前記第1部材は、
前記接触電極を介して前記可動電極から前記変位方向に沿った方向の力を受けると当該変位方向に変位し、
前記第2部材は、
前記第1固定電極との接続位置を固定端とし、前記第1部材との接続位置を可動端とし、前記可動端が前記第1部材から力を受けることで前記固定端が変位せず前記可動端が変位する態様で変形する請求項2に記載の衝撃センサ。
【請求項9】
前記固定子は、矩形の枠部であり、
前記枠部は、前記接触電極を含む第1ビームと、
前記第1ビームの長手方向の一方の端部に接続され、前記第1ビームと交差する第2ビームと、
前記第1ビームの長手方向の他方の端部に接続され、前記第2ビームに対向し且つ平行に配置される第3ビームと、
前記第2ビームの前記第1ビームに接続された長手方向の端部とは反対側の端部と、前記第3ビームの前記第1ビームに接続された長手方向の端部とは反対側の端部と、を連結する第4ビームと、を含み、
前記第1ビームの前記枠部の内周側には、前記第1ビームの長手方向に沿って伸び、前記第1ビームと前記第2ビームとの接続位置及び前記第1ビームと前記第3ビームとの接続位置まで延びる第1スリットが配置され、
前記第2ビームには、前記第1スリットの前記第2ビームの側の端部から前記第2ビームの長手方向の途中位置まで延びる第2スリットが配置され、
前記第3ビームには、前記第1スリットの前記第3ビームの側の端部から前記第3ビームの長手方向の途中位置まで延びる第3スリットが配置され、
前記第1部材は、
前記第1ビームの前記第1スリットから前記枠部の内周側となる部分を形成するとともに前記接触電極と一体であり、
一対の前記第2部材の一方は、前記第2スリットから前記枠部の内周側となる部分であるとともに、前記枠部との接続位置を第1固定端とし前記第1部材との接続位置を第1可動端とし、前記第1部材から力を受けることにより前記第1固定端に対して前記第1可動端が変位する態様で変形し、
一対の前記第2部材の他方は、前記第3スリットから前記枠部の内周側となる部分であるとともに、前記枠部との接続位置を第2固定端とし前記第1部材との接続位置を第2可動端とし、前記第1部材から力を受けることにより前記第2固定端に対して前記第2可動端が変位する態様で変形し、
前記第1固定電極は、前記枠部において、前記第1スリットと、前記第2スリットと、前記第3スリットとが一体となったスリットを囲むように配置されるとともに前記第2部材に接続され、
前記接触電極が前記可動電極から前記第2ビームに向かう力を受けた場合に、一対の前記第2部材の一方は前記第1可動端が前記第2スリットの幅を狭める方向に変位するように変形するとともに、一対の前記第2部材の他方は前記第2可動端が前記第3スリットの幅を広げる方向に変位するように変形し、
前記接触電極が前記可動電極から前記第3ビームに向かう力を受けた場合に、一対の前記第2部材の一方は前記第1可動端が前記第2スリットの幅を広げる方向に変位するように変形するとともに、一対の前記第2部材の他方は前記第2可動端が前記第3スリットの幅を狭める方向に変位するように変形する請求項8に記載の衝撃センサ。
【請求項10】
前記第1部材及び一対の前記第2部材は、前記変位方向に直交する方向であって前記接触電極を通過する線を中心として鏡面対称となるように配置されている請求項8又は請求項9に記載の衝撃センサ。
(【請求項11】以降は省略されています)
発明の詳細な説明
【技術分野】
【0001】
本発明は、衝撃センサに関する。
続きを表示(約 2,000 文字)
【背景技術】
【0002】
特許文献1は、渦巻き状の弾性体で可動電極を支持し、可動電極の中央部を円筒形状とし、円筒形状の内側において所定の間隔を設けて固定電極を配置し、外部からの衝撃により可動電極が慣性力により固定電極に対して相対変位し、可動電極が固定電極に接触することで外部からの衝撃を検知する内容を開示している。
【先行技術文献】
【特許文献】
【0003】
特開2016-161500号公報
【発明の概要】
【発明が解決しようとする課題】
【0004】
しかし、特許文献1の構成において外部から衝撃を受けた場合、可動電極と固定電極との接触時間が短時間となるので、当該接触を検出する回路を高周波で応答するものに設定する必要があるが、この場合ノイズを衝撃信号として誤検知し易く、また当該回路を低消費電力に抑えることも困難となる。さらに、当該接触による衝撃力が大きいため、当該接触の繰り返しにより部材の摩耗や欠損が発生し、耐久性が低下する。
【0005】
そこで、本発明の一つの態様は、衝撃の誤検知を低減するとともに低消費電力で耐久性の高い衝撃センサを提供することを目的とする。
【課題を解決するための手段】
【0006】
本発明の一つの態様によれば、検知電極を含む固定子と、可動電極を含むとともに外部からの衝撃を受けて変位可能な可動子と、を含み、可動子は、第1弾性体を介して固定子により支持されるとともに衝撃を受けることで第1弾性体を伸縮させつつ可動電極を検知電極に接触させ、可動電極が検知電極に接触したときの可動電極と検知電極との電気的な接続を検知することにより衝撃を検知する衝撃センサであって、検知電極は、可動電極に接触した状態で可動電極の変位に伴ってその全体が変位可能に支持されている。
【発明の効果】
【0007】
本発明の一つの態様によれば、検知電極が可動子の移動に伴ってその全体が変位するので可動電極と検知電極との接触時間を長時間にでき、可動電極と検知電極との接触を検出する回路を低周波で応答するものに設定可能である。よって、ノイズを衝撃信号として誤検知する頻度を低減でき、また当該回路を低消費電力に抑えることも可能である。また、検知電極が可動子の移動に伴って変位するので可動子の検知電極に対する衝撃を小さくできるので、可動子と検知電極とが互いに繰り返し接触しても欠損や摩耗が抑制されて耐久性が向上する。
【図面の簡単な説明】
【0008】
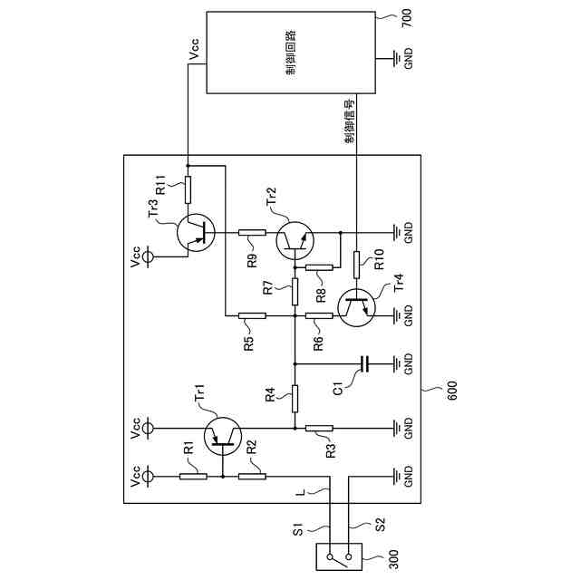
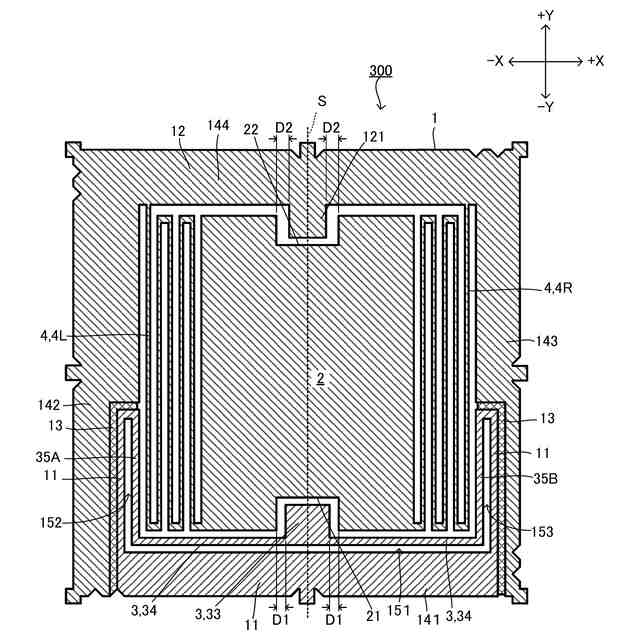
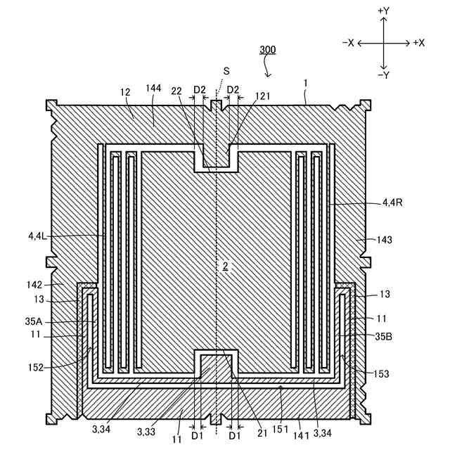
図1は、本実施形態に係る衝撃センサの平面図である。
図2は、本実施形態に係る衝撃センサに衝撃が印加されたときの動作を示す図であって、可動電極(第1凹部)が接触電極(第1凸部)に接触したときの図である。
図3は、本実施形態に係る衝撃センサに衝撃が印加されたときの動作を示す図であって、図2の状態から可動電極が接触電極(第1凸部)をさらに押圧し、接触電極を支持する第2部材を変形させることで、可動電極が接触電極とともにさらに変位して第2凸部(第2固定電極)に接触した状態を示す。
図4は、衝撃荷重と可動子の変位との関係を調査するための可動子の特定点を示す図である。
図5は、衝撃荷重と可動子の特定点の変位との関係を示す図である。
図6は、本実施形態に係る衝撃センサを基板に搭載した状態を表す模式図である。
図7は、本実施形態に係る衝撃センサを包含する電子タグの概略構成図である。
図8は、電子タグを構成するラッチ回路の一例を示す回路図である。
図9は、電子タグの作動の流れを示すフローチャートである。
図10は、電子タグの使用方法について説明するための図である。
【発明を実施するための形態】
【0009】
以下に記載する形態は、図面の簡単な説明により説明される図面に限定されるものではない。
【0010】
本発明の第1の態様は、検知電極を含む固定子と、可動電極を含むとともに外部からの衝撃を受けて変位可能な可動子と、を含み、前記可動子は、第1弾性体を介して前記固定子により支持されるとともに前記衝撃を受けることで前記第1弾性体を伸縮させつつ前記可動電極を前記検知電極に接触させ、前記可動電極が前記検知電極に接触したときの前記可動電極と前記検知電極との電気的な接続を検知することにより前記衝撃を検知する衝撃センサであって、前記検知電極は、前記可動電極に接触した状態で前記可動電極の変位に伴ってその全体が変位可能に支持されている衝撃センサである。
(【0011】以降は省略されています)
この特許をJ-PlatPat(特許庁公式サイト)で参照する
関連特許
株式会社サトー
プリンタ
7日前
株式会社サトー
識別バンド
5日前
株式会社サトー
衝撃センサ
26日前
株式会社サトー
衝撃センサ
26日前
株式会社サトー
衝撃センサ
26日前
株式会社サトー
プリンタ、方法
10日前
株式会社サトー
プリンタ、プリンタの制御方法、プログラム
10日前
株式会社サトー
情報処理システム、情報処理方法、プログラム
25日前
株式会社サトー
情報処理システム、情報処理方法、プログラム
17日前
株式会社サトー
情報処理システム、情報処理方法、プログラム
17日前
株式会社サトー
情報処理システム、プログラム、情報処理方法
10日前
株式会社サトー
プリンタ、プログラム、プリンタの情報処理方法
10日前
株式会社サトー
プリンタ、プリンタの情報処理方法、プログラム
10日前
株式会社サトー
プリンタ
1か月前
株式会社サトー
プリンタ
1か月前
株式会社サトー
情報処理装置、情報処理システム、情報処理方法及びプログラム
3日前
株式会社サトー
プリンタ、プリンタの情報処理方法、プログラム、情報処理システム
10日前
株式会社サトー
導電パターンを備えた基材、電子デバイス、電磁波シールドフィルムおよび面状発熱体
7日前
株式会社サトー
導電パターンを備えた基材、電子デバイス、電磁波シールドフィルムおよび面状発熱体
7日前
株式会社サトー
導電性膜、導電性基材、電子デバイス、RFタグ、電磁波シールドフィルムおよび面状発熱体
7日前
株式会社サトー
RFIDラベル及びRFIDラベルの使用方法
1か月前
株式会社サトー
スクリーンメッシュ、スクリーンマスク、導電パターンの製造方法、および導電性基材の製造方法
1か月前
株式会社サトー
スクリーンメッシュ、スクリーンマスク、導電パターンの製造方法、および導電性基材の製造方法
1か月前
株式会社サトー
導電性基材の製造方法、電子デバイスの製造方法、および電磁波シールドフィルムの製造方法、面状発熱体の製造方法
7日前
株式会社サトー
導電性基材の製造方法、電子デバイスの製造方法、および電磁波シールドフィルムの製造方法、面状発熱体の製造方法
7日前
株式会社サトー
導電性基材の製造方法、電子デバイスの製造方法、電磁波シールドフィルムの製造方法、および面状発熱体の製造方法
7日前
株式会社サトー
導電性基材の製造方法、電子デバイスの製造方法、電磁波シールドフィルムの製造方法、および面状発熱体の製造方法
7日前
株式会社サトー
導電パターンを備えた基材の製造方法、電子デバイスの製造方法、電磁波シールドフィルムの製造方法、面状発熱体の製造方法および導電パターンを備えた基材
7日前
株式会社サトー
導電パターンを備えた基材の製造方法、電子デバイスの製造方法、電磁波シールドフィルムの製造方法、面状発熱体の製造方法および導電パターンを備えた基材
7日前
株式会社サトー
導電パターンを備えた基材の製造方法、電子デバイスの製造方法、電磁波シールドフィルムの製造方法、面状発熱体の製造方法および導電パターンを備えた基材の製造用の物品
7日前
株式会社サトー
導電パターンを備えた基材の製造方法、電子デバイスの製造方法、電磁波シールドフィルムの製造方法、面状発熱体の製造方法、導電パターンを備えた基材の製造のための中間構造体および導電パターンを備えた基材
7日前
個人
計量スプーン
27日前
日本精機株式会社
位置検出装置
5日前
日本精機株式会社
位置検出装置
5日前
日本精機株式会社
位置検出装置
5日前
大和製衡株式会社
組合せ秤
10日前
続きを見る
他の特許を見る