TOP
|
特許
|
意匠
|
商標
特許ウォッチ
Twitter
他の特許を見る
10個以上の画像は省略されています。
公開番号
2025140696
公報種別
公開特許公報(A)
公開日
2025-09-29
出願番号
2024040241
出願日
2024-03-14
発明の名称
機械油圧式制御装置監視装置、機械油圧式制御装置監視システム、および機械油圧式制御装置監視方法
出願人
株式会社東芝
,
東芝エネルギーシステムズ株式会社
代理人
個人
,
個人
,
個人
,
個人
主分類
F01D
17/10 20060101AFI20250919BHJP(機械または機関一般;機関設備一般;蒸気機関)
要約
【課題】機械油圧式制御装置の故障予兆や故障要因を判定する。
【解決手段】上記課題を達成するために、本実施形態の機械油圧式制御装置監視装置は、起動装置の開度と速度リレーの開度および油圧の少なくとも一方との関係となる第一計測関係を記録する記録部と、起動装置の開度の基準値と速度リレーの開度または油圧の少なくとも一方の基準値との関係となる第一基準関係を設定する設定部と、起動装置の開度と起動装置の開度の基準値との関係を判定するための第一設定値に基づいて、故障予兆および故障要因を判定する判定部と、を備えたことを特徴とする。
【選択図】図1
特許請求の範囲
【請求項1】
蒸気弁の弁開度を調整する油圧駆動部を駆動すべく、前記油圧駆動部に供給される制御油の供給量を調整する加減弁油筒パイロット弁を含む油圧駆動装置と、
前記加減弁油筒パイロット弁の弁開度を調整する速度リレーを駆動すべく、前記速度リレーに供給される制御油の供給量を調整する補助パイロット弁、前記速度リレーと前記補助パイロット弁とを連結する回転パイロット弁スリーブを流れる前記制御油の流量を調整する同期装置、および前記補助パイロット弁の弁開度を調整する起動装置を含む機械油圧式制御装置と、
を監視する機械油圧式制御装置監視装置であって、
前記起動装置の開度と前記速度リレーの開度および油圧の少なくとも一方との関係となる第一計測関係、前記同期装置の開度と前記速度リレーの開度および油圧の少なくとも一方との関係となる第二計測関係、前記速度リレーの開度と前記油圧駆動部の開度または油圧の少なくとも一方との関係となる第三計測関係、前記油圧駆動部の開度と前記蒸気弁の開度との関係となる第四計測関係、前記起動装置の開度と前記補助パイロット弁の開度との関係となる第五計測関係、および前記速度リレーの開度と前記加減弁油筒パイロット弁の開度との関係となる第六計測関係の少なくとも一つを記録する記録部と、
前記起動装置の開度と前記起動装置の開度の基準値との関係を判定するための第一設定値、前記同期装置の開度と前記同期装置の開度の基準値との関係を判定するための第二設定値、前記速度リレーの開度と前記速度リレーの開度の基準値との関係を判定するための第三設定値、前記油圧駆動部の開度と前記油圧駆動部の開度の基準値との関係を判定するための第四設定値、前記補助パイロット弁の開度と前記補助パイロット弁の開度の基準値との関係を判定するための第五設定値、および前記加減弁油筒パイロット弁の開度と前記加減弁油筒パイロット弁の開度の基準値との関係を判定するための第六設定値の少なくとも一つに基づいて、前記機械油圧式制御装置、前記油圧駆動装置、および前記蒸気弁の少なくとも一つにおける故障予兆および故障要因を判定する判定部と、
を備えたことを特徴とする機械油圧式制御装置監視装置。
続きを表示(約 2,300 文字)
【請求項2】
前記起動装置の開度の基準値と前記速度リレーの開度または油圧の少なくとも一方の基準値との関係となる第一基準関係、前記同期装置の開度の基準値と前記速度リレーの開度または油圧の少なくとも一方の基準値との関係となる第二基準関係、前記速度リレーの開度の基準値と前記油圧駆動部の開度または油圧の少なくとも一方の基準値との関係となる第三基準関係、前記油圧駆動部の開度の基準値と前記蒸気弁の開度の基準値との関係となる第四基準関係、前記起動装置の開度の基準値と前記補助パイロット弁の開度の基準値との関係となる第五基準関係、および前記速度リレーの開度の基準値と前記加減弁油筒パイロット弁の開度の基準値との関係となる第六基準関係の少なくとも一つを設定する設定部をさらに備えたことを特徴とする請求項1に記載の機械油圧式制御装置監視装置。
【請求項3】
前記故障予兆および故障要因に関する警報を出力する警報部をさらに備えたことを特徴とする請求項1または請求項2に記載の機械油圧式制御装置監視装置。
【請求項4】
前記故障予兆および故障要因に関する内容を表示する表示部をさらに備えたことを特徴とする請求項1または請求項2に記載の機械油圧式制御装置監視装置。
【請求項5】
蒸気弁の弁開度を調整する油圧駆動部を駆動すべく、前記油圧駆動部に供給される制御油の供給量を調整する加減弁油筒パイロット弁を含む油圧駆動装置と、
前記加減弁油筒パイロット弁の弁開度を調整する速度リレーを駆動すべく、前記速度リレーに供給される制御油の供給量を調整する補助パイロット弁、前記速度リレーと前記補助パイロット弁とを連結する回転パイロット弁スリーブを流れる前記制御油の流量を調整する同期装置、および前記補助パイロット弁の弁開度を調整する起動装置を含む機械油圧式制御装置と、
請求項1に記載の機械油圧式制御装置監視装置と、
を備えたことを特徴とする機械油圧式制御装置監視システム。
【請求項6】
蒸気弁の弁開度を調整する油圧駆動部を駆動すべく、前記油圧駆動部に供給される制御油の供給量を調整する加減弁油筒パイロット弁を含む油圧駆動装置と、
前記加減弁油筒パイロット弁の弁開度を調整する速度リレーを駆動すべく、前記速度リレーに供給される制御油の供給量を調整する補助パイロット弁、前記速度リレーと前記補助パイロット弁とを連結する回転パイロット弁スリーブを流れる前記制御油の流量を調整する同期装置、および前記補助パイロット弁の弁開度を調整する起動装置を含む機械油圧式制御装置と、
を監視する機械油圧式制御装置監視方法であって、
前記起動装置の開度と前記速度リレーの開度および油圧の少なくとも一方との関係となる第一計測関係、前記同期装置の開度と前記速度リレーの開度および油圧の少なくとも一方との関係となる第二計測関係、前記速度リレーの開度と前記油圧駆動部の開度または油圧の少なくとも一方との関係となる第三計測関係、前記油圧駆動部の開度と前記蒸気弁の開度との関係となる第四計測関係、前記起動装置の開度と前記補助パイロット弁の開度との関係となる第五計測関係、および前記速度リレーの開度と前記加減弁油筒パイロット弁の開度との関係となる第六計測関係の少なくとも一つを記録するステップと、
前記起動装置の開度と前記起動装置の開度の基準値との関係を判定するための第一設定値、前記同期装置の開度と前記同期装置の開度の基準値との関係を判定するための第二設定値、前記速度リレーの開度と前記速度リレーの開度の基準値との関係を判定するための第三設定値、前記油圧駆動部の開度と前記油圧駆動部の開度の基準値との関係を判定するための第四設定値、前記補助パイロット弁の開度と前記補助パイロット弁の開度の基準値との関係を判定するための第五設定値、および前記加減弁油筒パイロット弁の開度と前記加減弁油筒パイロット弁の開度の基準値との関係を判定するための第六設定値の少なくとも一つに基づいて、前記機械油圧式制御装置、前記油圧駆動装置、および前記蒸気弁の少なくとも一つにおける故障予兆および故障要因を判定するステップと、
を含むことを特徴とする機械油圧式制御装置監視方法。
【請求項7】
前記起動装置の開度の基準値と前記速度リレーの開度または油圧の少なくとも一方の基準値との関係となる第一基準関係、前記同期装置の開度の基準値と前記速度リレーの開度または油圧の少なくとも一方の基準値との関係となる第二基準関係、前記速度リレーの開度の基準値と前記油圧駆動部の開度または油圧の少なくとも一方の基準値との関係となる第三基準関係、前記油圧駆動部の開度の基準値と前記蒸気弁の開度の基準値との関係となる第四基準関係、前記起動装置の開度の基準値と前記補助パイロット弁の開度の基準値との関係となる第五基準関係、および前記速度リレーの開度の基準値と前記加減弁油筒パイロット弁の開度の基準値との関係となる第六基準関係の少なくとも一つを設定するステップをさらに含むことを特徴とする請求項6に記載の機械油圧式制御装置監視方法。
【請求項8】
前記故障予兆および故障要因を警報するステップをさらに含むことを特徴とする請求項6または請求項7に記載の機械油圧式制御装置監視方法。
【請求項9】
前記故障予兆および故障要因を表示するステップをさらに含むことを特徴とする請求項6または請求項7に記載の機械油圧式制御装置監視方法。
発明の詳細な説明
【技術分野】
【0001】
本発明の実施形態は、機械油圧式制御装置監視装置、機械油圧式制御装置監視システム、および機械油圧式制御装置監視方法に関する。
続きを表示(約 3,100 文字)
【背景技術】
【0002】
蒸気タービンにおいて蒸気の流量制御や圧力制御のために使用される加減弁は、例えば、機械油圧式制御装置により制御される。機械油圧式制御装置は、速度リレーの開度を出力として、油圧駆動装置および駆動機構を介して加減弁を動作させ、蒸気タービンへの蒸気の供給量を制御する。この機械油圧式制御装置では、経年劣化による様々な要因で故障が発生し得る。発電プラントで機械油圧式制御装置が故障した場合、発電プラントを計画外に停止して、機械油圧式制御装置の開放点検を含む各部調査を実施する。調査の結果、故障の箇所や程度によっては、発電プラントを長期間停止して、修理や部品交換などの復旧処置を行う場合がある。このため、発電プラントの稼働率を維持するために、発電プラントの計画外の停止を防止したいという市場ニーズが存在する。
【0003】
そこで、機械油圧式制御装置の故障が実際に発生する前に、機械油圧式制御装置の故障予兆や故障要因を判定することができる技術の開発が期待されている。このような技術により、発電プラントの停止前に故障予兆や故障要因に対する解決策のための準備を行うことから、発電プラントの停止期間の防止または短縮を図ることが可能となる。
【先行技術文献】
【特許文献】
【0004】
特開2018-131923号公報
【発明の概要】
【発明が解決しようとする課題】
【0005】
本発明は、このような事情に対処したものであり、本発明が解決しようとする課題は、機械油圧式制御装置の故障予兆の監視や故障要因の判定を行うことができる機械油圧式制御装置監視装置、機械油圧式制御装置監視システム、および機械油圧式制御装置監視方法を提供することである。
【課題を解決するための手段】
【0006】
上記課題を達成するために、本実施形態の機械油圧式制御装置監視装置は、蒸気弁の弁開度を調整する油圧駆動部を駆動すべく、前記油圧駆動部に供給される制御油の供給量を調整する加減弁油筒パイロット弁を含む油圧駆動装置と、前記加減弁油筒パイロット弁の弁開度を調整する速度リレーを駆動すべく、前記速度リレーに供給される制御油の供給量を調整する補助パイロット弁、前記速度リレーと前記補助パイロット弁とを連結する回転パイロット弁スリーブを流れる前記制御油の流量を調整する同期装置、および前記補助パイロット弁の弁開度を調整する起動装置を含む機械油圧式制御装置と、を監視する装置である。また、本実施形態の機械油圧式制御装置監視装置は、起動装置の開度と速度リレーの開度および油圧の少なくとも一方との関係となる第一計測関係、同期装置の開度と速度リレーの開度および油圧の少なくとも一方との関係となる第二計測関係、速度リレーの開度と油圧駆動部の開度または油圧の少なくとも一方との関係となる第三計測関係、油圧駆動部の開度と加減弁の開度との関係となる第四計測関係、起動装置の開度と補助パイロット弁の開度との関係となる第五計測関係、および速度リレーの開度と加減弁油筒パイロット弁の開度との関係となる第六計測関係の少なくとも一つを記録する記録部を備える。また、本実施形態の機械油圧式制御装置監視装置は、起動装置の開度と起動装置の開度の基準値との関係を判定するための第一設定値、同期装置の開度と同期装置の開度の基準値との関係を判定するための第二設定値、速度リレーの開度と速度リレーの開度の基準値との関係を判定するための第三設定値、油圧駆動部の開度と油圧駆動部の開度の基準値との関係を判定するための第四設定値、補助パイロット弁の開度と補助パイロット弁の開度の基準値との関係を判定するための第五設定値、および加減弁油筒パイロット弁の開度と加減弁油筒パイロット弁の開度の基準値との関係を判定するための第六設定値の少なくとも一つに基づいて、機械油圧式制御装置、油圧駆動装置、および蒸気弁の少なくとも一つにおける故障予兆および故障要因を判定して警報を出力する警報部を備える。
【図面の簡単な説明】
【0007】
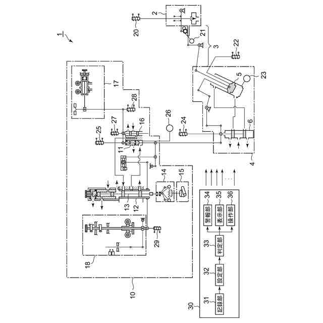
本実施形態の機械油圧式制御装置監視システム1の概略構成図。
本実施形態の機械油圧式制御装置監視システム1による監視についての説明図であり、(a)は、正常時を説明するためのグラフであり、(b)から(d)は、故障時を説明するためのグラフ。
本実施形態の機械油圧式制御装置監視方法100を示すフローチャート。
本実施形態の機械油圧式制御装置監視システム1による監視についての説明図であり、(a)は、正常時を説明するためのグラフであり、(b)から(d)は、故障時を説明するためのグラフ。
本実施形態の機械油圧式制御装置監視方法200を示すフローチャート。
本実施形態の機械油圧式制御装置監視システム1による監視についての説明図であり、(a)は、正常時を説明するためのグラフであり、(b)から(d)は、故障時を説明するためのグラフ。
本実施形態の機械油圧式制御装置監視方法300を示すフローチャート。
本実施形態の機械油圧式制御装置監視システム1による監視についての説明図であり、(a)は、正常時を説明するためのグラフであり、(b)は、故障時を説明するためのグラフ。
本実施形態の機械油圧式制御装置監視方法400を示すフローチャート。
本実施形態の機械油圧式制御装置監視システム1による監視についての説明図であり、(a)は、正常時を説明するためのグラフであり、(b)は、故障時を説明するためのグラフ。
本実施形態の機械油圧式制御装置監視方法500を示すフローチャート。
本実施形態の機械油圧式制御装置監視システム1による監視についての説明図であり、(a)は、正常時を説明するためのグラフであり、(b)は、故障時を説明するためのグラフ。
本実施形態の機械油圧式制御装置監視方法600を示すフローチャート。
本実施形態の機械油圧式制御装置監視装置30で判定される故障予兆および故障要因をまとめた表。
【発明を実施するための形態】
【0008】
以下、本発明の実施形態に係る機械油圧式制御装置監視装置、機械油圧式制御装置監視システム、および機械油圧式制御装置監視方法について、図面を参照しながら詳細に説明する。なお、以下に示す実施形態は、本発明の実施形態を例示したものであり、発明の範囲を限定することは意図していない。また、実施形態で参照する図面において、同一部分又は同様の機能を有する部分には同一の符号又は類似の符号を付し、その説明を省略する場合がある。また、図面の寸法比率が実際の比率とは異なる場合や、構成の一部が図面から省略される場合がある。
【0009】
図1を用いて、本実施形態の機械油圧式制御装置監視システム1の概略構成について説明する。図1は、本実施形態の機械油圧式制御装置監視システム1の概略構成図である。
【0010】
機械油圧式制御装置監視システム1は、タービン用の流体を制御するシステムである。ここでいう蒸気タービン用の流体としては、蒸気タービンで使用される蒸気や、ガスタービンで使用される燃料ガスなどが挙げられる。機械油圧式制御装置監視システム1は、加減弁2と、油圧駆動装置4と、機械油圧式制御装置10と、機械油圧式制御装置監視装置30と、を備える。
(【0011】以降は省略されています)
この特許をJ-PlatPat(特許庁公式サイト)で参照する
関連特許
株式会社東芝
センサ
16日前
株式会社東芝
モータ
11日前
株式会社東芝
センサ
1か月前
株式会社東芝
センサ
16日前
株式会社東芝
固定子
1か月前
株式会社東芝
センサ
2か月前
株式会社東芝
回路素子
2か月前
株式会社東芝
電子装置
10日前
株式会社東芝
吸音装置
11日前
株式会社東芝
ドア構造
1か月前
株式会社東芝
金型構造
16日前
株式会社東芝
電動送風機
1か月前
株式会社東芝
半導体装置
13日前
株式会社東芝
粒子加速器
10日前
株式会社東芝
半導体装置
23日前
株式会社東芝
ラック装置
1か月前
株式会社東芝
半導体装置
13日前
株式会社東芝
半導体装置
13日前
株式会社東芝
半導体装置
25日前
株式会社東芝
半導体装置
13日前
株式会社東芝
半導体装置
13日前
株式会社東芝
半導体装置
13日前
株式会社東芝
半導体装置
13日前
株式会社東芝
X線厚み計
2か月前
株式会社東芝
電子デバイス
11日前
株式会社東芝
アイソレータ
1か月前
株式会社東芝
開発支援装置
1か月前
株式会社東芝
ディスク装置
1か月前
株式会社東芝
音響制御装置
9日前
株式会社東芝
差動伝送回路
1か月前
株式会社東芝
電子デバイス
11日前
株式会社東芝
電子デバイス
11日前
株式会社東芝
異常検出装置
1か月前
株式会社東芝
ディスク装置
1か月前
株式会社東芝
海水用構造体
23日前
株式会社東芝
熱電変換装置
11日前
続きを見る
他の特許を見る