TOP
|
特許
|
意匠
|
商標
特許ウォッチ
Twitter
他の特許を見る
公開番号
2025147596
公報種別
公開特許公報(A)
公開日
2025-10-07
出願番号
2024047923
出願日
2024-03-25
発明の名称
センサ装置
出願人
アルプスアルパイン株式会社
代理人
個人
,
個人
主分類
H03K
17/955 20060101AFI20250930BHJP(基本電子回路)
要約
【課題】消費電力が少ないセンサ装置を提供する。
【解決手段】センサ装置は、加熱素子として動作可能なセンサ電極と、センサ電極と対象物との間の静電容量を検出する静電検出回路と、センサ電極に加熱用の電力を供給する電源に接続されるハイサイドスイッチと、デカップリングスイッチと、ローサイドスイッチと、デカップリングスイッチとセンサ電極の一端との間のノードの電圧が基準電位点の電圧よりも高くなるように、ノードに電圧を供給する電圧供給回路と、ハイサイドスイッチ及びデカップリングスイッチの接続点と、基準との間に設けられる抵抗器又はスイッチで構成される電子素子と、ハイサイドスイッチ、デカップリングスイッチ、及びローサイドスイッチを制御する制御部とを備え、ハイサイドスイッチのソースと、デカップリングスイッチのソースとは、接続点に接続されるとともに、電子素子を介して基準電位点に接続される。
【選択図】図2
特許請求の範囲
【請求項1】
加熱素子として動作可能なセンサ電極と、
前記センサ電極と対象物との間の静電容量を検出する静電検出回路と、
前記センサ電極に加熱用の電力を供給する電源に接続されるハイサイドスイッチと、
前記ハイサイドスイッチと、前記センサ電極の一端との間に設けられるデカップリングスイッチと、
前記センサ電極の他端と基準電位点との間に設けられるローサイドスイッチと、
前記デカップリングスイッチと、前記センサ電極の前記一端との間のノードの電圧が前記基準電位点の電圧よりも高くなるように、前記ノードに電圧を供給する電圧供給回路と、
前記ハイサイドスイッチ及び前記デカップリングスイッチの接続点と、前記基準との間に設けられる抵抗器又はスイッチで構成される電子素子と、
前記ハイサイドスイッチ、前記デカップリングスイッチ、及び前記ローサイドスイッチを制御する制御部と
を備え、
前記電源の電圧は、前記基準電位点の電圧よりも高く、
前記ハイサイドスイッチ、前記デカップリングスイッチ、及び前記ローサイドスイッチは、Nチャネル型のMOSFETであり、
前記ハイサイドスイッチのドレインは、前記電源に接続され、
前記デカップリングスイッチのドレインは、前記ノードに接続され、
前記ローサイドスイッチのドレインは、前記センサ電極の前記他端に接続され、
前記ローサイドスイッチのソースは、前記基準電位点に接続され、
前記ハイサイドスイッチのソースと、前記デカップリングスイッチのソースとは、前記接続点に接続されるとともに、前記電子素子を介して前記基準電位点に接続される、センサ装置。
続きを表示(約 1,100 文字)
【請求項2】
前記センサ電極と前記静電検出回路との間に設けられた直流分離用のキャパシタをさらに含む、請求項1に記載のセンサ装置。
【請求項3】
前記電圧供給回路は、前記電源の電圧よりも高い電圧を出力する定電圧レギュレータである、請求項1に記載のセンサ装置。
【請求項4】
前記ハイサイドスイッチのソースと、前記デカップリングスイッチのソースとは、前記スイッチを介して前記基準電位点に接続されており、
前記スイッチは、前記ハイサイドスイッチのソースと前記デカップリングスイッチのソースとに接続されるドレインと、前記基準電位点に接続されるソースとを有するNチャネル型のMOSFETである、請求項1から3のいずれか1項に記載のセンサ装置。
【請求項5】
前記ハイサイドスイッチのソースと、前記デカップリングスイッチのソースとは、前記抵抗器を介して前記基準電位点に接続されており、
前記抵抗器の抵抗値は、1kΩより大きく、100kΩより小さい抵抗値である、請求項1から3のいずれか1項に記載のセンサ装置。
【請求項6】
静電検出回路は、自己容量式で前記静電容量を検出する、請求項1に記載のセンサ装置。
【請求項7】
前記センサ電極の近傍に配置されるアクティブシールド電極をさらに含む、請求項1に記載のセンサ装置。
【請求項8】
前記制御部は、
前記電源から前記センサ電極に前記加熱用の電力を供給する際には、前記ハイサイドスイッチ、前記ローサイドスイッチ、及び前記デカップリングスイッチを導通状態に制御し、
電源から前記センサ電極に前記加熱用の電力の供給を停止する際には、前記ハイサイドスイッチ、前記デカップリングスイッチを開放状態に制御した後に、前記ローサイドスイッチを開放状態に制御する、請求項1に記載のセンサ装置。
【請求項9】
前記電子素子は、前記スイッチであり、
前記制御部は、
前記電源から前記センサ電極に前記加熱用の電力を供給する際には、前記スイッチを開放状態に制御し、
電源から前記センサ電極に前記加熱用の電力の供給を停止する際には、前記ハイサイドスイッチ、前記デカップリングスイッチを開放状態に制御すると共に、前記スイッチを導通状態に制御した後に、前記ローサイドスイッチを開放状態に制御する、請求項1に記載のセンサ装置。
【請求項10】
前記電子素子は、前記抵抗器である、請求項1に記載のセンサ装置。
発明の詳細な説明
【技術分野】
【0001】
本開示は、センサ装置に関する。
続きを表示(約 2,000 文字)
【背景技術】
【0002】
従来より、センサ電極としての加熱素子を有する電極体と、センサ電極の静電容量を検出する検出デバイスと、加熱用電源と加熱素子との間に設けられるハイサイドスイッチと、加熱素子と基準電位点との間に設けられるローサイドスイッチと、検出モードにおいてハイサイドスイッチ及びローサイドスイッチを開放するゲートコントローラと、ハイサイドスイッチ及び加熱素子の間に接続されるデカップリングMOSFETを有するデカップリング回路とを含むセンサ装置がある。ゲートコントローラは、加熱モードにおいてデカップリングMOSFETを導通させ、検出モードにおいてデカップリングMOSFETを開放する。デカップリング回路は、検出モードにおいて、ハイサイドスイッチとデカップリングMOSFETとの間に接続された第1ノードに、第3電位を供給する。また、ローサイドスイッチと加熱素子との間のノードには、第3電位とは別な電位が供給されている。ハイサイドスイッチは、Nチャネル型のMOSFETであり、ローサイドスイッチは、Pチャネル型のMOSFETであり、デカップリング回路は、Nチャネル型のMOSFETである(例えば、特許文献1参照)。
【先行技術文献】
【特許文献】
【0003】
米国特許出願公開第2023/0046256号明細書
【発明の概要】
【発明が解決しようとする課題】
【0004】
ところで、Pチャネル型のMOSFETは、Nチャネル型のMOSFETに比べるとオン抵抗が大きく、消費電力が多い。
【0005】
そこで、消費電力が少ないセンサ装置を提供することを目的とする。
【課題を解決するための手段】
【0006】
本開示の実施形態のセンサ装置は、加熱素子として動作可能なセンサ電極と、前記センサ電極と対象物との間の静電容量を検出する静電検出回路と、前記センサ電極に加熱用の電力を供給する電源に接続されるハイサイドスイッチと、前記ハイサイドスイッチと、前記センサ電極の一端との間に設けられるデカップリングスイッチと、前記センサ電極の他端と基準電位点との間に設けられるローサイドスイッチと、前記デカップリングスイッチと、前記センサ電極の前記一端との間のノードの電圧が前記基準電位点の電圧よりも高くなるように、前記ノードに電圧を供給する電圧供給回路と、前記ハイサイドスイッチ及び前記デカップリングスイッチの接続点と、前記基準との間に設けられる抵抗器又はスイッチで構成される電子素子と、前記ハイサイドスイッチ、前記デカップリングスイッチ、及び前記ローサイドスイッチを制御する制御部とを備え、前記電源の電圧は、前記基準電位点の電圧よりも高く、前記ハイサイドスイッチ、前記デカップリングスイッチ、及び前記ローサイドスイッチは、Nチャネル型のMOSFETであり、前記ハイサイドスイッチのドレインは、前記電源に接続され、前記デカップリングスイッチのドレインは、前記ノードに接続され、前記ローサイドスイッチのドレインは、前記センサ電極の前記他端に接続され、前記ローサイドスイッチのソースは、前記基準電位点に接続され、前記ハイサイドスイッチのソースと、前記デカップリングスイッチのソースとは、前記接続点に接続されるとともに、前記電子素子を介して前記基準電位点に接続される。
【発明の効果】
【0007】
消費電力が少ないセンサ装置を提供することができる。
【図面の簡単な説明】
【0008】
実施形態のセンサ装置を実装したステアリングホイールを模式的に示した図である。
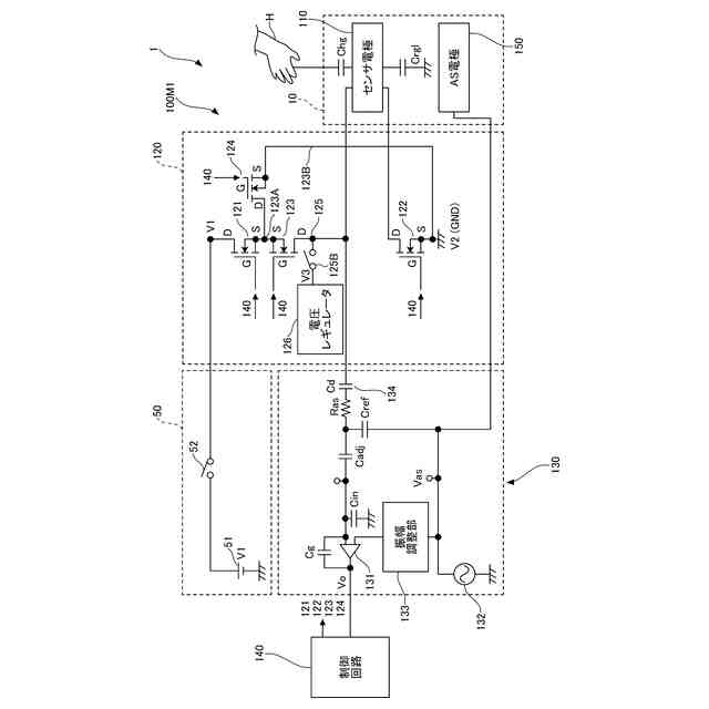
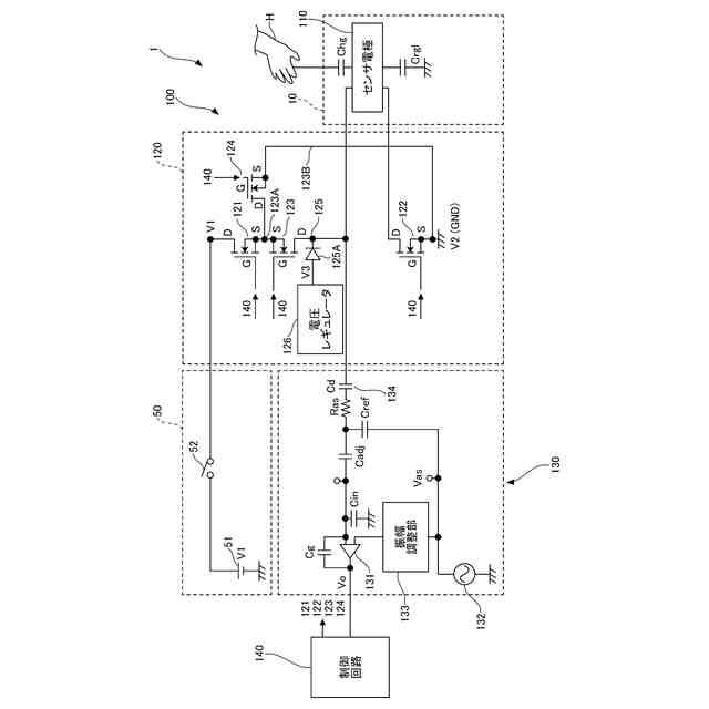
実施形態のセンサ装置の回路構成の一例を示す図である。
非加熱モードにおける、ハイサイドMOSFET、ローサイドMOSFET、及びデカップリングMOSFETドレインとソースの間の寄生容量Cossの一例を示す図である。
非加熱モードにおける、ハイサイドMOSFET、ローサイドMOSFET、及びデカップリングMOSFETドレインとソースの間の寄生容量Cossの一例を示す図である。
Nチャネル型のMOSFETの電気的特性の一例を示す図である。
実施形態の変形例のセンサ装置の回路構成の一例を示す図である。
【発明を実施するための形態】
【0009】
以下、本開示のセンサ装置を適用した実施形態について説明する。
【0010】
<実施形態>
図1は、実施形態のセンサ装置100を実装したステアリングホイール10を模式的に示した図である。センサ装置100は、センサ電極110、ヒータ駆動回路120、静電検出回路130、及び制御回路140を含む。制御回路140は、制御部の一例である。
(【0011】以降は省略されています)
この特許をJ-PlatPat(特許庁公式サイト)で参照する
関連特許
エイブリック株式会社
増幅器
8日前
エイブリック株式会社
増幅器
1日前
エイブリック株式会社
増幅回路
2日前
エイブリック株式会社
電圧検出器
1か月前
株式会社大真空
圧電振動デバイス
2か月前
日本電波工業株式会社
圧電デバイス
2か月前
ローム株式会社
オペアンプ
2か月前
株式会社トーキン
ノイズフィルタ
1か月前
ローム株式会社
オペアンプ
2か月前
ローム株式会社
オペアンプ
2か月前
株式会社半導体エネルギー研究所
駆動回路
11日前
株式会社村田製作所
増幅回路
1か月前
三菱電機株式会社
半導体装置
2か月前
個人
誤り訂正装置及び誤り訂正方法
1か月前
株式会社大真空
恒温槽型圧電発振器
1か月前
ローム株式会社
半導体集積回路
1か月前
ローム株式会社
半導体集積回路
2か月前
ローム株式会社
オペアンプ回路
2か月前
ローム株式会社
オペアンプ回路
2か月前
ローム株式会社
オペアンプ回路
2か月前
ローム株式会社
半導体集積回路
2か月前
TDK株式会社
電子部品
1日前
株式会社村田製作所
高周波回路
1か月前
京セラ株式会社
弾性波装置、分波器及び通信装置
2か月前
株式会社村田製作所
弾性波フィルタ
21日前
住友電気工業株式会社
高周波増幅器
21日前
ローム株式会社
A/Dコンバータ回路
2か月前
ローム株式会社
遅延回路
1か月前
ローム株式会社
駆動回路
1か月前
ローム株式会社
駆動回路
1か月前
日清紡マイクロデバイス株式会社
演算増幅器
9日前
ローム株式会社
A/Dコンバータ回路
1か月前
セイコーエプソン株式会社
発振器
3か月前
太陽誘電株式会社
フィルタ及びマルチプレクサ
2日前
エイブリック株式会社
電流制限回路及び電流制限装置
8日前
エイブリック株式会社
出力制御回路及び電圧出力回路
8日前
続きを見る
他の特許を見る