TOP
|
特許
|
意匠
|
商標
特許ウォッチ
Twitter
他の特許を見る
公開番号
2025150200
公報種別
公開特許公報(A)
公開日
2025-10-09
出願番号
2024050971
出願日
2024-03-27
発明の名称
放射性廃棄物の処理方法及び保管装置
出願人
日本碍子株式会社
,
ゲーエヌエス・ゲゼルシャフト・フューア・ヌクレアール-サービス・ミト・ベシュレンクテル・ハフツング
代理人
弁理士法人 快友国際特許事務所
主分類
G21F
9/06 20060101AFI20251002BHJP(核物理;核工学)
要約
【課題】放射性廃棄物を長期間保管することを可能にすると共に、保管された放射性廃棄物を適切に無害化処理するための技術を提供する。
【解決手段】放射性廃棄物の処理方法は、放射性廃棄物を含有するスラリーを保管用容器に供給し、保管用容器内でスラリーを脱水する脱水工程と、脱水工程で脱水された放射性廃棄物を保管用容器内で保管する保管工程と、保管工程で保管された放射性廃棄物を保管用容器から取り出す取り出し工程と、取り出し工程で保管用容器から取り出された放射性廃棄物を熱処理する熱処理工程と、を備える。
【選択図】図4
特許請求の範囲
【請求項1】
放射性廃棄物を処理する方法であって、
前記放射性廃棄物を含有するスラリーを保管用容器に供給し、前記保管用容器内で前記スラリーを脱水する脱水工程と、
前記脱水工程で脱水された前記放射性廃棄物を前記保管用容器内で保管する保管工程と、
前記保管工程で保管された前記放射性廃棄物を前記保管用容器から取り出す取り出し工程と、
前記取り出し工程で前記保管用容器から取り出された前記放射性廃棄物を熱処理する熱処理工程と、
を備える、放射性廃棄物の処理方法。
続きを表示(約 1,400 文字)
【請求項2】
前記脱水工程は、
前記スラリーを脱水用容器に供給する第1供給工程と、
前記脱水用容器内の水を外部に移動させる第1脱水工程と、
前記脱水用容器内のスラリーを前記保管用容器に供給する第2供給工程と、
前記第2供給工程で前記保管用容器に供給されたスラリーを前記保管用容器内でさらに脱水する第2脱水工程と、
を備える、請求項1に記載の放射性廃棄物の処理方法。
【請求項3】
前記第2供給工程では、前記脱水用容器に対して前記保管用容器を減圧して、前記脱水用容器から前記保管用容器にスラリーを供給する、請求項2に記載の放射性廃棄物の処理方法。
【請求項4】
前記第2脱水工程では、前記保管用容器に対して前記脱水用容器を減圧して、前記保管用容器内の水を前記脱水用容器に移動させる、請求項3に記載の放射性廃棄物の処理方法。
【請求項5】
前記第2脱水工程では、前記保管用容器に対して排水用容器を減圧して、前記保管用容器内の水を前記排水用容器に移動させる、請求項3に記載の放射性廃棄物の処理方法。
【請求項6】
前記脱水工程で脱水された放射性廃棄物を収容する前記保管用容器を、前記保管工程で保管するための保管場所に移送する移送工程をさらに備える、請求項1に記載の放射性廃棄物の処理方法。
【請求項7】
前記取り出し工程は、
前記保管用容器内に注水する注水工程と、
前記注水工程で注水した水と、前記保管用容器に保管された前記放射性廃棄物と、を含有するスラリーを、前記保管用容器の外部に移動させる移動工程と、
を備えている、請求項1に記載の放射性廃棄物の処理方法。
【請求項8】
前記移動工程では、前記保管用容器に対して、スラリー移動用容器を減圧して、前記保管用容器内の前記スラリーを前記スラリー移動用容器に移動させる、請求項7に記載の放射性廃棄物の処理方法。
【請求項9】
請求項1に記載の放射性廃棄物の処理方法を用いて、前記放射性廃棄物を含有するスラリーを脱水して保管するための保管装置であって、
前記スラリーを脱水して保管する保管用容器と、
前記保管用容器内に前記スラリーを移動させるように、前記保管用容器内を減圧する減圧装置と、
前記保管用容器内に配置され、水を通過させると共に、前記放射性廃棄物を通過させないフィルタと、
前記フィルタを介して、前記保管用容器内の水を外部に排出する排水装置と、を備えており、
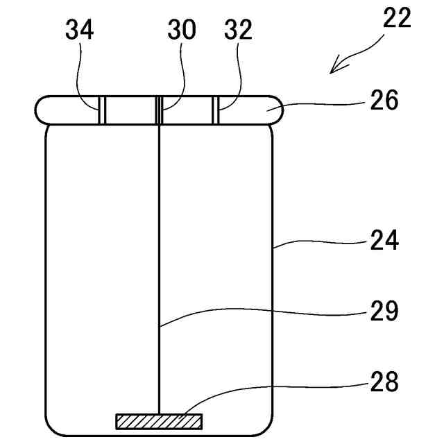
前記保管用容器は、
前記放射性廃棄物を収容する内側容器と、
前記内側容器を収容する外側容器と、を備えており、
前記内側容器は、
前記内側容器内に注水する注水口と、
前記注水口から注水された水と前記内側容器内の放射性廃棄物とを含有するスラリーを、前記内側容器の外部に取り出す取出口と、
を備えており、
前記内側容器は、内部に前記フィルタが配置されている、保管装置。
【請求項10】
前記外側容器は、複数の前記内側容器を収容可能に構成されている、請求項9に記載の保管装置。
(【請求項11】以降は省略されています)
発明の詳細な説明
【技術分野】
【0001】
本明細書に開示する技術は、放射性廃棄物の処理方法及び保管装置に関する。
続きを表示(約 2,000 文字)
【背景技術】
【0002】
放射性廃棄物としては、例えば、放射性物質を取り扱う施設で使用されるイオン交換樹脂が知られている。放射性物質を取り扱う施設では、機器の腐食防止のため、系統水の浄化や系統に注入する水の浄化に大量のイオン交換樹脂が使用されている。使用後の放射性廃棄物(例えば、イオン交換樹脂)は、貯留タンクに貯留される。例えば、特許文献1には、放射性廃棄物を脱水して保管するための装置が開示されている。
【先行技術文献】
【特許文献】
【0003】
特開2017-096955号公報
【発明の概要】
【発明が解決しようとする課題】
【0004】
特許文献1のような装置を用いて放射性廃棄物を脱水して保管すると、脱水されていないスラリー状の放射性廃棄物と比較して、保管する際のメンテナンスが容易となり、長期間保管することが可能となる。しかしながら、放射性廃棄物は、最終的には無害化するための処理を実行する必要があるが、従来技術では保管後の放射性廃棄物の無害化処理については検討されていない。
【0005】
本明細書は、放射性廃棄物を長期間保管することを可能にすると共に、保管された放射性廃棄物を適切に無害化処理するための技術を開示する。
【課題を解決するための手段】
【0006】
本明細書に開示する技術の第1の態様の放射性廃棄物の処理方法は、放射性廃棄物を含有するスラリーを保管用容器に供給し、保管用容器内でスラリーを脱水する脱水工程と、脱水工程で脱水された放射性廃棄物を保管用容器内で保管する保管工程と、保管工程で保管された放射性廃棄物を保管用容器から取り出す取り出し工程と、取り出し工程で保管用容器から取り出された放射性廃棄物を熱処理する熱処理工程と、を備える。
【0007】
上記の放射性廃棄物の処理方法では、放射性廃棄物を脱水して保管用容器に保管する。このため、保管用容器ごと移送することによって、保管用容器に保管されている放射性廃棄物を容易に移送することができる。また、保管用容器に保管された放射性廃棄物は、保管後に保管用容器から取り出され、熱処理される。このため、保管された放射性廃棄物を最終的に適切に無害化することができる。
【0008】
また、本明細書に開示する技術の第1の態様の保管装置は、上記の放射性廃棄物の処理方法を用いて、放射性廃棄物を含有するスラリーを脱水して保管するための保管装置である。保管装置は、スラリーを脱水して保管する保管用容器と、保管用容器内にスラリーを移動させるように、保管用容器内を減圧する減圧装置と、保管用容器内に配置され、水を通過させると共に、放射性廃棄物を通過させないフィルタと、フィルタを介して、保管用容器内の水を外部に排出する排水装置と、を備えている。保管用容器は、放射性廃棄物を収容する内側容器と、内側容器を収容する外側容器と、を備えている。内側容器は、内側容器内に注水する注水口と、注水口から注水された水と内側容器内の放射性廃棄物とを含有するスラリーを、内側容器の外部に取り出す取出口と、を備えている。内側容器は、内部にフィルタが配置されている。
【0009】
上記の保管装置では、減圧装置を備えていることによって、放射性廃棄物を含有するスラリーを保管用容器に供給し易くすることができる。また、フィルタ及び排水装置を備えることによって、保管用容器内のスラリーを適切に脱水することができる。また、放射性廃棄物を脱水して保管用容器に収容するため、放射性廃棄物(すなわち、保管用容器)を容易に移送し、保管することができる。また、保管用容器が注水口と取出口とを備えているため、保管後に放射性廃棄物を取り出す際に、放射性廃棄物をスラリーに戻すことができ、放射性廃棄物を保管用容器から取り出し易くすることができる。また、保管用容器は、注水口及び取出口を備える内側容器と、外側容器を備える。すなわち、外側容器には、注水口及び取出口が設けられない。このため、保管用容器の外形(外側容器の外形)が複雑な構造になることを回避することができ、保管用容器を移送し易くできる。
【図面の簡単な説明】
【0010】
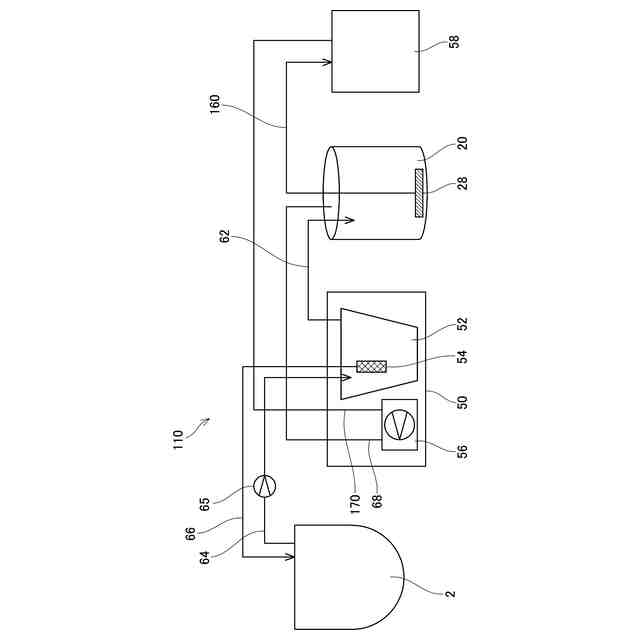
実施例1に係る保管装置の概略構成を示す図。
保管用容器の構成を示す図。
内側容器の構成を示す図。
スラリー状の放射性廃棄物を処理する方法の一例を示すフローチャート。
放射性廃棄物の収容工程の一例を示すフローチャート。
放射性廃棄物の取り出し工程の一例を示すフローチャート。
実施例2に係る保管装置の概略構成を示す図。
【発明を実施するための形態】
(【0011】以降は省略されています)
この特許をJ-PlatPat(特許庁公式サイト)で参照する
関連特許
日本碍子株式会社
熱交換器
11日前
日本碍子株式会社
把持方法
7日前
日本碍子株式会社
熱交換器
3日前
日本碍子株式会社
亜鉛二次電池
2日前
日本碍子株式会社
ハニカム構造体
今日
日本碍子株式会社
ハニカム構造体
1日前
日本碍子株式会社
ハニカム構造体
11日前
日本碍子株式会社
ハニカム構造体
7日前
日本碍子株式会社
電気加熱式担体
1日前
日本碍子株式会社
ハニカム構造体
22日前
日本碍子株式会社
電気加熱式担体
今日
日本碍子株式会社
ハニカム構造体
今日
日本碍子株式会社
メタン製造反応器
今日
日本碍子株式会社
アルカリ二次電池
11日前
日本碍子株式会社
ハニカムフィルタ
今日
日本碍子株式会社
導波素子の製造方法
14日前
日本碍子株式会社
三相型ハニカムヒータ
今日
日本碍子株式会社
ウォーキングビーム炉
2日前
日本碍子株式会社
センサ素子およびガスセンサ
9日前
日本碍子株式会社
セラミックス部材の製造方法
2日前
日本碍子株式会社
ロボットハンドおよびロボット
7日前
日本碍子株式会社
AlN単結晶基板及びデバイス
11日前
日本碍子株式会社
セラミックス試料の酸分解方法
1日前
日本碍子株式会社
ロボットハンドおよびロボット
7日前
日本碍子株式会社
浄水膜構造体および浄水膜組立体
1日前
日本碍子株式会社
ハニカム構造体及びハニカムヒータ
今日
日本碍子株式会社
放射性廃棄物の処理方法及び保管装置
1日前
日本碍子株式会社
半導体製造装置用部材及びその再生方法
今日
日本碍子株式会社
半導体製造装置用部材及びその再生方法
今日
日本碍子株式会社
半導体製造装置用部材及びその再生方法
今日
日本碍子株式会社
トチの検査方法及びハニカム構造体の製造方法
今日
日本碍子株式会社
センサ素子の製造方法およびスラリー付着装置
11日前
日本碍子株式会社
センサ素子の製造方法およびスラリー付着装置
11日前
日本碍子株式会社
ハニカム構造体の電気抵抗を測定するための方法
22日前
日本碍子株式会社
金属コンポジット焼結板およびリチウムイオン電池
今日
日本碍子株式会社
センサ素子、ガスセンサ、および素子本体の製造方法
3日前
続きを見る
他の特許を見る