TOP
|
特許
|
意匠
|
商標
特許ウォッチ
Twitter
他の特許を見る
公開番号
2025134387
公報種別
公開特許公報(A)
公開日
2025-09-17
出願番号
2024032266
出願日
2024-03-04
発明の名称
車両の制御装置、及び車両の制御プログラム
出願人
トヨタ自動車株式会社
代理人
個人
,
個人
主分類
F02D
29/00 20060101AFI20250909BHJP(燃焼機関;熱ガスまたは燃焼生成物を利用する機関設備)
要約
【課題】車両の運転者が車両の動力性能を引き出す可能性を高くする。
【解決手段】車両の制御装置は、実行装置と、記憶装置と、を備える。記憶装置は、予め定められた規定回転速度及び上限回転速度を記憶している。実行装置は、機関回転速度が規定回転速度以上である場合に、インジケータにおいてシフトチェンジに適した機関回転速度であることを車両の運転者に対して報知する。実行装置は、機関回転速度が上限回転速度以上である場合に、内燃機関の気筒内での燃料の燃焼を停止する。実行装置は、車両の運転者の要求に基づいて、上限回転速度未満の範囲内で規定回転速度を変更する第1変更処理を実行する。実行装置は、車両が予め定められた特定エリアに位置している場合に、上限回転速度を高くする第2変更処理を実行する(S22)。実行装置は、第2変更処理により上限回転速度を高くした場合に、規定回転速度を高くする第3変更処理を実行する(S24)。
【選択図】図5
特許請求の範囲
【請求項1】
内燃機関と、複数のギア段のうち1つのギア段を形成するトランスミッションと、インジケータと、を備えている車両に適用される制御装置であって、
実行装置と、記憶装置と、を備え、
前記記憶装置は、
前記トランスミッションのギア段毎に、前記内燃機関のクランク軸の回転速度である機関回転速度について、前記トランスミッションのギア段から上位のギア段へシフトチェンジするのに適した値として予め定められた規定回転速度と、
前記規定回転速度よりも高い値として予め定められた上限回転速度と、を記憶しており、
前記実行装置は、
前記トランスミッションにおける実際のギア段である実ギア段を特定する特定処理と、
前記機関回転速度が前記実ギア段に対応する前記規定回転速度以上である場合に、前記インジケータにおいてシフトチェンジに適した前記機関回転速度であることを前記車両の運転者に対して報知する報知処理と、
前記機関回転速度が前記上限回転速度以上である場合に、前記内燃機関の気筒内での燃料の燃焼を停止する燃焼停止処理と、
前記車両の運転者の要求に基づいて、前記上限回転速度未満の範囲内で前記規定回転速度を変更する第1変更処理と、
前記車両が予め定められた特定エリアに位置している場合に、前記車両が前記特定エリアに位置していない場合に比べて前記上限回転速度を高くする第2変更処理と、
前記第2変更処理により前記上限回転速度を高くした場合に、前記第2変更処理により前記上限回転速度を高くしていない場合に比べて前記規定回転速度を高くする第3変更処理と、
を実行する
車両の制御装置。
続きを表示(約 1,100 文字)
【請求項2】
前記第3変更処理では、前記第2変更処理による前記上限回転速度の変化量と同じ値だけ前記規定回転速度を高くする
請求項1に記載の車両の制御装置。
【請求項3】
前記車両の運転者が前記第3変更処理の実行を予め承諾していることを必要条件として、前記第3変更処理を実行する
請求項1又は請求項2に記載の車両の制御装置。
【請求項4】
前記内燃機関の内部を流通する冷却水の温度である冷却水温が予め定められた規定水温未満である場合に、前記冷却水温が前記規定水温以上である場合に比べて前記上限回転速度を低くする第4変更処理と、
前記第4変更処理により前記上限回転速度を低くした場合に、前記第4変更処理後の前記上限回転速度未満の値であって前記第4変更処理により前記上限回転速度を低くしていない場合に比べて低い値に、前記規定回転速度を低くする第5変更処理と、
を実行する
請求項1又は請求項2に記載の車両の制御装置。
【請求項5】
内燃機関と、複数のギア段のうち1つのギア段を形成するトランスミッションと、インジケータと、を備えている車両の制御装置に適用され、
前記制御装置は、実行装置と、記憶装置と、を備え、
前記記憶装置は、
前記トランスミッションのギア段毎に、前記内燃機関のクランク軸の回転速度である機関回転速度について、前記トランスミッションのギア段から上位のギア段へシフトチェンジするのに適した値として予め定められた規定回転速度と、
前記規定回転速度よりも高い値として予め定められた上限回転速度と、を記憶しており、
前記実行装置に、
前記トランスミッションにおける実際のギア段である実ギア段を特定する特定処理と、
前記機関回転速度が前記実ギア段に対応する前記規定回転速度以上である場合に、前記インジケータにおいてシフトチェンジに適した前記機関回転速度であることを前記車両の運転者に対して報知する報知処理と、
前記機関回転速度が前記上限回転速度以上である場合に、前記内燃機関の気筒内での燃料の燃焼を停止する燃焼停止処理と、
前記車両の運転者の要求に基づいて、前記上限回転速度未満の範囲内で前記規定回転速度を変更する第1変更処理と、
前記車両が予め定められた特定エリアに位置している場合に、前記車両が前記特定エリアに位置していない場合に比べて前記上限回転速度を高くする第2変更処理と、
前記第2変更処理により前記上限回転速度を高くした場合に、前記第2変更処理により前記上限回転速度を高くしていない場合に比べて前記規定回転速度を高くする第3変更処理と、
を実行させる
車両の制御プログラム。
発明の詳細な説明
【技術分野】
【0001】
本発明は、車両の制御装置、及び車両の制御プログラムに関する。
続きを表示(約 3,000 文字)
【背景技術】
【0002】
特許文献1の車両は、内燃機関、トランスミッション、インジケータ、及び制御装置を備えている。内燃機関は、トランスミッションを介して車両の駆動輪へと動力を伝達する。インジケータは、複数の発光ダイオードを備えている。制御装置は、トランスミッションのギア段毎に予め定められた所定回転速度及び規定回転速度を記憶している。規定回転速度は、内燃機関のクランク軸の回転速度である機関回転速度について、現在のギア段から上位のギア段へシフトチェンジするのに適した値を示すものである。所定回転速度は、規定回転速度に対して一定値だけ低い値である。そして、制御装置は、トランスミッションにおける実際のギア段である実ギア段と、その実ギア段に対応する所定回転速度及び規定回転速度を特定する。その上で、制御装置は、機関回転速度が実ギア段に対応する所定回転速度以上である場合に、複数の発光ダイオードの一部を発光させる処理を実行する。また、制御装置は、機関回転速度が実ギア段に対応する規定回転速度以上である場合に、複数の発光ダイオードの全てを発光させる処理を実行する。
【先行技術文献】
【特許文献】
【0003】
特開2008-265566号公報
【発明の概要】
【発明が解決しようとする課題】
【0004】
特許文献1のような車両においては、例えば、車両の運転者の好みなどに応じた任意の機関回転速度を規定回転速度として設定したい、という要望がある。しかしながら、規定回転速度として設定でき得る機関回転速度の範囲にも限界がある。しかも、規定回転速度として設定でき得る機関回転速度の範囲は、車両の走行状況に応じて変わり得る。したがって、特許文献1の車両においては、車両の運転者が設定した規定回転速度を、車両の走行状況に応じてどのように取り扱うべきか、という点について検討の余地がある。
【課題を解決するための手段】
【0005】
上記課題を解決するための車両の制御装置は、内燃機関と、複数のギア段のうち1つのギア段を形成するトランスミッションと、インジケータと、を備えている車両に適用される制御装置であって、実行装置と、記憶装置と、を備え、前記記憶装置は、前記トランスミッションのギア段毎に、前記内燃機関のクランク軸の回転速度である機関回転速度について、前記トランスミッションのギア段から上位のギア段へシフトチェンジするのに適した値として予め定められた規定回転速度と、前記規定回転速度よりも高い値として予め定められた上限回転速度と、を記憶しており、前記実行装置は、前記トランスミッションにおける実際のギア段である実ギア段を特定する特定処理と、前記機関回転速度が前記実ギア段に対応する前記規定回転速度以上である場合に、前記インジケータにおいてシフトチェンジに適した前記機関回転速度であることを前記車両の運転者に対して報知する報知処理と、前記機関回転速度が前記上限回転速度以上である場合に、前記内燃機関の気筒内での燃料の燃焼を停止する燃焼停止処理と、前記車両の運転者の要求に基づいて、前記上限回転速度未満の範囲内で前記規定回転速度を変更する第1変更処理と、前記車両が予め定められた特定エリアに位置している場合に、前記車両が前記特定エリアに位置していない場合に比べて前記上限回転速度を高くする第2変更処理と、前記第2変更処理により前記上限回転速度を高くした場合に、前記第2変更処理により前記上限回転速度を高くしていない場合に比べて前記規定回転速度を高くする第3変更処理と、を実行する。
【0006】
上記課題を解決するための車両の制御プログラムは、内燃機関と、複数のギア段のうち1つのギア段を形成するトランスミッションと、インジケータと、を備えている車両の制御装置に適用され、前記制御装置は、実行装置と、記憶装置と、を備え、前記記憶装置は、前記トランスミッションのギア段毎に、前記内燃機関のクランク軸の回転速度である機関回転速度について、前記トランスミッションのギア段から上位のギア段へシフトチェンジするのに適した値として予め定められた規定回転速度と、前記規定回転速度よりも高い値として予め定められた上限回転速度と、を記憶しており、前記実行装置に、前記トランスミッションにおける実際のギア段である実ギア段を特定する特定処理と、前記機関回転速度が前記実ギア段に対応する前記規定回転速度以上である場合に、前記インジケータにおいてシフトチェンジに適した前記機関回転速度であることを前記車両の運転者に対して報知する報知処理と、前記機関回転速度が前記上限回転速度以上である場合に、前記内燃機関の気筒内での燃料の燃焼を停止する燃焼停止処理と、前記車両の運転者の要求に基づいて、前記上限回転速度未満の範囲内で前記規定回転速度を変更する第1変更処理と、前記車両が予め定められた特定エリアに位置している場合に、前記車両が前記特定エリアに位置していない場合に比べて前記上限回転速度を高くする第2変更処理と、前記第2変更処理により前記上限回転速度を高くした場合に、前記第2変更処理により前記上限回転速度を高くしていない場合に比べて前記規定回転速度を高くする第3変更処理と、を実行させる。
【発明の効果】
【0007】
上記構成によれば、車両の運転者により規定回転速度が設定変更されていても、車両が特定エリアに位置していることで上限回転速度が高くなった場合には、上限回転速度に応じて規定回転速度が高くなる。すなわち、より高い機関回転速度になったときにシフトチェンジを促すための報知処理が実行される。これにより、第1変更処理において車両の運転者に要求により規定回転速度が設定されていても、上限回転速度が高くなった状況では、より高い機関回転速度でシフトチェンジされる可能性が高い。その結果、より高い機関回転速度までを有効活用して車両が運転される可能性を高くできる。換言すると、車両の運転者が車両の動力性能を十分に引き出す可能性を高くできる。
【図面の簡単な説明】
【0008】
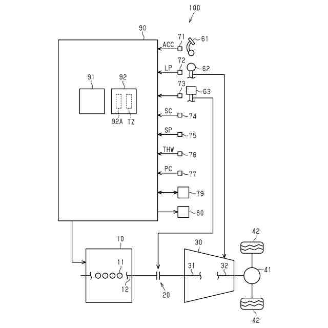
図1は、車両の概略構成図である。
図2は、シフトチェンジによる車速及び機関回転速度の関係を示す説明図である。
図3は、インジケータの正面図である。
図4は、第1変更制御を示すフローチャートである。
図5は、第2変更制御を示すフローチャートである。
図6は、報知制御を示すフローチャートである。
【発明を実施するための形態】
【0009】
<車両の概略構成>
以下、本発明の一実施形態を図1~図6にしたがって説明する。先ず、車両100の概略構成について説明する。
【0010】
図1に示すように、車両100は、内燃機関10、クラッチ20、手動変速機30、ディファレンシャル41、及び複数の駆動輪42を備えている。また、車両100は、アクセルペダル61、シフトレバー62、及びクラッチペダル63を備えている。
(【0011】以降は省略されています)
この特許をJ-PlatPat(特許庁公式サイト)で参照する
関連特許
トヨタ自動車株式会社
電池
2日前
トヨタ自動車株式会社
車両
1日前
トヨタ自動車株式会社
ケース
2日前
トヨタ自動車株式会社
固定子
1日前
トヨタ自動車株式会社
二次電池
1日前
トヨタ自動車株式会社
路側装置
2日前
トヨタ自動車株式会社
バッテリ
1日前
トヨタ自動車株式会社
監視装置
1日前
トヨタ自動車株式会社
バッテリ
1日前
トヨタ自動車株式会社
製造装置
1日前
トヨタ自動車株式会社
制御装置
2日前
トヨタ自動車株式会社
蓄電装置
2日前
トヨタ自動車株式会社
塗工装置
1日前
トヨタ自動車株式会社
車両製造方法
1日前
トヨタ自動車株式会社
情報提供装置
1日前
トヨタ自動車株式会社
電池交換装置
1日前
トヨタ自動車株式会社
車両制御装置
1日前
トヨタ自動車株式会社
車両下部構造
1日前
トヨタ自動車株式会社
車両制御装置
1日前
トヨタ自動車株式会社
情報処理装置
1日前
トヨタ自動車株式会社
人工筋肉装置
1日前
トヨタ自動車株式会社
車両前部構造
1日前
トヨタ自動車株式会社
電力制御装置
1日前
トヨタ自動車株式会社
情報処理装置
1日前
トヨタ自動車株式会社
電池交換装置
2日前
トヨタ自動車株式会社
被膜形成装置
1日前
トヨタ自動車株式会社
車両前部構造
1日前
トヨタ自動車株式会社
車両前部構造
2日前
トヨタ自動車株式会社
車両の制御装置
1日前
トヨタ自動車株式会社
車両の制御装置
1日前
トヨタ自動車株式会社
電極の製造方法
1日前
トヨタ自動車株式会社
金属箔の製造方法
2日前
トヨタ自動車株式会社
バッテリシステム
1日前
トヨタ自動車株式会社
燃料電池システム
2日前
トヨタ自動車株式会社
情報管理システム
2日前
トヨタ自動車株式会社
排ガス浄化用触媒
2日前
続きを見る
他の特許を見る