TOP
|
特許
|
意匠
|
商標
特許ウォッチ
Twitter
他の特許を見る
公開番号
2025142011
公報種別
公開特許公報(A)
公開日
2025-09-29
出願番号
2025117545,2022173132
出願日
2025-07-11,2022-10-28
発明の名称
ワイヤーハーネスの幹線及びワイヤーハーネス
出願人
矢崎総業株式会社
代理人
個人
,
個人
,
個人
主分類
H05K
3/32 20060101AFI20250919BHJP(他に分類されない電気技術)
要約
【課題】大型化に対応しつつ、拡張性を向上させるワイヤーハーネスの幹線を提供する。
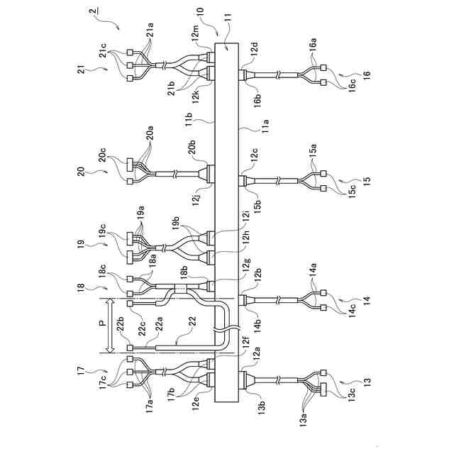
【解決手段】ワイヤーハーネス1の幹線10は、直線形状のフレキシブルプリント配線板11と、フレキシブルプリント配線板11の第1側端部11a及び第2側端部11bに各々1つ以上互いに間隔を置きながら設置される複数のコネクタ12とを備える。複数のコネクタ12は、それぞれ、外部の電線に取り付けられている外部コネクタと係合する構造を有する。
【選択図】図2
特許請求の範囲
【請求項1】
直線形状のフレキシブルプリント配線板と、
前記フレキシブルプリント配線板の両方の側端部に各々1つ以上互いに間隔を置きながら設置される複数のコネクタと、を備え、
複数の前記コネクタは、それぞれ、外部の電線に取り付けられている外部コネクタと係合する構造を有する、ワイヤーハーネスの幹線。
続きを表示(約 510 文字)
【請求項2】
前記フレキシブルプリント配線板の長さは、500mm~1500mmの範囲にあり、
前記フレキシブルプリント配線板の幅は、40mm~100mmの範囲にある、請求項1に記載のワイヤーハーネスの幹線。
【請求項3】
幹線と、
前記幹線と導通する複数の枝線と、を備え、
前記幹線は、請求項1又は2に記載のワイヤーハーネスの幹線であり、
複数の前記枝線は、それぞれ、前記幹線が備える前記コネクタと係合する前記外部コネクタを一方の端部に取り付けた前記電線で構成される、ワイヤーハーネス。
【請求項4】
電線で構成される補助配線を備え、
前記補助配線の一部は、前記幹線の長手方向の少なくとも一部に沿って配置される、請求項3に記載のワイヤーハーネス。
【請求項5】
電線で構成される補助幹線を備え、
前記幹線は、前記フレキシブルプリント配線板の一方の先端部に設置される補助コネクタを備え、
前記補助コネクタは、前記補助幹線に取り付けられている補助外部コネクタと係合する構造を有する、請求項3に記載のワイヤーハーネス。
発明の詳細な説明
【技術分野】
【0001】
本発明は、ワイヤーハーネスの幹線及びワイヤーハーネスに関する。
続きを表示(約 1,200 文字)
【背景技術】
【0002】
従来、電力の供給や通信信号の伝達のために車両内に設置されるワイヤーハーネスがある。特許文献1は、フラットケーブル(Flexible Flat Cable;FFC)と、フレキシブルプリント配線板(Flexible Printed Circuits;FPC)とを組み合わせたフラットハーネスに関する技術を開示している。このフラットハーネスは、FFCとFPCとの二種の配線を組み合わせることで、大電流用回路と小電流用回路とで使い分けることができる。
【先行技術文献】
【特許文献】
【0003】
特開2002-203431号公報
【発明の概要】
【発明が解決しようとする課題】
【0004】
特許文献1に開示されているフラットハーネスでは、その構造上、大型化させづらく、また、FFCとFPCとは互いに一体化されているため、拡張性が低い。
【0005】
本発明は、このような従来技術が有する課題に鑑みてなされたものである。そして本発明の目的は、大型化に対応しつつ、拡張性を向上させるワイヤーハーネスの幹線及びワイヤーハーネスを提供することにある。
【課題を解決するための手段】
【0006】
本発明の態様に係るワイヤーハーネスの幹線は、直線形状のフレキシブルプリント配線板と、フレキシブルプリント配線板の両方の側端部に各々1つ以上互いに間隔を置きながら設置される複数のコネクタと、を備え、複数のコネクタは、それぞれ、外部の電線で構成される枝線に取り付けられている外部コネクタと係合する構造を有する。
【0007】
本発明の他の態様に係るワイヤーハーネスは、幹線と、幹線と導通する複数の枝線と、を備え、幹線は、上記のワイヤーハーネスの幹線であり、複数の枝線は、それぞれ、幹線が備えるコネクタと係合する外部コネクタを一方の端部に取り付けた電線で構成される。
【発明の効果】
【0008】
本発明によれば、大型化に対応しつつ、拡張性を向上させるワイヤーハーネスの幹線及びワイヤーハーネスを提供することができる。
【図面の簡単な説明】
【0009】
第1実施形態に係るワイヤーハーネスの設置例を示す図である。
第1実施形態に係るワイヤーハーネスの構成例を示す図である。
第1実施形態に係るワイヤーハーネスの幹線の構成例を示す図である。
第2実施形態に係るワイヤーハーネスの構成例を示す図である。
第3実施形態に係るワイヤーハーネスの構成例を示す図である。
【発明を実施するための形態】
【0010】
以下、図面を用いて各実施形態に係るワイヤーハーネスの幹線及びワイヤーハーネスについて詳細に説明する。なお、図面の寸法比率は説明の都合上誇張されており、実際の比率と異なる場合がある。
(【0011】以降は省略されています)
この特許をJ-PlatPat(特許庁公式サイト)で参照する
関連特許
矢崎総業株式会社
端子
1か月前
矢崎総業株式会社
端子
1か月前
矢崎総業株式会社
箱状体
1か月前
矢崎総業株式会社
雌端子
1か月前
矢崎総業株式会社
箱状体
1か月前
矢崎総業株式会社
照明灯
23日前
矢崎総業株式会社
コネクタ
1か月前
矢崎総業株式会社
コネクタ
1か月前
矢崎総業株式会社
コネクタ
1か月前
矢崎総業株式会社
配索構造
1か月前
矢崎総業株式会社
コネクタ
8日前
矢崎総業株式会社
コネクタ
1か月前
矢崎総業株式会社
コネクタ
16日前
矢崎総業株式会社
コネクタ
7日前
矢崎総業株式会社
コネクタ
16日前
矢崎総業株式会社
コネクタ
14日前
矢崎総業株式会社
コネクタ
4日前
矢崎総業株式会社
コネクタ
28日前
矢崎総業株式会社
コネクタ
28日前
矢崎総業株式会社
コネクタ
28日前
矢崎総業株式会社
コネクタ
23日前
矢崎総業株式会社
コネクタ
23日前
矢崎総業株式会社
照明装置
1か月前
矢崎総業株式会社
コネクタ
1か月前
矢崎総業株式会社
コネクタ
1か月前
矢崎総業株式会社
コネクタ
2日前
矢崎総業株式会社
コネクタ
2日前
矢崎総業株式会社
コネクタ
1か月前
矢崎総業株式会社
コネクタ
23日前
矢崎総業株式会社
カバー構造
23日前
矢崎総業株式会社
電気接続箱
24日前
矢崎総業株式会社
電気接続箱
1か月前
矢崎総業株式会社
電気接続箱
1か月前
矢崎総業株式会社
電流センサ
25日前
矢崎総業株式会社
電流センサ
25日前
矢崎総業株式会社
電気接続箱
7日前
続きを見る
他の特許を見る