TOP
|
特許
|
意匠
|
商標
特許ウォッチ
Twitter
他の特許を見る
公開番号
2025143908
公報種別
公開特許公報(A)
公開日
2025-10-02
出願番号
2024043415
出願日
2024-03-19
発明の名称
二酸化炭素処理装置、二酸化炭素処理方法及び炭素化合物の製造方法
出願人
本田技研工業株式会社
代理人
個人
,
個人
,
個人
主分類
C25B
3/26 20210101AFI20250925BHJP(電気分解または電気泳動方法;そのための装置)
要約
【課題】二酸化炭素を回収して電気化学的に還元する二酸化炭素処理装置において、従来よりも二酸化炭素の吸収速度及び分解効率を向上できる技術を提供すること。
【解決手段】二酸化炭素を回収する回収装置1と、二酸化炭素を電気化学的に還元する電気化学反応部2と、電気エネルギー貯蔵装置3と、を備え、回収装置1はCO
2
吸収部12を備え、電気エネルギー貯蔵装置3はニッケル水素電池からなる電気エネルギー貯蔵部32を備え、放電時には、CO
2
吸収部12、電気エネルギー貯蔵部32の負極側流路37、電気化学反応部2、電気エネルギー貯蔵部32の正極側流路36、及びCO
2
吸収部12の順で電解液が循環され、充電時には、CO
2
吸収部12、正極側流路36、電気化学反応部2、負極側流路37、及びCO
2
吸収部12の順で電解液が循環される、二酸化炭素処理装置100である。
【選択図】図4
特許請求の範囲
【請求項1】
二酸化炭素を回収する回収装置と、
前記回収装置で回収された二酸化炭素を電気化学的に還元する電気化学反応装置と、
前記電気化学反応装置に電気エネルギーを供給する電気エネルギー貯蔵装置と、
を備え、
前記回収装置は、前記二酸化炭素を強アルカリの電解液に溶解させて吸収する二酸化炭素吸収部を備え、
前記電気化学反応装置には、前記二酸化炭素吸収部で前記電解液に溶解された前記二酸化炭素が供給され、
前記電気エネルギー貯蔵装置は、電気エネルギーを貯蔵するニッケル水素電池からなる電気エネルギー貯蔵部を備え、
前記電気エネルギー貯蔵部は、
正極と、
負極と、
前記正極と前記負極との間に設けられたセパレータと、
前記正極と前記セパレータとの間に形成された正極側流路と、
前記負極と前記セパレータとの間に形成された負極側流路と、
を備え、
前記電気エネルギー貯蔵部の放電時には、前記二酸化炭素吸収部、前記電気エネルギー貯蔵部の前記負極側流路、前記電気化学反応装置、前記電気エネルギー貯蔵部の前記正極側流路、及び前記二酸化炭素吸収部の順で前記電解液が循環され、前記電気エネルギー貯蔵部の充電時には、前記二酸化炭素吸収部、前記電気エネルギー貯蔵部の前記正極側流路、前記電気化学反応装置、前記電気エネルギー貯蔵部の前記負極側流路、及び前記二酸化炭素吸収部の順で前記電解液が循環される、
二酸化炭素処理装置。
続きを表示(約 1,000 文字)
【請求項2】
前記電気化学反応装置は、
カソードと、
アノードと、
前記カソードと前記アノードの間に設けられた電解質膜と、
前記カソードに隣接して設けられ、前記電解液が流れるカソード側液流路と、
前記アノードに隣接して設けられ、前記電解液が流れるアノード側液流路と、
前記カソード側液流路を流れた前記電解液を前記アノード側液流路へ供給する第1液供給路と、を備える、請求項1に記載の二酸化炭素処理装置。
【請求項3】
前記電気エネルギー貯蔵装置は、再生可能エネルギーを電気エネルギーに変換する変換部をさらに備え、
前記電気エネルギー貯蔵部は、前記変換部で変換された前記電気エネルギーを貯蔵する、請求項1又は2に記載の二酸化炭素処理装置。
【請求項4】
前記電気化学反応装置で前記二酸化炭素が還元されて生成したエチレンを多量化して増炭する増炭反応装置をさらに備える、請求項1に記載の二酸化炭素処理装置。
【請求項5】
二酸化炭素を電気化学的に還元する二酸化炭素処理方法であって、
二酸化炭素吸収部において電解液に二酸化炭素を溶解させる工程と、
正極と、負極と、前記正極と前記負極との間に設けられたセパレータと、前記正極と前記セパレータとの間に形成された正極側流路と、前記負極と前記セパレータとの間に形成された負極側流路とを備えるニッケル水素電池を放電させる工程と、
前記ニッケル水素電池に充電する工程と、
電気化学反応装置において、前記ニッケル水素電池の電気エネルギーを用いて、前記電解液に溶解させた前記二酸化炭素を還元する工程と、
前記ニッケル水素電池の放電時に、前記電解液を、前記二酸化炭素吸収部、前記ニッケル水素電池の前記負極側流路、前記電気化学反応装置、前記ニッケル水素電池の前記正極側流路、及び前記二酸化炭素吸収部の順で循環させる工程と、
前記ニッケル水素電池の充電時に、前記電解液を、前記二酸化炭素吸収部、前記ニッケル水素電池の前記正極側流路、前記電気化学反応装置、前記ニッケル水素電池の前記負極側流路、及び前記二酸化炭素吸収部の順で循環させる工程と、
を備える二酸化炭素処理方法。
【請求項6】
請求項5に記載の二酸化炭素処理方法により、二酸化炭素を還元して炭素化合物を製造する、炭素化合物の製造方法。
発明の詳細な説明
【技術分野】
【0001】
本発明は、二酸化炭素処理装置、二酸化炭素処理方法及び炭素化合物の製造方法に関する。
続きを表示(約 2,800 文字)
【背景技術】
【0002】
従来、気候変動の緩和又は影響軽減を目的とした取り組みが継続され、この実現に向けて二酸化炭素の排出量低減に関する研究開発が行われている。例えば二酸化炭素の排出量低減のために、排ガスや大気中の二酸化炭素を回収し、電気化学的に還元して有価物を得る技術が知られている。この技術は、カーボンニュートラルを達成し得る有望な技術であるが、経済性が最大の課題である。経済性を改善するためには、二酸化炭素の回収及び還元において、エネルギー効率を高め、二酸化炭素の損失を低減することが重要である。
【0003】
二酸化炭素を回収する技術としては、ガス中の二酸化炭素を固体又は液体の吸着剤に物理的又は化学的に吸着させた後、熱等のエネルギーによって脱離させて利用する技術が知られている。また、二酸化炭素を電気化学的に還元する技術としては、ガス拡散層の電解液と接する側に二酸化炭素還元触媒を用いて触媒層を形成したカソードに対し、ガス拡散層の触媒層とは反対側から二酸化炭素ガスを供給して電気化学的に還元する技術が知られている(例えば、特許文献1参照)。
【先行技術文献】
【特許文献】
【0004】
国際公開第2018/232515号
【発明の概要】
【発明が解決しようとする課題】
【0005】
しかしながら、従来では、二酸化炭素を回収する技術と二酸化炭素を電気化学的に還元する技術は別々に研究開発が行われている。そのため、それぞれの技術を組み合わせた場合の総合的なエネルギー効率や二酸化炭素の損失低減効果は、各技術の効率から乗数的に決定できるものの、さらなる向上の余地がある。このように、二酸化炭素を回収する技術と二酸化炭素を電気化学的に還元する技術とを組み合わせた総合的な観点で、エネルギー効率や二酸化炭素の損失低減効果を高めることは意義深いと言える。
【0006】
また、二酸化炭素を回収する回収装置を有する二酸化炭素の処理装置において、二酸化炭素を溶解させる電解液のpHが高いと、二酸化炭素の電気化学的還元の際に水素発生量が増加して、二酸化炭素の分解効率が悪化することが分かっている。一方で、二酸化炭素の回収装置においては、電解液のpHが高い方が、二酸化炭素の吸収速度の観点から有利である。二酸化炭素の回収及び電解それぞれにおいて、電解液の最適pH条件に乖離があることが、二酸化炭素処理装置における大きな課題と言える。
【0007】
上述の通り、二酸化炭素の変換効率向上においては、二酸化炭素の回収効率及び電解効率の両方を高めることが課題とされている。本発明は上記に鑑みてなされたものであり、二酸化炭素を回収して電気化学的に還元する二酸化炭素処理装置において、従来よりも二酸化炭素の吸収速度及び分解効率を向上できる技術を提供することを目的とする。そして、延いては気候変動の緩和または影響軽減に寄与するものである。
【課題を解決するための手段】
【0008】
(1) 本発明は、二酸化炭素を回収する回収装置(例えば、後述の回収装置1)と、前記回収装置で回収された二酸化炭素を電気化学的に還元する電気化学反応装置(例えば、後述の電気化学反応部2)と、前記電気化学反応装置に電気エネルギーを供給する電気エネルギー貯蔵装置(例えば、後述の電気エネルギー貯蔵装置3)と、を備え、前記回収装置は、前記二酸化炭素を強アルカリの電解液に溶解させて吸収する二酸化炭素吸収部(例えば、後述のCO
2
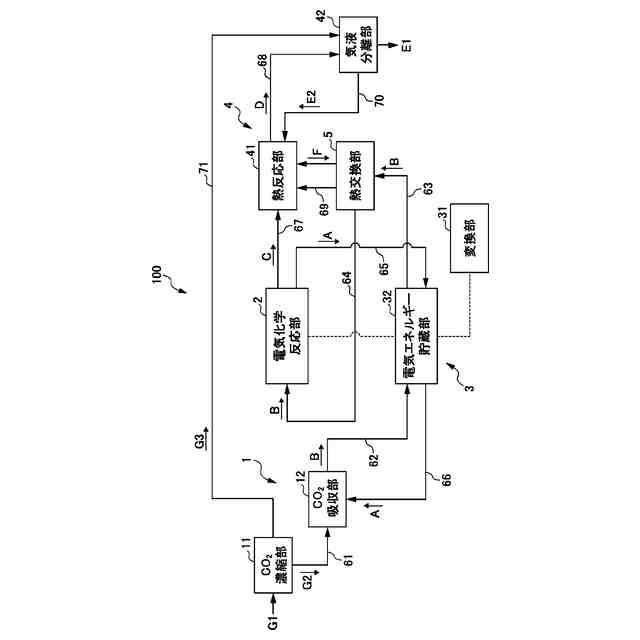
吸収部12)を備え、前記電気化学反応装置には、前記二酸化炭素吸収部で前記電解液に溶解された前記二酸化炭素が供給され、前記電気エネルギー貯蔵装置は、電気エネルギーを貯蔵するニッケル水素電池からなる電気エネルギー貯蔵部(例えば、後述の電気エネルギー貯蔵部32)を備え、前記電気エネルギー貯蔵部は、正極(例えば、後述の正極33)と、負極(例えば、後述の負極34)と、前記正極と前記負極との間に設けられたセパレータ(例えば、後述のセパレータ35)と、前記正極と前記セパレータとの間に形成された正極側流路(例えば、後述の正極側流路36)と、前記負極と前記セパレータとの間に形成された負極側流路(例えば、後述の負極側流路37)と、を備え、前記電気エネルギー貯蔵部の放電時には、前記二酸化炭素吸収部、前記電気エネルギー貯蔵部の前記負極側流路、前記電気化学反応装置、前記電気エネルギー貯蔵部の前記正極側流路、及び前記二酸化炭素吸収部の順で前記電解液が循環され、前記電気エネルギー貯蔵部の充電時には、前記二酸化炭素吸収部、前記電気エネルギー貯蔵部の前記正極側流路、前記電気化学反応装置、前記電気エネルギー貯蔵部の前記負極側流路、及び前記二酸化炭素吸収部の順で前記電解液が循環される、二酸化炭素処理装置(例えば、後述の二酸化炭素処理装置100)を提供する。
【0009】
(1)の二酸化炭素処理装置は、電解液を、二酸化炭素吸収部から、ニッケル水素電池の放電時の負極側流路及び充電時の正極側流路へと流す。これにより、ニッケル水素電池が電解液のOH
-
を吸着するので、電解液が低pHになる。この電解液を電気化学反応装置に流すと、電気化学反応装置のCO
2
変換効率が上がる。さらに(1)の二酸化炭素処理装置は、電解液を、電気化学反応装置から、ニッケル水素電池の充電時の負極側流路及び放電時の正極側流路へと流す。これにより、ニッケル水素電池が電解液からOH
-
を脱離して、電解液を高pHにする。この電解液を二酸化炭素吸収部に流せば、二酸化炭素吸収部のCO
2
吸収効率が上がる。従って、(1)の二酸化炭素処理装置によれば、システム全体での二酸化炭素処理効率が飛躍的に向上する。
【0010】
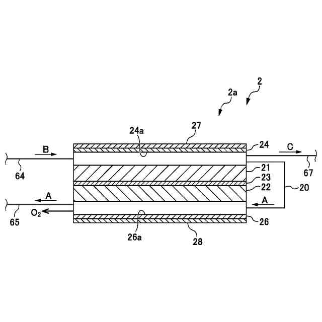
(2) (1)の二酸化炭素処理装置において、電気化学反応装置は、カソード(例えば、後述のカソード21)と、アノード(例えば、後述のアノード22)と、前記カソードと前記アノードの間に設けられた電解質膜(例えば、後述のアニオン交換膜23)と、前記カソードに隣接して設けられ、電解液が流れるカソード側液流路(例えば、後述のカソード側液流路24a)と、前記アノードに隣接して設けられ、電解液が流れるアノード側液流路(例えば、後述のアノード側液流路26a)と、前記カソード側液流路を流れた電解液を前記アノード側液流路へ供給する第1液供給路(例えば、後述の第1液供給路20)と、を備えてもよい。
(【0011】以降は省略されています)
この特許をJ-PlatPat(特許庁公式サイト)で参照する
関連特許
本田技研工業株式会社
車両
7日前
本田技研工業株式会社
装置
6日前
本田技研工業株式会社
モータ
3日前
本田技研工業株式会社
保持装置
今日
本田技研工業株式会社
電解装置
14日前
本田技研工業株式会社
保管装置
1日前
本田技研工業株式会社
保管装置
1日前
本田技研工業株式会社
通知装置
6日前
本田技研工業株式会社
バッテリ
今日
本田技研工業株式会社
バッテリ
今日
本田技研工業株式会社
固体電池
1日前
本田技研工業株式会社
送電装置
1日前
本田技研工業株式会社
断続装置
1日前
本田技研工業株式会社
受電装置
1日前
本田技研工業株式会社
内燃機関
6日前
本田技研工業株式会社
車両構造
3日前
本田技研工業株式会社
車両構造
3日前
本田技研工業株式会社
内燃機関
6日前
本田技研工業株式会社
鞍乗型車両
13日前
本田技研工業株式会社
リアクトル
6日前
本田技研工業株式会社
鞍乗り型車両
今日
本田技研工業株式会社
運転制御装置
3日前
本田技研工業株式会社
分離システム
3日前
本田技研工業株式会社
車両制御装置
7日前
本田技研工業株式会社
固体二次電池
13日前
本田技研工業株式会社
車両制御装置
13日前
本田技研工業株式会社
潤滑システム
13日前
本田技研工業株式会社
潤滑システム
1日前
本田技研工業株式会社
電源システム
1日前
本田技研工業株式会社
放電処理方法
1日前
本田技研工業株式会社
車両制御装置
15日前
本田技研工業株式会社
能動型防振装置
3日前
本田技研工業株式会社
モータ制御装置
1日前
本田技研工業株式会社
モータ支持構造
3日前
本田技研工業株式会社
遠心ファン構造
今日
本田技研工業株式会社
遠心ファン構造
今日
続きを見る
他の特許を見る