TOP
|
特許
|
意匠
|
商標
特許ウォッチ
Twitter
他の特許を見る
10個以上の画像は省略されています。
公開番号
2025145391
公報種別
公開特許公報(A)
公開日
2025-10-03
出願番号
2024045544
出願日
2024-03-21
発明の名称
減速機及び建設機械
出願人
日立建機株式会社
代理人
弁理士法人第一テクニカル国際特許事務所
主分類
F16H
57/04 20100101AFI20250926BHJP(機械要素または単位;機械または装置の効果的機能を生じ維持するための一般的手段)
要約
【課題】潤滑油の液面の上方に位置する遊星歯車機構に対しても十分な冷却を行うことができる減速機を提供する。
【解決手段】内部に潤滑油OLが貯留されるハウジング12と、ハウジング12内に上・下複数段に設けられ、旋回モータ10の回転を減速する遊星歯車機構15,21,25と、出力軸29とを有する旋回減速機11において、複数段の遊星歯車機構15,21,25は、最上段に位置し、ハウジング12内における潤滑油OLの液面OL1よりも上方に位置する第一段遊星歯車機構15と、第一段遊星歯車機構15よりも下段に位置し、ハウジング12内における潤滑油OLの液面OL1よりも下方に位置する第二及び第三段遊星歯車機構21,25とを含み、第一段遊星歯車機構15には、旋回モータ10の回転時に潤滑油OLを上方へ導くためにキャリア18の外周部に形成した凹部18Dを含む第1導油機構を設ける。
【選択図】図7
特許請求の範囲
【請求項1】
内部に潤滑油が貯留されるハウジングと、
前記ハウジング内に上・下複数段に設けられ、モータの回転を減速する遊星歯車機構と、
前記複数段の遊星歯車機構により減速された回転を出力する出力軸と
を有し、
前記複数段の遊星歯車機構のそれぞれは、太陽歯車と、前記ハウジングに設けられた内歯及び前記太陽歯車と噛合し、当該前記太陽歯車の周囲を自転しつつ公転する複数の遊星歯車と、前記複数の遊星歯車を回転可能に支持するキャリアと、を備える減速機において、
前記複数段の遊星歯車機構は、
最上段に位置し、前記ハウジング内における前記潤滑油の液面よりも上方に位置する1つの第1遊星歯車機構と、
前記第1遊星歯車機構よりも下段に位置し、前記ハウジング内における前記潤滑油の液面よりも下方に位置する少なくとも1つの第2遊星歯車機構と
を含み、
前記第1遊星歯車機構には、前記モータの回転時に前記潤滑油を上方へ導くために前記キャリアの外周部に形成した凹部を含む第1導油機構を設けた
ことを特徴とする減速機。
続きを表示(約 1,500 文字)
【請求項2】
請求項1記載の減速機において、
前記凹部は、略V字状の横断面形状を備える切欠きである
ことを特徴とする減速機。
【請求項3】
請求項2記載の減速機において、
前記キャリアは、
前記切欠きの前記略V字状の頂点を与える稜線における上方側の第1位置が下方側の第2位置よりも当該キャリアの軸心に近くなる形状を備える
ことを特徴とする減速機。
【請求項4】
請求項1記載の減速機において、
前記第1導油機構は、さらに、
前記キャリアの上面に前記凹部と接続して形成された第1導油溝を有する
ことを特徴とする減速機。
【請求項5】
請求項4記載の減速機において、
前記第1導油溝は、
前記上面の外周側縁部における前記凹部との接続位置から前記太陽歯車に向かって下り勾配で延設されている
ことを特徴とする減速機。
【請求項6】
請求項1記載の減速機において、
前記第1遊星歯車機構は、
前記キャリアに設けられ、軸受を介して前記遊星歯車を回転可能に支持する支持軸をさらに有し、
前記第1導油機構は、さらに、
前記支持軸の内部に設けた導油孔を有する
ことを特徴とする減速機。
【請求項7】
請求項1記載の減速機において、
前記第1遊星歯車機構に対し上方から臨むように前記ハウジングに取り付けられ、前記第1導油機構により上方へ導かれた前記潤滑油を案内する第2導油溝を備えた蓋部をさらに有する
ことを特徴とする減速機。
【請求項8】
請求項1記載の減速機において、
前記第2遊星歯車機構は、前記遊星歯車と前記内歯との噛合により前記潤滑油を上方へ導く第2導油機構を有する
ことを特徴とする減速機。
【請求項9】
下部走行体と、
上部旋回体と、
前記下部走行体に設けられたベアリング内輪、及び、前記上部旋回体に固定されたベアリング外輪、を含み、前記上部旋回体を前記下部走行体に対し旋回可能に支持する旋回輪と、
前記上部旋回体に設けられ、出力軸から出力した回転を前記ベアリング内輪に伝達して前記上部旋回体を回転させる旋回減速機と、
を備え、
前記旋回減速機は、
前記上部旋回体に設けられ、内部に潤滑油が貯留されるハウジングと、
前記ハウジング内に上・下複数段に設けられ、旋回モータの回転を減速する遊星歯車機構と、
前記複数段の遊星歯車機構により減速された回転を出力する前記出力軸と
を有し、
前記複数段の遊星歯車機構のそれぞれは、太陽歯車と、前記太陽歯車の周囲を自転しつつ公転する複数の遊星歯車と、前記複数の遊星歯車を回転可能に支持するキャリアと
を備える建設機械において、
前記複数段の遊星歯車機構は、
最上段に位置し、前記ハウジング内における前記潤滑油の液面よりも上方に位置する1つの第1遊星歯車機構と、
前記第1遊星歯車機構よりも下段に位置し、前記ハウジング内における前記潤滑油の液面よりも下方に位置する少なくとも1つの第2遊星歯車機構と
を含み、
前記第1遊星歯車機構には、前記旋回モータの回転時に前記潤滑油を上方へ導くために前記キャリアの外周部に形成した凹部を含む導油機構を設けた
ことを特徴とする建設機械。
発明の詳細な説明
【技術分野】
【0001】
本発明は、遊星歯車機構を備えた減速機及び建設機械に関する。
続きを表示(約 2,100 文字)
【背景技術】
【0002】
特許文献1は、鉛直方向に沿った駆動軸に連結される減速機であって、潤滑油を貯留するハウジングと、ハウジング内に収容されており、駆動軸の下端部に設けられる第1サンギアと、第1サンギアを囲む第1リングギアと、第1サンギアと第1リングギアとの間に形成され、駆動軸の停止状態において潤滑油から露出する第1円環状空間に配置される第1プラネタリギアとを有する第1減速機構と、ハウジング内に収容されており、第1サンギアの下方に配置される第2サンギアと、第2サンギアを囲む第2リングギアと、第2サンギアと第2リングギアとの間の第2円環状空間に配置される第2プラネタリギアとを有する第2減速機構と、第1円環状空間の上方に設けられる流出口と、第2円環状空間の上方に設けられる流入口とを有する給油路と、を備える減速機を開示している。この減速機では、第2減速機構における第2プラネタリギアと第2リングギアとの噛合い力により潤滑油をポンプアップすることで、潤滑油の液面よりも上方に位置している第1減速機構へ潤滑油を供給し、冷却を行う。
【先行技術文献】
【特許文献】
【0003】
特開2011-214586号公報
【発明の概要】
【発明が解決しようとする課題】
【0004】
しかしながら、上記のようにしてポンプアップされた潤滑油は、第2減速機構における遊星歯車(プラネタリギア)とリングギアとの噛み合い部で生じた摩擦熱を含んだ状態で第1減速機構へ供給されるため、潤滑油の温度は比較的高くなる。そのため、供給された潤滑油では第1段減速機構の太陽歯車、遊星歯車等へ十分な冷却を行うことが難しくなる。
【0005】
本発明は、上記事情に鑑みてなされたものであり、その目的は、潤滑油の液面の上方に位置する遊星歯車機構に対しても十分な冷却を行うことができる減速機及びこれを用いた建設機械を提供することにある。
【課題を解決するための手段】
【0006】
上記目的を達成するために、本発明は、建設機械の上部旋回体に設けられ、内部に潤滑油が貯留されるハウジングと、前記ハウジング内に上・下複数段に設けられ、旋回モータの回転を減速する遊星歯車機構と、前記複数段の遊星歯車機構により減速された回転を出力する出力軸とを有し、前記複数段の遊星歯車機構のそれぞれは、太陽歯車と、前記ハウジングに設けられた内歯及び前記太陽歯車と噛合し、当該前記太陽歯車の周囲を自転しつつ公転する複数の遊星歯車と、前記複数の遊星歯車を回転可能に支持するキャリアと、を備える旋回減速機において、前記複数段の遊星歯車機構は、最上段に位置し、前記ハウジング内における前記潤滑油の液面よりも上方に位置する1つの第1遊星歯車機構と、前記第1遊星歯車機構よりも下段に位置し、前記ハウジング内における前記潤滑油の液面よりも下方に位置する少なくとも1つの第2遊星歯車機構とを含み、前記第1遊星歯車機構に、前記キャリアの外周部に形成した凹部を介し前記潤滑油を上方へ導く第1導油機構を設けたことを特徴とする。
【発明の効果】
【0007】
本発明によれば、潤滑油の液面の上方に位置する遊星歯車機構に対しても十分な冷却を行うことができる。
【図面の簡単な説明】
【0008】
本発明の一実施形態における油圧ショベルの全体外観構造を表す左側面図である。
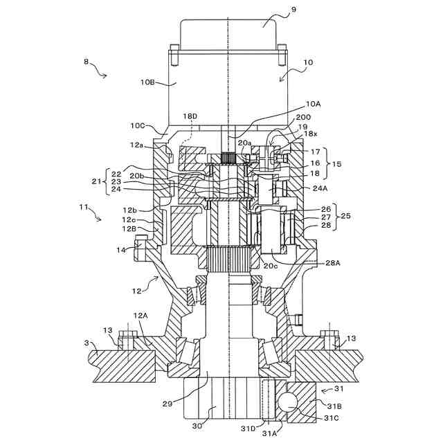
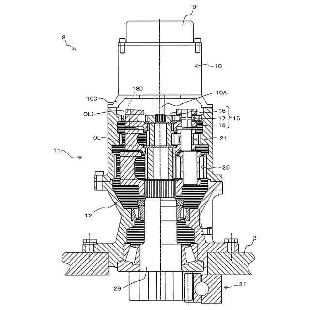
図1に示した旋回装置の全体構造を表す縦断面図である。
図2に示した第一段遊星歯車機構付近の構造を表す、要部拡大縦断面図である。
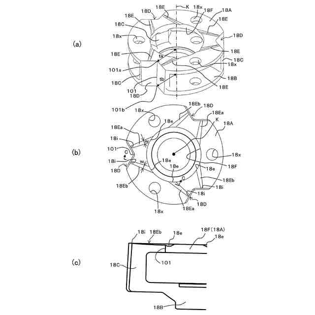
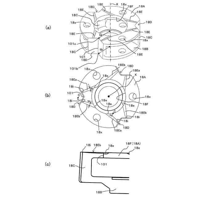
第一段遊星歯車機構のキャリア付近の概略構造を表す図3中D方向から見た模式上面図、及び、図4(a)の構成からキャリアを省略した模式上面図である。
旋回モータの停止状態における潤滑油の液面位置を説明するための、旋回装置の縦断面図である。
旋回モータの回転状態における潤滑油の液面位置を説明するための、旋回装置の縦断面図である。
キャリアの詳細構造を表す斜視図、上面図、及び、図7(b)中C-C断面による部分横断面図である。
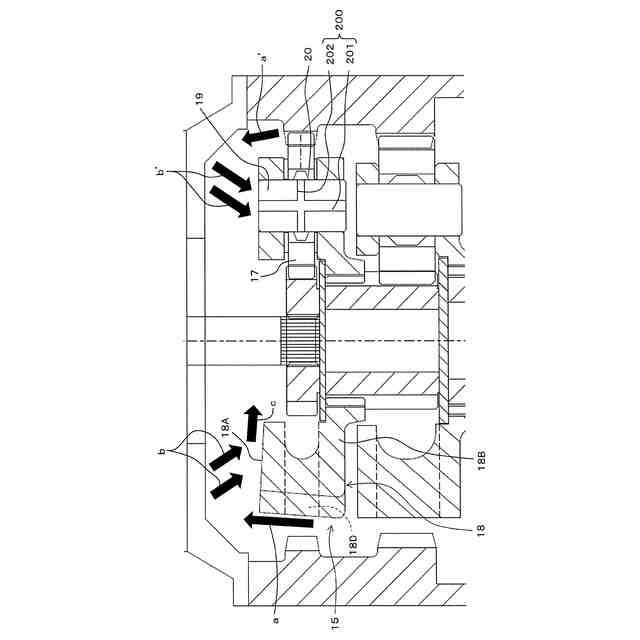
旋回モータの回転状態における導油機構による潤滑油の導油挙動を説明するための、旋回装置の縦断面図である。
旋回モータの回転状態における導油機構による潤滑油の導油挙動を説明するための、 キャリアの斜視図及び上面図である。
旋回モータのケースの蓋部をドーム型とした変形例における当該蓋部の詳細構造を表す、図3中B方向から見た裏側平面図、及び、斜視図である。
【発明を実施するための形態】
【0009】
以下、図面に基づいて本発明の実施の形態について説明する。なお、以下の説明において、上下方向、前後方向、左右方向は、図1に適宜示す矢印方向に対応している。
【0010】
<油圧ショベル全体の概略>
図1に建設機械の一例としての油圧ショベル50の全体構成を示す。以下、本願明細書においては、油圧ショベルを例にとって説明する。
(【0011】以降は省略されています)
この特許をJ-PlatPat(特許庁公式サイト)で参照する
関連特許
日立建機株式会社
建設機械
3日前
日立建機株式会社
作業機械
25日前
日立建機株式会社
作業機械
4日前
日立建機株式会社
作業機械
7日前
日立建機株式会社
建設機械
7日前
日立建機株式会社
油圧機器
3日前
日立建機株式会社
作業機械
11日前
日立建機株式会社
作業機械
17日前
日立建機株式会社
作業機械
1か月前
日立建機株式会社
建設機械
3日前
日立建機株式会社
作業機械
1か月前
日立建機株式会社
建設機械
1か月前
日立建機株式会社
作業機械
2か月前
日立建機株式会社
建設機械
2か月前
日立建機株式会社
建設機械
2か月前
日立建機株式会社
作業機械
2か月前
日立建機株式会社
作業機械
4日前
日立建機株式会社
作業機械
3か月前
日立建機株式会社
建設機械
3日前
日立建機株式会社
作業車両
3日前
日立建機株式会社
作業機械
3日前
日立建機株式会社
作業機械
3日前
日立建機株式会社
作業機械
3日前
日立建機株式会社
作業機械
3日前
日立建機株式会社
液冷式抵抗器
3日前
日立建機株式会社
情報処理装置
2か月前
日立建機株式会社
油圧システム
7日前
日立建機株式会社
動力伝達装置
3日前
日立建機株式会社
電子機器装置
2か月前
日立建機株式会社
電動式作業機械
2か月前
日立建機株式会社
ダンプトラック
3日前
日立建機株式会社
ダンプトラック
2か月前
日立建機株式会社
電動式作業機械
3日前
日立建機株式会社
電動式建設機械
2か月前
日立建機株式会社
水素供給システム
3日前
日立建機株式会社
部品需要予測装置
1か月前
続きを見る
他の特許を見る