TOP
|
特許
|
意匠
|
商標
特許ウォッチ
Twitter
他の特許を見る
10個以上の画像は省略されています。
公開番号
2025153556
公報種別
公開特許公報(A)
公開日
2025-10-10
出願番号
2024056092
出願日
2024-03-29
発明の名称
搬出装置及び切削装置
出願人
株式会社ディスコ
代理人
個人
,
個人
,
個人
,
個人
,
個人
,
個人
主分類
H01L
21/677 20060101AFI20251002BHJP(基本的電気素子)
要約
【課題】カセットから被加工物を押し出す搬出装置において、カセットの奥行方向で搬出装置を省スペース化する。
【解決手段】カセットに収容された板状の被加工物をカセットから搬出する搬出装置であって、屈曲可能な長尺部材であって、長尺部材の一部を直線状にした場合に直線状領域の長手方向においては長手方向に沿う外力に対して長手方向と交差する交差方向に比べて高い剛性を有するが、直線状領域の交差方向においては交差方向に沿う外力に対して長手方向に比べて高い可撓性を有し、カセットの奥行方向に沿って進退可能であり、カセットに収容された被加工物を押し出し可能な長尺部材と、長尺部材が進退する方向を、カセットの奥行方向と交差する所定方向から奥行方向に変更するガイド部と、長尺部材に接触しておりガイド部を経由して長尺部材を進退させる駆動部と、を備える搬出装置を提供する。
【選択図】図5
特許請求の範囲
【請求項1】
カセットに収容された板状の被加工物を該カセットから搬出する搬出装置であって、
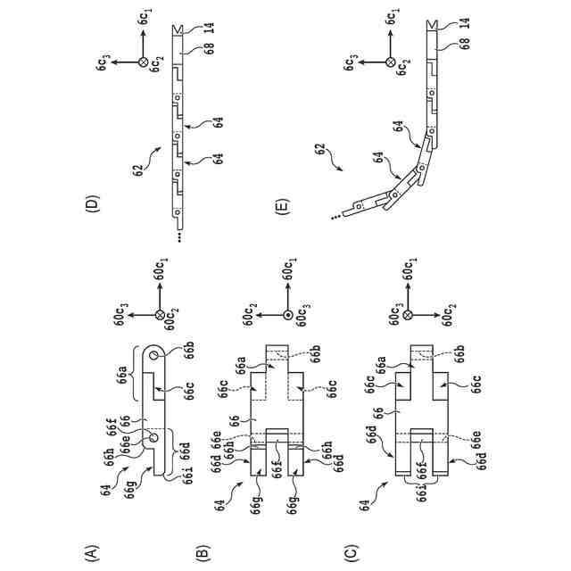
屈曲可能な長尺部材であって、該長尺部材の一部を直線状にした場合に直線状領域の長手方向においては該長手方向に沿う外力に対して該長手方向と交差する交差方向に比べて高い剛性を有するが、該直線状領域の該交差方向においては該交差方向に沿う外力に対して該長手方向に比べて高い可撓性を有し、該カセットの奥行方向に沿って進退可能であり、該カセットに収容された該被加工物を押し出し可能な該長尺部材と、
該長尺部材が進退する方向を、該カセットの該奥行方向と交差する所定方向から該奥行方向に変更するガイド部と、
該長尺部材に接触しており該ガイド部を経由して該長尺部材を進退させる駆動部と、
を備えることを特徴とする搬出装置。
続きを表示(約 970 文字)
【請求項2】
該長尺部材は、該長尺部材の該長手方向と直交する断面視で両側部から中央部にかけて凸状に湾曲した薄板であることを特徴とする請求項1に記載の搬出装置。
【請求項3】
該長尺部材は、
該長手方向に沿って配置された複数の板部と、
それぞれ該複数の板部を鎖状に連結するための複数のピンと、
を有し、
鎖状に連結された該複数の板部は、該交差方向に沿う一方向において屈曲可能だが、該交差方向に沿い且つ該一方向とは反対向きの他方向には屈曲できないことを特徴とする請求項1に記載の搬出装置。
【請求項4】
該長尺部材は、
鎖状に連結された該複数の板部が、該一方向には屈曲可能だが該他方向には屈曲できない第1チェーンと、
鎖状に連結された該複数の板部が、該他方向には屈曲可能だが該一方向には屈曲できない第2チェーンと、
を有し、
該第1チェーンと該第2チェーンとの各先端部は、互いに固定されており、
該第1チェーンの該先端部を含む第1先端領域と、該第2チェーンの該先端部を含む第2先端領域とは、該奥行方向に沿って並列に配置されていることを特徴とする請求項3に記載の搬出装置。
【請求項5】
該被加工物は、矩形基板であり、
該矩形基板の表面には、複数の分割予定ラインが格子状に配置されており、
該複数の分割予定ラインで区画された各矩形領域には、デバイスが設けられており、
各デバイスは、モールド樹脂層で被覆されていることを特徴とする請求項1に記載の搬出装置。
【請求項6】
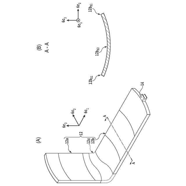
該長尺部材は、該奥行方向に沿って移動する際の先頭位置において、該被加工物の表面及び裏面を挟み且つ該被加工物の側部に接触するプッシャを有することを特徴とする請求項1から5のいずれかに記載の搬出装置。
【請求項7】
請求項1に記載の搬出装置と、
該搬出装置により搬出された該被加工物を吸引保持する保持テーブルと、
スピンドルを有し、該保持テーブルで保持された該被加工物を該スピンドルの先端部に装着された切削ブレードで切削する切削ユニットと、
を備えることを特徴とする切削装置。
発明の詳細な説明
【技術分野】
【0001】
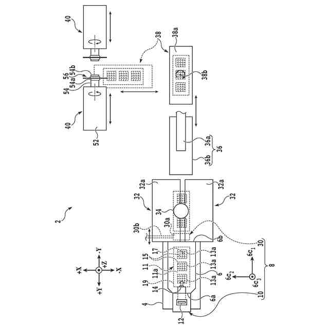
本発明は、カセットに収容された板状の被加工物を当該カセットから搬出する被加工物の搬出装置、及び、当該搬出装置を備える切削装置に関する。
続きを表示(約 1,100 文字)
【背景技術】
【0002】
QFN(Quad Flat Non lead package)等のパッケージデバイスは、例えば、矩形板状の被加工物(即ち、ストリップ基板)を切削装置でデバイスチップ単位に分割することで製造される。
【0003】
ストリップ基板は、IC(Integrated Circuit)等の集積回路がそれぞれ形成されている複数のデバイスチップを、半導体パッケージ基板に電気的に接続した上で樹脂によって封止することで形成される。
【0004】
ストリップ基板を切削する切削装置は、カセットが載置される載置台を有する。載置台の近傍には、カセットからストリップ基板を搬出するための搬出装置が設けられている。搬出装置は、プッシャユニット及びプルユニットを有する(例えば、特許文献1参照)。
【0005】
複数のストリップ基板が収容されたカセットが載置台に載置されると、プッシャユニットがカセットの後方から前方に向かう奥行方向に沿って一つのストリップ基板の一端部を押し出すと共に、押し出されたストリップ基板の他端部をプルユニットが挟み込む。
【0006】
そして、プルユニットは、ストリップ基板を挟み込んだ状態で引き出すことによりストリップ基板を搬送する。つまり、プッシャユニットは、プルユニットがストリップ基板を引き出すための補助的な動作を行う。
【0007】
一般的に、ストリップ基板は反りを有しており、プルユニット単体のみでは、ストリップ基板をカセットから確実に搬出することが難しい場合があるので、プッシャユニット及びプルユニットを組合せて用いる。
【0008】
プッシャユニットは、棒状のアームと、このアームをカセットの後方から前方に向かって移動させるためのアクチュエータと、を有する。アームの先端部には、ストリップ基板に接触するプッシャが設けられている。
【0009】
アクチュエータがプッシャをカセットの後方に位置する待機位置からカセット内部へ移動させることにより、プッシャがストリップ基板を押し出す。それゆえ、切削装置では、プッシャを待機位置に配置するためのスペースが、カセットの奥行方向に沿ってカセットよりも後方に必要となる。つまり、プッシャの移動方向において比較的広いスペースが必要となる。
【先行技術文献】
【特許文献】
【0010】
特表2010-506422号公報
【発明の概要】
【発明が解決しようとする課題】
(【0011】以降は省略されています)
この特許をJ-PlatPat(特許庁公式サイト)で参照する
関連特許
株式会社ディスコ
加工方法
6日前
株式会社ディスコ
研磨装置
11日前
株式会社ディスコ
加工装置
4日前
株式会社ディスコ
加工装置
4日前
株式会社ディスコ
研削装置
10日前
株式会社ディスコ
搬送システム
10日前
株式会社ディスコ
ノズルユニット
14日前
株式会社ディスコ
ブレーキング装置
10日前
株式会社ディスコ
検出方法及び処理装置
3日前
株式会社ディスコ
搬出装置及び切削装置
3日前
株式会社ディスコ
洗浄装置及び洗浄方法
11日前
株式会社ディスコ
搬送機構および搬送方法
11日前
株式会社ディスコ
窒化ガリウム基板の製造方法
6日前
株式会社ディスコ
チャックテーブルの整形方法
5日前
株式会社ディスコ
試験装置、試験片の試験方法
14日前
株式会社ディスコ
保護シート、及びシート配設方法
10日前
株式会社ディスコ
板状ワークの研削方法及び研削装置
6日前
株式会社ディスコ
ウエーハの処理方法及びウエーハの処理装置
12日前
株式会社ディスコ
シートの処理方法、チップの製造方法及び基板の製造方法
10日前
株式会社ディスコ
フレームユニット形成方法およびフレームユニット形成装置
10日前
株式会社ディスコ
ドレッシングツール、保持テーブル、加工装置、及び、ドレッシング方法
3日前
日本発條株式会社
積層体
14日前
個人
フレキシブル電気化学素子
3日前
ローム株式会社
半導体装置
12日前
ローム株式会社
半導体装置
5日前
ローム株式会社
半導体装置
10日前
ローム株式会社
半導体装置
12日前
株式会社ユーシン
操作装置
3日前
ローム株式会社
半導体装置
12日前
個人
防雪防塵カバー
14日前
ニチコン株式会社
コンデンサ
26日前
ニチコン株式会社
コンデンサ
26日前
株式会社GSユアサ
蓄電装置
10日前
株式会社ホロン
冷陰極電子源
10日前
個人
半導体パッケージ用ガラス基板
13日前
株式会社GSユアサ
蓄電装置
14日前
続きを見る
他の特許を見る