TOP
|
特許
|
意匠
|
商標
特許ウォッチ
Twitter
他の特許を見る
10個以上の画像は省略されています。
公開番号
2025119295
公報種別
公開特許公報(A)
公開日
2025-08-14
出願番号
2024014107
出願日
2024-02-01
発明の名称
電力増幅回路
出願人
株式会社村田製作所
代理人
弁理士法人酒井国際特許事務所
主分類
H03F
1/02 20060101AFI20250806BHJP(基本電子回路)
要約
【課題】効率の向上とダメージ抑制との両立を図る。
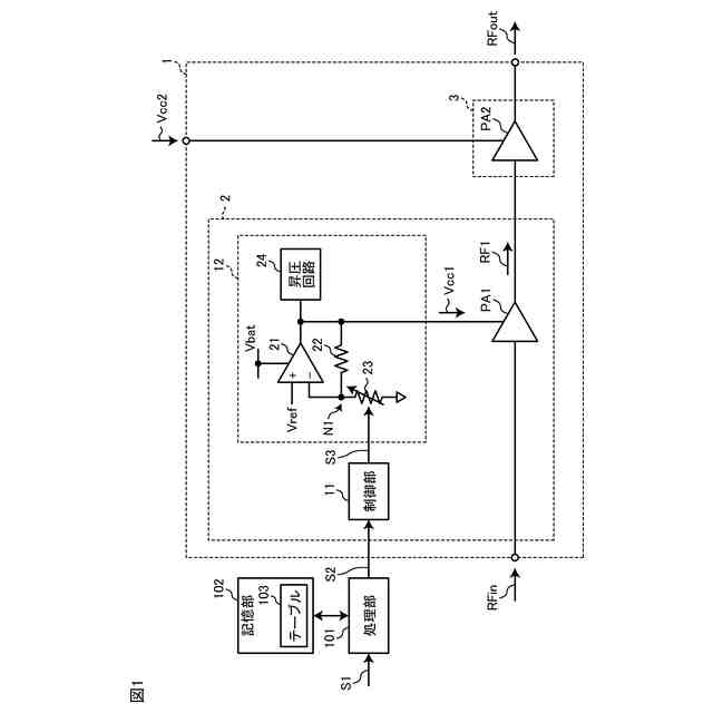
【解決手段】電力増幅回路は、電界効果トランジスタを増幅素子として含み、第1高周波信号を増幅して第2高周波信号を出力する第1増幅器と、バイポーラトランジスタを増幅素子として含み、第2高周波信号を増幅して第3高周波信号を出力する第2増幅器と、第1増幅器に供給される第1電源電圧を制御する制御信号を出力する制御部と、制御信号に応じた電圧である第1電源電圧を前記第1増幅器に出力するレギュレータと、を含む。第2増幅器に供給される第2電源電圧は、エンベロープトラッキング電圧である。
【選択図】図1
特許請求の範囲
【請求項1】
電界効果トランジスタを増幅素子として含み、第1高周波信号を増幅して第2高周波信号を出力する第1増幅器と、
バイポーラトランジスタを増幅素子として含み、前記第2高周波信号を増幅して第3高周波信号を出力する第2増幅器と、
前記第1増幅器に供給される第1電源電圧を制御する制御信号を出力する制御部と、
前記制御信号に応じた電圧である前記第1電源電圧を前記第1増幅器に出力するレギュレータと、
を含み、
前記第2増幅器に供給される第2電源電圧は、エンベロープトラッキング電圧である、
電力増幅回路。
続きを表示(約 570 文字)
【請求項2】
請求項1に記載の電力増幅回路であって、
前記制御部は、パワーに応じて、前記第1電源電圧を制御する、
電力増幅回路。
【請求項3】
請求項1に記載の電力増幅回路であって、
前記第2増幅器の出力電力を検出する電力検出器
を更に含み、
前記制御部は、前記出力電力に応じて、前記第1電源電圧を制御する、
電力増幅回路。
【請求項4】
請求項1に記載の電力増幅回路であって、
前記レギュレータは、
非反転入力端子にリファレンス電圧が入力され、出力端子から前記第1電源電圧を出力するオペアンプと、
一端が前記オペアンプの出力端子に電気的に接続され、他端が前記オペアンプの反転入力端子に電気的に接続された抵抗と、
一端が前記オペアンプの反転入力端子に電気的に接続され、他端が基準電位に電気的に接続され、前記制御信号に応じて抵抗値が可変する可変抵抗と、
を含む、
電力増幅回路。
【請求項5】
請求項1に記載の電力増幅回路であって、
前記第1電源電圧に応じて、前記第1増幅器又は前記第2増幅器の負荷インピーダンスを調整するインピーダンス調整回路
を更に含む、
電力増幅回路。
発明の詳細な説明
【技術分野】
【0001】
本開示は、電力増幅回路に関する。
続きを表示(約 960 文字)
【背景技術】
【0002】
下記の特許文献1には、前段にシリコンMOSFETの電力増幅素子を用い、後段にGaAsFETの電力増幅素子を用いた高周波電力増幅回路が、記載されている。
【0003】
このような、異なる材料の半導体基板に夫々形成された複数の増幅器を組み合わせた電力増幅回路がある。
【0004】
また、シリコン(例えば、SOI(Silicon On Insulator))基板に形成された電界効果トランジスタ(Field Effect Transistor:FET)を含む増幅器を、FET増幅器と称する場合がある。なお、シリコン基板は、SOI-CMOS構造、Bulk-CMOS構造およびSOS-CMOS構造等が例示されるが、本開示はこれに限定されない。
【0005】
また、ヒ化ガリウム(GaAs)基板に形成されたバイポーラトランジスタを含む増幅器を、バイポーラ増幅器と称する場合がある。
【先行技術文献】
【特許文献】
【0006】
特開平5-152978号公報
【発明の概要】
【発明が解決しようとする課題】
【0007】
FETは、高周波特性が優れている一方、端子間耐圧(ドレイン-ソース間耐圧、ゲート-ソース間耐圧)が低いという特性がある。
【0008】
例えば、FETのドレイン-ソース間耐圧は、バイポーラトランジスタのコレクターエミッタ間耐圧よりも低く、FETのゲート-ソース間耐圧は、ベース-エミッタ間耐圧よりも低い値が検出されることが多い。
【0009】
そのため、FET増幅器は、電源電圧を固定又はAPT(Average Power Tracking)とするのが一般的である。これにより、FETの端子間電圧は、端子間耐圧以下に制御することが容易となる。
【0010】
ところで、増幅器の損失を抑制して電力効率を向上させる技術として、エンベロープトラッキング技術がある。エンベロープトラッキング技術は、増幅器の電源電圧を、高周波信号の包絡線に応じて変化させる技術である。
(【0011】以降は省略されています)
この特許をJ-PlatPat(特許庁公式サイト)で参照する
関連特許
株式会社村田製作所
電子部品
5日前
株式会社村田製作所
測定装置
今日
株式会社村田製作所
電池パック
今日
株式会社村田製作所
噴霧ノズル
7日前
株式会社村田製作所
積層インダクタ
9日前
株式会社村田製作所
圧力センサ装置
今日
株式会社村田製作所
複合型電子部品
5日前
株式会社村田製作所
呼吸検出システム
9日前
株式会社村田製作所
電子部品包装装置
今日
株式会社村田製作所
光学的パターン表示物品
5日前
株式会社村田製作所
積層セラミック電子部品
6日前
株式会社村田製作所
積層セラミック電子部品
6日前
株式会社村田製作所
積層セラミック電子部品
5日前
株式会社村田製作所
二次電池および電池パック
1日前
株式会社村田製作所
二次電池および電池パック
1日前
株式会社村田製作所
積層セラミックコンデンサ
9日前
株式会社村田製作所
積層セラミックコンデンサ
7日前
株式会社村田製作所
高周波回路および通信装置
今日
株式会社村田製作所
積層セラミックコンデンサ
6日前
株式会社村田製作所
タブおよび電池モジュール
5日前
株式会社村田製作所
タブおよび電池モジュール
5日前
株式会社村田製作所
積層セラミックコンデンサ
1日前
株式会社村田製作所
電池および電池の製造方法
5日前
株式会社村田製作所
積層インダクタの製造方法
5日前
株式会社村田製作所
電子部品およびその製造方法
5日前
株式会社村田製作所
光学的パターン表示システム
5日前
株式会社村田製作所
弾性波フィルタ及び高周波回路
5日前
株式会社村田製作所
高周波モジュール及び通信装置
5日前
株式会社村田製作所
高周波モジュール及び通信装置
5日前
株式会社村田製作所
転倒検知装置、及び転倒検知方法
6日前
株式会社 東京ウエルズ
テープ送り装置及びテーピング機
1日前
日置電機株式会社
校正方法、測定装置、及びインダクタの検査方法
今日
株式会社村田製作所
積層セラミックコンデンサ
2日前
エイブリック株式会社
増幅器
6日前
エイブリック株式会社
増幅回路
今日
株式会社大真空
圧電振動デバイス
2か月前
続きを見る
他の特許を見る