TOP
|
特許
|
意匠
|
商標
特許ウォッチ
Twitter
他の特許を見る
公開番号
2025129814
公報種別
公開特許公報(A)
公開日
2025-09-05
出願番号
2024026718
出願日
2024-02-26
発明の名称
浄化システム
出願人
いすゞ自動車株式会社
代理人
弁理士法人創光国際特許事務所
主分類
B60W
20/16 20160101AFI20250829BHJP(車両一般)
要約
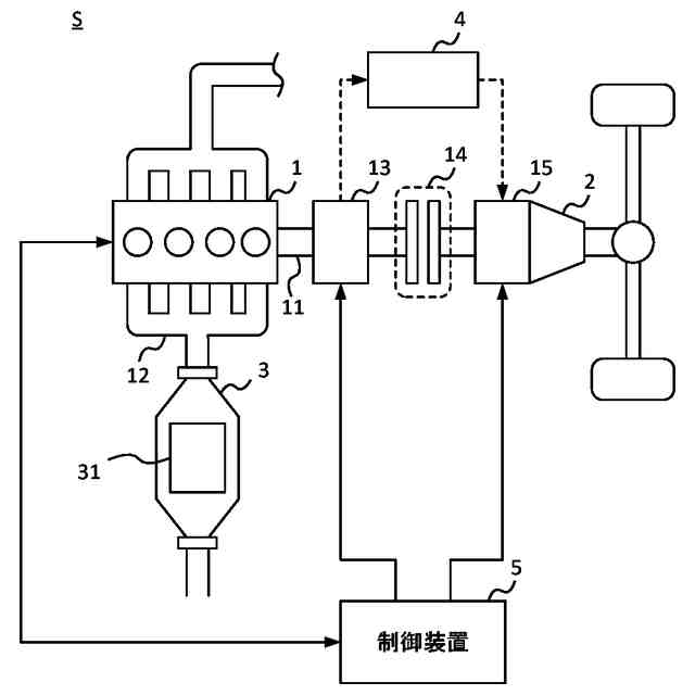
【課題】触媒に吸着した窒素酸化物を適切に浄化する。
【解決手段】浄化システムSは、エンジン1の動力とモータ15の動力とで駆動する被駆動装置2に対する、エンジン1の動力の伝達と遮断とを切り替えるクラッチ14と、混合気の空燃比が理想空燃比以上の場合に、エンジン1の排気中の窒素酸化物を吸着し、空燃比が理想空燃比未満の場合に、エンジン1から排出された未燃焼燃料と吸着した窒素酸化物との反応を促進する触媒31と、触媒31に吸着している窒素酸化物の吸着量を取得する取得部と、被駆動装置2がエンジン1の動力で駆動し、かつ吸着量が所定値以上の場合に、クラッチ14を遮断状態にすることで被駆動装置2がモータ15の動力のみで駆動する状態にするクラッチ制御部と、被駆動装置2がモータ15の動力のみで駆動している場合に、動作中のエンジン1の空燃比を理想空燃比未満にする動作制御部と、を有する。
【選択図】図1
特許請求の範囲
【請求項1】
エンジンの動力とモータの動力とで駆動する被駆動装置に対する、前記エンジンの動力の伝達と遮断とを切り替えるクラッチと、
空燃比が所定空燃比以上の場合に、前記エンジンの排気中の窒素酸化物が吸着し、前記空燃比が前記所定空燃比未満の場合に、前記エンジンから排出された未燃焼燃料と吸着した前記窒素酸化物との反応を促進する触媒と、
前記触媒に吸着している前記窒素酸化物の吸着量を取得する取得部と、
前記被駆動装置が前記エンジンの動力で駆動し、かつ前記吸着量が所定値以上の場合に、前記被駆動装置に対する前記エンジンの動力を遮断するように前記クラッチを制御するクラッチ制御部と、
前記吸着量が前記所定値以上であり、かつ前記被駆動装置が前記モータの動力のみで駆動している場合に、動作中の前記エンジンの前記空燃比を前記所定空燃比未満にする動作制御部と、
を有する浄化システム。
続きを表示(約 850 文字)
【請求項2】
前記モータは、前記被駆動装置と前記クラッチとの間に設けられ、
前記クラッチは、前記エンジンと前記モータとの間に設けられている、
請求項1に記載の浄化システム。
【請求項3】
前記エンジンの出力で発電する発電機を有し、
前記モータは、前記発電機の電力で駆動する、
請求項1又は2に記載の浄化システム。
【請求項4】
前記被駆動装置の駆動負荷を取得する取得部を有し、
前記動作制御部は、前記吸着量が前記所定値以上の場合に、前記被駆動装置に対する前記エンジンの動力を前記クラッチが伝達する伝達状態で、前記駆動負荷に対する前記エンジンの出力の割合を下げ、かつ前記駆動負荷に対する前記モータの出力の割合を上げる、
請求項1に記載の浄化システム。
【請求項5】
前記クラッチ制御部は、前記駆動負荷に対する前記モータの出力の割合が1になった場合、前記クラッチを、前記被駆動装置に対する前記エンジンの動力の伝達を遮断する遮断状態にする、
請求項4に記載の浄化システム。
【請求項6】
前記触媒は、活性温度以上の場合に前記未燃焼燃料と前記窒素酸化物との反応を促進し、
前記動作制御部は、前記クラッチが前記遮断状態になった後、前記エンジンの排気温度が前記活性温度以上の場合に、前記空燃比を前記所定空燃比未満にする、
請求項5に記載の浄化システム。
【請求項7】
前記クラッチ制御部は、前記クラッチを前記遮断状態にした後、前記吸着量が前記所定値よりも小さい下限値以下になった場合、前記クラッチを前記伝達状態にする、
請求項5又は6に記載の浄化システム。
【請求項8】
前記動作制御部は、前記クラッチが前記伝達状態になった後、前記駆動負荷に対する前記モータの出力の割合を下げる、
請求項7に記載の浄化システム。
発明の詳細な説明
【技術分野】
【0001】
本発明は、エンジンの排気を浄化する浄化システムに関する。
続きを表示(約 1,300 文字)
【背景技術】
【0002】
エンジンの排気を浄化する技術が知られている。特許文献1には、空燃比が理想空燃比よりも空気の割合が多いリーン状態の場合に排気中の窒素酸化物を吸蔵し、吸蔵した窒素酸化物と燃料の反応を促進して排気を浄化する吸蔵還元型の触媒が開示されている。
【先行技術文献】
【特許文献】
【0003】
特開2006-200362号公報
【発明の概要】
【発明が解決しようとする課題】
【0004】
吸蔵還元型の触媒に吸着可能な窒素酸化物の量には限界があるので、触媒に吸着した窒素酸化物の量が所定値以上になった場合には、触媒に燃料を供給して窒素酸化物を還元して除去する必要がある。触媒に吸着した窒素酸化物が燃料で還元されるように、混合気を理想空燃比よりも燃料の割合が多いリッチ状態にしている場合に、エンジンの負荷が変動することがある。負荷の変動により混合気がリッチ状態からリーン状態になると、触媒に吸着した窒素酸化物を十分に還元できないことがあった。
【0005】
そこで、本発明はこれらの点に鑑みてなされたものであり、触媒に吸着した窒素酸化物を適切に浄化することを目的とする。
【課題を解決するための手段】
【0006】
本発明の態様においては、エンジンの動力とモータの動力とで駆動する被駆動装置に対する、前記エンジンの動力の伝達と遮断とを切り替えるクラッチと、空燃比が所定空燃比以上の場合に、前記エンジンの排気中の窒素酸化物が吸着し、前記空燃比が前記所定空燃比未満の場合に、前記エンジンから排出された未燃焼燃料と吸着した前記窒素酸化物との反応を促進する触媒と、前記触媒に吸着している前記窒素酸化物の吸着量を取得する取得部と、前記被駆動装置が前記エンジンの動力で駆動し、かつ前記吸着量が所定値以上の場合に、前記被駆動装置に対する前記エンジンの動力を遮断するように前記クラッチを制御するクラッチ制御部と、前記吸着量が前記所定値以上であり、かつ前記被駆動装置が前記モータの動力のみで駆動している場合に、動作中の前記エンジンの前記空燃比を前記所定空燃比未満にする動作制御部と、を有する浄化システムを提供する。
【0007】
前記モータは、前記被駆動装置と前記クラッチとの間に設けられ、前記クラッチは、前記エンジンと前記モータとの間に設けられていてもよい。
【0008】
前記エンジンの出力で発電する発電機を有し、前記モータは、前記発電機の電力で駆動してもよい。
【0009】
前記被駆動装置の駆動負荷を取得する取得部を有し、前記動作制御部は、前記吸着量が前記所定値以上の場合に、前記被駆動装置に対する前記エンジンの動力を前記クラッチが伝達する伝達状態で、前記駆動負荷に対する前記エンジンの出力の割合を下げ、かつ前記駆動負荷に対する前記モータの出力の割合を上げてもよい。
【0010】
前記クラッチ制御部は、前記駆動負荷に対する前記モータの出力の割合が1になった場合、前記クラッチを、前記被駆動装置に対する前記エンジンの動力の伝達を遮断する遮断状態にしてもよい。
(【0011】以降は省略されています)
この特許をJ-PlatPat(特許庁公式サイト)で参照する
関連特許
いすゞ自動車株式会社
システム
5日前
いすゞ自動車株式会社
監視システム
2日前
いすゞ自動車株式会社
供給システム
23日前
いすゞ自動車株式会社
制御システム
3日前
いすゞ自動車株式会社
供給システム
17日前
いすゞ自動車株式会社
ガス処理装置
5日前
いすゞ自動車株式会社
変形検知装置
16日前
いすゞ自動車株式会社
ガス処理装置
5日前
いすゞ自動車株式会社
バッテリケース
1日前
いすゞ自動車株式会社
バッテリケース
1日前
いすゞ自動車株式会社
取付構造及び車両
8日前
いすゞ自動車株式会社
接続構造及び車両
5日前
いすゞ自動車株式会社
EGRシステム及び車両
5日前
いすゞ自動車株式会社
歯車、減速機、及び、車両
5日前
いすゞ自動車株式会社
内燃機関ユニット及び車両
5日前
いすゞ自動車株式会社
ヘッドカバー、内燃機関、及び、車両
9日前
いすゞ自動車株式会社
排気浄化制御装置及び排気浄化制御方法
16日前
いすゞ自動車株式会社
排気浄化制御装置及び排気浄化制御方法
17日前
いすゞ自動車株式会社
オイル供給機構、内燃機関ユニット及び車両
5日前
いすゞ自動車株式会社
エアコンプレッサ、内燃機関アセンブリ、及び、車両
5日前
いすゞ自動車株式会社
負荷装置アセンブリ、内燃機関アセンブリ、及び、車両
5日前
いすゞ自動車株式会社
バッテリーセルホルダ、バッテリーモジュール、およびバッテリーパック
2日前
いすゞ自動車株式会社
車両、並びに、車両上での水素ガスの取得及び炭素を含む固形物の回収方法
5日前
トヨタ自動車株式会社
電動車両
24日前
トヨタ自動車株式会社
電動車両
24日前
個人
カーテント
4か月前
個人
タイヤレバー
2か月前
個人
警告装置
5か月前
個人
車窓用防虫網戸
4か月前
個人
前輪キャスター
1か月前
個人
小型EVシステム
5か月前
個人
上部一体型自動車
1日前
個人
タイヤ脱落防止構造
1か月前
個人
車輪清掃装置
4か月前
個人
ホイルのボルト締結
3か月前
個人
ルーフ付きトライク
1か月前
続きを見る
他の特許を見る