TOP
|
特許
|
意匠
|
商標
特許ウォッチ
Twitter
他の特許を見る
公開番号
2025136889
公報種別
公開特許公報(A)
公開日
2025-09-19
出願番号
2024035810
出願日
2024-03-08
発明の名称
磁気部品および電力変換装置
出願人
トヨタ自動車株式会社
,
国立大学法人東海国立大学機構
代理人
個人
,
個人
,
個人
主分類
H01F
30/10 20060101AFI20250911BHJP(基本的電気素子)
要約
【課題】複数のインダクタと複数のトランスの占有体積を削減する。
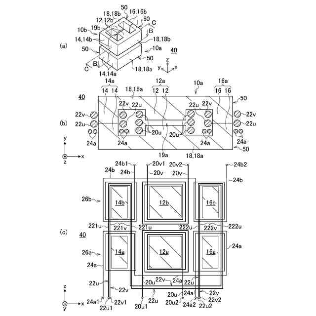
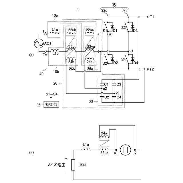
【解決手段】磁気部品40において、第1コア10aは、第1中脚部12aと、第1中脚部の両側に設けられた一対の第1外脚部14a,16aと、を有する。第2コア10bは、第2中脚部12bと、第2中脚部の両側に設けられた一対の第2外脚部14b,16bと、を有する。第1インダクタ巻線20uは、第1中脚部12aに巻回される。第2インダクタ巻線20vは、第2中脚部12bに巻回される。第1トランス巻線22uは、一方の第1外脚部14aおよび一方の第2外脚部14bに巻回されるとともに、他方の第1外脚部16aおよび他方の第2外脚部16bに巻回される。第2トランス巻線22vは、一方の第1外脚部14aおよび一方の第2外脚部14bに巻回されるとともに、他方の第1外脚部16aおよび他方の第2外脚部16bに巻回される。
【選択図】図2
特許請求の範囲
【請求項1】
第1中脚部と、当該第1中脚部の両側に設けられた一対の第1外脚部と、を有する第1コアと、
第2中脚部と、当該第2中脚部の両側に設けられた一対の第2外脚部と、を有する第2コアと、
前記第1中脚部に巻回された第1インダクタ巻線と、
前記第2中脚部に巻回された第2インダクタ巻線と、
一方の前記第1外脚部および一方の前記第2外脚部に巻回されるとともに、他方の前記第1外脚部および他方の前記第2外脚部に巻回された第1トランス巻線と、
一方の前記第1外脚部および一方の前記第2外脚部に巻回されるとともに、他方の前記第1外脚部および他方の前記第2外脚部に巻回された第2トランス巻線と、
を備えることを特徴とする磁気部品。
続きを表示(約 2,100 文字)
【請求項2】
前記第1トランス巻線は、前記一方の第1外脚部および前記一方の第2外脚部に巻回された第1巻線部と、前記他方の第1外脚部および前記他方の第2外脚部に巻回された第2巻線部と、を含み、
前記第2トランス巻線は、前記一方の第1外脚部および前記一方の第2外脚部に巻回された第3巻線部と、前記他方の第1外脚部および前記他方の第2外脚部に巻回された第4巻線部と、を含み、
前記第1インダクタ巻線に流れる電流により前記第1巻線部と前記第2巻線部のそれぞれに生じる誘導起電力が打ち消し合い、かつ、前記第2インダクタ巻線に流れる電流により前記第1巻線部と前記第2巻線部のそれぞれに生じる誘導起電力が打ち消し合うように、前記第1トランス巻線は巻回されており、
前記第1インダクタ巻線に流れる電流により前記第3巻線部と前記第4巻線部のそれぞれに生じる誘導起電力が打ち消し合い、かつ、前記第2インダクタ巻線に流れる電流により前記第3巻線部と前記第4巻線部のそれぞれに生じる誘導起電力が打ち消し合うように、前記第2トランス巻線は巻回されている、
ことを特徴とする請求項1に記載の磁気部品。
【請求項3】
前記第1トランス巻線は、前記一方の第1外脚部および前記一方の第2外脚部にn(nは自然数)回巻回されるとともに、前記他方の第1外脚部および前記他方の第2外脚部にn回巻回され、
前記第2トランス巻線は、前記一方の第1外脚部および前記一方の第2外脚部にn回巻回されるとともに、前記他方の第1外脚部および前記他方の第2外脚部にn回巻回され、
前記一方の第1外脚部に2n回巻回されるとともに、前記他方の第1外脚部に2n回巻回された第1補助巻線と、
前記一方の第2外脚部に2n回巻回されるとともに、前記他方の第2外脚部に2n回巻回された第2補助巻線と、
をさらに備えることを特徴とする請求項1または2に記載の磁気部品。
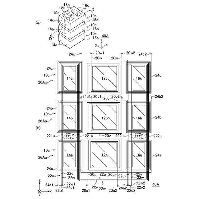
【請求項4】
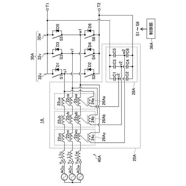
第3中脚部と、当該第3中脚部の両側に設けられた一対の第3外脚部と、を有する第3コアと、
前記第3中脚部に巻回された第3インダクタ巻線と、
前記一方の第1外脚部、前記一方の第2外脚部、および一方の前記第3外脚部に巻回されるとともに、前記他方の第1外脚部、前記他方の第2外脚部、および他方の前記第3外脚部に巻回された第3トランス巻線と、
をさらに備え、
前記第1トランス巻線および前記第2トランス巻線は、それぞれ、前記一方の第1外脚部、前記一方の第2外脚部、および前記一方の第3外脚部に巻回されるとともに、前記他方の第1外脚部、前記他方の第2外脚部、および前記他方の第3外脚部に巻回されている、
ことを特徴とする請求項1に記載の磁気部品。
【請求項5】
磁気部品と、
第1交流ノード、第2交流ノード、第1直流ノード、および第2直流ノードを有し、スイッチング素子のスイッチング動作により直流電力と交流電力との間で電力変換するスイッチング回路と、
前記第1直流ノードと前記第2直流ノードとの間に直列接続された第1コンデンサおよび第2コンデンサと、
前記第1直流ノードと前記第2直流ノードとの間に直列接続された第3コンデンサおよび第4コンデンサと、
を備え、
前記磁気部品は、
第1中脚部と、当該第1中脚部の両側に設けられた一対の第1外脚部と、を有する第1コアと、
第2中脚部と、当該第2中脚部の両側に設けられた一対の第2外脚部と、を有する第2コアと、
前記第1中脚部に巻回された第1インダクタ巻線と、
前記第2中脚部に巻回された第2インダクタ巻線と、
一方の前記第1外脚部および一方の前記第2外脚部に巻回されるとともに、他方の前記第1外脚部および他方の前記第2外脚部に巻回された第1トランス巻線と、
一方の前記第1外脚部および一方の前記第2外脚部に巻回されるとともに、他方の前記第1外脚部および他方の前記第2外脚部に巻回された第2トランス巻線と、
前記一方の第1外脚部に巻回されるとともに、前記他方の第1外脚部に巻回された第1補助巻線と、
前記一方の第2外脚部に巻回されるとともに、前記他方の第2外脚部に巻回された第2補助巻線と、
を有し、
前記第1インダクタ巻線と前記第2インダクタ巻線は、それぞれ、前記スイッチング回路に接続され、
前記第1トランス巻線は、前記第1交流ノードに接続され、
前記第2トランス巻線は、前記第2交流ノードに接続され、
前記第1補助巻線は、前記第1コンデンサおよび前記第2コンデンサの接続ノードと、前記第1交流ノードとの間に接続され、
前記第2補助巻線は、前記第3コンデンサおよび前記第4コンデンサの接続ノードと、前記第2交流ノードとの間に接続される、
ことを特徴とする電力変換装置。
発明の詳細な説明
【技術分野】
【0001】
本発明は、磁気部品および電力変換装置に関する。
続きを表示(約 2,000 文字)
【背景技術】
【0002】
近年、SiCやGaNなどの次世代半導体パワーデバイスの登場により、従来のシリコンデバイスでは困難であった例えば600V以上の高電圧域での高速および高周波スイッチングが可能となっている。そのため、電動車両などに利用される電力変換装置へのSiCやGaNデバイスの適用が拡大傾向にある。
【0003】
このような電力変換装置では、SiCやGaNデバイスの高速性が、スイッチング時に発生するコモンモードノイズのレベルを悪化させやすい。そのため、システムで要求されるノイズレベルの規格値を満たすため、必要なコモンモードフィルター回路のサイズが大型化しやすい。
【0004】
特許文献1は、磁気コアに巻き回された巻線がディファレンシャルモードインダクタとコモンモードインダクタを構成するフィルタ部品を開示する。
【先行技術文献】
【特許文献】
【0005】
特開2023-164194号公報
【発明の概要】
【発明が解決しようとする課題】
【0006】
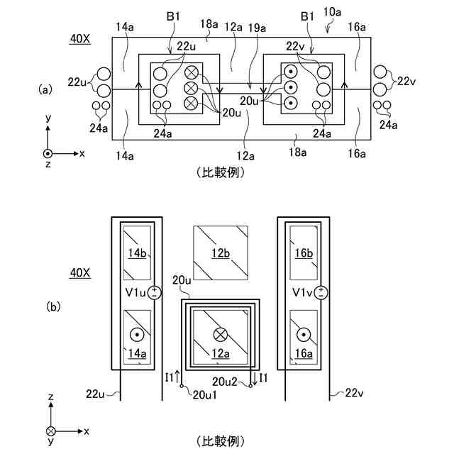
コモンモードフィルター回路の1つとして、パッシブコモンモードノイズキャンセラが知られている。例えば、単相の電力変換装置に搭載されるパッシブコモンモードキャンセラは、異なるコアの2つのコモンモードトランスを有する。また、単相の電力変換装置は、異なるコアの2つのインダクタを有するものがある。これらのコモンモードトランスとインダクタを実装すると、部品間のスペースのため、占有体積が大きくなりやすい。
【0007】
本発明の目的は、複数のインダクタと複数のトランスの占有体積を削減できる技術を提供することにある。
【課題を解決するための手段】
【0008】
上記課題を解決するために、本発明のある態様の磁気部品は、第1中脚部と、当該第1中脚部の両側に設けられた一対の第1外脚部と、を有する第1コアと、第2中脚部と、当該第2中脚部の両側に設けられた一対の第2外脚部と、を有する第2コアと、前記第1中脚部に巻回された第1インダクタ巻線と、前記第2中脚部に巻回された第2インダクタ巻線と、一方の前記第1外脚部および一方の前記第2外脚部に巻回されるとともに、他方の前記第1外脚部および他方の前記第2外脚部に巻回された第1トランス巻線と、一方の前記第1外脚部および一方の前記第2外脚部に巻回されるとともに、他方の前記第1外脚部および他方の前記第2外脚部に巻回された第2トランス巻線と、を備える。
【0009】
本発明の別の態様は、電力変換装置である。この装置は、磁気部品と、第1交流ノード、第2交流ノード、第1直流ノード、および第2直流ノードを有し、スイッチング素子のスイッチング動作により直流電力と交流電力との間で電力変換するスイッチング回路と、前記第1直流ノードと前記第2直流ノードとの間に直列接続された第1コンデンサおよび第2コンデンサと、前記第1直流ノードと前記第2直流ノードとの間に直列接続された第3コンデンサおよび第4コンデンサと、を備える。前記磁気部品は、第1中脚部と、当該第1中脚部の両側に設けられた一対の第1外脚部と、を有する第1コアと、第2中脚部と、当該第2中脚部の両側に設けられた一対の第2外脚部と、を有する第2コアと、前記第1中脚部に巻回された第1インダクタ巻線と、前記第2中脚部に巻回された第2インダクタ巻線と、一方の前記第1外脚部および一方の前記第2外脚部に巻回されるとともに、他方の前記第1外脚部および他方の前記第2外脚部に巻回された第1トランス巻線と、一方の前記第1外脚部および一方の前記第2外脚部に巻回されるとともに、他方の前記第1外脚部および他方の前記第2外脚部に巻回された第2トランス巻線と、前記一方の第1外脚部に巻回されるとともに、前記他方の第1外脚部に巻回された第1補助巻線と、前記一方の第2外脚部に巻回されるとともに、前記他方の第2外脚部に巻回された第2補助巻線と、を有する。前記第1インダクタ巻線と前記第2インダクタ巻線は、それぞれ、前記スイッチング回路に接続される。前記第1トランス巻線は、前記第1交流ノードに接続され、前記第2トランス巻線は、前記第2交流ノードに接続される。前記第1補助巻線は、前記第1コンデンサおよび前記第2コンデンサの接続ノードと、前記第1交流ノードとの間に接続される。前記第2補助巻線は、前記第3コンデンサおよび前記第4コンデンサの接続ノードと、前記第2交流ノードとの間に接続される。
【発明の効果】
【0010】
本発明によれば、複数のインダクタと複数のトランスの占有体積を削減できる技術を提供できる。
【図面の簡単な説明】
(【0011】以降は省略されています)
特許ウォッチbot のツイートを見る
この特許をJ-PlatPat(特許庁公式サイト)で参照する
関連特許
トヨタ自動車株式会社
車両
1日前
トヨタ自動車株式会社
方法
2日前
トヨタ自動車株式会社
車両
7日前
トヨタ自動車株式会社
車両
6日前
トヨタ自動車株式会社
椅子
2日前
トヨタ自動車株式会社
方法
2日前
トヨタ自動車株式会社
電池
8日前
トヨタ自動車株式会社
固定子
7日前
トヨタ自動車株式会社
電磁弁
2日前
トヨタ自動車株式会社
電動車
2日前
トヨタ自動車株式会社
加熱器
6日前
トヨタ自動車株式会社
モータ
今日
トヨタ自動車株式会社
二次電池
7日前
トヨタ自動車株式会社
通話装置
6日前
トヨタ自動車株式会社
塗工装置
7日前
トヨタ自動車株式会社
バッテリ
7日前
トヨタ自動車株式会社
バッテリ
7日前
トヨタ自動車株式会社
製造装置
7日前
トヨタ自動車株式会社
車両構造
6日前
トヨタ自動車株式会社
判定装置
2日前
トヨタ自動車株式会社
制御装置
6日前
トヨタ自動車株式会社
路側装置
8日前
トヨタ自動車株式会社
監視装置
7日前
トヨタ自動車株式会社
車載装置
6日前
トヨタ自動車株式会社
蓄電装置
6日前
トヨタ自動車株式会社
電動車両
今日
トヨタ自動車株式会社
三角表示板
6日前
トヨタ自動車株式会社
ガスタンク
6日前
トヨタ自動車株式会社
制御システム
6日前
トヨタ自動車株式会社
情報処理装置
6日前
トヨタ自動車株式会社
情報処理装置
6日前
トヨタ自動車株式会社
車両制御装置
2日前
トヨタ自動車株式会社
車両前部構造
7日前
トヨタ自動車株式会社
車両制御装置
2日前
トヨタ自動車株式会社
車両前部構造
7日前
トヨタ自動車株式会社
車載システム
6日前
続きを見る
他の特許を見る