TOP
|
特許
|
意匠
|
商標
特許ウォッチ
Twitter
他の特許を見る
10個以上の画像は省略されています。
公開番号
2025143988
公報種別
公開特許公報(A)
公開日
2025-10-02
出願番号
2024043534
出願日
2024-03-19
発明の名称
センサ装置
出願人
TDK株式会社
代理人
弁理士法人つばさ国際特許事務所
主分類
G01J
5/24 20060101AFI20250925BHJP(測定;試験)
要約
【課題】高い測定精度を有するセンサ装置を提供する。
【解決手段】本開示の一実施態様に係るセンサ装置は、素子アレイ回路と、制御回路とを備える。素子アレイ回路は、複数の第1配線と、それら複数の第1配線と異なる方向にそれぞれが延在する複数の第2配線と、複数の第1配線のうちの1つと複数の第2配線のうちの1つとの双方にそれぞれが接続される複数のインピーダンス素子とを有する。制御回路は、複数のインピーダンス素子のうち複数の第1配線から選択される1つの補正用第1配線に接続される複数の補正用インピーダンス素子のそれぞれに起因する出力電圧のうちの少なくとも2つを用いて、複数のインピーダンス素子のうち複数の第1配線から選択される補正用第1配線以外の1つの測定用第1配線に接続される複数の測定用インピーダンス素子のうちの少なくとも1つに起因する出力電圧を補正する。
【選択図】図1
特許請求の範囲
【請求項1】
複数の第1配線と、前記複数の第1配線と異なる方向にそれぞれが延在する複数の第2配線と、前記複数の第1配線のうちの1つと前記複数の第2配線のうちの1つとの双方にそれぞれが接続される複数のインピーダンス素子とを有する素子アレイ回路と、
前記複数のインピーダンス素子のうち前記複数の第1配線から選択される1つの補正用第1配線に接続される複数の補正用インピーダンス素子のそれぞれに起因する出力電圧のうちの少なくとも2つを用いて、前記複数のインピーダンス素子のうち前記複数の第1配線から選択される前記補正用第1配線以外の1つの測定用第1配線に接続される複数の測定用インピーダンス素子のうちの少なくとも1つに起因する出力電圧を補正する制御回路と
を備えたセンサ装置。
続きを表示(約 790 文字)
【請求項2】
前記複数の第1配線のそれぞれは、電源又はグラウンドと接続される第1端部と、前記第1端部から見て前記電源または前記グラウンドと反対側の第2端部とを含み、
前記制御回路は、
前記補正用第1配線に接続される前記複数の補正用インピーダンス素子のうち前記補正用第1配線の第1端部から数えてq(qは自然数)番目の前記補正用インピーダンス素子に起因する出力電圧と、前記補正用第1配線に接続される前記複数の補正用インピーダンス素子のうち前記補正用第1配線の第1端部から数えてr(rはqより大きな自然数)番目の前記補正用インピーダンス素子に起因する出力電圧との比を用いて、前記測定用第1配線に接続される前記複数の測定用インピーダンス素子のうち前記測定用第1配線の第1端部から数えてr番目の前記測定用インピーダンス素子に起因する出力電圧を補正する
請求項1記載のセンサ装置。
【請求項3】
前記qは1である
請求項2記載のセンサ装置。
【請求項4】
前記補正用の複数のインピーダンス素子を覆う電磁波シールドをさらに備えた
請求項1記載のセンサ装置。
【請求項5】
前記素子アレイ回路は、第1電位に設定される1つの正入力端子と、前記複数の第2配線のうちの1つに接続可能な1つの負入力端子とをそれぞれが有する1以上のオペアンプをさらに備え、
前記複数の第1配線のそれぞれは、電源又はグラウンドと接続される第1端部と、前記第1端部から見て前記電源または前記グラウンドと反対側の第2端部とを含み、
前記第1電位に対する前記測定用第1配線の第1端部の電位の正負の符号と、前記第1電位に対する前記補正用第1配線の第1端部の電位の正負の符号とが反対である
請求項4記載のセンサ装置。
発明の詳細な説明
【技術分野】
【0001】
本発明は、複数のインピーダンス素子が配列された素子アレイを有する素子アレイ回路を備えたセンサ装置に関する。
続きを表示(約 1,900 文字)
【背景技術】
【0002】
従来、マトリックス状に配列された複数の抵抗素子を有する抵抗素子アレイ回路が開示されている。このような抵抗素子アレイ回路は、例えば赤外線検知回路として利用されている(例えば特許文献1参照)。このような赤外線検知回路では、温度変化に応じて自身の抵抗値が変化するサーミスタなどの赤外線感応抵抗体が複数配列されている。
【先行技術文献】
【特許文献】
【0003】
特開平08-94443号公報
【発明の概要】
【発明が解決しようとする課題】
【0004】
ところで、複数のセンサ素子を有する素子アレイ回路を備えたセンサ装置では、測定対象とする物理量について高い測定精度を有することが望まれる。
【課題を解決するための手段】
【0005】
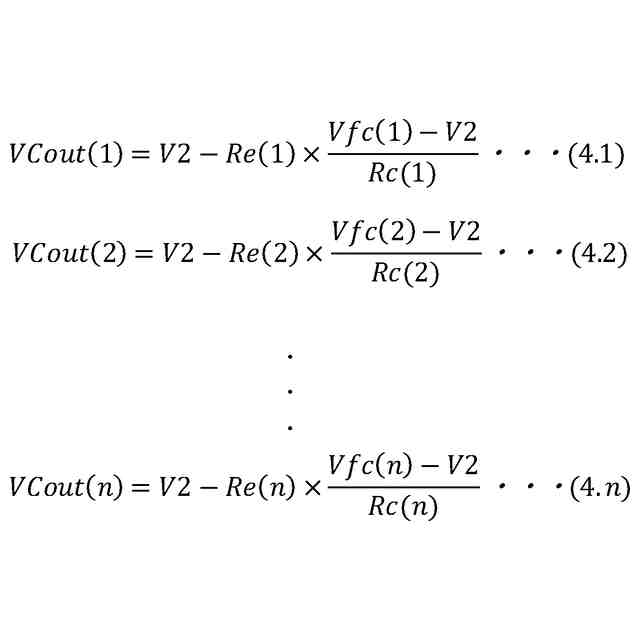
本開示の一実施態様に係るセンサ装置は、素子アレイ回路と、制御回路とを備える。素子アレイ回路は、複数の第1配線と、それら複数の第1配線と異なる方向にそれぞれが延在する複数の第2配線と、複数の第1配線のうちの1つと複数の第2配線のうちの1つとの双方にそれぞれが接続される複数のインピーダンス素子とを有する。制御回路は、複数のインピーダンス素子のうち複数の第1配線から選択される1つの補正用第1配線に接続される複数の補正用インピーダンス素子のそれぞれに起因する出力電圧のうちの少なくとも2つを用いて、複数のインピーダンス素子のうち複数の第1配線から選択される補正用第1配線以外の1つの測定用第1配線に接続される複数の測定用インピーダンス素子のうちの少なくとも1つに起因する出力電圧を補正する。
【0006】
本開示の一実施態様に係るセンサ装置では、測定用インピーダンス素子に起因する出力電圧を、制御回路により複数の補正用インピーダンス素子のそれぞれに起因する出力電圧のうちの少なくとも2つを用いて補正するようにしている。このため、複数の第1配線のそれぞれの配線抵抗の測定精度への影響が緩和される。
【発明の効果】
【0007】
本開示の一実施態様に係るセンサ装置によれば、測定対象とする物理量について高い測定精度を実現できる。
【図面の簡単な説明】
【0008】
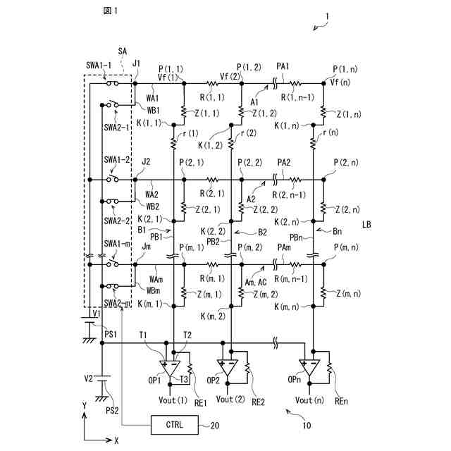
図1は、本開示の第1の実施の形態に係るセンサ装置の構成例を表す回路図である。
図2は、図1の素子アレイ回路における、接続点の位置と、接続点の位置における電位との関係を模式的に表した特性図である。
図3は、図1の素子アレイ回路における、並列接続される抵抗素子の数の増加と、降下電圧の増大との関係を表す説明図である。
図4は、図1に示したセンサ装置の測定動作例を説明するフローチャートである。
図5Aは、図1に示したセンサ装置の測定動作例を説明する第1の説明図である。
図5Bは、図1に示したセンサ装置の測定動作例を説明する第2の説明図である。
図6は、本開示の第2の実施の形態に係るセンサ装置の構成例を表す回路図である。
図7は、本開示の第3の実施の形態に係るセンサ装置の構成例を表す回路図である。
【発明を実施するための形態】
【0009】
以下、本発明の実施の形態について、図面を参照して詳細に説明する。なお、説明は以下の順序で行う。
1.第1の実施の形態(複数の給電線、複数の読み出し線、複数のオペアンプ、を備える第1の素子アレイ回路を備えたセンサ装置の例)
2.第2の実施の形態(複数の給電線、複数の読み出し線、複数のオペアンプ、を備える第2の素子アレイ回路を備えたセンサ装置の例)
3.第3の実施の形態(複数の給電線、複数の読み出し線、複数のオペアンプ、電磁波シールドを備える第3の素子アレイ回路を備えたセンサ装置の例)
4.変形例
【0010】
<1.第1の実施の形態>
[センサ装置の全体構成例]
図1は、本開示の第1の実施の形態に係るセンサ装置1の構成例を模式的に表した回路図である。このセンサ装置は、例えば素子アレイ回路10と、制御回路20とを備えている。素子アレイ回路10は、例えば赤外線などの電磁波を検出する電磁波センサ(赤外線サーモグラフィなど)に搭載され、素子アレイ回路10に照射される赤外線などの電磁波の強度に応じた出力電圧を出力するように構成されている。素子アレイ回路10における測定動作は、制御回路20からの指令により実行されるようになっている。
(【0011】以降は省略されています)
この特許をJ-PlatPat(特許庁公式サイト)で参照する
関連特許
TDK株式会社
センサ
3日前
TDK株式会社
電子部品
1か月前
TDK株式会社
電子部品
7日前
TDK株式会社
電子部品
7日前
TDK株式会社
電子部品
28日前
TDK株式会社
電子部品
1か月前
TDK株式会社
電子部品
3日前
TDK株式会社
電子部品
1か月前
TDK株式会社
電子部品
28日前
TDK株式会社
電子部品
3日前
TDK株式会社
フィルタ
7日前
TDK株式会社
コイル装置
11日前
TDK株式会社
コイル部品
5日前
TDK株式会社
コイル部品
11日前
TDK株式会社
磁気センサ
1か月前
TDK株式会社
コイル部品
7日前
TDK株式会社
温度センサ
18日前
TDK株式会社
コイル部品
7日前
TDK株式会社
コイル部品
28日前
TDK株式会社
磁気センサ
27日前
TDK株式会社
ガスセンサ
7日前
TDK株式会社
コイル部品
7日前
TDK株式会社
ガスセンサ
4日前
TDK株式会社
光検知装置
4日前
TDK株式会社
ガスセンサ
3日前
TDK株式会社
コイル部品
3日前
TDK株式会社
コイル部品
3日前
TDK株式会社
コイル装置
1か月前
TDK株式会社
ガスセンサ
1か月前
TDK株式会社
コイル装置
1か月前
TDK株式会社
センサ装置
4日前
TDK株式会社
磁気計測装置
18日前
TDK株式会社
電力変換装置
3日前
TDK株式会社
熱間加工磁石
3日前
TDK株式会社
電力変換装置
7日前
TDK株式会社
フィルタ装置
7日前
続きを見る
他の特許を見る