TOP
|
特許
|
意匠
|
商標
特許ウォッチ
Twitter
他の特許を見る
公開番号
2025141350
公報種別
公開特許公報(A)
公開日
2025-09-29
出願番号
2024041244
出願日
2024-03-15
発明の名称
アクリル酸エチルの製造方法
出願人
三菱ケミカル株式会社
代理人
弁理士法人特許事務所サイクス
主分類
C07C
67/08 20060101AFI20250919BHJP(有機化学)
要約
【課題】アクリル酸とエタノールを原料とし、固体触媒である陽イオン交換樹脂が充填された固定床反応器を用いたアクリル酸エチルの製造において、重合閉塞の発生する危険性を下げつつ、工程を単純化し、更にエステル化反応や付加反応物の分解と回収効率を高める方法を提供することを目的とする。
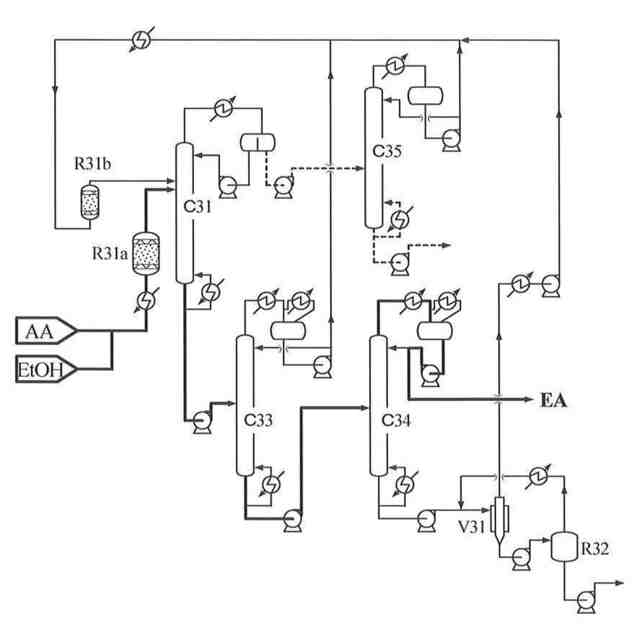
【解決手段】陽イオン交換樹脂が充填された固定床反応器に、アクリル酸及びエタノールを供給し、エステル化反応により連続的に反応液を得るエステル化反応工程、該反応液を共沸溶媒が存在する共沸脱水蒸留塔に供給し、粗アクリル酸エチルと、低沸物とに分離する脱水蒸留工程、該粗アクリル酸エチルを精製蒸留塔によりアクリル酸エチルとする精製工程を含むアクリル酸エチルを製造する方法であって、該共沸溶媒が、常圧における沸点が55℃~75℃の炭化水素であるアクリル酸エチルの製造方法。
【選択図】図2
特許請求の範囲
【請求項1】
陽イオン交換樹脂が充填された固定床反応器に、アクリル酸及びエタノールを供給し、
エステル化反応により連続的に反応液を得るエステル化反応工程、該反応液を共沸溶媒が
存在する共沸脱水蒸留塔に供給し、粗アクリル酸エチルと、低沸物とに分離する脱水蒸留
工程、該粗アクリル酸エチルを精製蒸留塔によりアクリル酸エチルとする精製工程を含む
アクリル酸エチルを製造する方法であって、
該共沸溶媒が、常圧における沸点が55℃~75℃の炭化水素であるアクリル酸エチル
の製造方法。
続きを表示(約 790 文字)
【請求項2】
陽イオン交換樹脂が充填された固定床反応器に、アクリル酸及びエタノールを供給し、
エステル化反応により連続的に反応液を得るエステル化反応工程、該反応液を共沸溶媒が
存在する共沸脱水蒸留塔に供給し、粗アクリル酸エチル1と、低沸物1とに分離し、該粗
アクリル酸エチル1を共沸溶媒が存在する低沸物分離塔に供給し、粗アクリル酸エチル2
と、低沸物2とに分離する脱水蒸留工程、該粗アクリル酸エチル2を精製蒸留塔によりア
クリル酸エチルとする精製工程を含むアクリル酸エチルを製造する方法であって、
該共沸溶媒が、常圧における沸点が55℃~75℃の炭化水素であり、且つ粗アクリル
酸エチル1中の水、エタノール及び共沸溶媒の含有量の濃度が20質量%以下であるアク
リル酸エチルの製造方法。
【請求項3】
前記低沸物を油相と水相に分離し、油相は前記共沸脱水蒸留塔に循環する請求項1に記
載のアクリル酸エチルの製造方法。
【請求項4】
前記低沸物1を油相と水相に分離し、油相は前記共沸脱水蒸留塔に循環する請求項2に
記載のアクリル酸エチルの製造方法。
【請求項5】
前記水相よりエタノールを回収し、回収したエタノールを固定床反応器に供給する、請
求項3又は4に記載のアクリル酸エチルの製造方法。
【請求項6】
前記脱水蒸留工程及び/又は精製工程において重合禁止剤を使用する請求項1乃至5の
いずれか1項に記載のアクリル酸エチルの製造方法。
【請求項7】
前記重合禁止剤がフェノチアジン、銅錯体及びマンガン錯体からなる群から選ばれた少
なくとも1つである請求項6に記載のアクリル酸エチルの製造方法。
発明の詳細な説明
【技術分野】
【0001】
本発明は、アクリル酸エチルの製造方法に関する。詳しくは、アクリル酸とエタノール
を原料とするエステル化反応により、アクリル酸エチルを製造する方法に関する。
続きを表示(約 3,400 文字)
【背景技術】
【0002】
アクリル酸エステルは、水性塗料、粘接着剤、合成樹脂、繊維、エマルジョン等の製造
に用いられる易重合性モノマーであり、これら製品の主原料として用いられる汎用エステ
ルと、製品の機能向上を目的として添加される特殊エステルに分類される。汎用エステル
は通常、アクリル酸メチル、アクリル酸エチル、アクリル酸ブチル、アクリル酸2-エチ
ルヘキシルの4種を表す。また、アクリル酸メチルとアクリル酸エチルを合わせてライト
エステル、アクリル酸ブチルとアクリル酸2-エチルヘキシルを合わせてヘビーエステル
と称することもある。アクリル酸エステルの製造は、アクリル酸とアルコールを原料とす
るエステル化反応、アクリル酸エステルとアルコールを原料とするエステル交換反応、ア
クリル酸の替わりにアクロレインや無水アクリル酸或いはアクリル酸ハロゲン化物を用い
、これら化合物とアルコールの付加または置換反応、など様々な合成経路で行われる。汎
用エステルの場合、原料価格の低いアクリル酸とアルコールを原料とするエステル化反応
が通常、製造法として選択される。
【0003】
酸とアルコールを原料とするエステル化反応では、反応生成したエステルと副生した水
との加水分解反応、つまり逆反応が存在する為、エステル化反応の転化率は反応器へ供給
される液組成に依存した平衡状態までしか到達せず、反応液中には一定量以上の原料が残
存することになる。これに対し、エステル化反応を行うと同時に、反応系から副生水を分
離することで、反応転化率を上げることができる。アクリル酸とn-ブタノールを原料と
するアクリル酸ブチルを製造する場合、液相中でエステル化反応を行いつつ副生水を留去
する反応蒸留が用いられる。アクリル酸と2-エチルヘキサノールを原料とするアクリル
酸2-エチルヘキシルを製造する場合も同様である。
アクリル酸エチルを製造する場合、上記と同様に反応蒸留を行うと、原料エタノールの
沸点は副生水の沸点より低く、またエタノールは無制限に水と混合するため、副生水を系
外に排出する過程で、エタノールも系外に排出されてしまう。これに対し特許文献1では
、アクリル酸とエタノールを原料とする回分式の反応蒸留において、共沸溶媒として炭素
数6又は7の炭化水素と酢酸エチルの混合溶媒を用い、留出液を水相と油相に分離し、油
相を還流液として蒸留塔に循環することで、高い反応転化率を得る方法が示されている。
【0004】
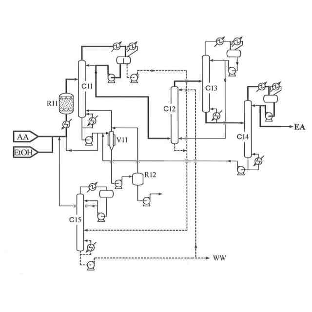
連続プロセスにおけるアクリル酸エチルの製造では、強酸性イオン交換樹脂を触媒に用
いた固定床反応が一般的である。非特許文献1には、アクリル酸及びアルコールを、イオ
ン交換樹脂の充填された固定床反応器に供給しエステル化反応を行う反応工程、該反応液
を蒸留によりアクリル酸エステル、水、及び未反応アルールを含む留出成分と未反応アク
リル酸を含む缶出液に分離し、缶出液を反応器に循環するエステル回収工程、該留出成分
中のアルコールを水で抽出する抽出工程、抽出された水溶液中のアルコールを蒸留で分離
回収するアルコール回収工程、抽出後の抽残液に含まれる水、アルコール、酢酸エステル
等の低沸点成分を蒸留で留去する低沸物分離工程、及び軽沸点成分の分離された液を蒸留
精製して製品アクリル酸エステルを得る精製工程、からなるライトエステルの製造方法が
示されている。
【0005】
また特許文献2には、蒸留塔内に垂直隔壁を有した分割壁カラム(DWC、Divid
ing Wall Column)を用いることで、低沸点不純物及び高沸点不純物を含
む粗アクリル酸エチルの精製を1つの蒸留塔で行う方法が示されている。
特許文献3には、強酸性イオン交換樹脂を固定床触媒として用い、アクリル酸と炭素数
1~3のアルコールを減圧下で反応させることで、反応転化率を高くする方法が示されて
いる。
【先行技術文献】
【特許文献】
【0006】
特開昭59-67244号公報
特表2019-504078号公報
特開平10-279523号公報
【非特許文献】
【0007】
Ullmann‘s Encyclopedia of Industrial Chemistry 5th.ed. vol.1A pp167-169
【発明の概要】
【発明が解決しようとする課題】
【0008】
アクリル酸とエタノールを原料とするアクリル酸エチルの製造において、特許文献1記
載の方法では、反応液中の触媒濃度が固定床反応器に比べて低く、反応に要する時間が長
くなる。また、留出水中に多くのエタノールが含まれ、反応器の缶出液にはアクリル酸エ
チル以外にも原料酸やアルコール、酢酸エチルが含まれる為、これらの分離回収工程も必
要となり、蒸留精製に要する熱負荷や所要設備の建設に要する費用などの点で、経済的に
不利である。
非特許文献1記載の方法は、アクリル酸エチルの商業生産を行う設備として一般的であ
るが、エステル化反応による生成物を分離精製するだけの工程でありながら、多数の設備
を要する点で、更なる改善が望まれる。
特許文献2記載の方法は、非特許文献1の低沸物分離工程及び精製工程を1つに纏める
という点で優れている。しかし、実質的な適用先は上記工程に限られ、その効果も限定的
である。
原料のアクリル酸や生成物のアクリル酸エチルは、自発的に重合を開始する易重合性化
合物であり、これが製造工程の簡素化を妨げる最大の理由である。アクリル酸の沸点はエ
タノールやアクリル酸エチルよりも充分に高いため、沸点だけを鑑みれば、アクリル酸の
蒸留による分離濃縮は容易と判断される。しかし実際には重合回避を目的とした低温化の
ため、アクリル酸エチルを多量に含んだ状態で回収される。
【0009】
アクリル酸やアクリル酸エステルに対して高い効果を有する重合禁止剤として、銅錯体
やマンガン錯体、フェノチアジン等が挙げられる。しかしこれら化合物は全て陽イオン交
換樹脂に対する被毒物質であるため、これら重合禁止剤が陽イオン交換樹脂を触媒とする
反応器に循環する箇所には通常使用しない。使用する場合には、陽イオン交換樹脂の交換
を頻繁に実施するか、予め劣化を考慮して大過剰量の陽イオン交換樹脂を反応器に充填す
る必要がある。
更に、アクリル酸やアクリル酸エチルの炭素二重結合に対するアクリル酸、エタノール
、水等の付加反応がエステル化反応に並行して生じるため、該付加反応物の生成抑制及び
分解と回収が必要である。分解は酸触媒の存在下、高温で行われる為、付加反応物を予め
分離濃縮することが好ましい。しかし、アクリル酸エチルにエタノールの付加したエトキ
シプロピオン酸エチルの沸点は、アクリル酸の沸点と20℃程度しか違わないため、濃縮
率を高めるためには、蒸留工程の追加が必要となる。
【0010】
本発明はこれら現状を鑑み、アクリル酸とエタノールを原料とし、固体触媒である陽イ
オン交換樹脂が充填された固定床反応器を用いたアクリル酸エチルの製造において、重合
による閉塞が発生する危険性を下げつつ、工程を単純化し、更にエステル化反応や付加反
応物の分解と回収効率を高める方法を提供することを目的とする。
【課題を解決するための手段】
(【0011】以降は省略されています)
この特許をJ-PlatPat(特許庁公式サイト)で参照する
関連特許
三菱ケミカル株式会社
積層体及びその製造方法
3日前
三菱ケミカル株式会社
積層ポリエステルフィルム
3日前
三菱ケミカル株式会社
アクリル酸エチルの製造方法
7日前
三菱ケミカル株式会社
チキソ性付与剤、液状組成物
3日前
三菱ケミカル株式会社
ポリエステル及びその製造方法
3日前
三菱ケミカル株式会社
硬化性組成物、硬化物、積層体
7日前
三菱ケミカル株式会社
眼科用医療器具及びその製造方法
4日前
三菱ケミカル株式会社
樹脂分散体、塗料、接着剤及び積層体
3日前
三菱ケミカル株式会社
粘着剤組成物、粘着剤及び粘着シート
3日前
三菱ケミカル株式会社
食品用シート、容器及び電子レンジ加温用容器
5日前
三菱ケミカル株式会社
ポリビニルアルコール系樹脂組成物ペレット群
7日前
三菱ケミカル株式会社
多孔エレクトレットフィルム及び積層圧電シート
7日前
三菱ケミカル株式会社
粒子、成形材料、成形体、およびそれらの製造方法
4日前
三菱ケミカル株式会社
活性エネルギー線硬化性粘着剤組成物及びその用途
7日前
三菱ケミカル株式会社
エポキシ樹脂組成物、硬化物、及び電気・電子部品
7日前
三菱ケミカル株式会社
ビニルアルコール系ブロック共重合体およびその製造方法
3日前
三菱ケミカル株式会社
酸変性ポリエステル系樹脂、生分解性接着剤、及び積層体
3日前
三菱ケミカル株式会社
粒子及び粒子の製造方法と、樹脂組成物及びその製造方法
4日前
三菱ケミカル株式会社
ポリカーボネート樹脂組成物、成形品、レンズおよびフィルム
7日前
三菱ケミカル株式会社
窒化ホウ素凝集粉末、複合材組成物、放熱部材、半導体デバイス
5日前
三菱ケミカル株式会社
窒化ホウ素凝集粉末、複合材組成物、放熱部材、半導体デバイス
5日前
三菱ケミカル株式会社
繊維強化複合材料
6日前
三菱ケミカル株式会社
ジオール含有組成物、ポリカーボネートジオール及びポリウレタン
4日前
三菱ケミカル株式会社
樹脂組成物、樹脂シート、積層体、シート硬化物及び回路基板材料
3日前
三菱ケミカル株式会社
ジオール含有組成物、ポリカーボネートジオール及びポリウレタン
3日前
三菱ケミカル株式会社
触媒、触媒の製造方法、芳香族化合物及びアミン化合物の製造方法
3日前
三菱ケミカル株式会社
金属間化合物担持炭化ジルコニウム触媒を用いた、化合物の製造方法
5日前
三菱ケミカル株式会社
金属間化合物担持炭化ジルコニウム触媒を用いた、化合物の製造方法
5日前
三菱ケミカル株式会社
粘着剤組成物、それを用いてなる粘着剤、粘着シート、および積層体
7日前
三菱ケミカル株式会社
ポリエステルフィルム
7日前
三菱ケミカル株式会社
ポリエステルフィルム
7日前
三菱ケミカル株式会社
化合物、組成物、有機電界発光素子、有機EL表示装置及び有機EL照明
3日前
三菱ケミカル株式会社
化合物、組成物、有機電界発光素子、有機EL表示装置及び有機EL照明
3日前
三菱ケミカル株式会社
モーター用絶縁フィルム、モーター及びモーター用絶縁フィルムの製造方法
7日前
三菱ケミカル株式会社
粘着剤層および粘着シート
今日
三菱ケミカル株式会社
ゼオライト膜複合体、その製造方法およびそれを用いたメタノールの製造方法
3日前
続きを見る
他の特許を見る