TOP
|
特許
|
意匠
|
商標
特許ウォッチ
Twitter
他の特許を見る
公開番号
2025145026
公報種別
公開特許公報(A)
公開日
2025-10-03
出願番号
2024044995
出願日
2024-03-21
発明の名称
インジェクタ駆動装置
出願人
Astemo株式会社
代理人
弁理士法人志賀国際特許事務所
主分類
H01F
7/18 20060101AFI20250926BHJP(基本的電気素子)
要約
【課題】インジェクタの発熱に起因する破損を抑制することが可能なインジェクタ駆動装置を提供する。
【解決手段】インジェクタに駆動電流を供給して駆動するインジェクタ駆動装置であって、インジェクタにおける駆動電流の電流値を検出する通電電流検出部と、インジェクタにおける駆動電流の通電時間を取得する通電時間取得部とを備え、電流値及び通電時間に基づいて駆動電流のインジェクタへの供給を停止する。
【選択図】図1
特許請求の範囲
【請求項1】
インジェクタに駆動電流を供給して駆動するインジェクタ駆動装置であって、
前記インジェクタにおける前記駆動電流の電流値を検出する通電電流検出部と、
前記インジェクタにおける前記駆動電流の通電時間を取得する通電時間取得部とを備え、
前記電流値及び前記通電時間に基づいて前記駆動電流の前記インジェクタへの供給を停止することを特徴とするインジェクタ駆動装置。
続きを表示(約 380 文字)
【請求項2】
前記電流値が第1電流しきい値を超え、かつ前記通電時間が第1時間しきい値を超えている場合に前記駆動電流の前記インジェクタへの供給を停止することを特徴とする請求項1に記載のインジェクタ駆動装置。
【請求項3】
前記電流値が前記第1電流しきい値よりも小さな第2電流しきい値を超え、かつ前記通電時間が前記第1時間しきい値よりも長い第2時間しきい値を超えている場合に前記駆動電流の前記インジェクタへの供給を停止することを特徴とする請求項2に記載のインジェクタ駆動装置。
【請求項4】
前記第1電流しきい値Er1は、前記駆動電流のピーク電流値よりも大きな値に設定され、前記第2電流しきい値は、前記ピーク電流値と前記駆動電流の保持電流値との間の値に設定されることを特徴とする請求項3に記載のインジェクタ駆動装置。
発明の詳細な説明
【技術分野】
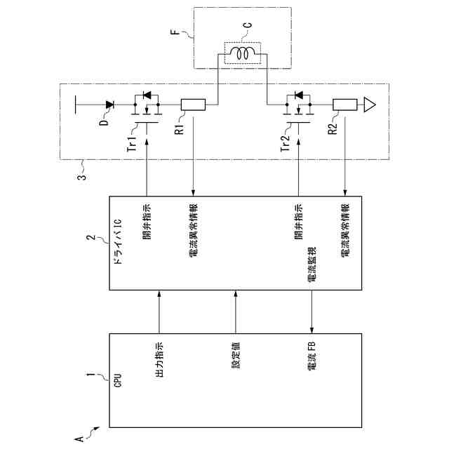
【0001】
本発明は、インジェクタ駆動装置に関する。
続きを表示(約 1,400 文字)
【背景技術】
【0002】
下記特許文献1には、駆動対象となる電磁弁に対し、適正な駆動電流が供給されているか否かを正確に診断する電磁弁駆動装置が開示されている。この電磁弁駆動装置は、電子制御装置から与えられる噴射信号に基づいて駆動電流を電磁弁に供給する駆動部と、負荷電流に基づきフェイルセーフ信号を生成してこれを電子制御装置に帰還せしめるフェイルセーフ信号生成部とを備え、上記フェイルセーフ信号生成部は、負荷電流が所定量以上流れている期間に対応して能動となるフェイルセーフ信号を生成し、上記電子制御装置は、フェイルセーフ信号の能動時間幅に基づいて駆動電流が適正か否かを診断する。
【先行技術文献】
【特許文献】
【0003】
特開平09-317931号公報
【発明の概要】
【発明が解決しようとする課題】
【0004】
ところで、上記背景技術では、フェイルセーフ信号の能動時間幅における駆動電流の大きさに基づいて電磁弁の故障診断を行うものである。したがって、上記背景技術は、駆動電流の通電等によって電磁弁(インジェクタ)が発熱することに起因してインジェクタが破損することを抑制又は回避するものではない。
【0005】
本発明は、上述した事情に鑑みてなされたものであり、インジェクタの発熱に起因する破損を抑制することが可能なインジェクタ駆動装置の提供を目的とする。
【課題を解決するための手段】
【0006】
上記目的を達成するために、本発明では、インジェクタ駆動装置に係る第1の解決手段として、インジェクタに駆動電流を供給して駆動するインジェクタ駆動装置であって、前記インジェクタにおける前記駆動電流の電流値を検出する通電電流検出部と、前記インジェクタにおける前記駆動電流の通電時間を取得する通電時間取得部とを備え、前記電流値及び前記通電時間に基づいて前記駆動電流の前記インジェクタへの供給を停止する、という手段を採用する。
【0007】
本発明では、インジェクタ駆動装置に係る第2の解決手段として、上記第1の解決手段において、前記電流値が第1電流しきい値を超え、かつ前記通電時間が第1時間しきい値を超えている場合に前記駆動電流の前記インジェクタへの供給を停止する、という手段を採用する。
【0008】
本発明では、インジェクタ駆動装置に係る第3の解決手段として、上記第2の解決手段において、前記電流値が前記第1電流しきい値よりも小さな第2電流しきい値を超え、かつ前記通電時間が前記第1時間しきい値よりも長い第2時間しきい値を超えている場合に前記駆動電流の前記インジェクタへの供給を停止する、という手段を採用する。
【0009】
本発明では、インジェクタ駆動装置に係る第4の解決手段として、上記第3の解決手段において、前記第1電流しきい値Er1は、前記駆動電流のピーク電流値よりも大きな値に設定され、前記第2電流しきい値は、前記ピーク電流値と前記駆動電流の保持電流値との間の値に設定される、という手段を採用する。
【発明の効果】
【0010】
本発明によれば、インジェクタの発熱に起因する破損を抑制することが可能なインジェクタ駆動装置を提供することが可能である。
【図面の簡単な説明】
(【0011】以降は省略されています)
この特許をJ-PlatPat(特許庁公式サイト)で参照する
関連特許
Astemo株式会社
電圧検出装置
今日
Astemo株式会社
電池管理システム
今日
Astemo株式会社
回転電機のロータ構造
今日
Astemo株式会社
インジェクタ駆動装置
今日
Astemo株式会社
インジェクタ故障検出装置
今日
Astemo株式会社
放電装置及び電力変換装置
1日前
Astemo株式会社
温度検出装置及び電圧検出装置
今日
Astemo株式会社
ナット部材、緩衝装置、加圧工具
1日前
Astemo株式会社
電池監視装置及び電池管理システム
今日
Astemo株式会社
半導体装置
今日
Astemo株式会社
被牽引車用制御装置及び被牽引車バッテリ充電率調整システム
今日
個人
安全なNAS電池
28日前
日本発條株式会社
積層体
4日前
東レ株式会社
多孔質炭素シート
23日前
キヤノン株式会社
電子機器
23日前
ローム株式会社
半導体装置
2日前
ローム株式会社
半導体装置
2日前
ローム株式会社
半導体装置
2日前
個人
防雪防塵カバー
4日前
エイブリック株式会社
半導体装置
25日前
エイブリック株式会社
半導体装置
25日前
ローム株式会社
半導体装置
今日
ローム株式会社
半導体装置
23日前
株式会社ティラド
面接触型熱交換器
15日前
ニチコン株式会社
コンデンサ
16日前
ニチコン株式会社
コンデンサ
16日前
東レ株式会社
ガス拡散層の製造方法
23日前
株式会社ホロン
冷陰極電子源
今日
太陽誘電株式会社
全固体電池
今日
個人
半導体パッケージ用ガラス基板
3日前
株式会社GSユアサ
蓄電装置
4日前
株式会社GSユアサ
蓄電装置
今日
日本特殊陶業株式会社
保持装置
1か月前
株式会社ヨコオ
コネクタ
25日前
マクセル株式会社
配列用マスク
15日前
トヨタ自動車株式会社
二次電池
4日前
続きを見る
他の特許を見る